Engine not starting?

Tiny
O_TSIB
  • MEMBER
  • 2005 INFINITI G35
  • 6 CYL
  • AWD
  • AUTOMATIC
  • 110,500 MILES
Today, while I backed up and shifted to Drive mode my car just died. While in drive mode and engine running car would not move. I turned it off and tried to start it again and it would not start. Battery is fine, all lights on the dashboard are on however transmission light that indicates if car in Park or Drive mode is off. AAA towed it to the dealership and I am trying to figure out what went wrong.
Any ideas or suggestions most appreciated.

Thank you and have a nice weekend~
Sunday, May 30th, 2010 AT 9:24 AM

28 Replies

Tiny
KHLOW2008
  • MECHANIC
  • 41,814 POSTS
Hi o_tsib,

When you turn the key to the on position without cranking the engine over can you hear the fuel pump run in the tank for 5 seconds?

https://www.2carpros.com/articles/car-cranks-but-wont-start

Please run down this guide and report back.

Was this
answer
helpful?
Yes
No
Sunday, May 30th, 2010 AT 1:45 PM
Tiny
JD99
  • MEMBER
  • 1 POST
I had the exact same problem happen to me today; however, the check engine light came on. The car would not re-start after I turned it off. The check engine light is on and the transmission indicator is blank.

Did you find out what the problem was?
Was this
answer
helpful?
Yes
No
Saturday, December 4th, 2010 AT 3:13 PM
Tiny
PROB615
  • MEMBER
  • 11 POSTS
  • 2005 INFINITI G35
  • 3.5L
  • V6
  • RWD
  • AUTOMATIC
  • 100,000 MILES
I have a coupe. I would like to know how to tell if the anti-theft immobilizer is activated. The car cranks and everything but does not turn over. Also on little side question, when I put the key in the open position the radiator fans turn on. Can I get some ideas of what is going on? Any help is appreciated and thank you in advance.
Was this
answer
helpful?
Yes
No
Wednesday, July 29th, 2020 AT 6:07 PM (Merged)
Tiny
STEVE W.
  • MECHANIC
  • 15,695 POSTS
It sounds like you have something other than an immobilizer issue. The radiator fan coming on with just the key on isn't normal. It almost sounds like the PCM may have an internal fault. For that you would need a good scan tool to see if it is working and getting power. As it controls the rest of the engine, if it is not responding the engine does not run.

For a few things you can do, test the fuses in all the panels with a test light, do not remove them to look, the light is faster and better.
https://www.2carpros.com/articles/how-to-use-a-test-light-circuit-tester
Was this
answer
helpful?
Yes
No
+1
Wednesday, July 29th, 2020 AT 6:07 PM (Merged)
Tiny
IRTIZA
  • MEMBER
  • 6 POSTS
  • 2004 INFINITI G35
  • 33,000 MILES
Hello I have 2004 g35 coupe and its not starting it cranks but doesn't start up can anyone help? I have checked all the fuses and I tried to connect a scanner to see if it gives me a code but the scanner not reading the car I don't know why? Need help
Was this
answer
helpful?
Yes
No
Wednesday, July 29th, 2020 AT 6:08 PM (Merged)
Tiny
KEN L
  • MASTER CERTIFIED MECHANIC
  • 55,481 POSTS
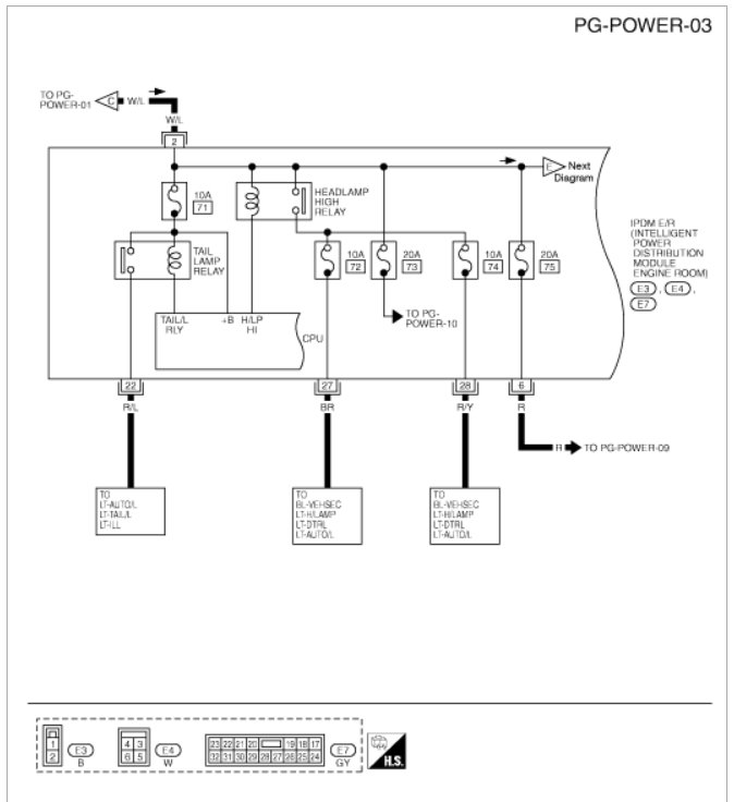
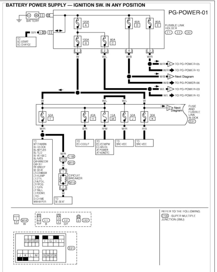
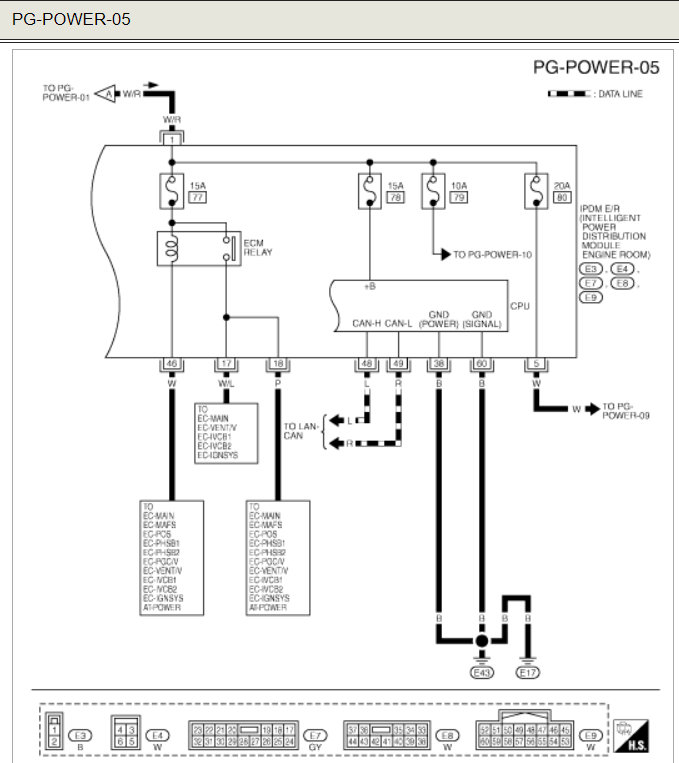
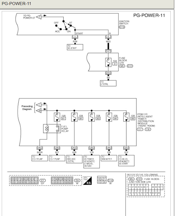
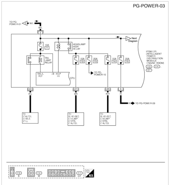
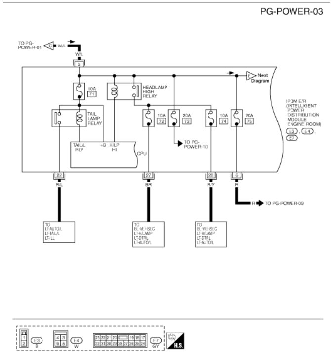
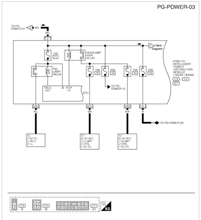
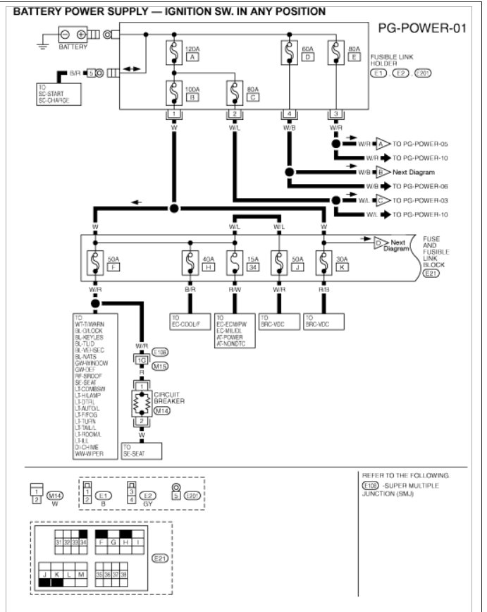
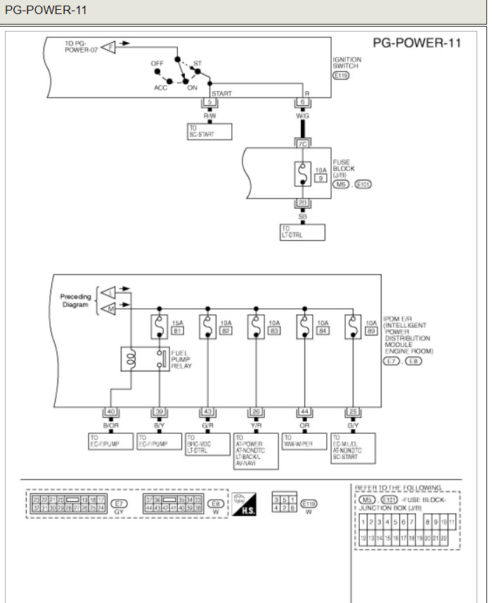
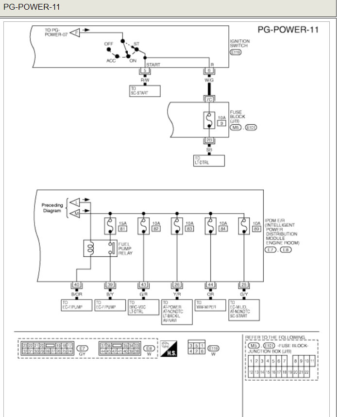
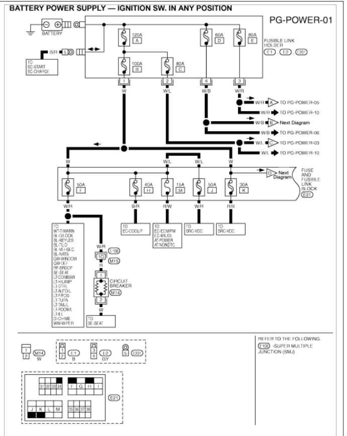
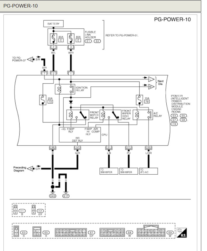
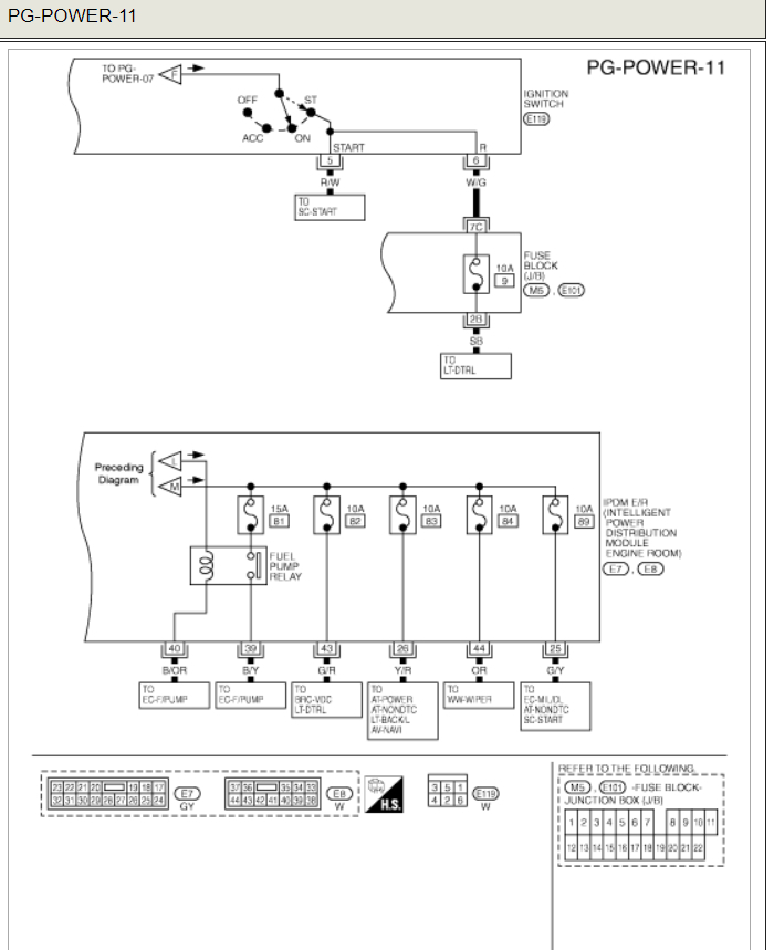
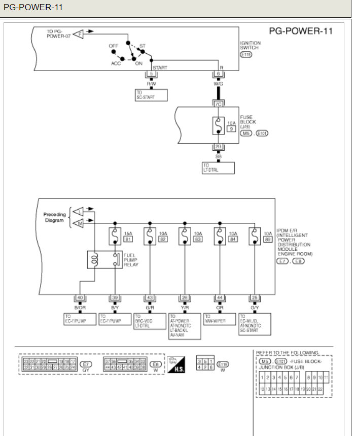
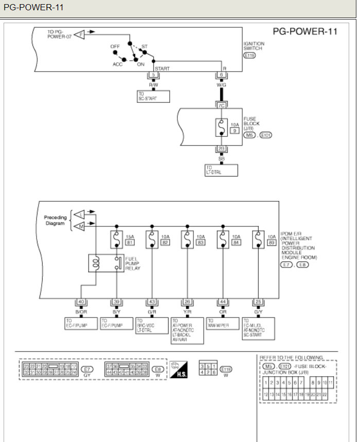
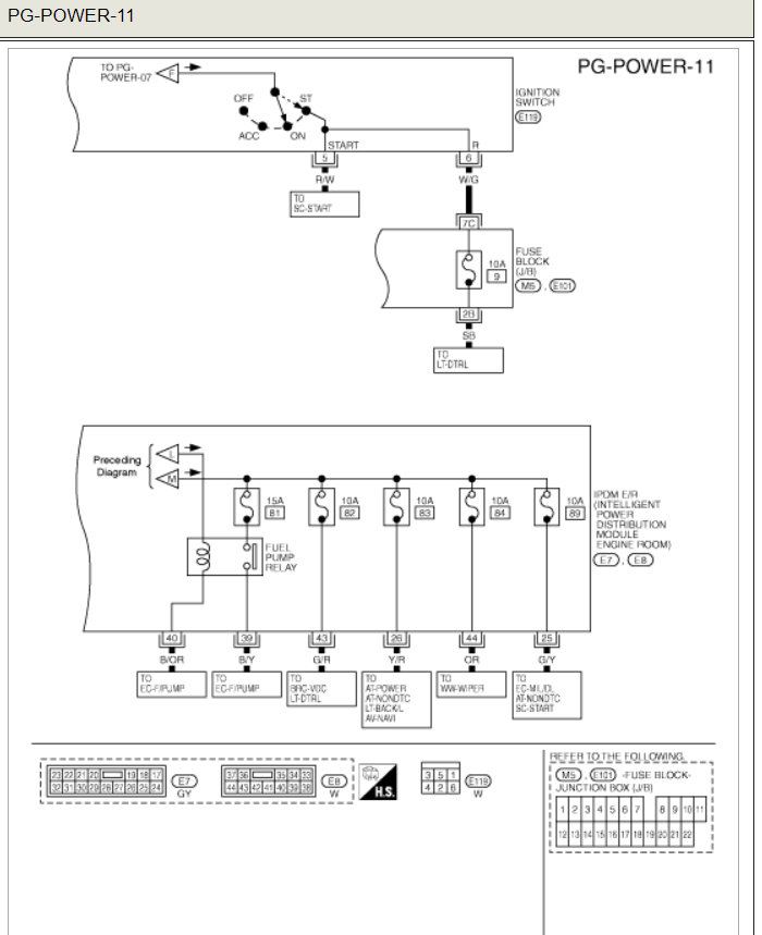
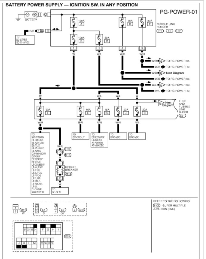
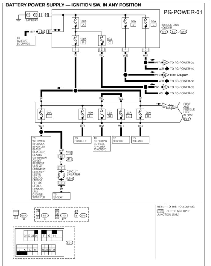
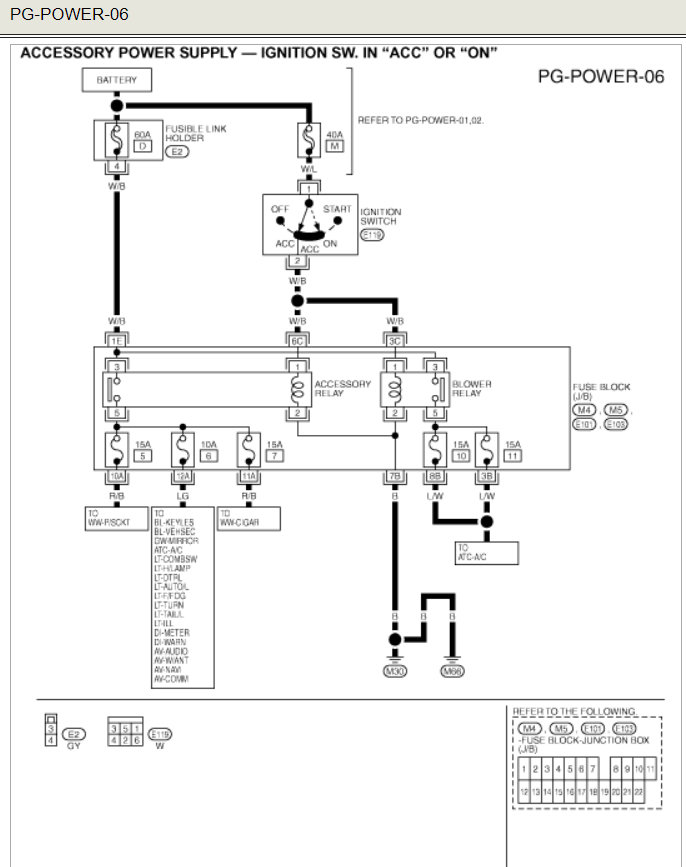
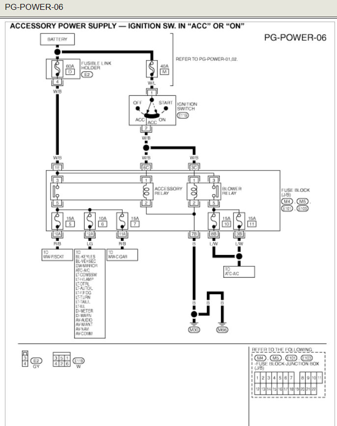
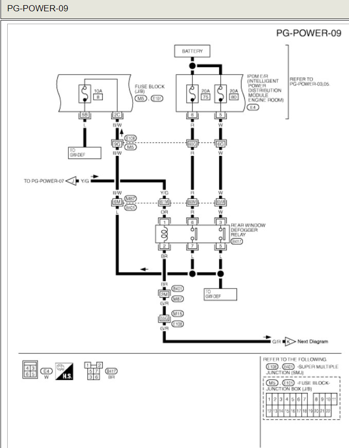
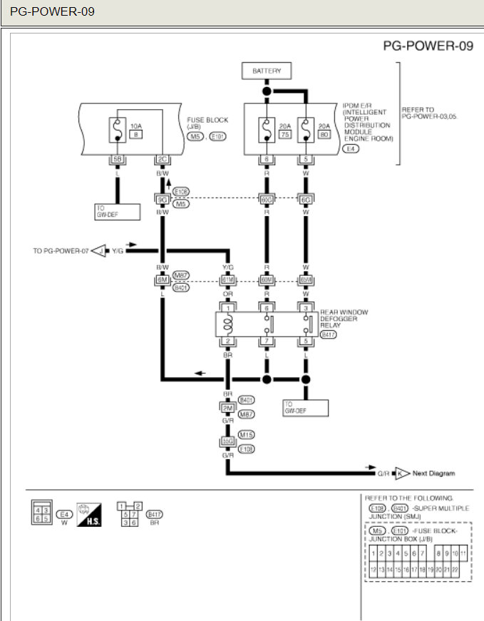
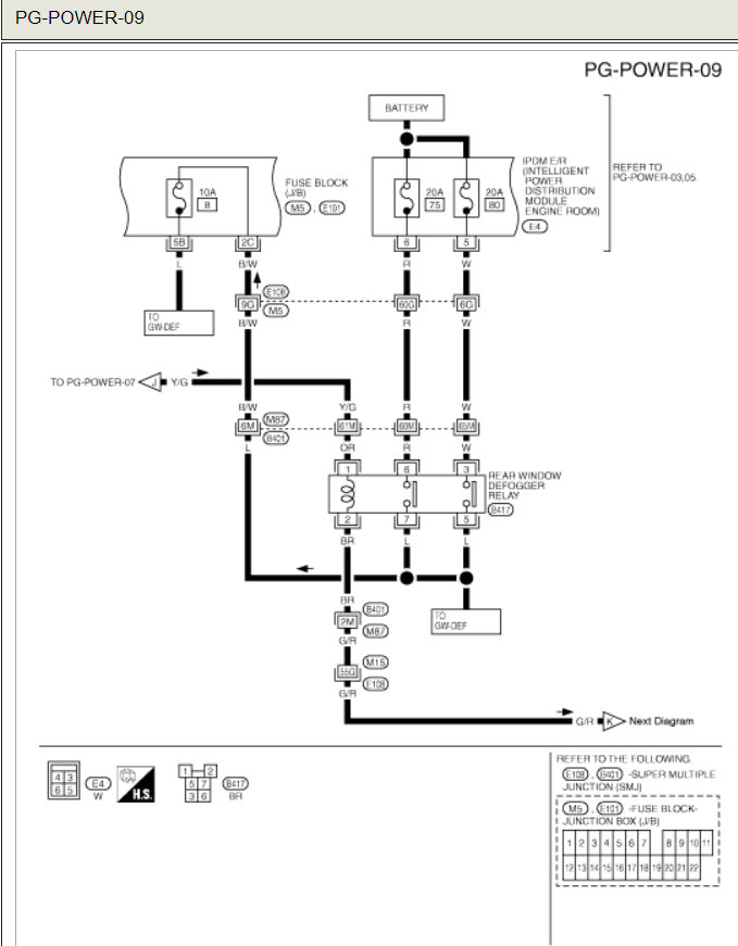
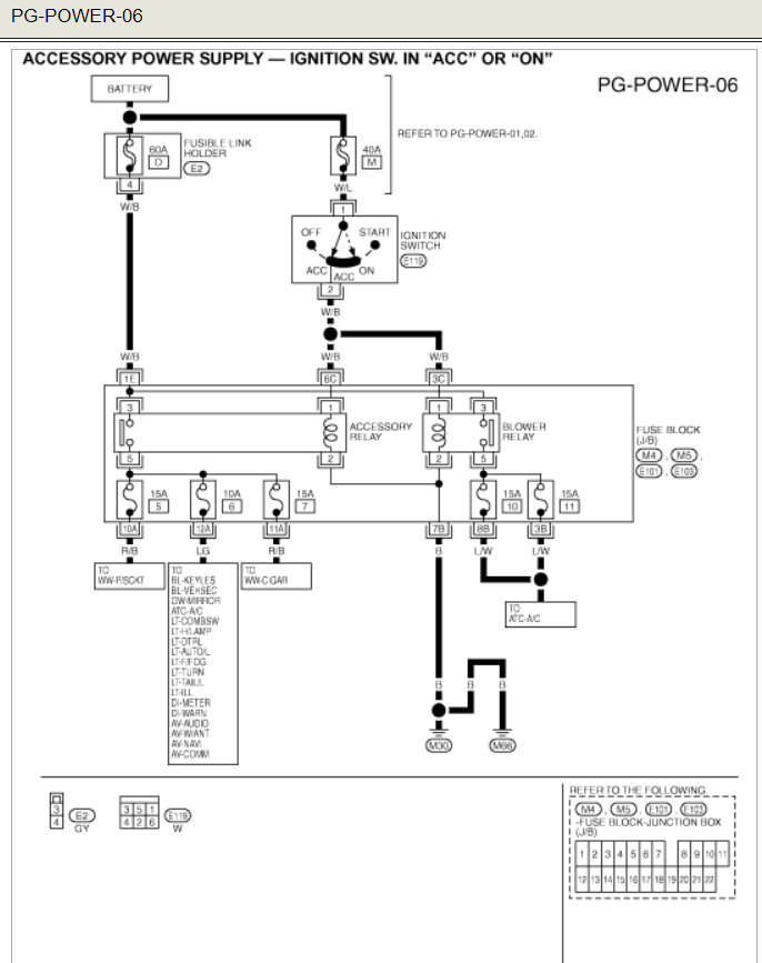
This sounds like a crankshaft angle sensor when out which wont cause a code. I would also check the OBD fuse under the hood this is what powers the scanner.

Here are two guides to help us get started.

https://www.2carpros.com/articles/crankshaft-angle-sensor-replacement

and

https://www.2carpros.com/articles/how-to-check-a-car-fuse

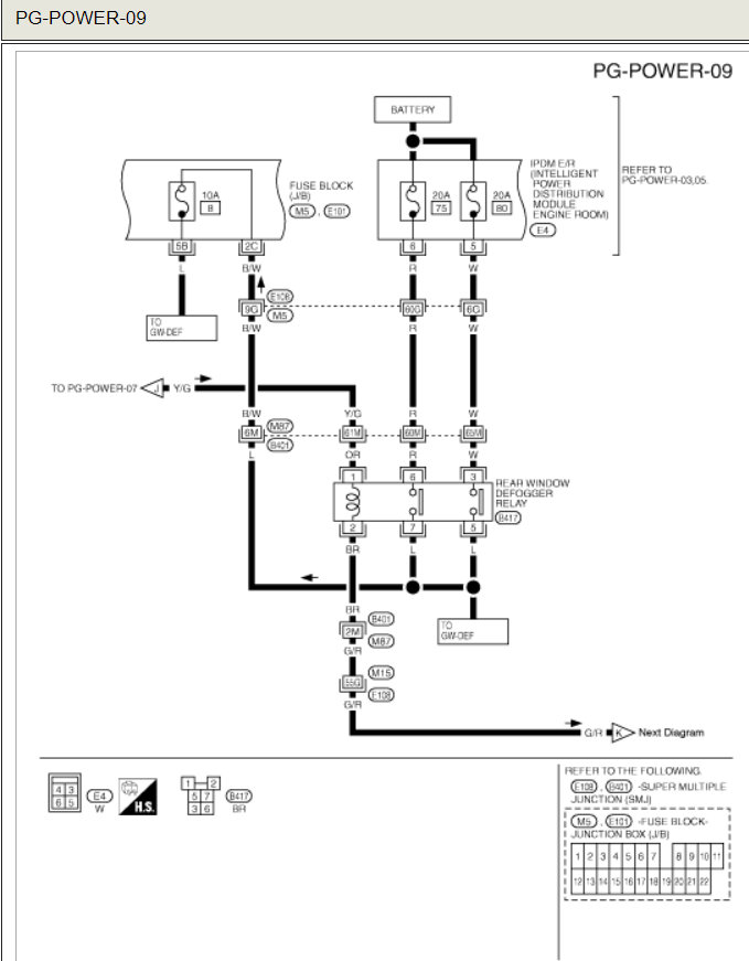
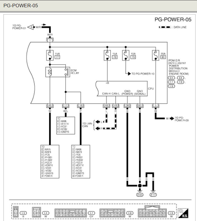
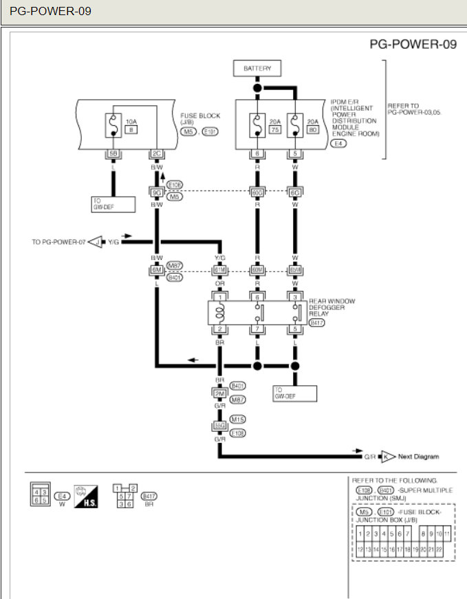
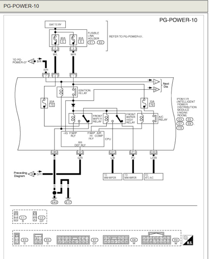
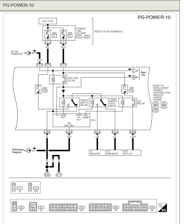
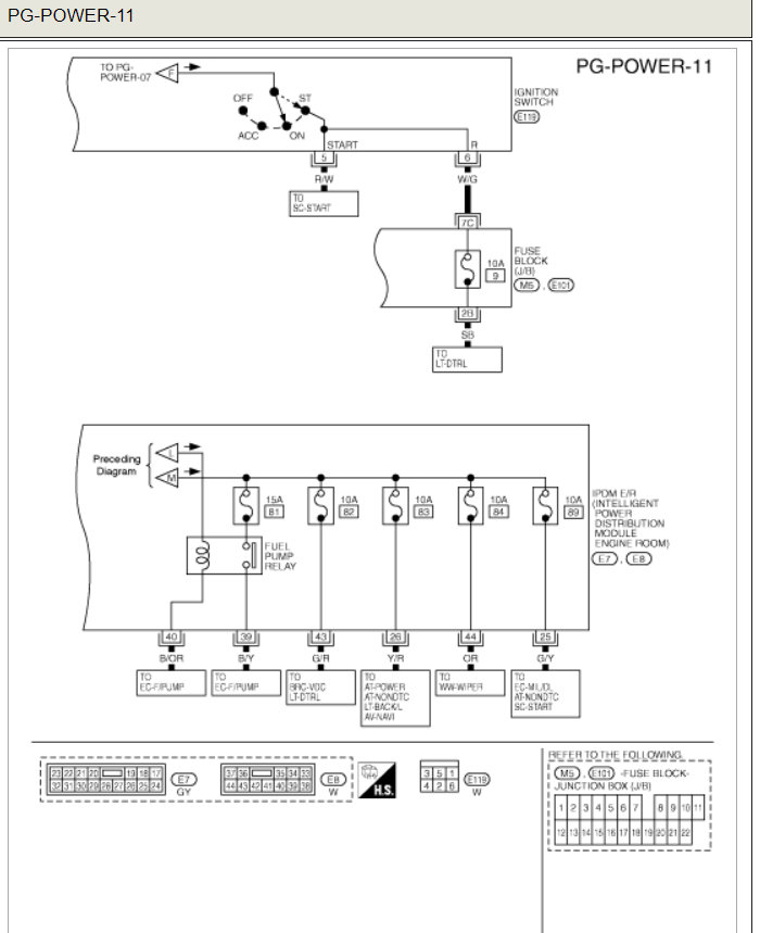
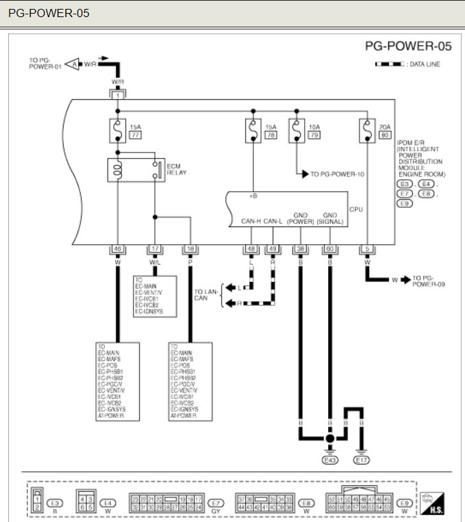
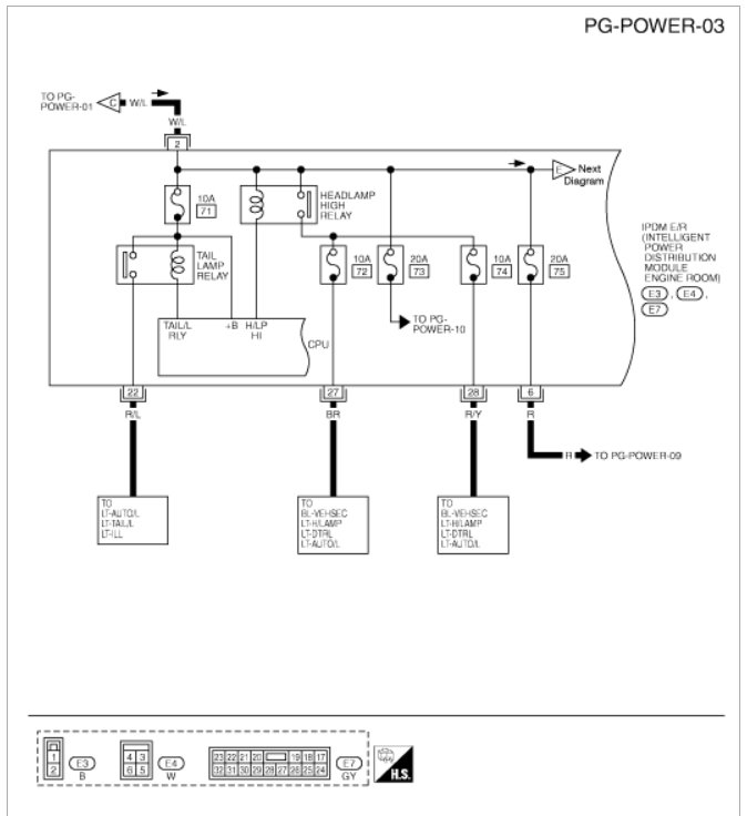
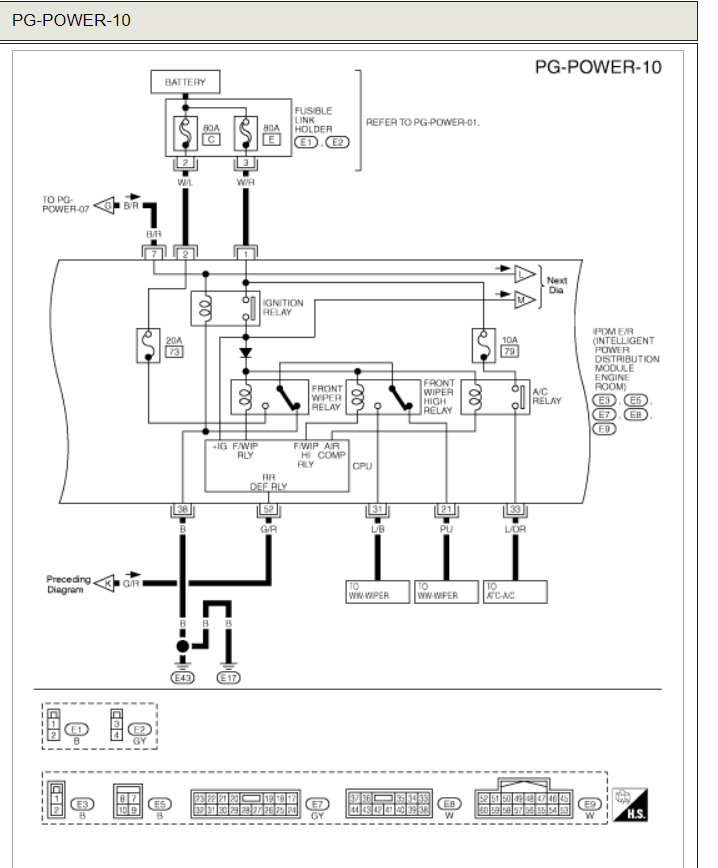
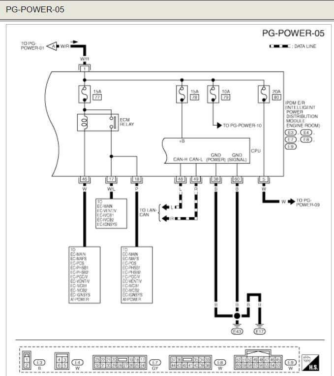
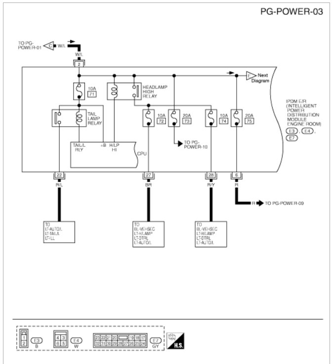
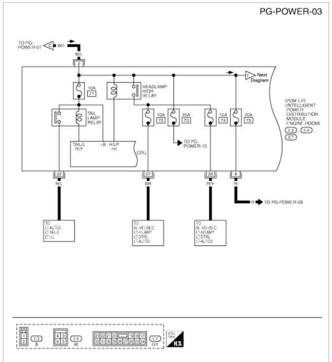
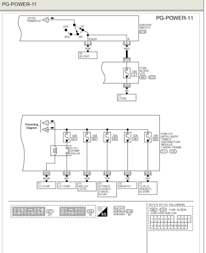
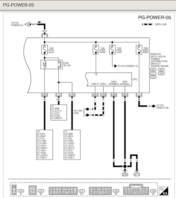
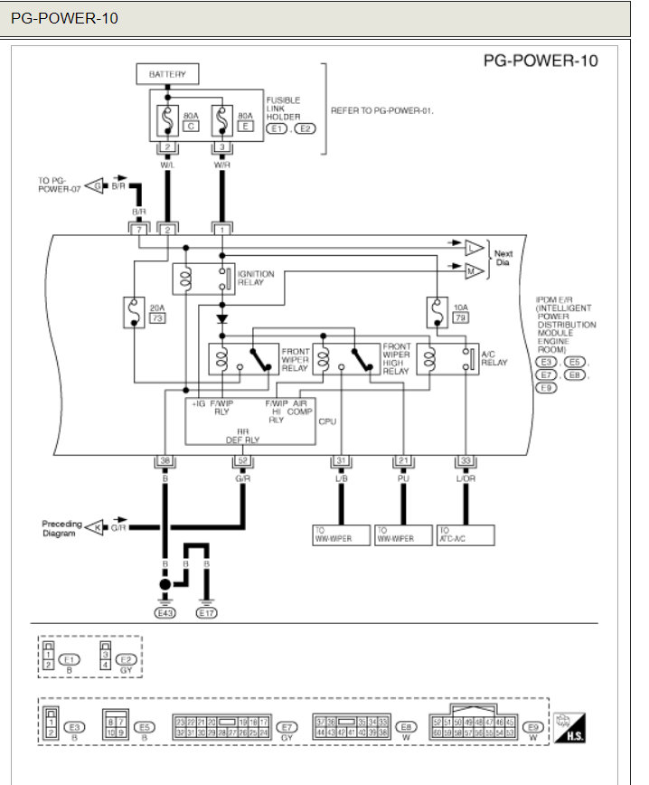
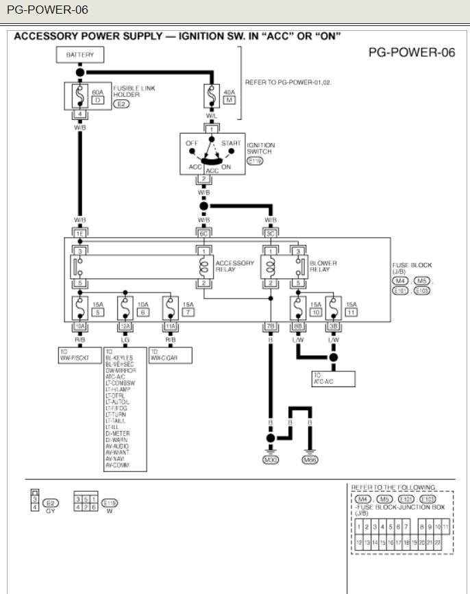
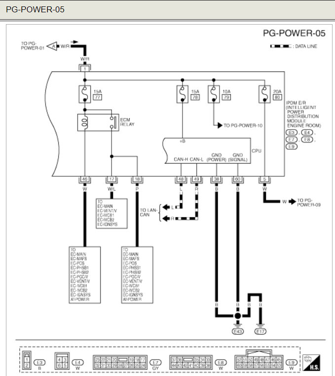
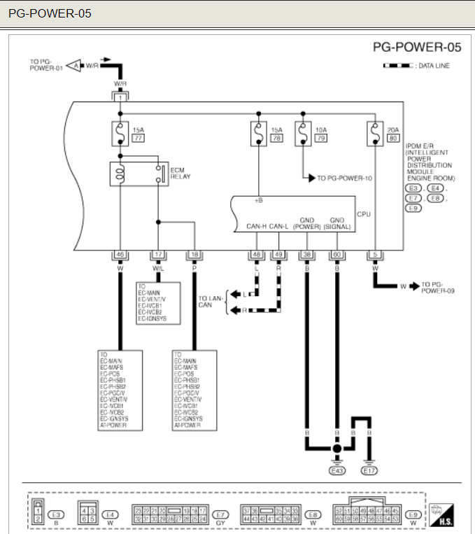
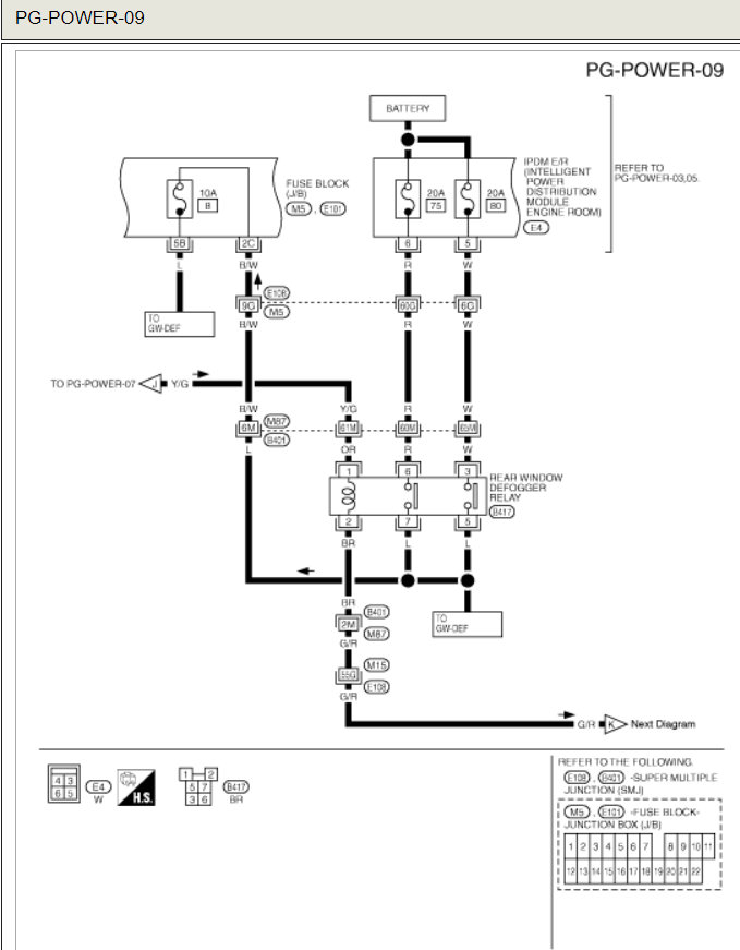
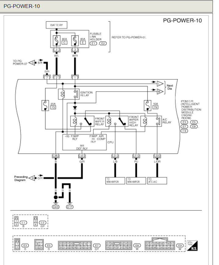
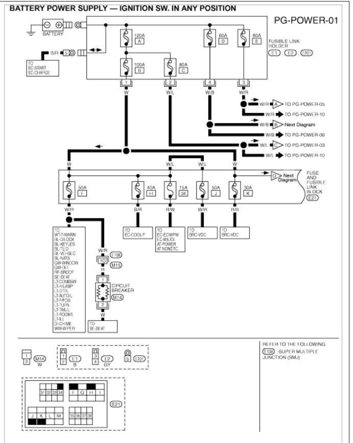
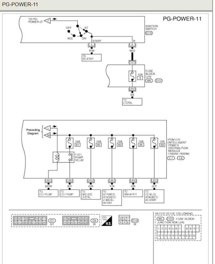
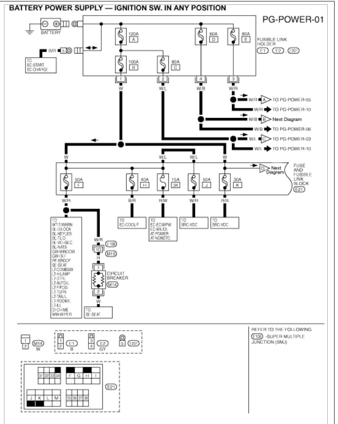
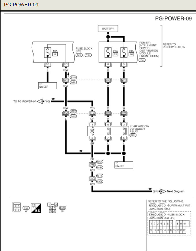
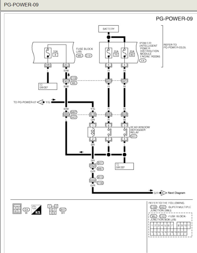
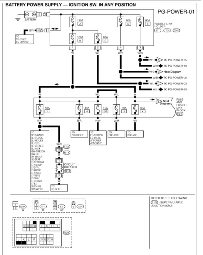
Check out the diagrams (Below)

Please let us know what you find.

Cheers
Was this
answer
helpful?
Yes
No
+3
Wednesday, July 29th, 2020 AT 6:08 PM (Merged)
Tiny
IRTIZA
  • MEMBER
  • 6 POSTS
Ya cause my battery keeps draining I don't know why I have to keep the battery booster connected to the car
Was this
answer
helpful?
Yes
No
+3
Wednesday, July 29th, 2020 AT 6:08 PM (Merged)
Tiny
HMAC300
  • MECHANIC
  • 48,601 POSTS
Here is a guide to repair battery drain, it will tell you how to check to see where it is drawing power from.

https://www.2carpros.com/articles/car-battery-load-test

Was this
answer
helpful?
Yes
No
Wednesday, July 29th, 2020 AT 6:08 PM (Merged)
Tiny
IRTIZA
  • MEMBER
  • 6 POSTS
I have one more question When I turn the key to the ON position the security light is on solid is that why my car not starting? The security is not letting it start?
Was this
answer
helpful?
Yes
No
+1
Wednesday, July 29th, 2020 AT 6:08 PM (Merged)
Tiny
HMAC300
  • MECHANIC
  • 48,601 POSTS
Yes. you'll have to see if you can reset the security system. Here is a guide

https://www.2carpros.com/articles/how-to-reset-a-security-system
Was this
answer
helpful?
Yes
No
+3
Wednesday, July 29th, 2020 AT 6:08 PM (Merged)
Tiny
IRTIZA
  • MEMBER
  • 6 POSTS
I just saw the light right now. So is that why the car is not starting?
Was this
answer
helpful?
Yes
No
Wednesday, July 29th, 2020 AT 6:08 PM (Merged)
Tiny
PCRCART1
  • MEMBER
  • 2 POSTS
  • 2004 INFINITI G35
  • 3.5L
  • 6 CYL
  • 2WD
  • AUTOMATIC
  • 172,000 MILES
I changed valve covers and gaskets, replaced 2 ignition coils and all 6 spark plugs (NGK LFR5AIX - 11 4469) and now engine turns over but won't start. All electrical plugs are connected and going to the correct coils. All bolts are tightened to correct torque values. Is it likely that the coils aren't making contact to spark plugs? I didn't feel any kind of click when I pushed the coils in. Should I have felt a click? I checked the spark plugs for compatibility and they are compatible. I'm stuck, any advice?
Was this
answer
helpful?
Yes
No
Wednesday, July 29th, 2020 AT 6:08 PM (Merged)
Tiny
HMAC300
  • MECHANIC
  • 48,601 POSTS
Try resetting the security system if it's not coverednin your owners manula then you'll have to go to dealer for it.
Was this
answer
helpful?
Yes
No
Wednesday, July 29th, 2020 AT 6:08 PM (Merged)
Tiny
JACOBANDNICKOLAS
  • MECHANIC
  • 110,194 POSTS
Hi,

You should feel a slight click when they fully engage. Is the engine doing anything that indicates any of the cylinders are firing? If not, I need you to check for spark to the coils. Here is a link that explains how to do it. Check this and let me know the results.

https://www.2carpros.com/articles/how-to-test-an-ignition-system

Also, make sure the cam or crankshaft sensors are connected. Here are the directions for valve cover replacement. I'm adding them so you can look through them to see if something was done differently or something you may have missed.

__________________________________

2004 Infiniti G35 Sedan V6-3.5L (VQ35DE)
Procedures
Vehicle Engine, Cooling and Exhaust Engine Cylinder Head Assembly Valve Cover Service and Repair Procedures
PROCEDURES
ROCKER COVER

Rocker Cover
pic 1

REMOVAL
1. Remove the intake manifold collector with power tool.
2. Remove the ignition coil.
3. Remove PCV hoses from rocker covers.

pic 2

4. Loosen bolts in the reverse order shown in the figure (with power tool).

pic 3

INSTALLATION
1. Apply liquid gasket of 3.0 mm (0.12 inch) diameter to position shown in the figure (both edges of No.1 camshaft bracket) (on both banks).
First, apply it to engine longitudinal direction [5.0 mm (0.197 inch) + 5.0 mm (0.197 inch) side in figure].
Use Genuine RTV Silicone Sealant or equivalent.

2. Install rocker cover.
Check if rocker cover gasket is dropped from installation groove of rocker cover.

Rocker Cover
pic 4

3. Tighten bolts two steps separately in order numbers in illustration.

1st step:...............0.96 - 2.96 Nm (0.1 - 0.3 kgf-cm, 9 - 26 inch lbs.)
2nd step:................7.33 - 9.33 Nm (0.75 - 0.95 kgf-cm, 65 - 82 inch lbs.)

4. Install PCV hose.
- Insert PCV hose by 25 to 30 mm (0.98 to 1.18 inch) from connector end.
- When installing, be careful not to twist or come in contact with other parts.
- Install PCV hose between right and left rocker covers with its identification paint facing upward (right rocker cover side).

5. Install in the reverse order of removal after this step.

______________________

Let me know about the sensors and if you are getting spark.

Take care,
Joe
Was this
answer
helpful?
Yes
No
Wednesday, July 29th, 2020 AT 6:08 PM (Merged)
Tiny
IRTIZA
  • MEMBER
  • 6 POSTS
Is there any fuse for ECU? Cause I am trying to reprogram my key and when I connect a scanner it doesn't communicate with the ECU so I don't know if the ECU is bad or a fuse is bad?
Was this
answer
helpful?
Yes
No
-2
Wednesday, July 29th, 2020 AT 6:08 PM (Merged)
Tiny
PCRCART1
  • MEMBER
  • 2 POSTS
Joe thanks for the info. It appears that I missed a plug in the back of the engine. Now my engine is running rough and backfiring occasionally. I'm going to replace all the ignition coils and plenum gaskets. Hopefully that fixes the new issue.
Was this
answer
helpful?
Yes
No
Wednesday, July 29th, 2020 AT 6:08 PM (Merged)
Tiny
HMAC300
  • MECHANIC
  • 48,601 POSTS
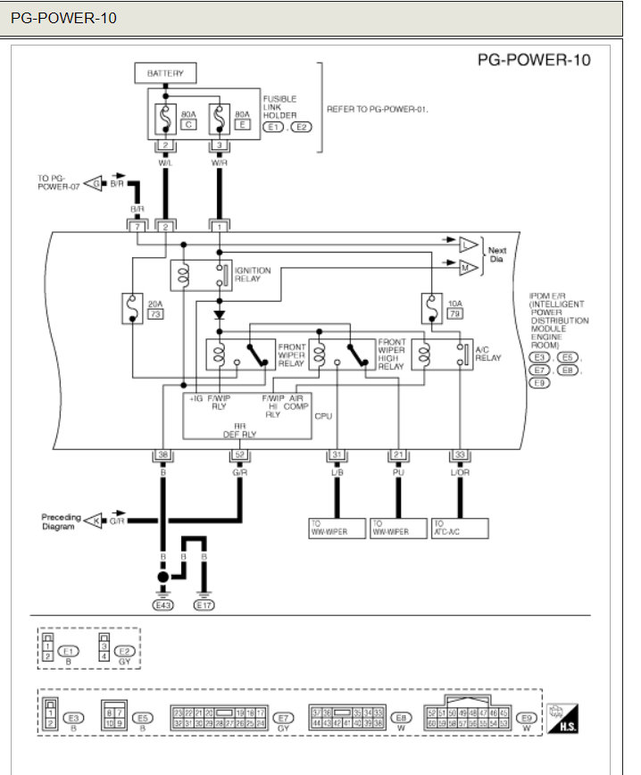
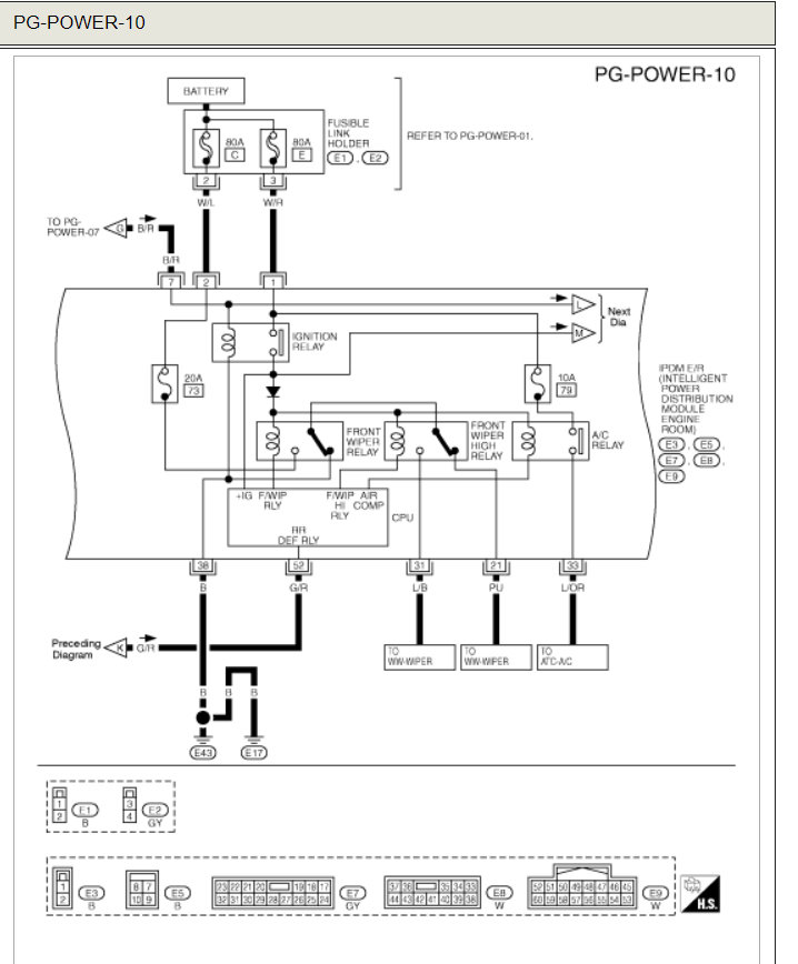
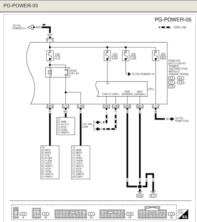
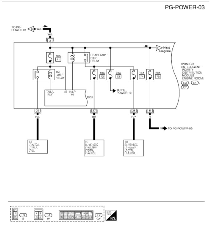
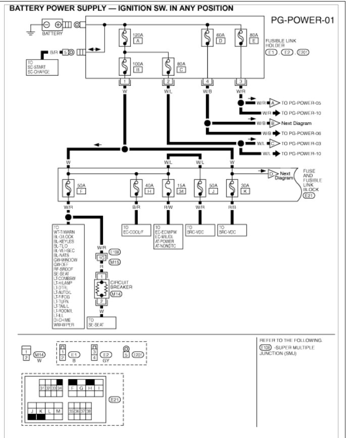
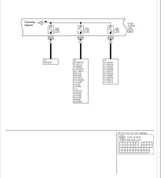
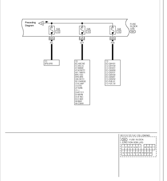
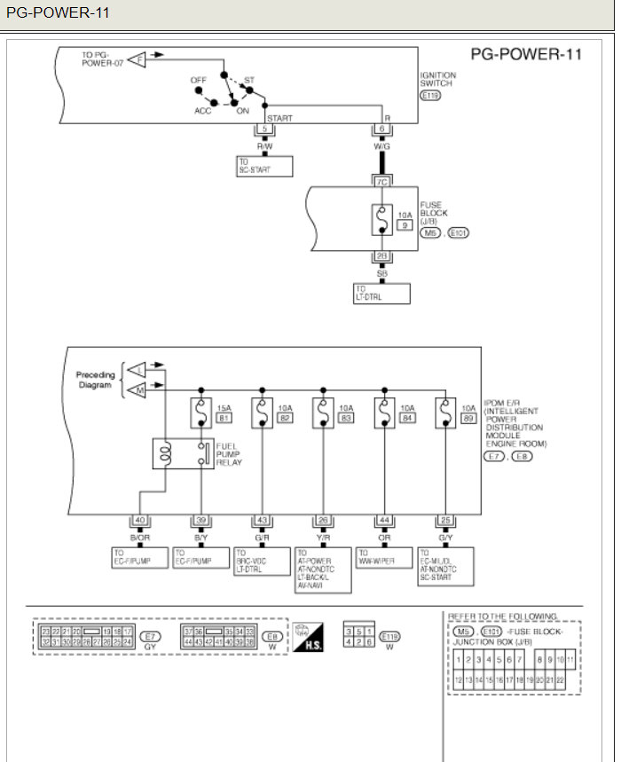
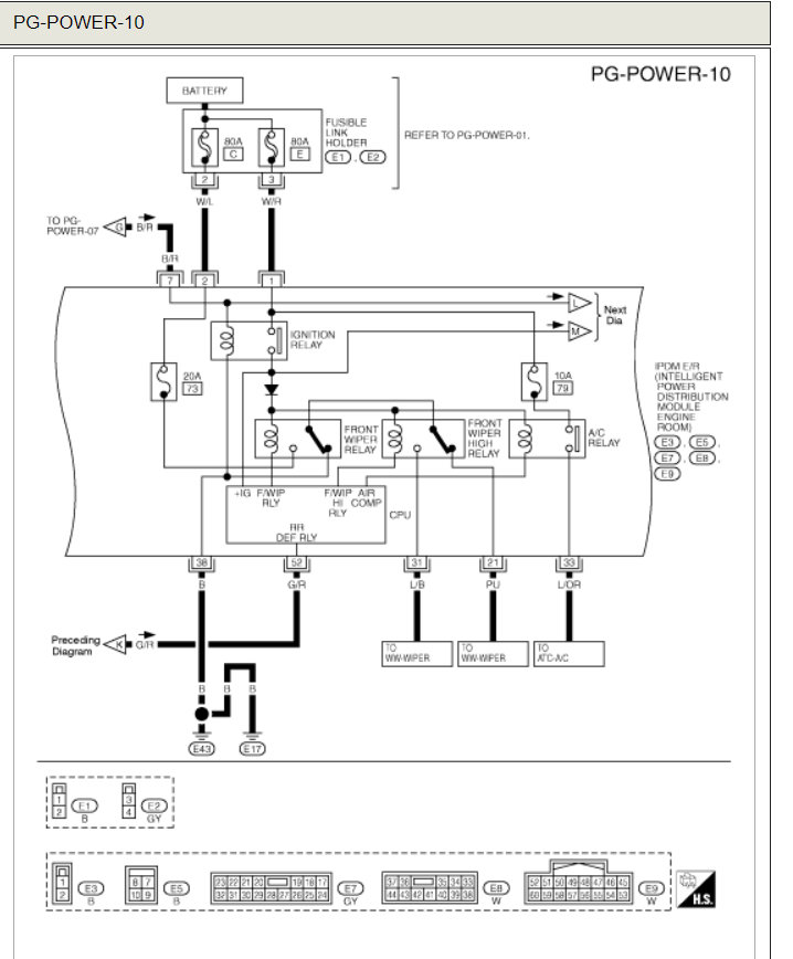
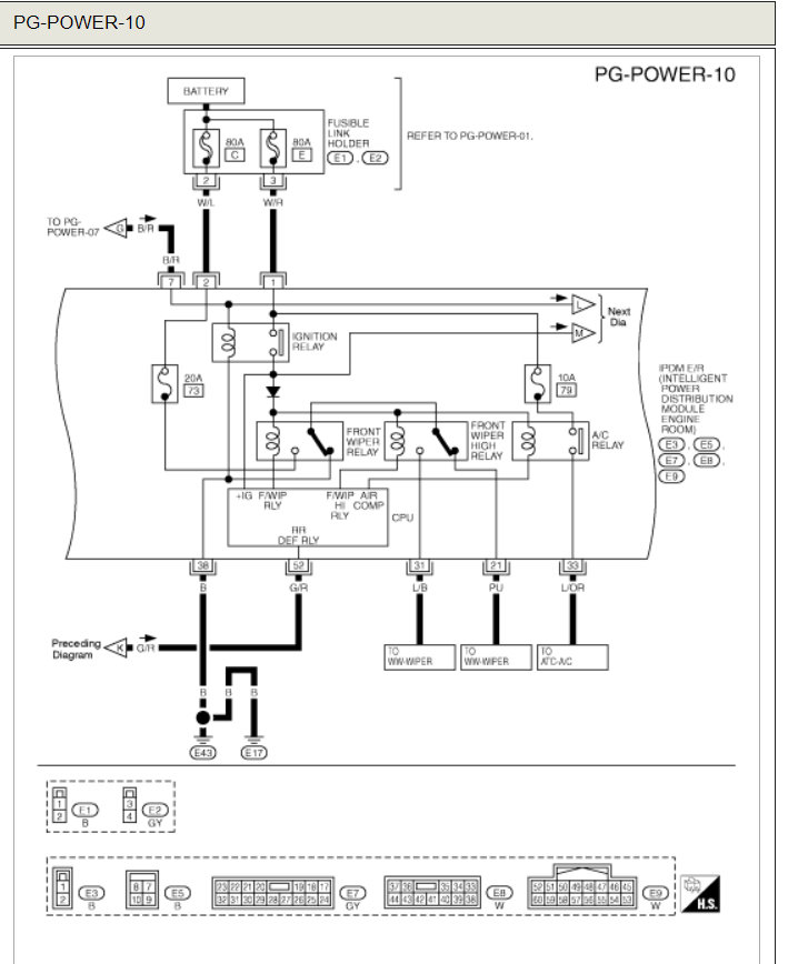
Yes there should be, fuses should be clearly marked either ignition or pcm. Here is a guide the fuse panel diagrams.

https://www.2carpros.com/articles/how-to-check-a-car-fuse

Check out the diagrams (Below)

Please let us know what you find.

Cheers
Was this
answer
helpful?
Yes
No
Wednesday, July 29th, 2020 AT 6:08 PM (Merged)
Tiny
JACOBANDNICKOLAS
  • MECHANIC
  • 110,194 POSTS
Hi,

You are very welcome.

If it is a specific cylinder causing the misfire, it should show up by scanning the computer. You may not need all coils.

Next, a backfire is often caused by a lean fuel mixture. Take a look through this link:

https://www.2carpros.com/articles/engine-backfires-while-running

It could be the result of a vacuum leak.

Let me know if you pulled diagnostic trouble codes that may point us in a specific direction. Also, let me know if by chance you have a live data scanner. If you do, please let me know what both the short and long term fuel trims are.

Also, here are the directions for replacing the intake gasket. The torque specs and sequence are included. The attached pictures correlate with the directions.

________________________________

2004 Infiniti G35 Sedan V6-3.5L (VQ35DE)
Intake Manifold
Vehicle Engine, Cooling and Exhaust Engine Intake Manifold Service and Repair Procedures Intake Manifold
INTAKE MANIFOLD
INTAKE MANIFOLD

INTAKE MANIFOLD
pic 1

REMOVAL
1. Release fuel pressure.
2. Remove intake manifold collector (upper) and (lower).
3. Remove fuel tube and fuel injector assembly.

pic 2

4. Loosen bolts and nuts in reverse order of illustration to remove intake manifold assembly with power tool.

INSPECTION AFTER REMOVAL

pic 3

Surface Distortion
Using straightedge and feeler gauge, inspect the surface distortion of each surface on intake manifold.

Limit: .................... 0.1 mm (0.04 inch)

INSTALLATION
Install in the reverse order of removal paying attention to the following.

Intake Manifold
pic 4

Installation of Intake Manifold
If stud bolts were removed, install them and tighten to the torque specified below.

9.8 - 11.8 Nm (1.0 - 1.2 kgf-cm, 7.3 - 8.7 ft. lbs.)

Tighten all mounting bolts and nuts to specified torque in three or more steps in numerical order shown in figure.

R 1st step: .................... 4.9 - 9.8 Nm (0.5 -1.0 kgf-cm, 4 - 7 ft. lbs.)
R 2nd step: .................... 26.5 - 31.4 (2.7 - 3.2 kgf-cm, 20 - 23 ft. lbs.)
R 3rd step and after: .................... 26.5 - 31.4 (2.7 - 3.2 kgf-cm, 20 - 23 ft. lbs.)

______________________________________

I will watch for your reply.

Joe

Was this
answer
helpful?
Yes
No
+1
Wednesday, July 29th, 2020 AT 6:08 PM (Merged)
Tiny
F.A.TECHAUTO
  • MEMBER
  • 1 POST
I Have the same issue with my car for 6 months and I found the problem. I tested the crankshaft sensor and it was bad. Just wanted people to know
Was this
answer
helpful?
Yes
No
+1
Wednesday, July 29th, 2020 AT 6:08 PM (Merged)
Tiny
AOD951
  • MEMBER
  • 4 POSTS
  • 2003 INFINITI G35
  • 3.5L
  • 6 CYL
  • 2WD
  • AUTOMATIC
  • 161,000 MILES
I swapped motor on the car listed above because original motor had blown hole on it from redlining the car. Not me previous owner, lol. Anyways I found vq35de rev up. So I did swapped and the car cranks but does not start and I was told that the car is not going to turn on because I need the vq35de rev up harness. Is this true? Do I need change harness to start the car?
Was this
answer
helpful?
Yes
No
Wednesday, July 29th, 2020 AT 6:09 PM (Merged)

Please login or register to post a reply.