Will not start

Tiny
AMBER MINER
  • MEMBER
  • 1996 NISSAN MAXIMA
  • 4 CYL
  • AUTOMATIC
  • 157,000 MILES
I bought this car from someone and I have never been able to drive it because of one reason or another. When I first bought it, it did not have a battery. So I bought one and I was able to start it but it was running real rough because it had been sitting for nearly a year and needed new gas in it. So we flushed the fuel system and changed the fuel filter, then the starter, then the fuel pump. Then I lost the keys to it and had to take the drivers side door lock cylinder to a locksmith and have a new key made. And the car still will not start. The dash panel lights up when I turn the key on and I can hear the starter clicking like it is coming on but when I turn the key the engine does not crank at all. What do I do?
Monday, August 20th, 2018 AT 2:04 AM

3 Replies

Tiny
JACOBANDNICKOLAS
  • MECHANIC
  • 110,194 POSTS
Hi and thanks for using 2CarPros.com.

If you are only hearing a clicking when the key is in the start position, usually that indicates a weak or nearly dead battery. Here is a link that shows how to load test a battery:

https://www.2carpros.com/articles/car-battery-load-test

Also, take a look through this link to see if it relates to what you are experiencing.

https://www.2carpros.com/articles/everything-goes-dead-when-engine-is-cranked

Let me know if this helps or if you have questions.

Take care,
Joe
Was this
answer
helpful?
Yes
No
-1
Monday, August 20th, 2018 AT 8:36 PM
Tiny
AMBER MINER
  • MEMBER
  • 2 POSTS
It is not a dead battery. It does nothing when I turn the key. The lights come on but the engine won't crank or turn over.
Was this
answer
helpful?
Yes
No
Tuesday, August 21st, 2018 AT 1:44 AM
Tiny
JACOBANDNICKOLAS
  • MECHANIC
  • 110,194 POSTS
Hi Amber.

If the battery is good, the first thing I would recommend checking is call the inhibitor relay. An inhibitor relay is for transferring power supply from main fuse box to starter solenoid. The engine gear shift must be in either park or neutral position. I attached a picture of the relay's location. There are two ways to check it. First, and easiest, is to switch the relay with a working one from the relay box that has the same part number. Or, you can actually check the relay itself. Here is a link that shows how:

https://www.2carpros.com/articles/how-to-check-an-electrical-relay-and-wiring-control-circuit

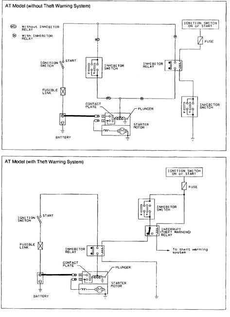
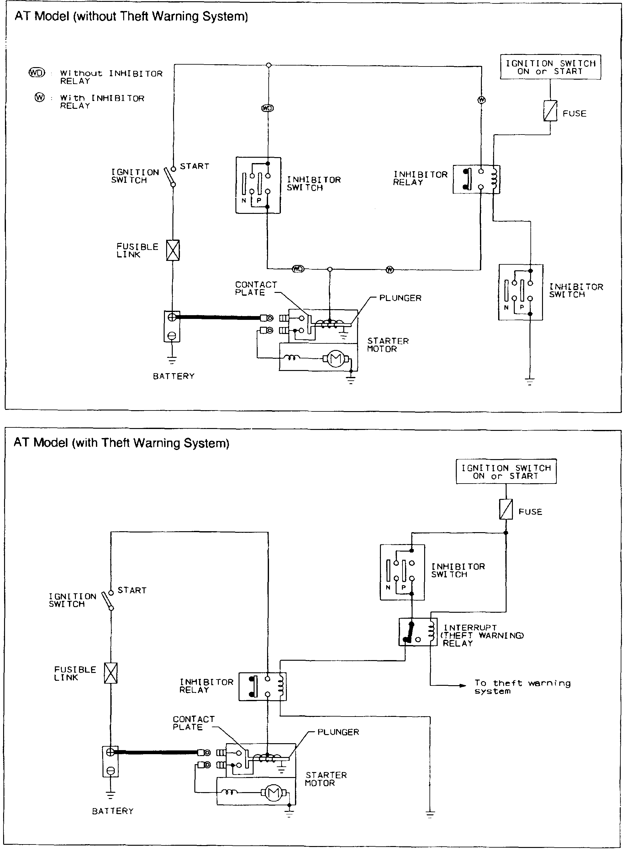
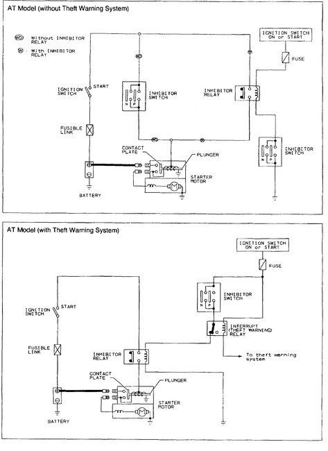
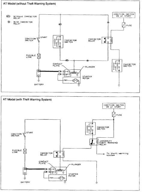
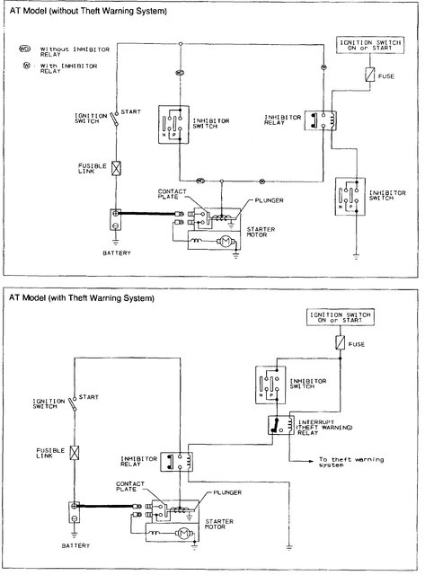
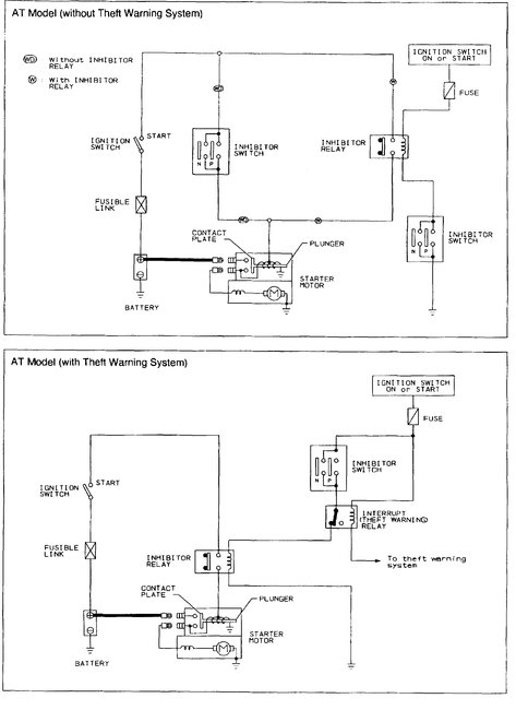
Also, keep in mind that the neutral safety switch, which only allows the engine to crank when the transmission is in park or neutral, can do the same thing. If you look at the second picture, you will find an inhibitor switch. That must also be working and indicating the vehicle is in park or neutral. Additionally, there is a what is called a fusible link between battery power and the ignition switch. This wire acts as a fuse. If that is burnt or damaged, again, the same thing will happen. Take a look at picture 2. It is the wiring schematic for this vehicle. Note where and how the power makes it to the starter solenoid.

With that in mind, I am going to attach a starting system test procedure for you. If you take your time and follow it, you should be able to test the system and determine what is causing the problem. You will need to use a volt/multi-meter and test light to check the wiring. The next three links show how to do use the aforementioned tools and check wiring.

https://www.2carpros.com/articles/how-to-use-a-voltmeter

https://www.2carpros.com/articles/how-to-use-a-test-light-circuit-tester

https://www.2carpros.com/articles/how-to-check-wiring

_____________________________________
Here are the test instructions:

Starter Motor Operation

When the ignition switch is in the START position, battery voltage is supplied to the starter motor through the ignition switch. The plunger in the motor is pulled to the left by a magnetic force as indicated in the following diagrams, then the contact plate of the plunger allows battery voltage to be applied to the motor directly, and the starter motor rotates.

When the engine is running and the ignition switch is returned to the ON position, the magnetic force required to pull the plunger in is removed and the plunger is returned to its resting position by the return spring in the starter motor. Battery voltage is no longer applied to the starter motor and the motor stops.

Starting System Operation

AT MODEL
Without Theft Warning System

With the inhibitor switch in PARK or NEUTRAL and the ignition switch in ON or START, battery voltage is ready to be applied to the starter motor through the inhibitor relay.

With Theft Warning System

With the inhibitor switch in PARK or NEUTRAL and the ignition switch in ON or START, without the interrupt relay (theft warning relay) activated, battery voltage is ready to be applied to the starter motor through the inhibitor relay.

MT MODEL
For USA
Without Theft Warning System
With the clutch interlock switch in ON (clutch pedal depressed), battery voltage is ready to be applied to the starter motor through the interlock relay.
With Theft Warning System
With the clutch interlock switch in ON (clutch pedal depressed), without the interrupt relay (theft warning relay) activated, battery voltage is ready to be applied to the starter motor through the interlock relay.

Except for USA
Without Theft Warning System
With the ignition switch in START, battery voltage is directly applied to the starter motor.
With Theft Warning System
Without the interrupt relay (theft warning relay) activated, battery voltage is ready to be applied to the starter motor through the interrupt relay (theft warning relay).

Checking Terminal Voltage

The following information contains techniques on how to perform a voltage drop test on a starter circuit. Performing a voltage drop test can aid the technician in locating and correcting starter circuit problems.

NOTE: To prevent the engine from starting during testing, remove the fuel pump fuse and bleed-off the fuel pressure from the fuel system.

Before performing the following test, visually inspect the starter, battery, cables and any other related components to ensure that the problem lies beyond a simple visual inspection.

Let the following chart serve as a diagnostic guide in troubleshooting a starting circuit.

NOTE: System voltage is 12.2 volts unless otherwise noted. Values may vary depending on ambient or engine temperature, engine condition, oil viscosity, etc.
TEST POINTS: See last picture

________________________________________________

Try the relay first to see if that makes a difference. If it does not, then the testing has to be done. I wish there was an easier way, but.

If you need help, have questions, or anything let me know and I will do my best to help.

Take care,
Joe
Was this
answer
helpful?
Yes
No
Tuesday, August 21st, 2018 AT 5:46 PM

Please login or register to post a reply.