Some lights are not working

Tiny
CTORRES
  • MEMBER
  • 2016 TOYOTA COROLLA
  • 11,712 MILES
Lights like highlights, side light, license light, tail light, dash light are not turn on.
Tuesday, March 17th, 2020 AT 10:21 AM

26 Replies

Tiny
JACOBANDNICKOLAS
  • MECHANIC
  • 110,194 POSTS
Hi,

It is really hard to hear what you are saying on the video. However, have you done anything with the switch itself? IS it all exterior lights that are not working?

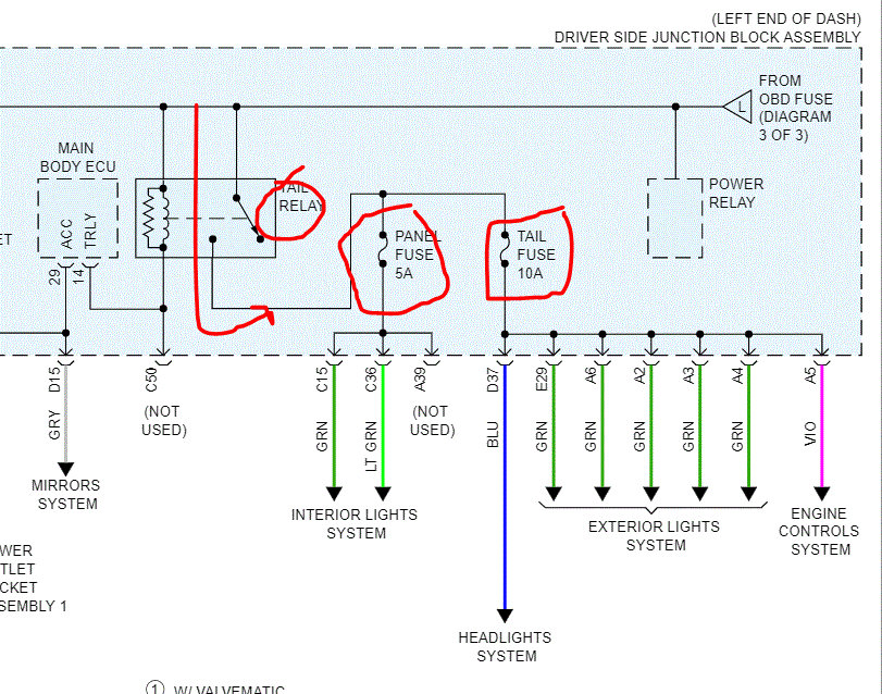
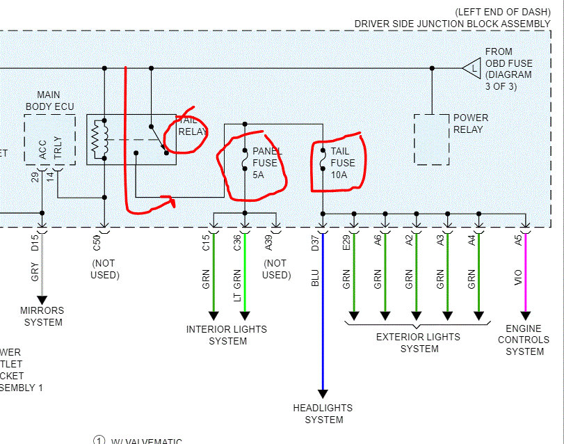
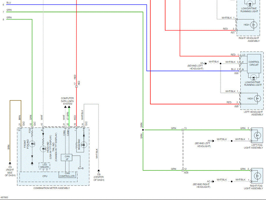
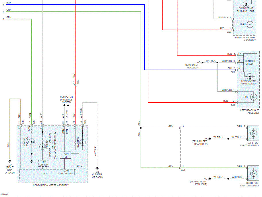
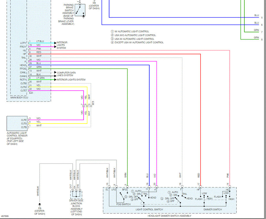
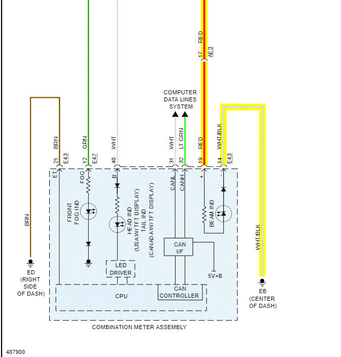
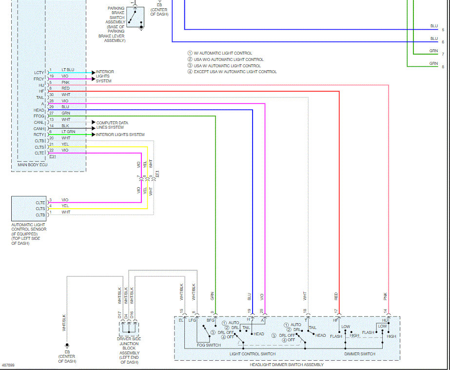
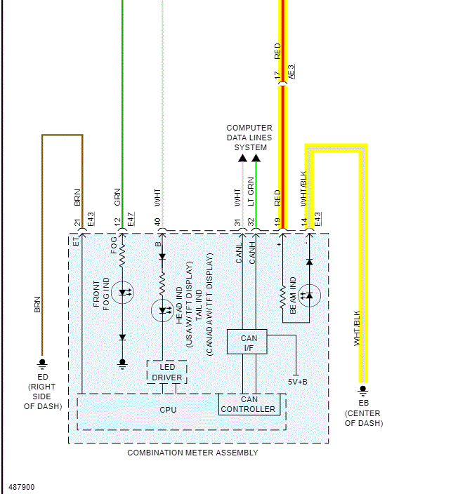
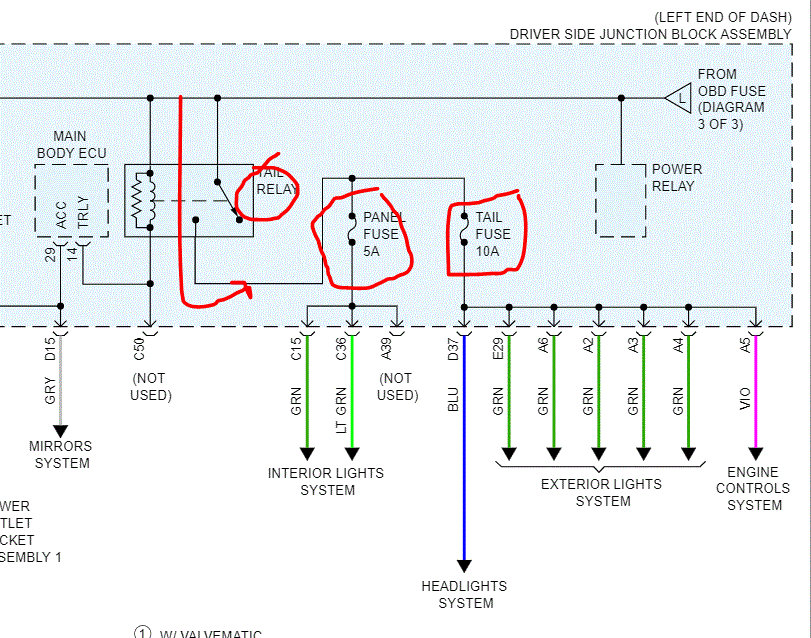
The body control module has a lot to do with the lighting. I attached the entire wiring schematic for the headlamp system. Take a look through them to see if anything helps. Also, let me know exactly what is happening. I'm sorry I couldn't hear what you were saying in the video.

I had to break down the pics to make them readable. I did overlap them so you could follow them.
___________________________

Let me know.
Joe
Was this
answer
helpful?
Yes
No
+4
Tuesday, March 17th, 2020 AT 11:35 AM
Tiny
CTORRES
  • MEMBER
  • 67 POSTS
Hi Joe, I appreciate you help. Sorry for my English but I not live in USA. My car dipped in the water some part of the engine. I lost some lights like; license light, overhead light, marker light, headlight (highlight), taillight and dashboard light. The pictures have helped me a lot. If you have more information to perform a diagnostic I appreciate it too. Do you know if my car use a computer to works this lights? Thanks from Panama city.
Was this
answer
helpful?
Yes
No
+2
Wednesday, March 18th, 2020 AT 12:25 PM
Tiny
JACOBANDNICKOLAS
  • MECHANIC
  • 110,194 POSTS
No problem with the English. LOL Don't worry. By any chance, did enough water get in to reach the body control module? See pics 1 and 2. I did notice you had the dash taken apart.

Joe
Was this
answer
helpful?
Yes
No
+1
Wednesday, March 18th, 2020 AT 12:39 PM
Tiny
CTORRES
  • MEMBER
  • 67 POSTS
Well, I remember a few time ago I cleaned all fuses with (contact cleaner) and some of them has a little corrosion but no all. Maybe 3 or 4 were difficult to get out. I was using a test lamp of this fuses and the test lamp does not come on with the fuses. S/HTR F/L, S/HTR F/R, tail and panel. And the car is running.

Ctorres.
Was this
answer
helpful?
Yes
No
+1
Wednesday, March 18th, 2020 AT 1:40 PM
Tiny
JACOBANDNICKOLAS
  • MECHANIC
  • 110,194 POSTS
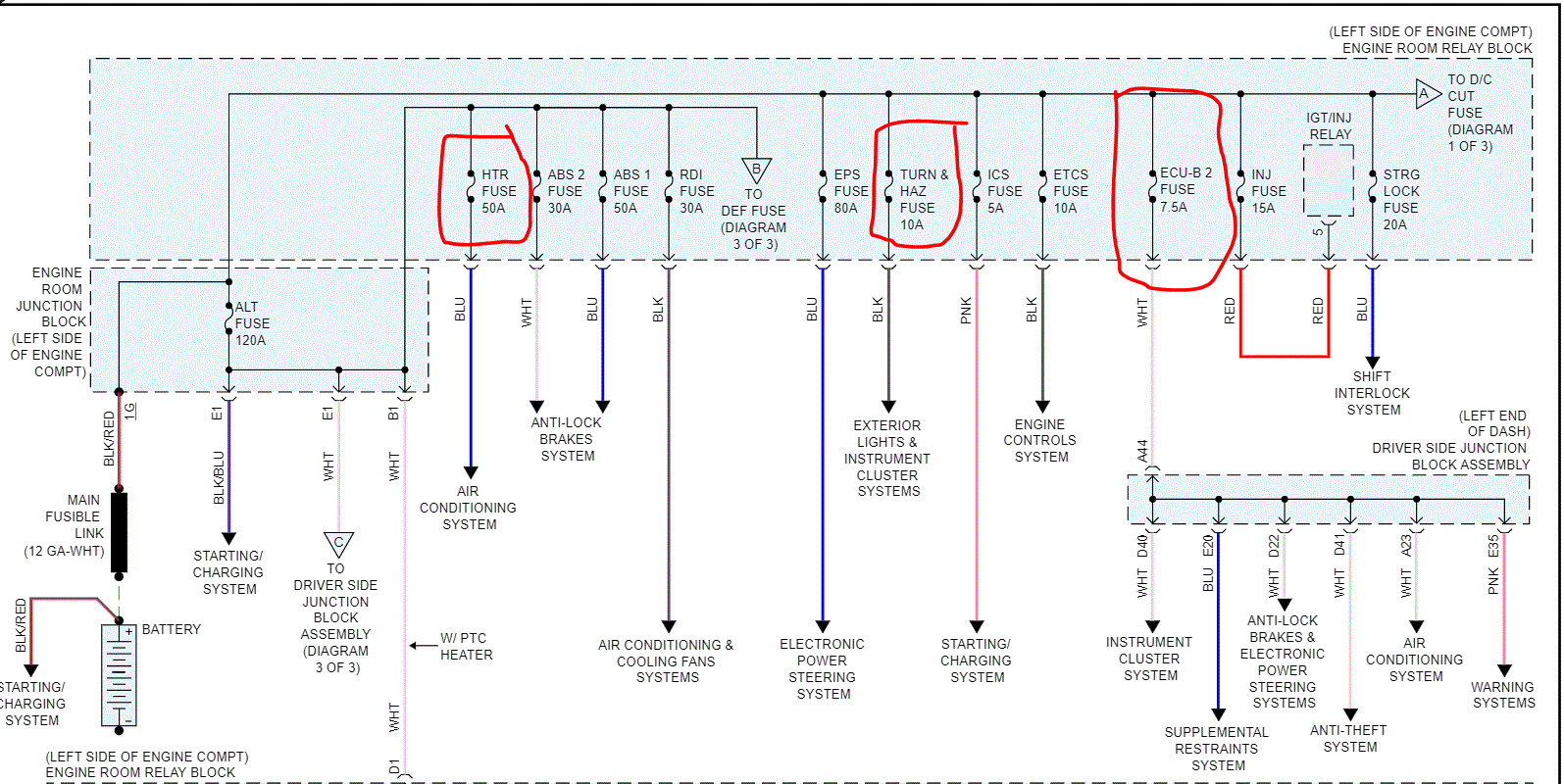
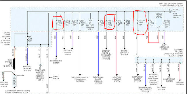
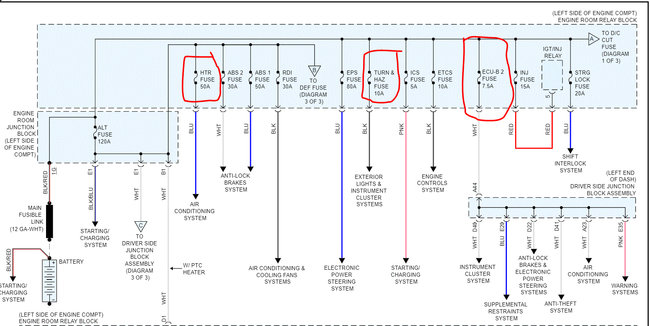
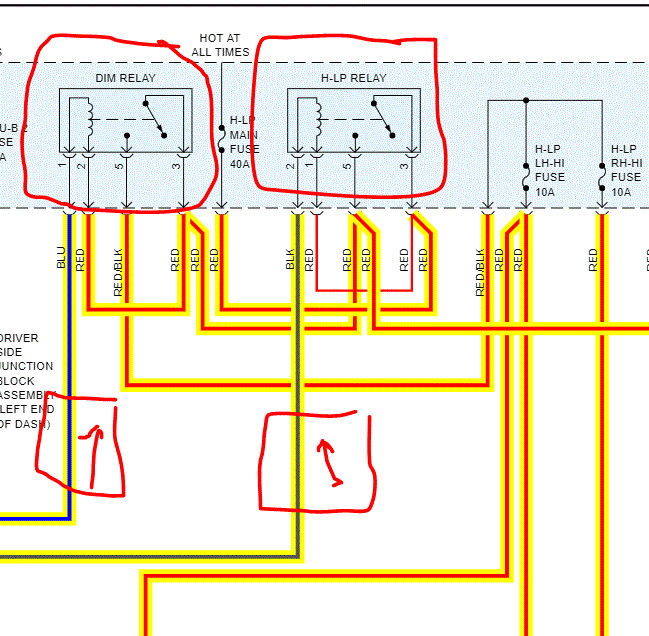
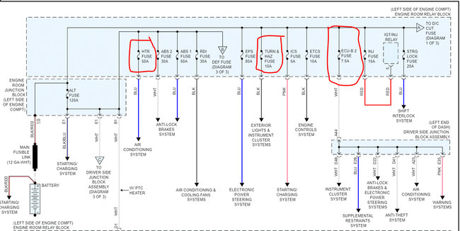
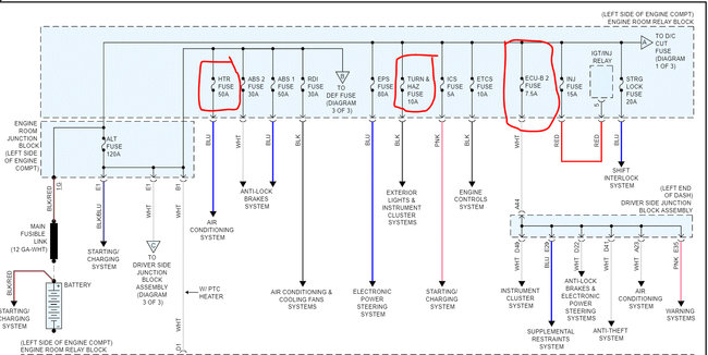
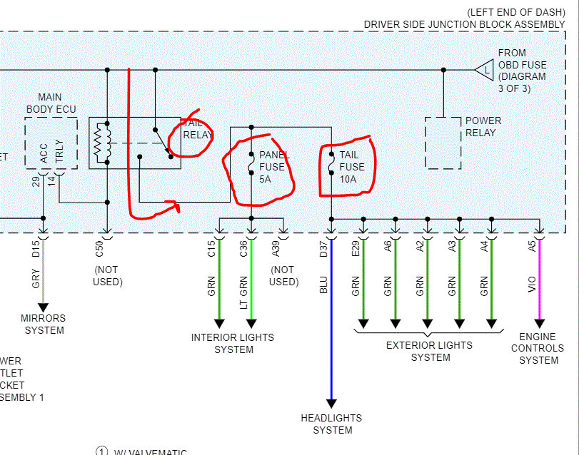
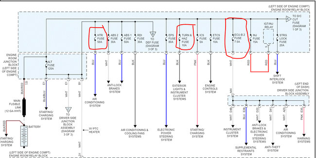
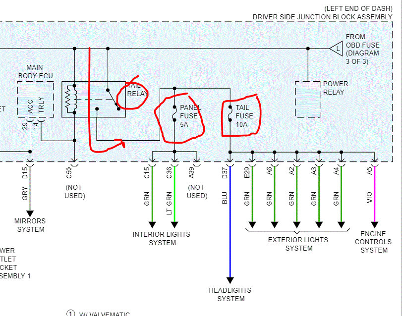
Okay. If you have no power to those fuses, we need to back up. I need you to reconfirm power to all the fuses both in the passenger compartment and the under hood fuel box. Also, there are a few relays we need to check as well. Note that picture 1 deals with lighting and pic 2 the HTR fuses you indicated. Pic 3 is for the ecu and pics 4 and 5 are under hood power supplies. In addition to just checking the fuses, make sure there is power to them. Here are a few links you may find helpful:

https://www.2carpros.com/articles/how-a-car-fuse-works

https://www.2carpros.com/articles/how-to-check-a-car-fuse

https://www.2carpros.com/articles/how-to-use-a-test-light-circuit-tester

https://www.2carpros.com/articles/how-to-use-a-voltmeter

https://www.2carpros.com/articles/how-to-check-wiring

https://www.2carpros.com/articles/how-to-check-an-electrical-relay-and-wiring-control-circuit

___________________

The fuses you show in the above pic are in the vehicle and receive power from another fuses power supply, so a fuse may be bad before them.

Let me know what you find.
Joe
Was this
answer
helpful?
Yes
No
+2
Wednesday, March 18th, 2020 AT 4:06 PM
Tiny
CTORRES
  • MEMBER
  • 67 POSTS
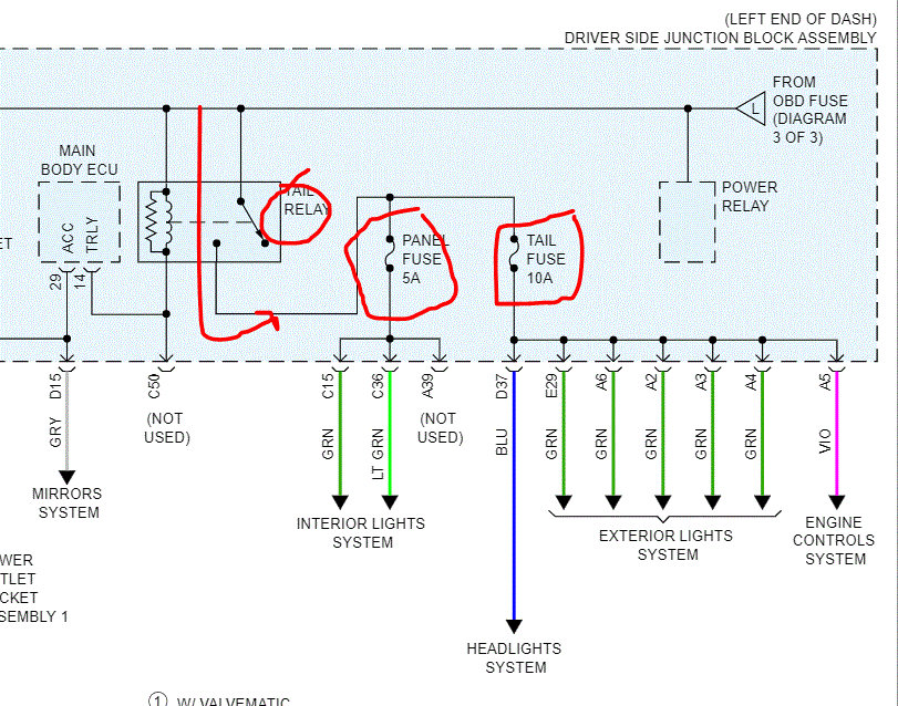
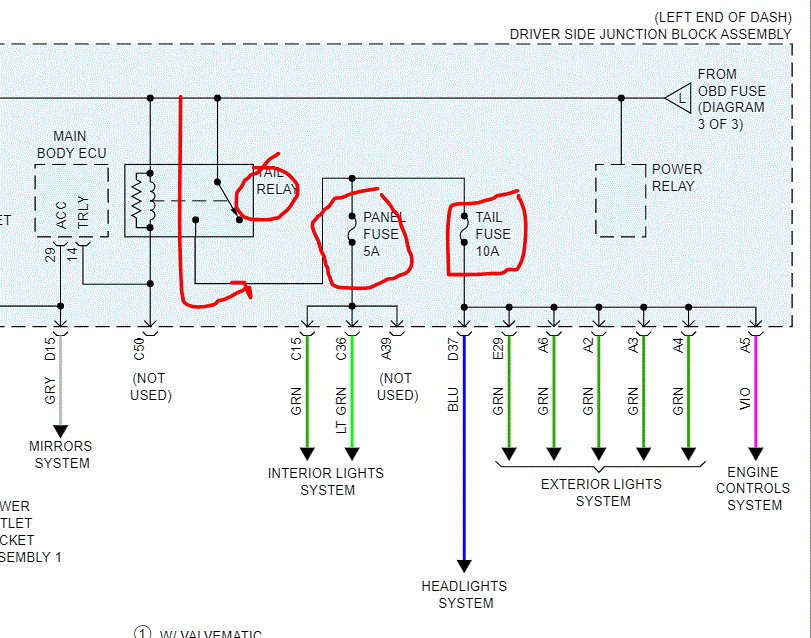
Morning Joe. I Was working and following your instructions step by step. Pic 1 I reconfirmed the power in side the car with my test lamp and panel fuses 5a and tail fuse 10a are not turned on the test lamp, tail relay I can’t found it.
Pic 3 ECU-IG2 fuse 10a, ECU-IG3 fuse 7.5a, are working.
Pic 4 HTR fuse 50a, turn and hazard fuse 10a, ECU-B 2 fuse 7.5a are working.
Pic 5 HTR sub 1 fuse 30a, HTR sub 3 fuse 30a, H-LP main fuse 40a and H-LP relay are working. When turn on the lights the relay sounds like “click”. See some pictures and videos I did.
First video the car is off the second with lights on and the last one I tested to ground. I wish you understand my little English. Thanks.
Was this
answer
helpful?
Yes
No
Thursday, March 19th, 2020 AT 8:29 AM
Tiny
JACOBANDNICKOLAS
  • MECHANIC
  • 110,194 POSTS
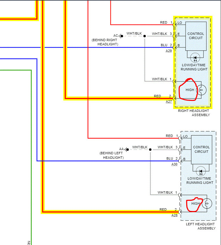
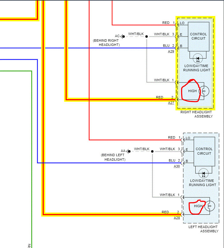
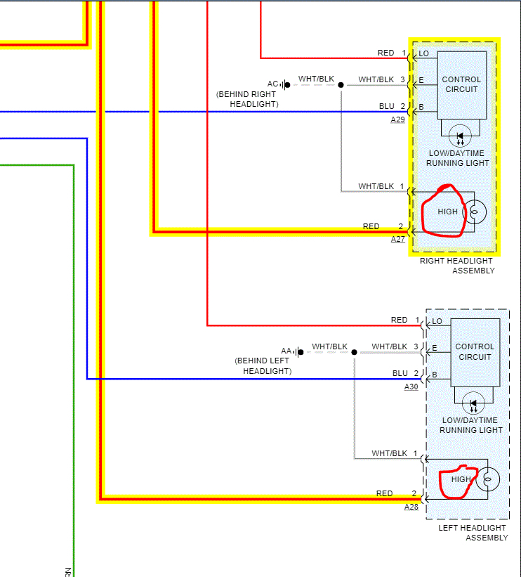
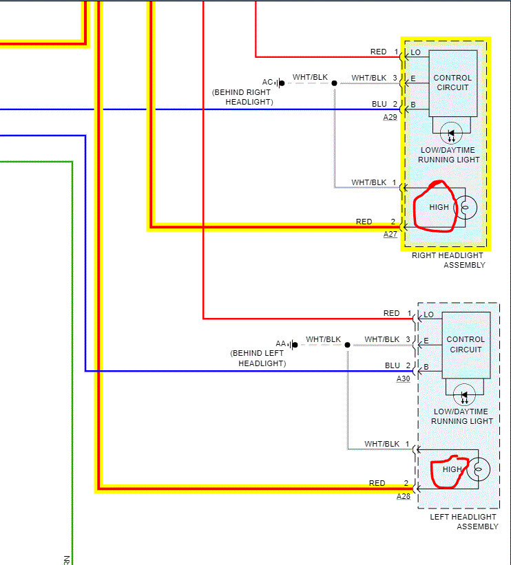
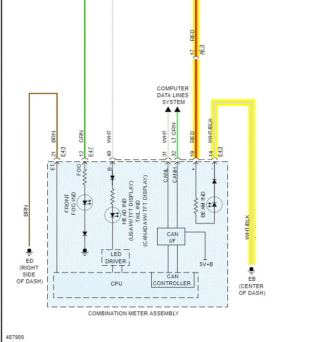
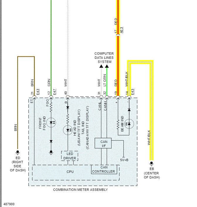
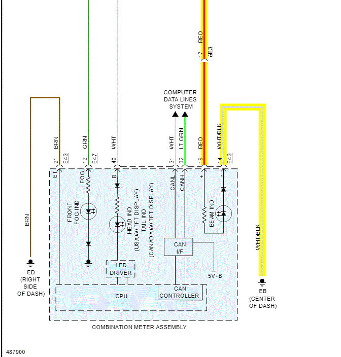
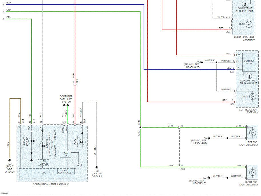
1) Okay, I am going to start with the high beam indicator in the vehicle. Does it turn on even though the lights don't? See pic 1.

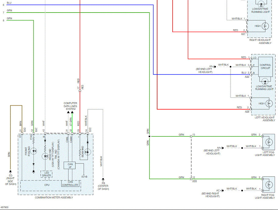
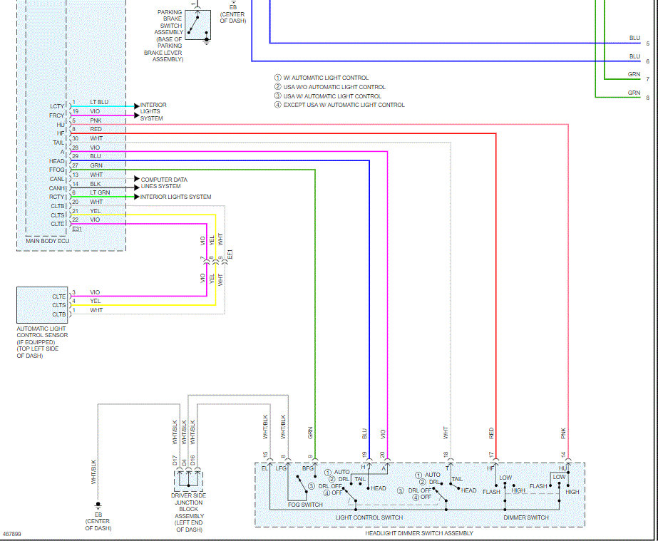
2) Next, look at pic 2. It shows the power supply to the headlights high beam. Start there and lets work backwards to see where power is lost. I highlighted the power supply for high beam. Check those wires for power. If none, move on to step 3

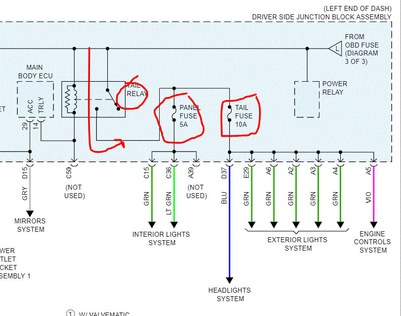
3) Pic 3 shows power supply from fuses to high beam lighting. If you haven't already, check there. This is where I believe you don't have power either. I'm basing that on your video.

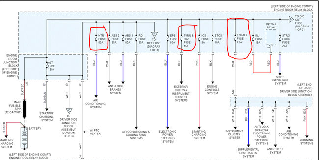
4) check blue wires to relay for power. See pic 4 If there is power, switch relays to see with others with the same part number to see if it changes things.

5) If there is still no power, follow the blue wires back to the body control module. See pic 5.
That is the body control module. Is there power there? Key on, high beam on. If there is no power there and the low bean work, I suspect the body control module is bad.

Let me know.
Joe
Was this
answer
helpful?
Yes
No
+4
Thursday, March 19th, 2020 AT 9:49 AM
Tiny
CTORRES
  • MEMBER
  • 67 POSTS
Joe. Can you help me to identify numbers pin on pic 4. H-LP relay (2, 1, 5 3) and mi relay numbers (85, 86, 87 30). It some confused for my. Thanks.
Joe. The picture 4 and 5 are the same.
I am trying to identify the blue wires come from engine room relay block.
Was this
answer
helpful?
Yes
No
Thursday, March 19th, 2020 AT 10:58 AM
Tiny
CTORRES
  • MEMBER
  • 67 POSTS
Joe. I can identify 3 blue wires in side the car in body control module. With my test lamp one of them turn on the interior light on the ceiling. The other 2 wires doesn’t did anything and sound like a click.
Was this
answer
helpful?
Yes
No
Thursday, March 19th, 2020 AT 11:41 AM
Tiny
JACOBANDNICKOLAS
  • MECHANIC
  • 110,194 POSTS
Can you explain what is meant by the interior light turns on with your test lamp? Are you connecting the lamp to power and then the wire?
Was this
answer
helpful?
Yes
No
Thursday, March 19th, 2020 AT 3:06 PM
Tiny
CTORRES
  • MEMBER
  • 67 POSTS
Hi Joe, I was working and following your instructions step by step again.

1. When I turned on the highlight I don't have high beam indicator in the vehicle.
2. I checked those wires for power but I none.
3. I checked the fuses ( low and high). And is the same like video.
4. I did a swap with other relays but didn't work. I'm trying to understand how relays works, locking the picture 3 that you sent to my (H-LP relay pin 2 black wire) and (DIM relay pin 1 blue wire). The current go out through those wires and go to BCM, right?
5. If my question is true. Tomorrow in the morning I go to check (blue and black) wires in side the car to know if I have current and after that perform the test. (Key on, high beam on).
Let you know.
Cristian
Was this
answer
helpful?
Yes
No
Thursday, March 19th, 2020 AT 5:04 PM
Tiny
JACOBANDNICKOLAS
  • MECHANIC
  • 110,194 POSTS
You sound correct. If there is no power from the BCM, then I suspect the BCM has failed.

Let me know what you find.

Joe
Was this
answer
helpful?
Yes
No
+1
Thursday, March 19th, 2020 AT 6:08 PM
Tiny
CTORRES
  • MEMBER
  • 67 POSTS
Morning Joe. Well, I’m identifying 2 wires (#2 blue, #4 black on pic 2). It go from junction box left hand side engine to drive side junction block. I confuse because I don’t know how identity 2 wires inside the car. I'm Looking a lot of blues, blacks Wires. Help me to know identify those.
After the identification tell me if I turn the lights. I have to find current of them? And tell me if is better use test lamp or multi-meter.
Was this
answer
helpful?
Yes
No
Friday, March 20th, 2020 AT 8:35 AM
Tiny
JACOBANDNICKOLAS
  • MECHANIC
  • 110,194 POSTS
Hi,

I hope you are well. First, I feel badly because i'm not 100% sure I understand what you are asking. As far as the blue wires, they supply power to the headlamp relays. Do me a favor. You indicated there was a clicking. Go to that relay and conform there is power out.

Let me know. Also, hang in there. I'll try my best to help.

Joe
Was this
answer
helpful?
Yes
No
+1
Friday, March 20th, 2020 AT 1:48 PM
Tiny
CTORRES
  • MEMBER
  • 67 POSTS
Morning Joe. No problem, I'm so happy and appreciate your help. I want to tell you what am I doing.
I founded and identified wires come from headlight dimmer switch and they actives the head light (low and high) performed operational test with my multi-meter but when the current pass through ECU does anything do. I`ll check eBay and I`ll buy one.
I want to create other question about shift lock release. It does not work in my car. All days I need to use the bypass system.
Was this
answer
helpful?
Yes
No
Saturday, March 21st, 2020 AT 12:58 PM
Tiny
JACOBANDNICKOLAS
  • MECHANIC
  • 110,194 POSTS
Hi,

If the ECU isn't responding, it does sound bad.

I have a favor to ask. We like to keep the threads specific to one topic to help others. I hate asking, but could you start a new thread? I will watch for it.

Let me know.

Take care,
Joe
Was this
answer
helpful?
Yes
No
+1
Saturday, March 21st, 2020 AT 6:09 PM
Tiny
CTORRES
  • MEMBER
  • 67 POSTS
Hi Joe. Sounds good I start I new thread. Thank you so much for you experience, patience, time etc. All your advice helped me.

Take care.
CTORRES
Was this
answer
helpful?
Yes
No
Saturday, March 21st, 2020 AT 7:20 PM
Tiny
JACOBANDNICKOLAS
  • MECHANIC
  • 110,194 POSTS
You are very welcome. If you have the chance, let me know if you get it fixed.

Take care,

Joe
Was this
answer
helpful?
Yes
No
+1
Saturday, March 21st, 2020 AT 9:56 PM
Tiny
CTORRES
  • MEMBER
  • 67 POSTS
Morning Joe.
I will do it. Now I go to start with I new threads with topic “tail lights does not turn on”, please heal me.

Take care.
CTORRES
Was this
answer
helpful?
Yes
No
Sunday, March 22nd, 2020 AT 8:24 AM
Tiny
JACOBANDNICKOLAS
  • MECHANIC
  • 110,194 POSTS
Sounds good. I hope the other thread is going well and what I sent today was helpful.
Was this
answer
helpful?
Yes
No
+1
Tuesday, March 24th, 2020 AT 8:08 PM

Please login or register to post a reply.