Fuel pump relay?

Tiny
BRIAN333
  • MEMBER
  • 1996 CHEVROLET S-10
  • 4.3L
  • 6 CYL
  • 2WD
  • AUTOMATIC
  • 215,000 MILES
It recently shut off while driving and wouldn’t start. Got it home and fuel pump wasn’t working, replaced it as I still had warranty from two years ago. Long story short, pump runs if I use fuel pump test wire when powering with 12v, power going to purple wire at (Delphi) pump but no signal on grey wire coming from relay. Power at fuses 9&10 with key on. Pump does not prime with key in on positions. I have continuity from pin 1 (black I believe) in PCM, dark green/white stripe to the relay but it isn’t working, no click, jumping 30/87 does nothing.
Thank you
Saturday, April 22nd, 2023 AT 3:49 AM

79 Replies

Tiny
KEN L
  • MASTER CERTIFIED MECHANIC
  • 55,428 POSTS
I would swap out the fuel pump relay. here is the location so you can make the swap to see what happens. You can use this guide to test it as well.

https://www.2carpros.com/articles/how-to-check-an-electrical-relay-and-wiring-control-circuit

Check out the images (below). Please let us know what happens.
Was this
answer
helpful?
Yes
No
+1
Saturday, April 22nd, 2023 AT 4:55 PM
Tiny
STEVE W.
  • MECHANIC
  • 15,688 POSTS
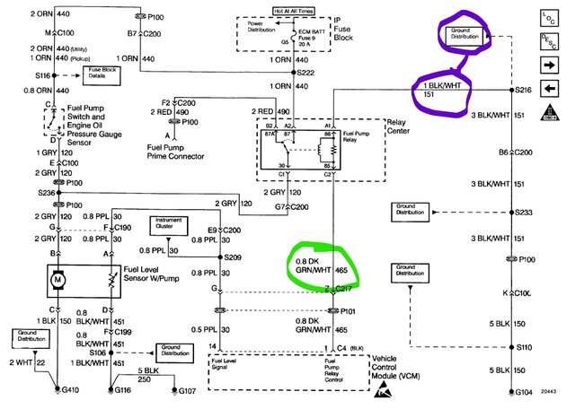
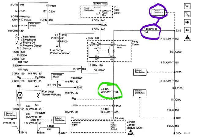
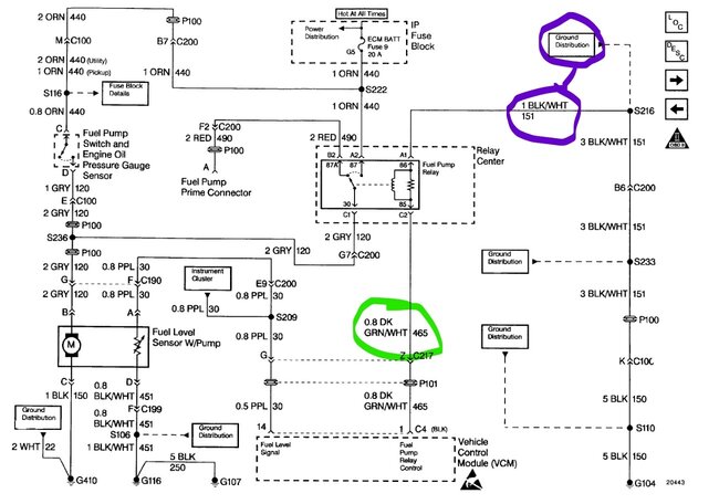
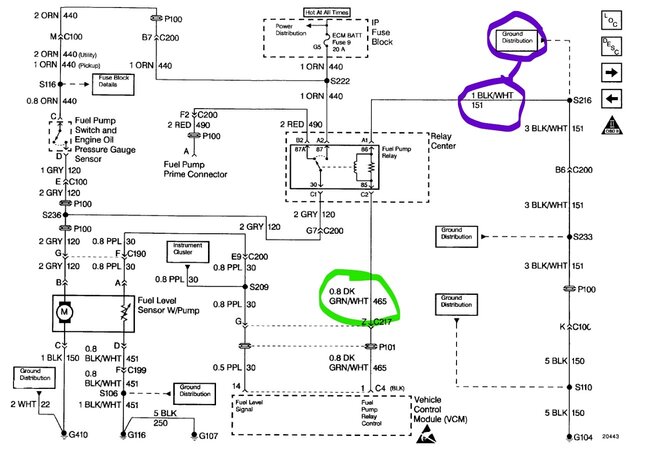
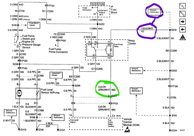
Okay, attached you will see the wiring for the pump. Dark Green w/white stripe at 85 should have power during prime and then in run. 86 runs to ground through black with white stripe. It triggers the relay on. Pin 87 should have power from fuse 9 ECM BATT on the orange wire and pin 30 takes that power and sends it to the pump. You say the prime wire will power the pump, which should mean the circuit from 30 to the pump is good as it uses the same wire.
If jumping to 87 doesn't power the pump, then I would start at the fuse. Then if it's good but no power to the socket itself go to the oil pressure sender and find the orange wire on it, check it for power. If it has power but 87 has no power, then you will want to look at the wiring under the relay center. If there is no power at the switch the problem is between the instrument panel fuse box and the relay center.
Was this
answer
helpful?
Yes
No
+1
Saturday, April 22nd, 2023 AT 5:17 PM
Tiny
BRIAN333
  • MEMBER
  • 99 POSTS
Wow,

Steve W, thank you for the well thought out and easy to understand explanation. I need to thank everyone here at 2CarPros because, except for the oil pressure sender, I was actually able to come up with that same answer by reading a bunch, excuse me, I mean a bunch, of questions and answers provided here. Can’t thank you enough because although I did come to that “conclusion “, for me it was literally just theory as this particular issue has taken me at least two grades above my pay scale, lol. By oil pressure sender, I’m assuming you’re referring to the unit behind and below the distributor by the firewall. I’ll let y’all know.
Thanks again
Was this
answer
helpful?
Yes
No
Saturday, April 22nd, 2023 AT 9:54 PM
Tiny
BRIAN333
  • MEMBER
  • 99 POSTS
Fuse 9 (ECM/batt) and 10 (ECM/ign)both have power. I checked them earlier, haven’t checked oil pressure sender yet, although I do remember trying to start it with it unplugged and it didn’t help, but I will test properly ASAP.
Was this
answer
helpful?
Yes
No
Saturday, April 22nd, 2023 AT 10:02 PM
Tiny
BRIAN333
  • MEMBER
  • 99 POSTS
Ken L, thank you very much, I’ve tried switching them, tested all for functionality and all did, even bought a new one. I did notice the middle relay doesn’t and hasn’t been working I assume since I got this truck a few years back when I was told the horn didn’t work. I have never looked at it since. I don’t know if this is related at well but when I bought it, I was told not to use cigarette lighter because somehow it drains the battery excessively fast, I don’t smoke and never used it, just remembered that actually. I doubt it’s related to my fuel pump problem, but every little bit of info can’t hurt when diagnosing.
Absolutely amazing job y’all do just with the info you’re given, never seeing or touching the vehicle and making it happen. I guess that’s what happens when you’ve lived it every day, thank you all again for your time and expertise.
Was this
answer
helpful?
Yes
No
Saturday, April 22nd, 2023 AT 10:09 PM
Tiny
STEVE W.
  • MECHANIC
  • 15,688 POSTS
Yes, that is the sender. The fuel system on those is typical of that year GM. You turn on the key and the relay trips and primes the fuel system. Once the engine starts and produces oil pressure the oil pressure switch takes over to power the fuel pump. That way if something happens like a rollover the oil pressure drops and the engine shuts down due to no oil pressure. In your case you mentioned it didn't prime when the key turned on so that could be the relay or pump wiring. Then if you fixed that and then found it would start and run for a bit but not stay running, I would look at the oil pressure sender as it is what keeps it running. Another item about the oil pressure switch would be that if you try to start the engine and it cranks a while and then starts and runs it could be the relay circuit as the oil pressure switch finally closed from the oil pressure and powered the pump on.
Was this
answer
helpful?
Yes
No
+1
Sunday, April 23rd, 2023 AT 3:59 AM
Tiny
BRIAN333
  • MEMBER
  • 99 POSTS
Okay, finally got to check orange wire at oil pressure switch, with wire to ground it lit a test light and with voltmeter wire to ground it had the same voltage as the battery. I retested the fuse box, so we’d have accurate results and both fuses 9 and 10 are good, I tested the fuse plugs. #9 key off 12.8 top leg.
12.3 bottom leg
#9 key on 12.3 top leg
0.23 bottom leg
#9 with fuse in top 12.25
Bottom. 12.20
#10 key off top leg 0.0
Bottom leg 0.0
Key on top leg 11.7
Bottom 1.17
#10 with fuse in key on
11.7 top and bottom.
So now I need to reread what you said so I know where to go, I believe it was check wires at relay center. Can you give me your best advice on how to access them? I’ve got the glove box out and a good bit of the dash and it still looks ridiculously difficult if I have to run a new wire from relay center to fuse panel that’s for sure, especially considering I’ve never tried before, not scared of it just would love some experienced guidance.
Thank you
Was this
answer
helpful?
Yes
No
Sunday, April 23rd, 2023 AT 1:07 PM
Tiny
STEVE W.
  • MECHANIC
  • 15,688 POSTS
To install it nicely you should be able to reach up to the relay box and slide it off the metal tab and bring it down to get to it. The fuse box end is a bit harder, but you remove the two screws in the opening and then the box drops down, the hard part is usually snaking it through the other harnesses. Testing looks like the power is there, just not getting where it should go.
Was this
answer
helpful?
Yes
No
+1
Sunday, April 23rd, 2023 AT 7:02 PM
Tiny
BRIAN333
  • MEMBER
  • 99 POSTS
Just so I’m not doing extra work, pull the wire going from fuse box to relay center if I don’t see anything obvious at the connections?
Thank you
Was this
answer
helpful?
Yes
No
Monday, April 24th, 2023 AT 11:07 AM
Tiny
STEVE W.
  • MECHANIC
  • 15,688 POSTS
I've seen a lot of wires broken right at the connectors. It's like they crimp them on, and the wire fails right at the connector. However, if you cannot find anything you could run a jumper wire across the floor for testing.
Was this
answer
helpful?
Yes
No
+1
Monday, April 24th, 2023 AT 4:53 PM
Tiny
BRIAN333
  • MEMBER
  • 99 POSTS
Thank you, man, I look forward to letting you know. While looking for any other issues related to this I noticed my crack sensor wires were getting exposed at the sensor so I picked up a new one today but it’s raining so I’ll get it in tomorrow.
Was this
answer
helpful?
Yes
No
Monday, April 24th, 2023 AT 10:45 PM
Tiny
STEVE W.
  • MECHANIC
  • 15,688 POSTS
No rush, I'm familiar with "open air" shop work. LOL
Was this
answer
helpful?
Yes
No
Tuesday, April 25th, 2023 AT 6:35 AM
Tiny
BRIAN333
  • MEMBER
  • 99 POSTS
That’s awesome !
Was this
answer
helpful?
Yes
No
Tuesday, April 25th, 2023 AT 11:04 AM
Tiny
BRIAN333
  • MEMBER
  • 99 POSTS
Question, would rewiring my crankshaft sensor with a new pigtail cause my ICM to not send spark to coil? ICM wired (white/black stripe) has power with key on but doesn’t flash when cranking, it just goes off.
Do I need to do a relearn on crankshaft sensor, battery was not hooked up when I was changing wire pigtail?
Was this
answer
helpful?
Yes
No
Tuesday, April 25th, 2023 AT 4:15 PM
Tiny
STEVE W.
  • MECHANIC
  • 15,688 POSTS
If the sensor is known good, it could cause a problem if it wasn't correct. The purple wire is the sensor ground, the pink wire is 12 volt power and the yellow is the signal wire.
At the ICM you have the black wire as a ground, the white/black wire is the tachometer signal the white is the timing signal and pink is 12-volt power.
Was this
answer
helpful?
Yes
No
+1
Tuesday, April 25th, 2023 AT 8:53 PM
Tiny
BRIAN333
  • MEMBER
  • 99 POSTS
Thank you, I’m sorry I had this thread take this turn, boy am I sorry, I should’ve just left the stupid crank sensor alone. Now I have most of the dash taken apart and haven’t been able to get to it and no spark now also. It looks like my coil isn’t receiving signal from ICM (the thing right next to it) although both are getting power and have ground, I wasn’t able to test the crank sensor signal by myself, the only way I know was to disconnect coil to distributor(so it doesn’t start) and test the signal wire by piercing and turning the crank by hand. Well, I started to, had everything ready, couldn’t get past the compression without an extension on my socket wrench and when I got topside, I hadn’t even hooked ground wire up, threw my tools into the yard and grabbed a beer. I’ll test it later.
Thanks again man, you’re a voice of reason in this storm of diagnostics.
Was this
answer
helpful?
Yes
No
Tuesday, April 25th, 2023 AT 9:36 PM
Tiny
BRIAN333
  • MEMBER
  • 99 POSTS
Well, glad to have last night behind me. Figured I’d go back to my original problem, take it from there. I have continuity from the only wire connected to fuse 9 (orange) to the relay center where the fuel pump relay plugs in. There are 5 wires connected to the spot relay plugs in with red in the middle spot and I’m assuming it goes to the fuel pump test terminal under the hood, drivers' side. I have continuity from PCM to relay center in glove box. I guess I need to check continuity from black and white wire between relay and pump and if any other color goes to pump as well. Once again, thank you for the help.
Was this
answer
helpful?
Yes
No
Wednesday, April 26th, 2023 AT 3:32 PM
Tiny
BRIAN333
  • MEMBER
  • 99 POSTS
Both pics are of the fuse box spot 9.
Was this
answer
helpful?
Yes
No
Wednesday, April 26th, 2023 AT 3:37 PM
Tiny
STEVE W.
  • MECHANIC
  • 15,688 POSTS
The red wire will be the prime wire, basically it is there to bypass the relay in test cases, like if you needed to pump out the tank or test the wiring and can be used to run the truck if the oil pressure switch fails. The power between the relay and the pump will be the gray wire, it is also the power from the oil pressure switch.
In your picture test the orange wire, which is the output from fuse 9. It sends power from there to a splice (222 in sch) where the power splits with one leg going to the pressure switch and the other to the relay.
Was this
answer
helpful?
Yes
No
+1
Wednesday, April 26th, 2023 AT 3:40 PM
Tiny
BRIAN333
  • MEMBER
  • 99 POSTS
The orange wire has the same voltage the battery, actually it does in the fuse box and the relay.
Was this
answer
helpful?
Yes
No
Wednesday, April 26th, 2023 AT 4:36 PM

Please login or register to post a reply.