Fuel pump relay?

Tiny
BRIAN333
  • MEMBER
  • 99 POSTS
Before I lost my spark, the fuel pump and truck would run when giving battery power to the red wire.
Was this
answer
helpful?
Yes
No
Wednesday, April 26th, 2023 AT 4:38 PM
Tiny
STEVE W.
  • MECHANIC
  • 15,679 POSTS
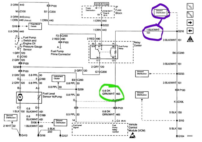
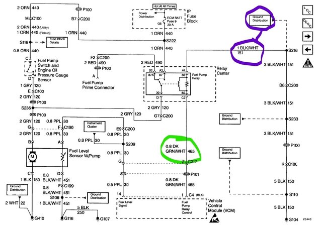
That shows that the gray wire from the relay out to the pump is okay. The orange wire should run to the relay at pin 87 and out to the oil pressure switch with that same voltage.
The power to the pump should only come on for a couple seconds when the key is first turned on, if it does the relay, isn't the issue. A quick way to test the oil pressure switch feed is to simply jump the pins with the orange and gray wires, if the pump runs the wiring is good. If that works but it doesn't come on at all when you turn the key, then there is an issue on the relay side. Your testing already said it didn't prime, but that you did have power at the oil pressure switch. Correct? If that is the case and there is no power at terminal 87 on the relay, then that branch is the problem.
Was this
answer
helpful?
Yes
No
+1
Wednesday, April 26th, 2023 AT 4:49 PM
Tiny
BRIAN333
  • MEMBER
  • 99 POSTS
Yes sir, the oil pressure switch was getting the same power.
Was this
answer
helpful?
Yes
No
Wednesday, April 26th, 2023 AT 4:56 PM
Tiny
BRIAN333
  • MEMBER
  • 99 POSTS
Well shoot, this wasn’t happening before but jumping orange to grey does make the pump come on!
Was this
answer
helpful?
Yes
No
Wednesday, April 26th, 2023 AT 5:04 PM
Tiny
BRIAN333
  • MEMBER
  • 99 POSTS
Still doesn’t come on with key though.
Was this
answer
helpful?
Yes
No
Wednesday, April 26th, 2023 AT 5:11 PM
Tiny
STEVE W.
  • MECHANIC
  • 15,679 POSTS
Well, at least it's some progress. Go to the relay socket and see if there is now power at terminal 87. It's unfortunately very possible it is nothing but a loose connection in the relay box or the wire to terminal 87. Chryslers are well known for bad connections.
Was this
answer
helpful?
Yes
No
+1
Wednesday, April 26th, 2023 AT 5:20 PM
Tiny
BRIAN333
  • MEMBER
  • 99 POSTS
Yes, there is power to 87 which is orange.
Was this
answer
helpful?
Yes
No
Wednesday, April 26th, 2023 AT 5:26 PM
Tiny
BRIAN333
  • MEMBER
  • 99 POSTS
I thought I checked them all but I’ll be happy if one was loose.
Was this
answer
helpful?
Yes
No
Wednesday, April 26th, 2023 AT 5:27 PM
Tiny
BRIAN333
  • MEMBER
  • 99 POSTS
And now power is out to the neighborhood here in Florida, so I’m temporarily shut down.
Thank you again.
Was this
answer
helpful?
Yes
No
Wednesday, April 26th, 2023 AT 5:49 PM
Tiny
STEVE W.
  • MECHANIC
  • 15,679 POSTS
Okay, get a flashlight and go out to the street, the power lines are. Oh, yeah, that might be a bit hard to test those. LOL
Was this
answer
helpful?
Yes
No
+1
Wednesday, April 26th, 2023 AT 7:06 PM
Tiny
BRIAN333
  • MEMBER
  • 99 POSTS
Haha, the unstoppable force.
Was this
answer
helpful?
Yes
No
Wednesday, April 26th, 2023 AT 7:43 PM
Tiny
BRIAN333
  • MEMBER
  • 99 POSTS
When you say, “possibly a loose connection in the relay box or the wire to terminal 87”, that is the same thing correct? It doesn’t appear there is a main power wire to the relay box, just individual wires to each relay? That might be a ridiculous question but dealing with electrical is by no means my strong suit, I’m more of a break while I’m figuring it out then have to fix it kind of guy, that may be obvious though.
Was this
answer
helpful?
Yes
No
Wednesday, April 26th, 2023 AT 8:51 PM
Tiny
STEVE W.
  • MECHANIC
  • 15,679 POSTS
Yep, same thing. GM uses a couple designs, the most common for that time is a buss bar that runs down a central area and the fuses have a tap attached to that. Then when the fuse is installed, the power goes out the other leg of the fuse. Notice in your pictures all the open connectors? Those are unused taps because they use the same block in a few applications. In yours that is open, in an Impala that might be for a power window or ignition feed. It's one reason why fuse boxes are something you cannot memorize. Even in the same make they are different, and in the same model they may change if there is an update or year change. Relay wise they bounce around in those years, so they just used plug in connections and then made up the charts after the design was finished. It's why the second item I go after if it's anything that may be electrical is OE wiring. But even then, you can get tripped up if there was an error. Take the relay in your truck. The trigger side (coil) doesn't care which way the power goes through it. In yours Terminal 86 is grounded using the Black w/white wire and 85 is switched power in the green with white wire. But say that Tom was not paying attention that day and reversed those. It's no big deal in that it still works. However, if you were looking at the schematic and are seeing a 2 second power pulse on the "Ground" terminal and the terminal that is supposed to be the pulsed power is showing as a solid short it can get interesting.
Was this
answer
helpful?
Yes
No
+1
Wednesday, April 26th, 2023 AT 9:13 PM
Tiny
BRIAN333
  • MEMBER
  • 99 POSTS
Talking to someone that knows exactly what they’re talking about is the only thing keeping me sane on this project lol, a huge thank you to you. In the morning I’m going to be re-reading most of this, going over my own notes and giving it heck again. One thing I’ve learned is when I get lost, start from the beginning, do it like before you thought you knew what you were talking about lol, that’s my reset. I really appreciate your input.
Was this
answer
helpful?
Yes
No
Wednesday, April 26th, 2023 AT 10:00 PM
Tiny
STEVE W.
  • MECHANIC
  • 15,679 POSTS
No rush. I know what you mean. My solution now is a cheap video camera, it watches me while I work, and I'll talk at each stage just like the big YouTube channels. Then if I get called away or running in circles I just go back and look at what I did. So, the video might record "testing pump relay, power to 87 ground on 86 load test on 30 shows pump on, no trigger from ECM on 85" or "oil pressure switch jumped, pump on, circuit ok" Also why I love my latest scan tools as they do live screen recording or screenshots. The older tools only allowed you to print, which worked but is a pain to track info with. Also why I'm so glad that huge screen TVs are cheap, Put a wiring diagram on a 10" screen and you get scroll happy, toss it up on a 60" screen and now you can set in the car and still see it as you hunt for that dark blue wire mixed in with the black and gray wires that have 20 years of dirt and tape residue on them. Plus, when you get cross eyed from that you can toss training or another video up there and take a break.
Was this
answer
helpful?
Yes
No
+1
Thursday, April 27th, 2023 AT 12:07 PM
Tiny
BRIAN333
  • MEMBER
  • 99 POSTS
Preach Brother!

Lol, okay. Well, I believe I’m making some progress and I finally found what and where the ground wires were online, and I think it’s possible (mostly since I can barely see one and haven’t found the other yet) that my ground wire to the rear of the cylinder heads might lead me to the promised land. I’m super excited about the fact I can’t see them and hardly get to them with a wrench. What size bolt head (wrench size) am I needing for this and is there any particular way of going about this? I’m trying not to remove the distributor if I don’t have to because I’m not eligible for another up in pay grade for at least a year (joke). Any advice is surely appreciated. Oh, alright, tornado warning just appeared, you know what they say, when it rains, I guess you might get a tornado.
Was this
answer
helpful?
Yes
No
Thursday, April 27th, 2023 AT 4:10 PM
Tiny
BRIAN333
  • MEMBER
  • 99 POSTS
I wish I had both those options, video record everything, which I’m sure I could figure a way but having the big monitor would be awesome and a new, modern higher end scanner would be nice. I only have the cheap version and honestly it does help a bunch.
Was this
answer
helpful?
Yes
No
Thursday, April 27th, 2023 AT 6:22 PM
Tiny
STEVE W.
  • MECHANIC
  • 15,679 POSTS
I've repaired so many of those grounds I lost track. It's normally either a 10 or 11 mm, guess it depends on who grabbed the bolt, a flex head ratcheting wrench is a good thing there. Keep your head down those atmospheric vacuum cleaners can cause problems.
Was this
answer
helpful?
Yes
No
+1
Thursday, April 27th, 2023 AT 8:00 PM
Tiny
BRIAN333
  • MEMBER
  • 99 POSTS
This one on left side facing trans dipstick tube is ever so special to try and get a wrench on, I haven’t located the other yet, it can’t be too far, just behind something.
Was this
answer
helpful?
Yes
No
Thursday, April 27th, 2023 AT 9:07 PM
Tiny
BRIAN333
  • MEMBER
  • 99 POSTS
Do you happen to have an image of the other bolt? Because if the land of milk and honey is behind the pic I sent, I’ll never see it.
Was this
answer
helpful?
Yes
No
Friday, April 28th, 2023 AT 2:11 PM

Please login or register to post a reply.