Intermittent crank, no start

Tiny
DOUG_IRE
  • MEMBER
  • 38 POSTS
I bought a fuel pressure tester. While key on it is 50 then when the pump stops it drops to 42 in video, holds 42 for 5 minutes but no start today. Or the whole problem could be the catalytic convertor, lol.
Was this
answer
helpful?
Yes
No
Monday, December 7th, 2020 AT 1:21 PM
Tiny
ASEMASTER6371
  • MECHANIC
  • 52,796 POSTS
Okay, fuel pressure is good.

Pressure
48 - 55 psi

Unbolt the head pipe from the exhaust manifold and see if it starts easily. If it is a clogged catalytic converter, it will start right up.

Roy
Was this
answer
helpful?
Yes
No
Monday, December 7th, 2020 AT 1:25 PM
Tiny
DOUG_IRE
  • MEMBER
  • 38 POSTS
Sorry Roy. Look at the picture I was making a joke because the cat was under the hood helping out.
Was this
answer
helpful?
Yes
No
Monday, December 7th, 2020 AT 1:31 PM
Tiny
ASEMASTER6371
  • MECHANIC
  • 52,796 POSTS
Cute. Love that picture.

Roy
Was this
answer
helpful?
Yes
No
Monday, December 7th, 2020 AT 1:33 PM
Tiny
DOUG_IRE
  • MEMBER
  • 38 POSTS
So again I have a crank no start situation. The video shows it "trying" to start with audio. I have to get this fixed ASAP. The bitter cold is about to drop on me. Normally this time of year there's 2-3 feet of snow and 20 degree temperatures.
Was this
answer
helpful?
Yes
No
Monday, December 7th, 2020 AT 3:02 PM
Tiny
ASEMASTER6371
  • MECHANIC
  • 52,796 POSTS
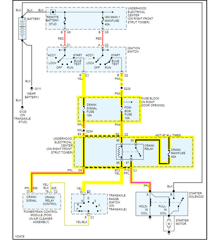
Okay, I attached the wiring diagram for the starting system.

We need to do some testing at the crank relay with a voltmeter.

https://www.2carpros.com/articles/how-to-check-an-electrical-relay-and-wiring-control-circuit

https://www.2carpros.com/articles/how-to-check-wiring

Let me know when you are ready.

Roy

Was this
answer
helpful?
Yes
No
Monday, December 7th, 2020 AT 3:17 PM
Tiny
DOUG_IRE
  • MEMBER
  • 38 POSTS
To clarify it does crank but doesn't start. Today. The video shows it cranking.
Was this
answer
helpful?
Yes
No
Monday, December 7th, 2020 AT 9:27 PM
Tiny
ASEMASTER6371
  • MECHANIC
  • 52,796 POSTS
I would do a compression test. It does sound a bit off cranking.

You should have around 140-150.

https://www.2carpros.com/articles/how-to-test-engine-compression

Roy
Was this
answer
helpful?
Yes
No
Tuesday, December 8th, 2020 AT 4:27 AM
Tiny
DOUG_IRE
  • MEMBER
  • 38 POSTS
12/11/20 I did not retrieve my compression tester yet. Checked the fluids. 1 quart oil and some power steering fluid. It started fairly normal. Let it run until it got to temperature shut it off then started right back up. Revved rpm up to 3,000 it seemed very responsive, smooth idle. I decide to take it for a short drive. It seemed fine until the shift. At every shift during acceleration there was a slight stumble or cough.
Normal on deceleration. Got back to the driveway shut it off started up fine.
Was this
answer
helpful?
Yes
No
Friday, December 11th, 2020 AT 3:24 PM
Tiny
ASEMASTER6371
  • MECHANIC
  • 52,796 POSTS
Okay, let me know when you have the compression results.

Roy
Was this
answer
helpful?
Yes
No
Friday, December 11th, 2020 AT 4:07 PM
Tiny
DOUG_IRE
  • MEMBER
  • 38 POSTS
Results from compression test.
1- 140
2- 150
3- 145
4- 155
5- 142
6- 152
With fuel and spark disabled.
Began the day with crank no start, cleaned ACDelco 41-101 Professional Iridium Spark Plugs put everything back together. Cleaned 2 body grounds and it started like it should. I just noticed it has been driven 4,584 miles between April 1999 and Jan 2021. Current mileage 131,754.
I will find/clean the other grounds and order new plugs.
Was this
answer
helpful?
Yes
No
Tuesday, January 19th, 2021 AT 2:50 PM
Tiny
ASEMASTER6371
  • MECHANIC
  • 52,796 POSTS
Keep me updated.

Roy
Was this
answer
helpful?
Yes
No
Tuesday, January 19th, 2021 AT 3:06 PM
Tiny
DOUG_IRE
  • MEMBER
  • 38 POSTS
Continued tracing the wire harness and found 7 total grounds and one that I think is a ground and was unattached tucked under the water pump bracket. Pic 1. Negative battery terminal bolt had rust on the threads. After reading another post here about the harness that goes under the battery, I took that apart and it looked good until I got to where it sneaks around the back side of the radiator fill neck. 4 cut wires from the rad cap. I plan on cutting out and soldering new wire. I will also dig up a wiring diagram to make sure that disconnected wire was a ground before reconnecting the battery. As an extra added bonus, since the inspection expired they would not let me renew the registration.
Was this
answer
helpful?
Yes
No
Tuesday, January 26th, 2021 AT 9:29 AM
Tiny
ASEMASTER6371
  • MECHANIC
  • 52,796 POSTS
Where did the cut wires end up?

Can you post the picture of the cut wires?

Roy
Was this
answer
helpful?
Yes
No
Tuesday, January 26th, 2021 AT 9:41 AM
Tiny
DOUG_IRE
  • MEMBER
  • 38 POSTS
The insulation was cut by the radiator cap. (Click the pics to enlarge) Possibly making an electrical connection with the cap. The harness tucks between the radiator and radiator support. Wrapped with dry rotted electrical tape (no wire loom).
Was this
answer
helpful?
Yes
No
Tuesday, January 26th, 2021 AT 11:09 AM
Tiny
ASEMASTER6371
  • MECHANIC
  • 52,796 POSTS
I would cut out the corroded wires and replace them with new wires. Solder and shrink wrap the connections.

Roy
Was this
answer
helpful?
Yes
No
Tuesday, January 26th, 2021 AT 11:13 AM
Tiny
DOUG_IRE
  • MEMBER
  • 38 POSTS
The wire shown here is a ground? I found it tucked under the bracket not attached to anything. Black with white stripe. It comes out of the harness with fuel injectors. When I dig through my nuts i'll relocate it to a stud.
Was this
answer
helpful?
Yes
No
Wednesday, January 27th, 2021 AT 8:11 AM
Tiny
ASEMASTER6371
  • MECHANIC
  • 52,796 POSTS
Correct. It is a ground.

Roy
Was this
answer
helpful?
Yes
No
Wednesday, January 27th, 2021 AT 8:34 AM
Tiny
DOUG_IRE
  • MEMBER
  • 38 POSTS
I had a day where I could get the wires cut, spliced soldered with heat shrink. It started and ran normal. Cranking was even better sounding. A week later February 6 as I was going to the bail box It again cranked over with no start. It sat until February 16th reached in and it started like there was nothing wrong. Snow just keeps coming.
Was this
answer
helpful?
Yes
No
Thursday, February 18th, 2021 AT 4:18 PM
Tiny
ASEMASTER6371
  • MECHANIC
  • 52,796 POSTS
This is a tough one to help from here since I cannot see it, touch it or test it.

You will need some outside help from someone for this one.

Roy
Was this
answer
helpful?
Yes
No
Friday, February 19th, 2021 AT 3:11 AM

Please login or register to post a reply.