Engine won't turn over

Tiny
ORLANDO780
  • MEMBER
  • 2006 DODGE DAKOTA
Won't start. Radio, wipers, lights work fine. Every light on the dash comes up when ignition turned. But engine won't turn over, no clicking, no reaction. Boosted truck, battery holds charge, still nothing.
Saturday, January 22nd, 2011 AT 3:40 PM

18 Replies

Tiny
KEN L
  • MASTER CERTIFIED MECHANIC
  • 55,291 POSTS
Hello,

It sounds like the starter motor had gone out but to be sure lets do a simply test using a test light.

Here is a guide that shows what you are in for when testing the starter and how to replace it.

https://www.2carpros.com/articles/how-to-replace-a-starter-motor

If no power is present when changing it over find the starter relay under the hood in the fuse box. There are two ways to attack this problem. One is to pop the cover off the relay, reinstall the relay into the socket, and squeeze the contact. There are actually three circuits. If the starter cranks the engine when you squeeze the contact, you will know the high-current starter circuit works, and the medium-current circuit that runs the starter solenoid, (which turns on the starter) is working. That just leaves the low-current circuit from the ignition switch.

The second method involves removing the starter relay, then taking four measurements in the socket terminals with a test light. This all assumes there isn't some silly anti-theft system preventing the starter from engaging.

https://www.2carpros.com/articles/car-cranks-but-wont-start

and

https://www.2carpros.com/articles/how-to-check-an-electrical-relay-and-wiring-control-circuit

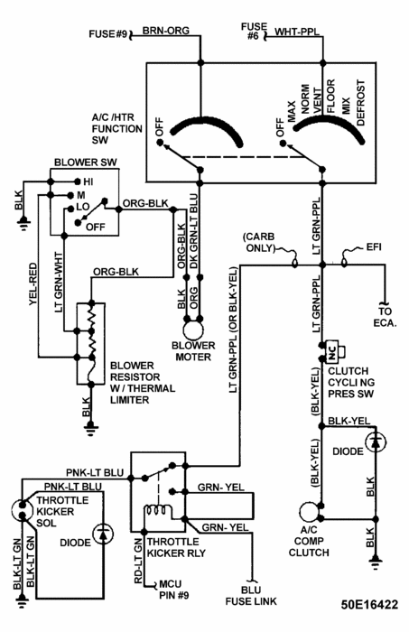
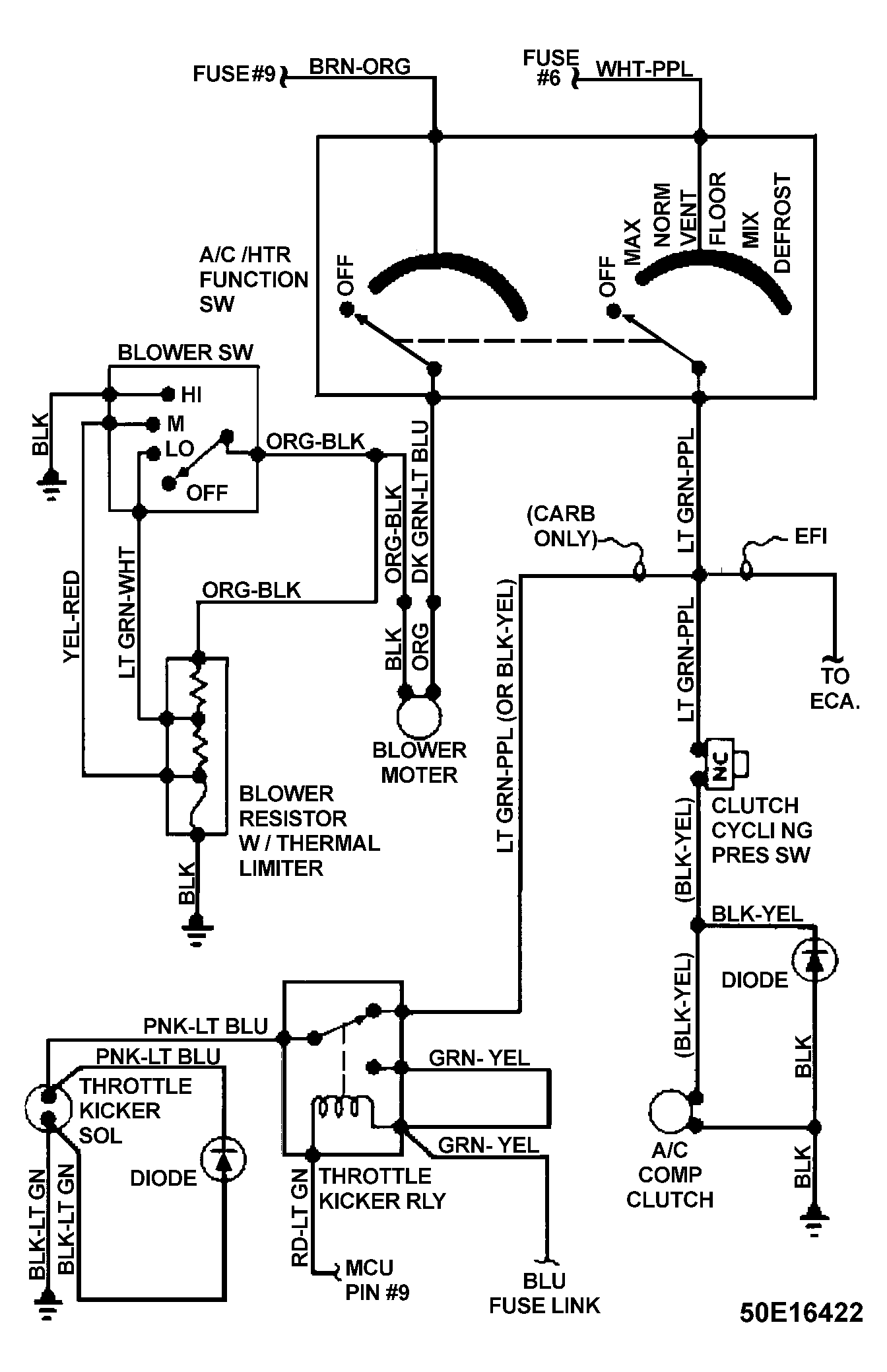
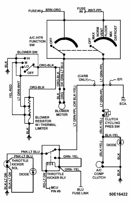
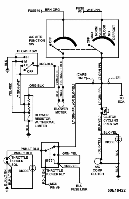
Check out the diagrams (Below)

Please let us know if you need anything else to get the problem fixed.

Cheers, Ken
Was this
answer
helpful?
Yes
No
+2
Tuesday, December 19th, 2017 AT 7:47 PM
Tiny
REY-GTS
  • MEMBER
  • 1 POST
This problem I had to replace the starter relay cost $34.00
Was this
answer
helpful?
Yes
No
Tuesday, October 29th, 2019 AT 5:21 PM
Tiny
SHERMANWELLS
  • MEMBER
  • 1 POST
  • 2004 DODGE DAKOTA
  • V8
  • 2WD
  • AUTOMATIC
  • 81,000 MILES
My 04 dodge Dakota will not turn over after it rains. The relay/solenoid engages and sounds normal, but the starter will not turn. This only happens after it rains, when it dries out it starts and runs great. Battery is good and fully charged, connections look fine. The starter simply will not work what causes this, and where do I start to fix?
Was this
answer
helpful?
Yes
No
Tuesday, October 29th, 2019 AT 5:22 PM (Merged)
Tiny
RACEFAN966
  • MECHANIC
  • 5,029 POSTS
Ok first thing I would do is simulate the rain (hose the truck down) will it start? If not then get a digital multi meter and hood up to the brown wire at the starter and turn the key to the crank position is there power? Get back to me with what you find.
Was this
answer
helpful?
Yes
No
+2
Tuesday, October 29th, 2019 AT 5:22 PM (Merged)
Tiny
STRUTTER1956
  • MEMBER
  • 3 POSTS
Still doesn’t start
Was this
answer
helpful?
Yes
No
Tuesday, October 29th, 2019 AT 5:22 PM (Merged)
Tiny
KEN L
  • MASTER CERTIFIED MECHANIC
  • 55,291 POSTS
When you mean it wont start do you mean it wont crank over or it will crank over but not run?
Was this
answer
helpful?
Yes
No
+3
Tuesday, October 29th, 2019 AT 5:22 PM (Merged)
Tiny
JGREEN77
  • MEMBER
  • 5 POSTS
  • 2002 DODGE DAKOTA
  • 4.7L
  • V8
  • 4WD
  • MANUAL
  • 19,400 MILES
Driving down the road the truck shut off and will not turn over or anything just a thump from the drive motor on the starter, I was trying to turn it over and once it made a completely different noise than the starter drive are there any safetys that may cause the truck to shut down and the nutural start switch to disengauge or that wont let the motor turn over
Was this
answer
helpful?
Yes
No
Tuesday, October 29th, 2019 AT 5:22 PM (Merged)
Tiny
CARADIODOC
  • MECHANIC
  • 34,463 POSTS
Yes, there's a neutral safety switch, but the entire starter system is out of the picture when the engine is running. Stalling AND a failure to crank indicate the engine is locked up. That rarely happens without some kind of noise or warning first.
Was this
answer
helpful?
Yes
No
Tuesday, October 29th, 2019 AT 5:22 PM (Merged)
Tiny
JGREEN77
  • MEMBER
  • 5 POSTS
Started to mess with it last night noticed the radiator still had pressure in it and this raises a red flag because the truck has been locked over a month now. The starter trys to turn the engine you can see the crank move a little and if you put a pull handle on it and try to turn it and have someone bump the starter you can get to motor to move. Any idea where I need to start bottom or top end
Was this
answer
helpful?
Yes
No
+1
Tuesday, October 29th, 2019 AT 5:22 PM (Merged)
Tiny
CARADIODOC
  • MECHANIC
  • 34,463 POSTS
You should be able to turn the crankshaft clockwise by hand with a socket and 1/2" breaker bar. If a connecting rod broke and caused it to lock up, that would not happen without you hearing a lot of noise first. If something caused a loss of oil pressure, the pistons would scuff and you'd notice overheating and a severe loss of power long before the engine quit completely. If it quit instantly, as though you had turned off the ignition switch, that is typical of a failed sensor, but that wouldn't stop the starter from cranking the engine normally.

Lets start with some electrical basics. Measure the battery voltage, then measure it again while a helper tries to crank the engine. Also, measure it with just the head lights turned on.
Was this
answer
helpful?
Yes
No
-1
Tuesday, October 29th, 2019 AT 5:22 PM (Merged)
Tiny
BRETT 28904
  • MEMBER
  • 1 POST
  • 2002 DODGE DAKOTA
  • V8
  • 2WD
  • AUTOMATIC
  • 95,800 MILES
My truck wont crank unless i jump it off. i got a new battery and 3 days later it wouldnt crank. i didnt crank it for those days when i got new battery cause it snowed and roads were bad. i took to shop and they said the battery had a charge. they said it might be the altinators regulater but i want a second opinion. THANKS


https://www.2carpros.com/forum/automotive_pictures/462473_0106001714_1.jpg

Was this
answer
helpful?
Yes
No
Tuesday, October 29th, 2019 AT 5:22 PM (Merged)
Tiny
OBXAUTOMEDIC
  • MECHANIC
  • 3,711 POSTS
Hello,

Well, it could be the Alternator. Check out link below for testing...

https://www.2carpros.com/how_to/how_to_test_alternator.htm

Another possibility is a Draw on battery. Check link below for testing...

https://www.2carpros.com/first_things/why_is_my_car_battery_dead_over_night.htm

.
Was this
answer
helpful?
Yes
No
Tuesday, October 29th, 2019 AT 5:22 PM (Merged)
Tiny
TERRY112004
  • MEMBER
  • 2 POSTS
  • 2005 DODGE DAKOTA
  • 117,000 MILES
I had my truck started and in park, just before I went to put it in gear the rpms dropped to 0 and it died. It will no longer turnover. It has a brand new battery that is fully charged and all electronics are working.
Was this
answer
helpful?
Yes
No
Monday, January 13th, 2020 AT 10:42 AM (Merged)
Tiny
ASEMASTER6371
  • MECHANIC
  • 52,796 POSTS
I assume it is not cranking? It could be a starter motor failure or ignition switch.
If it does crank, get the fuel pressure checked to verify fuel delivery.

Roy
Was this
answer
helpful?
Yes
No
Monday, January 13th, 2020 AT 10:42 AM (Merged)
Tiny
RASMATAZ
  • MECHANIC
  • 75,992 POSTS
If the fuel pressure is correct and injectors are pulsing-turn around and check for spark if okay-check valve and ignition timing
Was this
answer
helpful?
Yes
No
Monday, January 13th, 2020 AT 10:42 AM (Merged)
Tiny
TERRY112004
  • MEMBER
  • 2 POSTS
That is correct tgat it is not cranking.
Was this
answer
helpful?
Yes
No
+1
Monday, January 13th, 2020 AT 10:42 AM (Merged)
Tiny
CHRIFAR
  • MEMBER
  • 1 POST
  • 2000 DODGE DAKOTA
  • 6 CYL
  • 2WD
  • AUTOMATIC
  • 165,000 MILES
My 2000 Dodge Dakota will not start. When the key is turned I can hear one click but there is no attempt of turnover. Silent after the click. There is still power to the vehicle such as headlights, interior lights, and radio. I attempeted to jump start but it did not work. Is this a fuel or electrical issue?
Was this
answer
helpful?
Yes
No
Monday, January 13th, 2020 AT 10:42 AM (Merged)
Tiny
CARADIODOC
  • MECHANIC
  • 34,463 POSTS
Worn solenoid contacts. They can be replaced separately but most people just replace the entire starter. If I'm right, it will crank eventually if you continue to cycle the ignition switch to "crank" a number of times.

Caradiodoc
Was this
answer
helpful?
Yes
No
Monday, January 13th, 2020 AT 10:42 AM (Merged)

Please login or register to post a reply.