No starter operation engine not cranking over?

Tiny
MSBRE51
  • MEMBER
  • 2003 FORD EXPLORER
  • 6 CYL
  • 4WD
  • AUTOMATIC
  • 225,000 MILES
Engine turn over sluggishly but will not start
Thursday, March 23rd, 2017 AT 9:27 AM

16 Replies

Tiny
STEVE W.
  • MECHANIC
  • 15,694 POSTS
Check the battery for bad connections and it's actual condition. Many parts stores will test them for free. A low battery can cause many systems to stay shut off because the voltage is out of the range they can operate at. You could try using a charger on it or carefully jump starting it. These guides can help us fix it

https://www.2carpros.com/articles/starter-not-working-repair

and

https://www.2carpros.com/articles/car-battery-load-test

Please run down these guides and report back.
Was this
answer
helpful?
Yes
No
Thursday, May 23rd, 2019 AT 2:22 PM
Tiny
BJM99C
  • MEMBER
  • 3 POSTS
  • 2003 FORD EXPLORER
  • 133,000 MILES
My truck won't start. I'm hearing a few different clicking sounds. Sometimes I hear a faint, fast clicking sound before I even attempt to start the truck. Once I do try to start it, sometimes it clicks once, then nothing. Sometimes it will click repeatedly when I turn the key. However, when my headlights are turned on, it doesn't click at all.

I cleaned the battery cables, nothing.
I replaced the battery, nothing.
I had the starter tested, it is fine.
Not sure what to try next.

**I apologize if this question was submitted twice.
Was this
answer
helpful?
Yes
No
Thursday, December 31st, 2020 AT 8:43 AM (Merged)
Tiny
HMAC300
  • MECHANIC
  • 48,601 POSTS
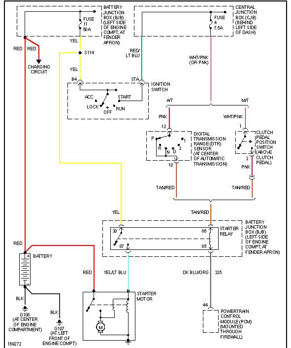
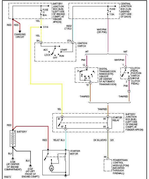
Check the 2fuses that are pictured then check starter relay with a like relay then check voltage at battery and voltage at starter to see if they are the same. If not check your cables they may have corroded.
Was this
answer
helpful?
Yes
No
Thursday, December 31st, 2020 AT 8:43 AM (Merged)
Tiny
BJM99C
  • MEMBER
  • 3 POSTS
Great thank you.

Let me do the fuses first. How do I know if they are bad? Please see image.
Was this
answer
helpful?
Yes
No
-1
Thursday, December 31st, 2020 AT 8:43 AM (Merged)
Tiny
BJM99C
  • MEMBER
  • 3 POSTS
Could it be an ignition switch?
Was this
answer
helpful?
Yes
No
Thursday, December 31st, 2020 AT 8:43 AM (Merged)
Tiny
HMAC300
  • MECHANIC
  • 48,601 POSTS
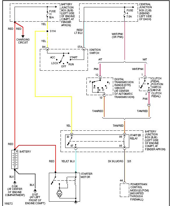
I'm sending the starting circuit diagram along, it could be ignition switch but it cold also be relay or poor battery as all of that has to be checked that I said in previous reply
Was this
answer
helpful?
Yes
No
-1
Thursday, December 31st, 2020 AT 8:43 AM (Merged)
Tiny
DAVIDEHUNT
  • MEMBER
  • 1 POST
  • 2003 FORD EXPLORER
  • 121,000 MILES
It has started to act as if the battery is dead and not start, no cab lights, no nothing. Then after a while it starts right up. I'm not sure if it's a battery issue or electrical issue. The last time it happened I was leaving for work and couldn't get it to do anything, when I got home from work I went to check it out and it started first try no problem. It has done this a couple times now. Also with the same truck, when you turn the heater setting to warm, you can hear a clicking noise under the dash and the temp of the air doesn't change. So now it won't start from time to time and has no heater or defrost. Any ideas where I should begin?
Was this
answer
helpful?
Yes
No
Thursday, December 31st, 2020 AT 8:43 AM (Merged)
Tiny
HMAC300
  • MECHANIC
  • 48,601 POSTS
Checkbattery for condition including load test. Auto parts and tire stores do this for free. Check your acutuator in heater to see if it's working or not. You can try pulling hvac fuse fro 60 seconds with key on as that sometimes resets actuators. It could aslo be a vacuum problem with air inlet motor. See pics there is an actuator on llh and rh so look on both sides.
Was this
answer
helpful?
Yes
No
+1
Thursday, December 31st, 2020 AT 8:43 AM (Merged)
Tiny
FORDEXPLORERDRIVER
  • MEMBER
  • 1 POST
  • 2003 FORD EXPLORER
  • V8
  • 4WD
  • AUTOMATIC
  • 200,000 MILES
I ran out of gas in my SUV and quickly refueled but my SUV would not start. And as I turned over the ignition to on I heard a like dipping or draining noise in the front where my stereo and heat/AC controls were. I tried once more and each time it sounded like it was losing juice or like the starting noise got shorter n shorter to where it didn't make no noise at all. My last try to attempt to start after getting a boost the key would not turn over the ignition after inserted. The key is not damaged.
Was this
answer
helpful?
Yes
No
Thursday, December 31st, 2020 AT 8:43 AM (Merged)
Tiny
ASEMASTER6371
  • MECHANIC
  • 52,796 POSTS
Good morning,

First, from your description, it sounds like the battery is down and not providing enough power to crank the engine. did you crank it until the battery got low?

https://www.2carpros.com/articles/how-to-charge-your-car-battery

https://www.2carpros.com/articles/car-battery-load-test

Once you get the truck cranking again, make sure you can hear the fuel pump run. running out of fuel is like running an engine without oil. it will fail. sounds like your has failed. I would check the pressure to be sure.

https://www.2carpros.com/articles/how-to-check-fuel-system-pressure-and-regulator

It sounds like you will be replacing the fuel pump.

https://www.2carpros.com/articles/how-to-replace-an-electric-fuel-pump

Roy
Was this
answer
helpful?
Yes
No
Thursday, December 31st, 2020 AT 8:43 AM (Merged)
Tiny
2CP-ARCHIVES
  • MEMBER
  • 4,540 POSTS
  • 2003 FORD EXPLORER
  • 120,000 MILES
I parked this car and came back to drive it only to find that the switch would not engage the starter. All the other electrical items are working fine. What gives?
Was this
answer
helpful?
Yes
No
Thursday, December 31st, 2020 AT 8:44 AM (Merged)
Tiny
JACOBANDNICKOLAS
  • MECHANIC
  • 110,194 POSTS
Have a helper turn the key to the start position while you check for power at the starter (smaller wire). You should have 12+v. If you do, the starter is bad, If there is no power, check the starter relay.
Was this
answer
helpful?
Yes
No
Thursday, December 31st, 2020 AT 8:44 AM (Merged)
Tiny
STEVEDIRTMAN
  • MEMBER
  • 1 POST
  • 2003 FORD EXPLORER
Electrical problem
2003 Ford Explorer 6 cyl Four Wheel Drive 85999 miles

My wife drove the 03 explorer home from work yesterday, and when she got back in it to leave again it would not start. The battery is relatively new and all the fans, lights, radio, etc still work, and the battery is fully charged, however, when you turn the ignition, nothing happens at all. The vehicle always had started a little funny at times, turning over a little longer it seems than necessary. I was wondering about the solenoid or the starter or if this is a routine problem in this year and make.
Was this
answer
helpful?
Yes
No
Thursday, December 31st, 2020 AT 8:44 AM (Merged)
Tiny
2CARPRO JACK
  • MECHANIC
  • 11,533 POSTS
Could be a bad starter/solenoid. Check for 12 volts at the small wire on the starter with key in crank position. If it has power then the starter needs to be replaced. If none, then get back to me and we will figure out where it stops.
Was this
answer
helpful?
Yes
No
Thursday, December 31st, 2020 AT 8:44 AM (Merged)
Tiny
DANELLE BAILEY
  • MEMBER
  • 1 POST
  • 2003 FORD EXPLORER
  • 4.0L
  • V8
  • 4WD
  • AUTOMATIC
  • 150,000 MILES
The SUV listed above has been sitting for several years but always started right up no problem, no hesitation moved it around then drive it 60 miles to a friends house again same thing sat for 6 months started up no problem moved it round drove it round block no problems. About 6 months later finally got title issue fixed went got plates changed the tires went to start it and nothing. Friend thought battery died so he tried to jump it nothing. So he thought maybe trickle charge would work 24 hours later tried to start it nothing. So tried different battery that he new work still nothing. All the lights come on radio comes on but no clicking, wont turn over, nothing changed. The starter nothing changed the starter cable nothing. Though the transmission indicator switch was stuck. He says he got it to move but truck still wont start. I found the manual for it an it says that it has a code that is suppose to put in before removing the battery that if its not put in first the truck will set it self to a no start mode. Could this be the problem? If so how and what is the code? Badly need truck running now. Truck also has an anti theft system on it. Could this be the problem? Please help. Any ideas? I don't have the money to take it to a dealer.
Was this
answer
helpful?
Yes
No
Thursday, December 31st, 2020 AT 8:44 AM (Merged)
Tiny
ASEMASTER6371
  • MECHANIC
  • 52,796 POSTS
Good morning,

Does the security or theft light go out after you turn the key to on? If it does, it is not the security system. If it stays on then it is a security issue.

https://www.2carpros.com/articles/car-cranks-but-wont-start

https://www.2carpros.com/articles/how-to-reset-a-security-system

Are there any codes stored in the system?

If the security is activated, it will not start. You will need a locksmith to come to you to program the system.

Roy

Was this
answer
helpful?
Yes
No
Thursday, December 31st, 2020 AT 8:44 AM (Merged)

Please login or register to post a reply.

Related Engine Not Cranking Over Content