Saturday, April 9th, 2022 AT 8:08 PM
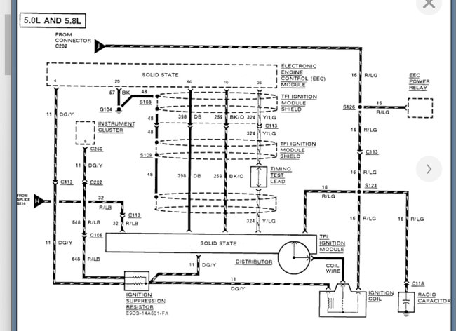
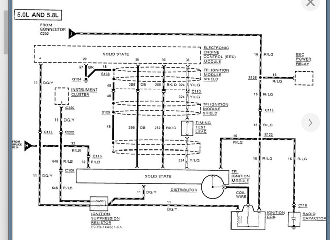
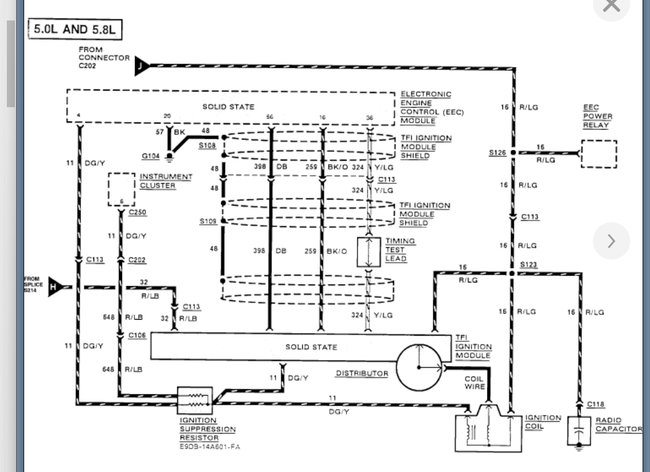
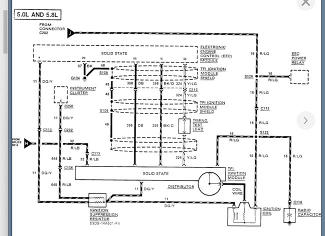
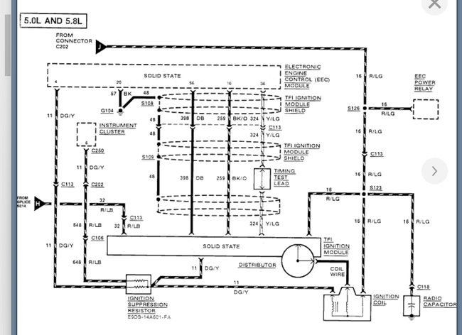
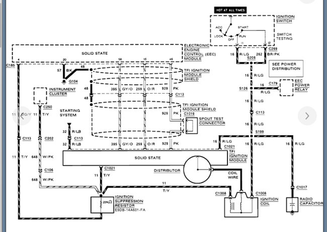
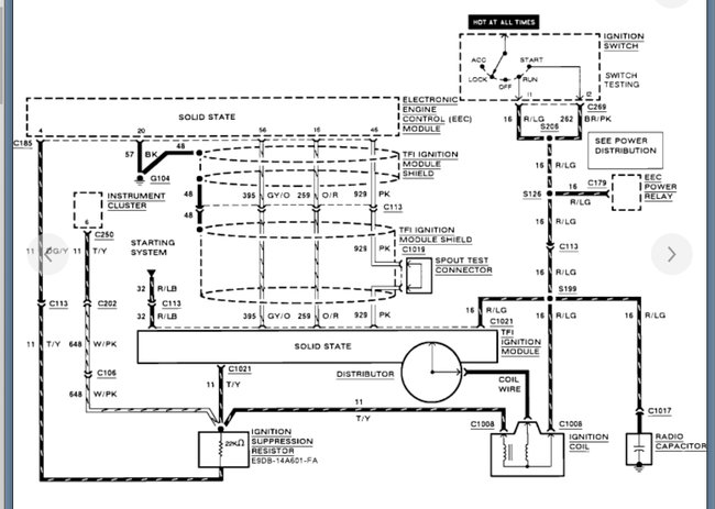
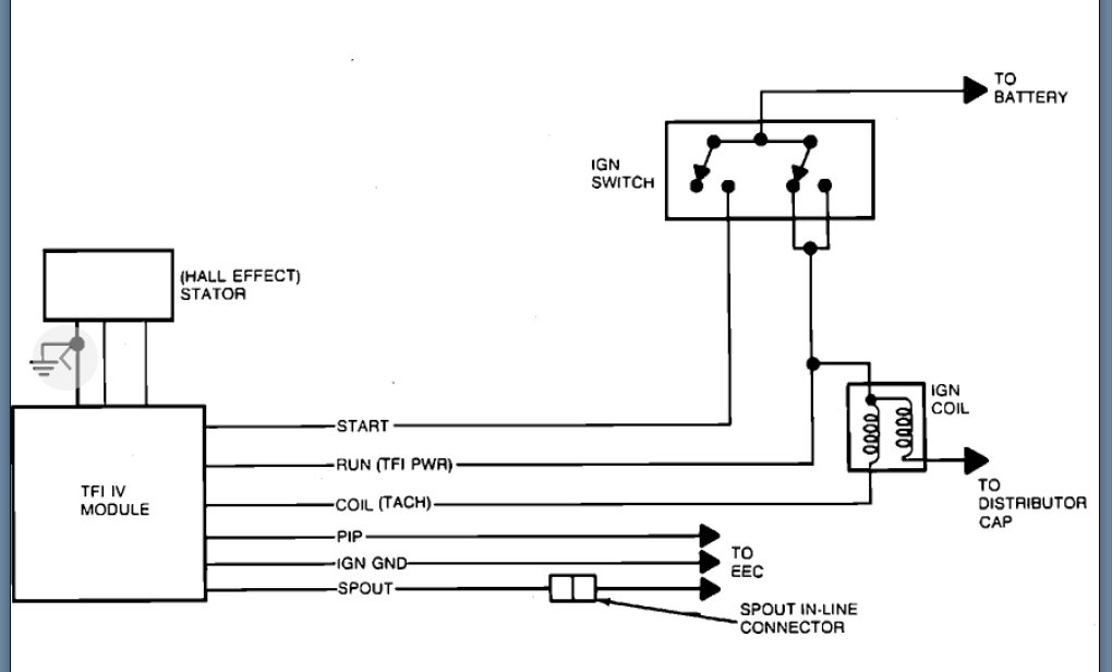
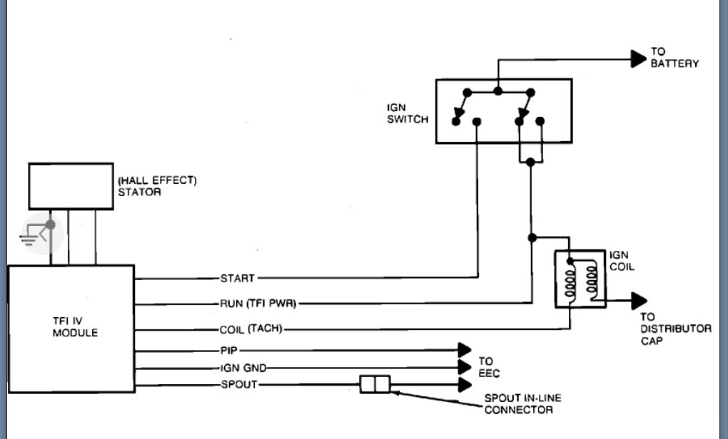
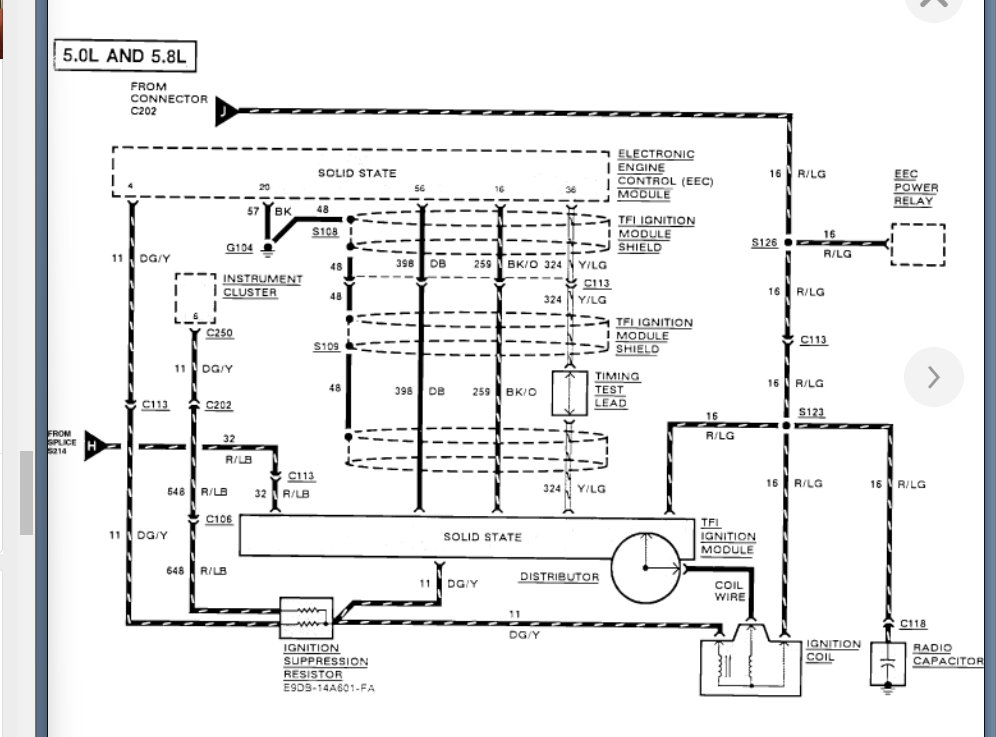
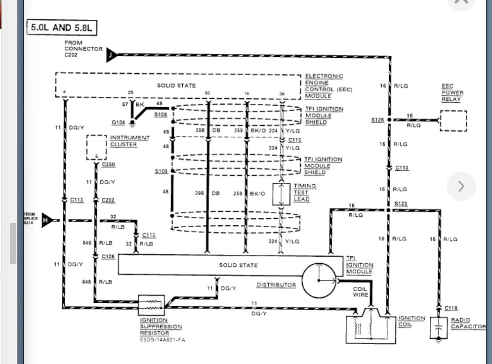
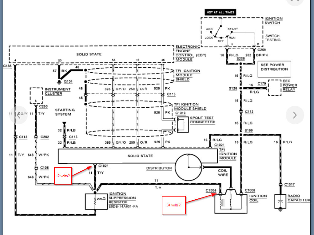
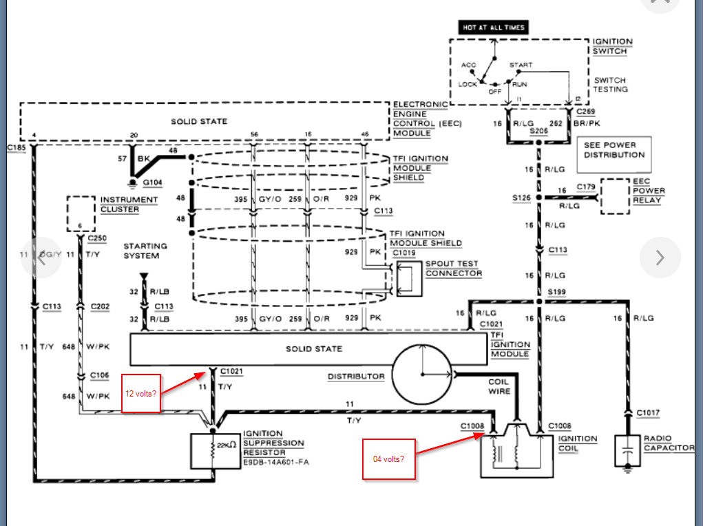
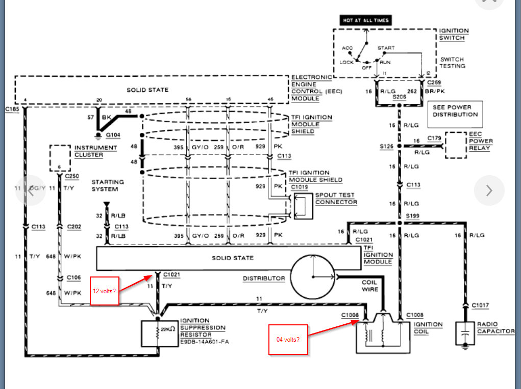
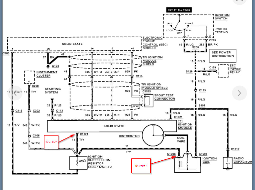
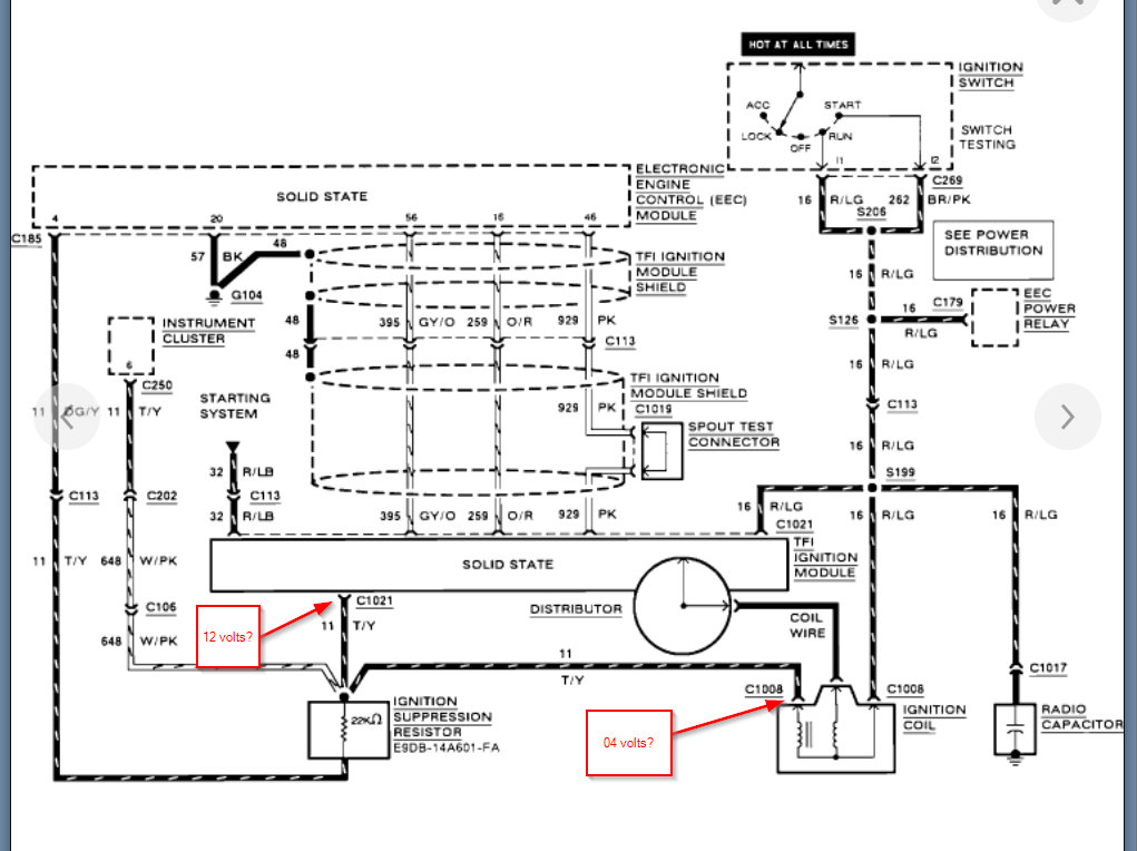
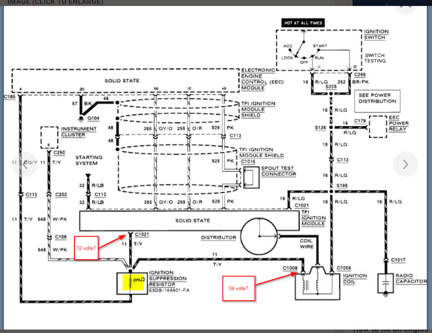
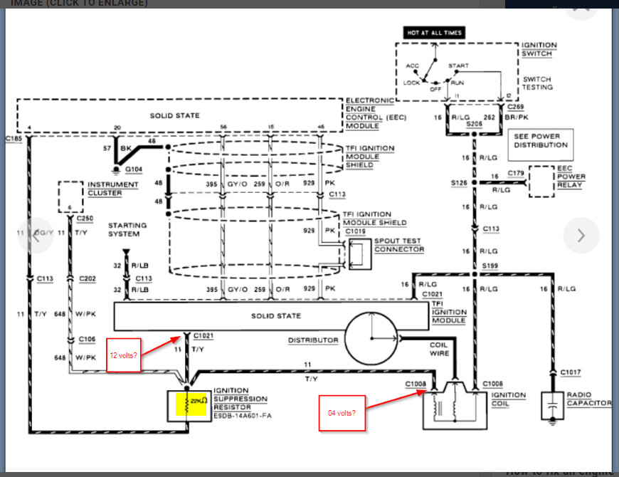
Drove this truck yesterday about twenty miles and it ran fine. Got home and left idling to check the cows, got back in a few minutes later and it shut off when trying to accelerate. Started back up fine but would shut off under load. Today it would not start at all. Fuel pressure is okay, but no spark. Tested it using a timing light. Had a pre-existing check engine light (just bought this truck a few weeks ago) so I checked the codes. The codes showed 113 (ACT), 116 (ECT) and 636 (Transmission oil temperature out of range). Not sure where to go next. ICM maybe? ECM maybe? I checked the inline fuses by the starter relay and they're fine, but I'm not sure if they are the right ones. Thanks!














