My starter is not crank the engine over?

Tiny
LJIYOTTE
  • MEMBER
  • 2013 DODGE AVENGER
  • 2.4L
  • 4 CYL
  • 2WD
  • AUTOMATIC
  • 207,345 MILES
I recently had my car break down. I try to start the car and the only thing that happens is my lights dim and the engine clicks. We had changed the starter. The alternator and battery both have tested out to be in very good condition. Is there any other way to tell what could be wrong? The car will start with a jump, or boost, but when I turn it off, it will not start again.
Monday, August 5th, 2019 AT 9:09 AM

28 Replies

Tiny
SCGRANTURISMO
  • MECHANIC
  • 4,897 POSTS
Hello,

It sounds like the battery is weak or the starter has gone out but to be sure lets check out these guides, they can help us fix it

https://www.2carpros.com/articles/starter-not-working-repair

and

https://www.2carpros.com/articles/car-battery-load-test

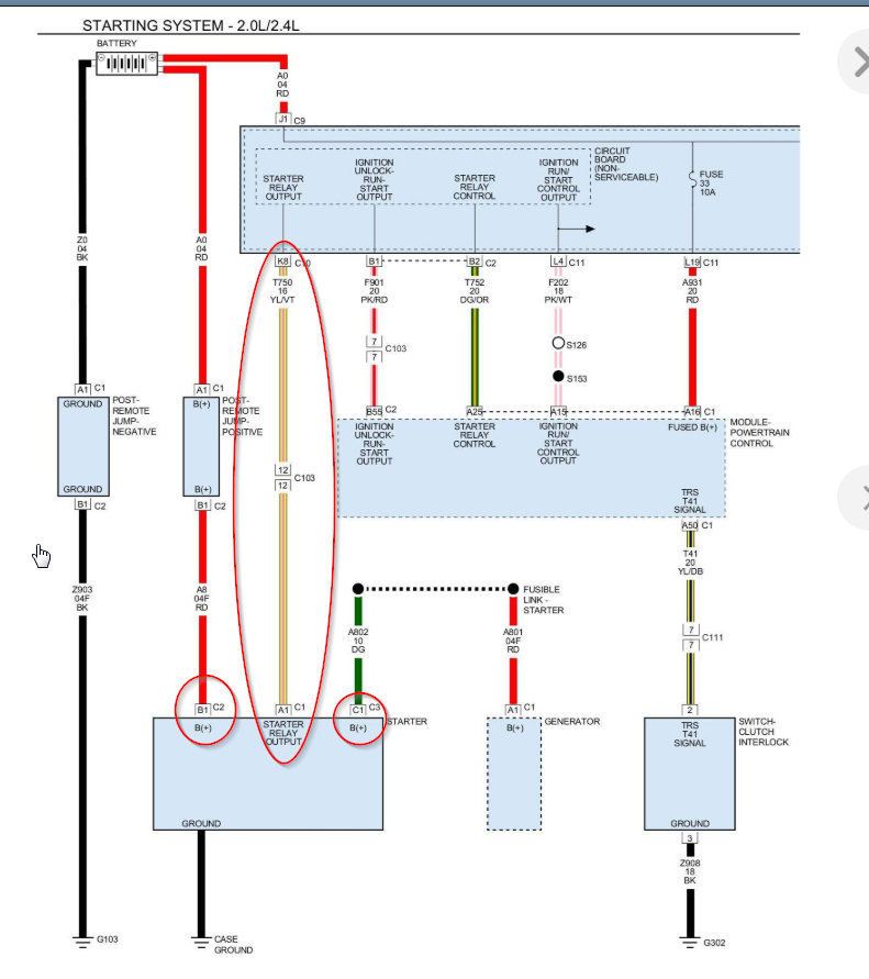
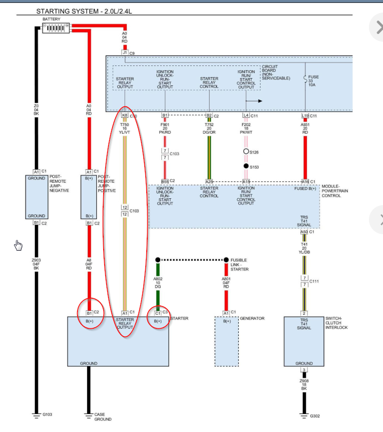
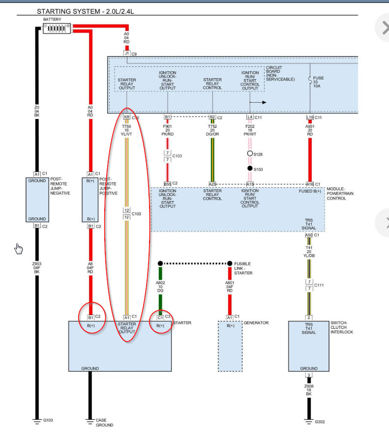
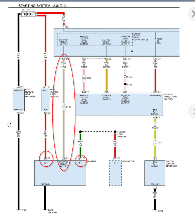
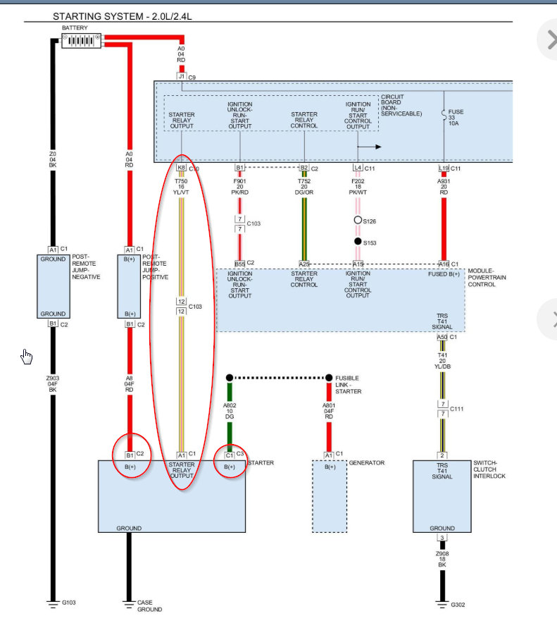
Please run down these guides and report back and if okay this could be a problem with your vehicle's starter relay. In the diagrams down below I have included a wiring diagram of your vehicle's starting circuit and a factory troubleshooting guide for your no start condition. This will require you to use a multi-meter so I have included this link below for you to go to if you are unfamiliar with how to use one.

https://www.2carpros.com/articles/how-to-use-a-voltmeter

Please go through these guides and get back to us with what you are able to find out.

Thanks,
Alex
2CarPros
Was this
answer
helpful?
Yes
No
-1
Tuesday, August 6th, 2019 AT 9:53 AM
Tiny
SBODS1
  • MEMBER
  • 2 POSTS
  • 2011 DODGE AVENGER
  • 2.4L
  • 4 CYL
  • 2WD
  • AUTOMATIC
  • 70,000 MILES
My car would shut off several times immediately after starting then start up and stay running. It did this off and on for several months. After putting in a new ignition switch it started then died about 5 times then started having the current problem and would not start at all:
When I put my key in, everything turns on and lights up. When I turn it to try and start it, the dash lights all shut off and it won’t start. When I let go of the key the lights come back on and the starter makes some noise. We replaced the starter and had no change to how it was acting. I charged the battery completely and no change.
I have replaced the fuel pump, MAF sensor, spark plugs, ignition switch, and just put in a new starter. Battery and terminals get a good reading (around 12.9) on the multi-meter.
What else can I check or replace?
Was this
answer
helpful?
Yes
No
Tuesday, January 26th, 2021 AT 8:29 AM (Merged)
Tiny
JACOBANDNICKOLAS
  • MECHANIC
  • 110,192 POSTS
Hi,

Based on your description, it sounds like you simply have a bad connection. Keep in mind, the starter places a heavy load on the battery and electrical system. If there is something loose, corroded, or simply broken, this can happen.

Take a look through this link. It is very basic, but I need to start at this point and need to confirm that everything is good. Also, keep in mind that although the battery shows 12.9V, often time a load test will show that it fails when placed under a heavy load. I don't know how old the battery is.

https://www.2carpros.com/articles/everything-goes-dead-when-engine-is-cranked

Let me know what you find.

Joe
Was this
answer
helpful?
Yes
No
+1
Tuesday, January 26th, 2021 AT 8:29 AM (Merged)
Tiny
SBODS1
  • MEMBER
  • 2 POSTS
I read over the link you provided and checked the battery and terminals. The battery was a few years old so I went ahead and put in a new one. All the terminals look good, have no corrosion, are not loose.
Was this
answer
helpful?
Yes
No
-1
Tuesday, January 26th, 2021 AT 8:29 AM (Merged)
Tiny
JACOBANDNICKOLAS
  • MECHANIC
  • 110,192 POSTS
Okay, if the connections are all tight, the starter itself may be bad even though it's new. Is it possible for you to record the sound it makes and upload it for me to hear? Since it is making a noise, we know it's getting power to some extent.

Next, confirm there is no issue with the remote + battery post under the hood. See pic 1.

If that is good, then we need to check for power at the yellow wire on the starter motor. That wire comes from the totally integrated power module (TIPM). See pic 2. You may get enough power to cause a noise, but not engage the starter.

Also, are you able to turn the engine by hand and is the ground cable from the battery have a solid ground on the body / engine? If I recall, the main ground is on the transmission bell housing. Check that.

Let me know what you find and if possible the answers to my questions. Also, if you can record the sound, it may help me.

Joe
Was this
answer
helpful?
Yes
No
Tuesday, January 26th, 2021 AT 8:29 AM (Merged)
Tiny
KEVIN BOAZ
  • MEMBER
  • 6 POSTS
  • 2010 DODGE AVENGER
  • 2.4L
  • 4 CYL
  • 2WD
  • AUTOMATIC
  • 163,687 MILES
I have the vehicle listed above r/t model. It will not crank or or anything replaced ECM/ECU replaced TIPM got it out of a 2011 Chrysler Sebring installed it and everything works as it should. Did a hard reset. Haven't had it taken to dealer for them to reprogram it or whatever they need to do. What next I have read a lot about the camshaft sensor but will this cause a no crank no start? Also read a lot about the win module or WCM module my fob still works locks and unlocks car and everything the security light is not flashing or on. Any further help would be greatly appreciated.
Was this
answer
helpful?
Yes
No
Tuesday, January 26th, 2021 AT 8:32 AM (Merged)
Tiny
KASEKENNY
  • MECHANIC
  • 18,907 POSTS
Just so I understand you replaced the PCM and it still will not restart? You said everything was working so I am not sure of current status. However, if you replaced this and have not programmed it then yes, you will have to flash this module before it functions. Basically you have to tell it how the vehicle is equipped.

Just an FYI the TIPM out of another vehicle may be an issue for this as it is based on the VIN.

Here is the entire process in case you want that but unfortunately you will need a scan tool capable of performing this. Let me know if you have questions or if you can clarify the issue if I am missing something. Thanks
Was this
answer
helpful?
Yes
No
Tuesday, January 26th, 2021 AT 8:32 AM (Merged)
Tiny
KEVIN BOAZ
  • MEMBER
  • 6 POSTS
I bought the ECM refurbished and programmed I did get the TIPM out of a 2011 Chrysler Sebring. Everything still works as it should but could it be that I need to get the TIPM a factory restore?
Was this
answer
helpful?
Yes
No
-1
Tuesday, January 26th, 2021 AT 8:32 AM (Merged)
Tiny
KEVIN BOAZ
  • MEMBER
  • 6 POSTS
I was told the only reason you would need a factory restore on the TIPM would be because of features my car has that the other car may not bit all the inside stuff works as it should power windows sunroof seat warmer radio ect.
Was this
answer
helpful?
Yes
No
Tuesday, January 26th, 2021 AT 8:32 AM (Merged)
Tiny
KASEKENNY
  • MECHANIC
  • 18,907 POSTS
Correct. You do not want to do a factory restore on that TIPM now because you have a VIN mismatch and it will cause issues. When you swap TIPMs it operates except when you try to communicate with the main server at Chrysler headquarters which is done through a restore configuration.

As for the PCM, you bought it refurbished and they programmed it before they sent it? Was this the same issue before you replaced these parts or is this a no crank no start after this replacement parts?

Have you checked for codes? We need to find out what codes are there.

When you turn the key does everything power on as normal and the starter just doesn't click?
Was this
answer
helpful?
Yes
No
-1
Tuesday, January 26th, 2021 AT 8:32 AM (Merged)
Tiny
KEVIN BOAZ
  • MEMBER
  • 6 POSTS
No codes I have checked it. Yes they programmed the PCM. Everything powers on as normal don't hear anything from the fuel pump. I don't hear anything from the starter no click nothing.
Was this
answer
helpful?
Yes
No
Tuesday, January 26th, 2021 AT 8:32 AM (Merged)
Tiny
KEVIN BOAZ
  • MEMBER
  • 6 POSTS
So I shouldn't have a restore done on the TIPM now?
Was this
answer
helpful?
Yes
No
Tuesday, January 26th, 2021 AT 8:32 AM (Merged)
Tiny
KASEKENNY
  • MECHANIC
  • 18,907 POSTS
Okay. Let's back up a step and cover how this stuff works and then cover the no start.

The TIPM is a learned VIN module so when you get a new one (or used) you need to plug it in and do a restore configuration at that point. This will cause the scan tool to pull the VIN out of the PCM and program the TIPM.

If you replace the PCM with a used/refurbished PCM then you need to do what is called a PCM replacement procedure. This basically programs the vehicle info into the PCM and transfers the secret key information from the WCM to the PCM as a back up only.

So if you had a PCM programmed with your VIN and you plug it in, it should work. You should not replace the WCM without performing a PCM replacement procedure because if you have not transferred the secret key info to the PCM, then it will not be there to transfer to the new WCM and your keys will not work. Then you will be required to replace both the PCM and WCM at the same time and select a new secret key information.

So this means you can have a restore config done only if the PCM VIN is the correct VIN for you vehicle. Meaning the VIN tag on the dash matches what the VIN is in the PCM. The only way to know this is to hook up a scan tool and get what is called a scan report or they go into the PCM with the scan tool and read what the VIN is. If the VIN was entered wrong from this refurbished PCM supplier then if you do the restore config it will mess up the vehicle.

As for the no start. Was this the same issue from the very beginning that caused you to replace the TIPM and PCM? Does the theft light turn off when putting the key to the on position or does it stay on or flash?

Worst case, we need to get that scan report from the dealer or some other shop that can pull it. This will tell us the current VIN's in the vehicle to make sure that is not causing out issue.
Was this
answer
helpful?
Yes
No
Tuesday, January 26th, 2021 AT 8:32 AM (Merged)
Tiny
KEVIN BOAZ
  • MEMBER
  • 6 POSTS
Yes, the no start issue is why I replaced these. I have done a lot of research and found that these are pretty common in these vehicles. Yes, the theft light turns off when I turn the key.
Was this
answer
helpful?
Yes
No
Tuesday, January 26th, 2021 AT 8:32 AM (Merged)
Tiny
KASEKENNY
  • MECHANIC
  • 18,907 POSTS
Okay. Let's at like we have done nothing and start from square one because everything that has been replaced as not changed the issue. Correct?

So check out the wiring diagram and go to the starter and tell me what the voltages are on each wire when you are cranking the engine.
Was this
answer
helpful?
Yes
No
Tuesday, January 26th, 2021 AT 8:32 AM (Merged)
Tiny
FIREFIGHTER8816
  • MEMBER
  • 1 POST
  • 2010 DODGE AVENGER
  • 2.4L
  • 4 CYL
  • 2WD
  • AUTOMATIC
  • 160,000 MILES
Someone broke in to my car with a slimjim and now my keyless entry does not work. Also when you open the doors with the keyvthe alarm does not go off and lastly it will not start or turn over. Everything like battery and starter checks out OK. Does this car have an engine kill switch and how do I reset it.
Was this
answer
helpful?
Yes
No
Tuesday, January 26th, 2021 AT 8:32 AM (Merged)
Tiny
HMAC300
  • MECHANIC
  • 48,601 POSTS
Check online if no manual on how to reset. The thief may have damaged something in car when he slim jimmed it. If it still doesn't start after resetting have it scanned for an anti theft problem.
Was this
answer
helpful?
Yes
No
-2
Tuesday, January 26th, 2021 AT 8:32 AM (Merged)
Tiny
BSCAVGRT2010
  • MEMBER
  • 2 POSTS
  • 2010 DODGE AVENGER
  • 45,015 MILES
Everything was fine since I've bought the car UNTIL now! My Avenger won't start nor crank/turn-over. I've called the dealership service department the technician try to disconnect the battery for five minute to see if the system reset itself. No luck. My fob lite-up every time I insert my key into the ignition it's go power cause everything work I've even charge the battery thinking weak battery. I've been reading posting/thread from previous similar problem could this be a starter solenoid and/or starter relay in the TIPM that need replacing or something else like WIN module.
Was this
answer
helpful?
Yes
No
Tuesday, January 26th, 2021 AT 8:32 AM (Merged)
Tiny
JACOBANDNICKOLAS
  • MECHANIC
  • 110,192 POSTS
Is the starter engaging at all? If not, have you checked to see if there is power to the starter when the key is in the start position? If the starter doesn't work, does it make any kind of noise?

Here is a guide that should help you.

https://www.2carpros.com/articles/car-cranks-but-wont-start
Was this
answer
helpful?
Yes
No
+2
Tuesday, January 26th, 2021 AT 8:32 AM (Merged)
Tiny
BSCAVGRT2010
  • MEMBER
  • 2 POSTS
I've check the starter engaging cause I can hear a double clicking noise under the hood.

By removing the two fuse for 30 sec, key out and reinsert fob and try to start no luck, what I'm thinking that it may be the Alarm System Immobilizer might have something todo with it because I can't start the darn car my transponder/fob work just fine alarming and disarming even opening the trunk for the remote.

I'm even thinking of even getting EVO-ALL with a dodge t-harness to plug-in the Immobilizer to by-pass even comes with an remote start function.

Then I checked the battery and it was weak, I replaced it and it now works great! Thanks 2CarPros you guys are the best.
Was this
answer
helpful?
Yes
No
-1
Tuesday, January 26th, 2021 AT 8:32 AM (Merged)

Please login or register to post a reply.