High beams not working

Tiny
ROAD67
  • MEMBER
  • 2006 PONTIAC GRAND PRIX
  • 3.8L
  • 6 CYL
  • 2WD
  • AUTOMATIC
  • 160,000 MILES
Fuses good relay good, new switch high beam indicator comes on and the fog lamps kick off when kicking high beams on, but no high beam lights.
Thursday, January 21st, 2021 AT 8:29 PM

30 Replies

Tiny
JACOBANDNICKOLAS
  • MECHANIC
  • 110,192 POSTS
Hi,

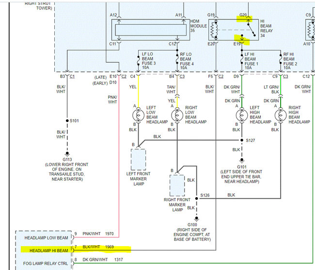
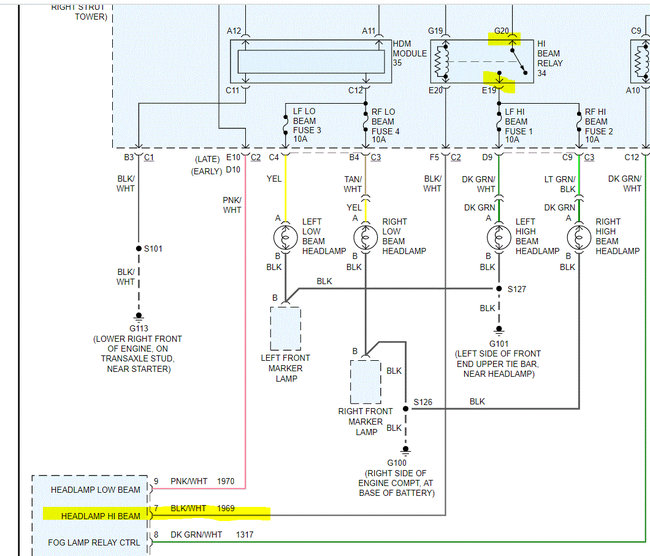
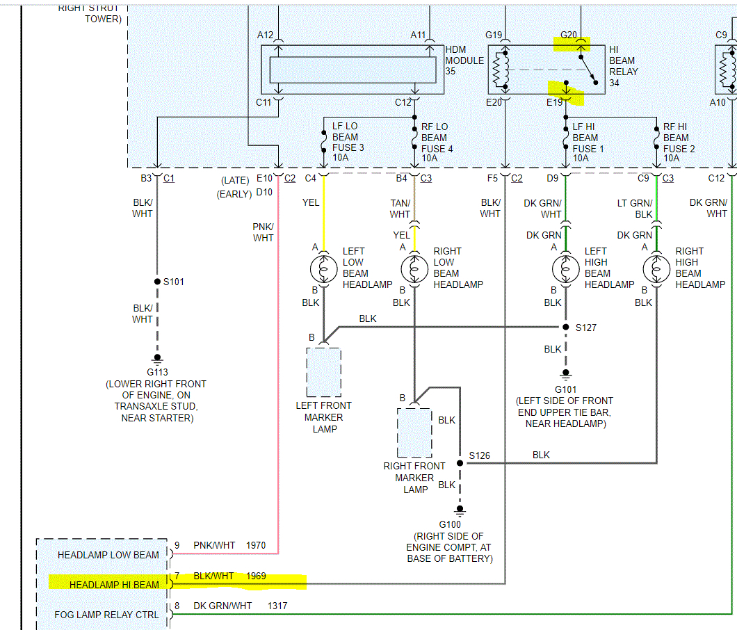
I need to start from the beginning. Take a look at the attached pic (1). Confirm the fuses I highlighted are good. In addition to being good, confirm there is power to and from the fuses. Also, switch the relay with a good one having the same part number.

Here are two links that you may find helpful:

https://www.2carpros.com/articles/how-to-check-a-car-fuse

https://www.2carpros.com/articles/how-to-check-an-electrical-relay-and-wiring-control-circuit

and

https://www.2carpros.com/articles/how-to-check-wiring

Pic 2 shows fuse location.

Let me know what you find. Remember, you have to confirm there is power to the fuse and out from it.

Take care,
Joe
Was this
answer
helpful?
Yes
No
Friday, January 22nd, 2021 AT 6:40 PM
Tiny
ROAD67
  • MEMBER
  • 22 POSTS
All good.
Was this
answer
helpful?
Yes
No
Friday, January 22nd, 2021 AT 6:57 PM
Tiny
JACOBANDNICKOLAS
  • MECHANIC
  • 110,192 POSTS
Okay, if the fuses, relay and all wiring is good, then you need to check for power to the light or where it's being lost. When you have the high beam on, the relay sends power through fuses 1 and 2 directly to the lights. So if there is power out from the fuse, there has to be a break between the two locations (fuse and light itself). Is there power to the light socket? If there is, then check the grounds. See pic 1.

If there is no power, then you will need to trace the power supply wires between the fuse box and the lights to see where power is lost. This isn't something that normally happens at the same time on two separate circuits. Did anything happen (accident, repairs) that could have caused problems for both lights?

Here is a link you may find helpful:

https://www.2carpros.com/articles/how-to-check-wiring

Let me know.

Joe
Was this
answer
helpful?
Yes
No
Friday, January 22nd, 2021 AT 7:34 PM
Tiny
ROAD67
  • MEMBER
  • 22 POSTS
Relay won't kick on. I pulled cover off relay and can engage the high beams.
Was this
answer
helpful?
Yes
No
Friday, January 22nd, 2021 AT 7:36 PM
Tiny
ROAD67
  • MEMBER
  • 22 POSTS
I'm thinking broke wire or bad BCM.
Was this
answer
helpful?
Yes
No
Saturday, January 23rd, 2021 AT 6:38 AM
Tiny
ROAD67
  • MEMBER
  • 22 POSTS
Nothing happened just stopped working out new switch in and same result. All grounds and hot wires good no corrosion all clean.
Was this
answer
helpful?
Yes
No
Saturday, January 23rd, 2021 AT 9:40 AM
Tiny
JACOBANDNICKOLAS
  • MECHANIC
  • 110,192 POSTS
Think about it. If there is power to the lights (checked at fuse), the ground is good, and the bulb is good, it should work. We are missing something. Please recheck that there is power to the light socket from the known good fuse and make sure there is continuity to ground from the light connector. One of them has to be missing. I assume the bulbs are known good.

Let me know.

Joe
Was this
answer
helpful?
Yes
No
Saturday, January 23rd, 2021 AT 12:54 PM
Tiny
ROAD67
  • MEMBER
  • 22 POSTS
Yes bulbs good. I can jumper the relay and they light put in different relay it won't engage relay at all. Is there possibly an connection inside car itself?
Was this
answer
helpful?
Yes
No
Saturday, January 23rd, 2021 AT 12:58 PM
Tiny
JACOBANDNICKOLAS
  • MECHANIC
  • 110,192 POSTS
Okay, I thought there was power at the fuses. So, I need to confirm which pins you are jumping. Take a look at the attached pic. I highlighted two pins from the relay. Are those what you are jumping? If so, go back to the body control module and check for a good connection at the black/white wire. That is how the relay is actuated to allow power to pass the pins I highlighted.

Let me know.

Joe
Was this
answer
helpful?
Yes
No
Saturday, January 23rd, 2021 AT 1:34 PM
Tiny
ROAD67
  • MEMBER
  • 22 POSTS
Okay, got good connection there. How would I go about testing from the BCM to the fuse box?
Was this
answer
helpful?
Yes
No
Saturday, January 23rd, 2021 AT 1:39 PM
Tiny
JACOBANDNICKOLAS
  • MECHANIC
  • 110,192 POSTS
As far as the BCM, on this vehicle, the BCM provides a ground path from the relay. There is power at the G19 connector at all times. Confirm that to be correct. If it is hot, then you need to see if the BCM is providing a ground path for the relay to actuate and make the connection between G20 and E19. To check for a ground path, check continuity to ground via the BCM.

Let me know.

Joe
Was this
answer
helpful?
Yes
No
Saturday, January 23rd, 2021 AT 1:48 PM
Tiny
ROAD67
  • MEMBER
  • 22 POSTS
So what u saying is that the wire from bcm to the relay is causing the problem?
Was this
answer
helpful?
Yes
No
Saturday, January 23rd, 2021 AT 1:50 PM
Tiny
JACOBANDNICKOLAS
  • MECHANIC
  • 110,192 POSTS
Hi,

Very possible or the BCM itself. The relay needs a good connection to the BCM to complete the circuit and actuate the power through the relay and turn the lights on.
Was this
answer
helpful?
Yes
No
Saturday, January 23rd, 2021 AT 6:15 PM
Tiny
ROAD67
  • MEMBER
  • 22 POSTS
So how do I tell if bad BCM does the high beam indicator light get turned on by BCM grounding the negative wire?
Was this
answer
helpful?
Yes
No
Saturday, January 23rd, 2021 AT 6:19 PM
Tiny
JACOBANDNICKOLAS
  • MECHANIC
  • 110,192 POSTS
Yes, the completed circuit would turn the light on. Is it working?

Joe
Was this
answer
helpful?
Yes
No
Saturday, January 23rd, 2021 AT 6:34 PM
Tiny
ROAD67
  • MEMBER
  • 22 POSTS
Yes, indicator working.
Was this
answer
helpful?
Yes
No
Saturday, January 23rd, 2021 AT 6:41 PM
Tiny
JACOBANDNICKOLAS
  • MECHANIC
  • 110,192 POSTS
There has to be a break down between the BCM and that relay.
Was this
answer
helpful?
Yes
No
Saturday, January 23rd, 2021 AT 7:02 PM
Tiny
ROAD67
  • MEMBER
  • 22 POSTS
Okay, I will run new wire from box under hood to BCM then c1 pin 7 right.
Was this
answer
helpful?
Yes
No
Saturday, January 23rd, 2021 AT 7:03 PM
Tiny
ROAD67
  • MEMBER
  • 22 POSTS
What is the best way to check the wire?
Was this
answer
helpful?
Yes
No
Sunday, January 24th, 2021 AT 12:18 PM
Tiny
JACOBANDNICKOLAS
  • MECHANIC
  • 110,192 POSTS
The best way to test a wire is to see if there is continuity from one end to the other with very little resistance. You will need a multimeter to do is and set it on ohms to check.

Continuity simply means there is a continuous flow of electrons through a conductor. In this case, the wire is the conductor and you need to confirm power makes it from one end to the other.
Joe
Was this
answer
helpful?
Yes
No
Sunday, January 24th, 2021 AT 5:45 PM

Please login or register to post a reply.