My fuel pump is not working, why?

Tiny
IMASSARI
  • MEMBER
  • 2004 FORD F-150
Hi, It seem I'm having no power to the fuel pump. Could you provide wiring diagrams or suggestion on what/how to check? I'm in Italy and it's kinda hard to get proper assistance, please help.
Thanks
Ivan
Monday, March 2nd, 2009 AT 6:25 AM

59 Replies

Tiny
JDL
  • MECHANIC
  • 16,098 POSTS


https://www.2carpros.com/forum/automotive_pictures/170934_inertia_switch_1.jpg



Check the inertia switch first, it gets feed from the pump relay. Do you have good spark at the plugs?
Was this
answer
helpful?
Yes
No
Monday, March 2nd, 2009 AT 9:25 AM
Tiny
IMASSARI
  • MEMBER
  • 2 POSTS
Yes, that was the problem. Thanks for support
Was this
answer
helpful?
Yes
No
Monday, March 2nd, 2009 AT 9:35 AM
Tiny
DIANALHEUREUX
  • MEMBER
  • 1 POST
  • 2001 FORD F-150
  • 4.6L
  • V8
  • 2WD
  • AUTOMATIC
  • 220,000 MILES
I have checked the inertia switch and reset it and replaced fuel filter and still not getting fuel to motor.
Was this
answer
helpful?
Yes
No
+1
Saturday, May 29th, 2021 AT 11:31 AM (Merged)
Tiny
ASEMASTER6371
  • MECHANIC
  • 52,796 POSTS
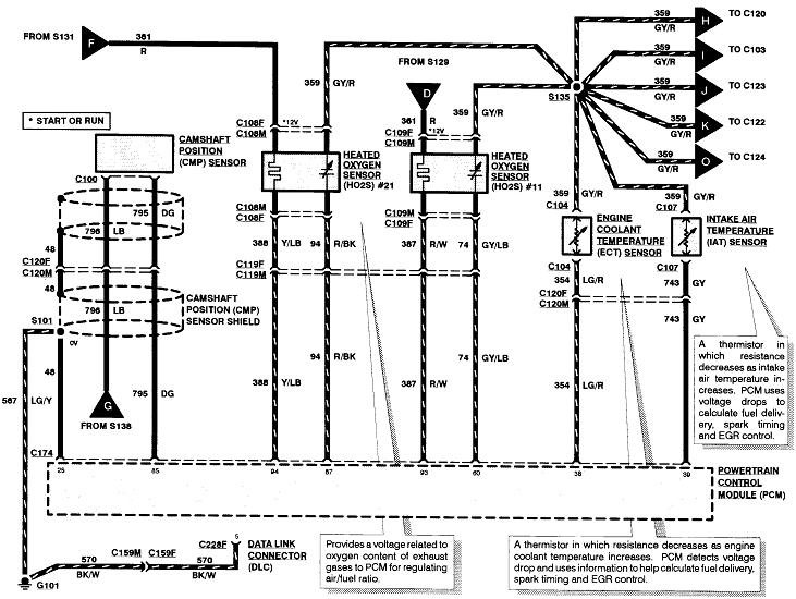
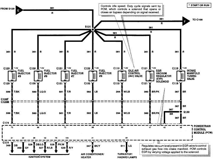
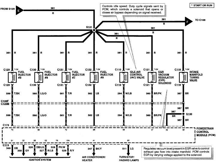
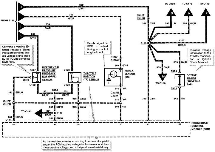
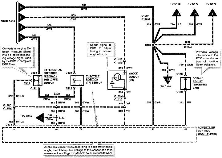
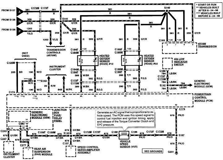
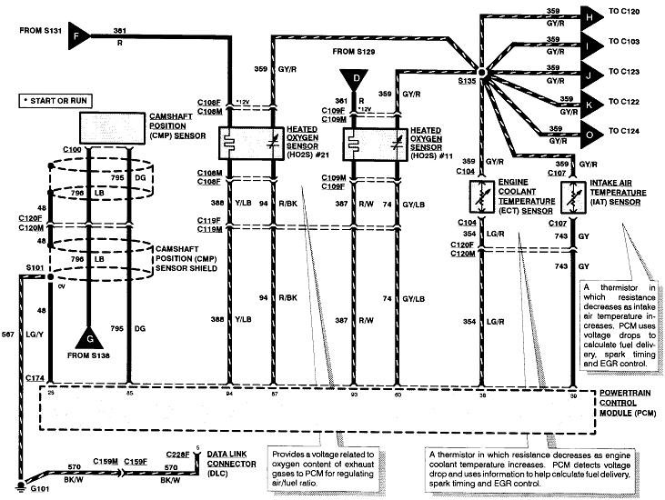
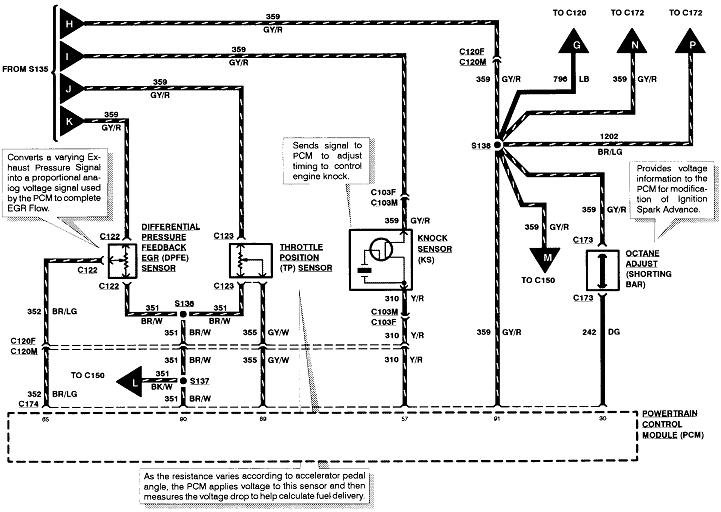
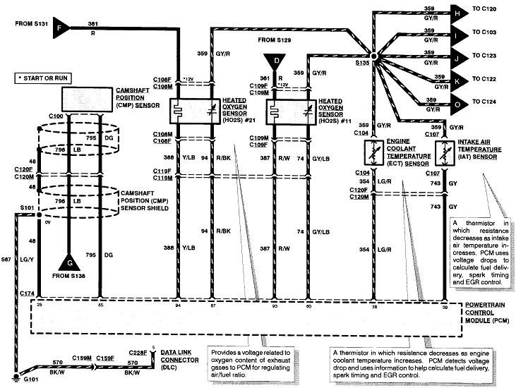
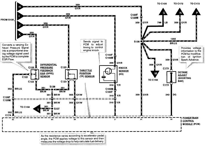
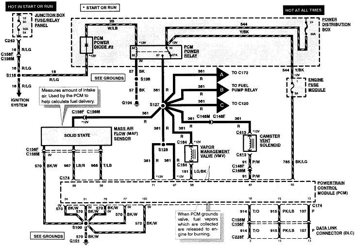
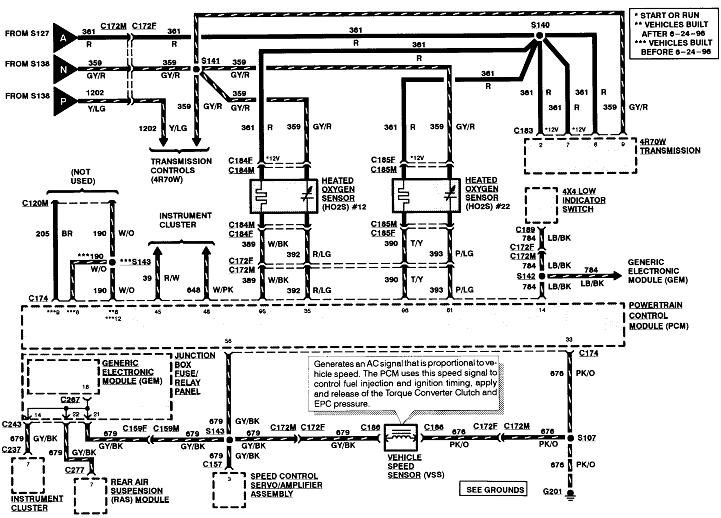
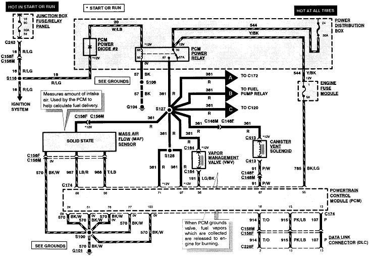
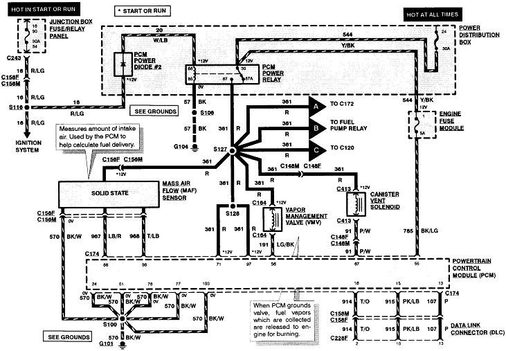
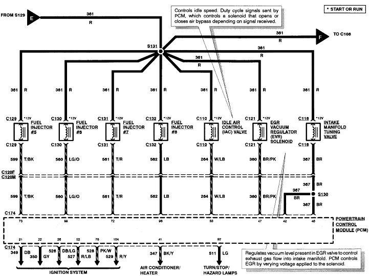
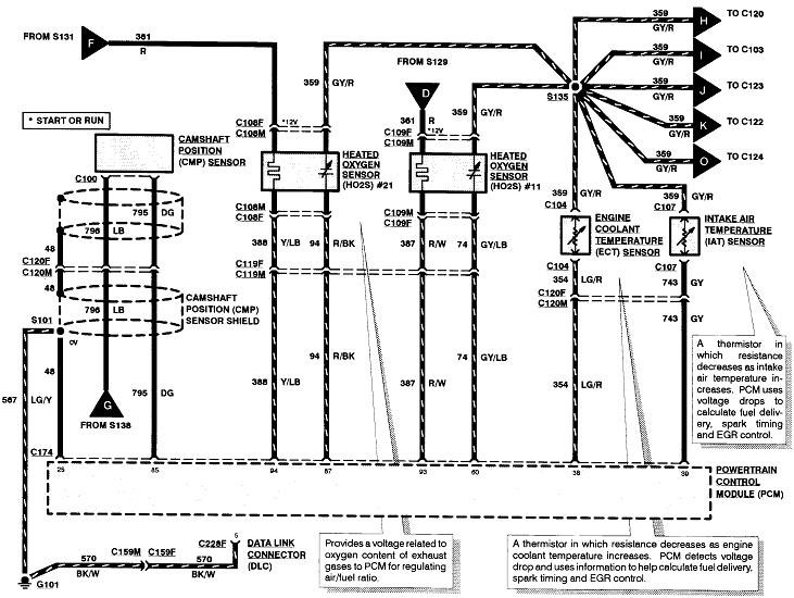
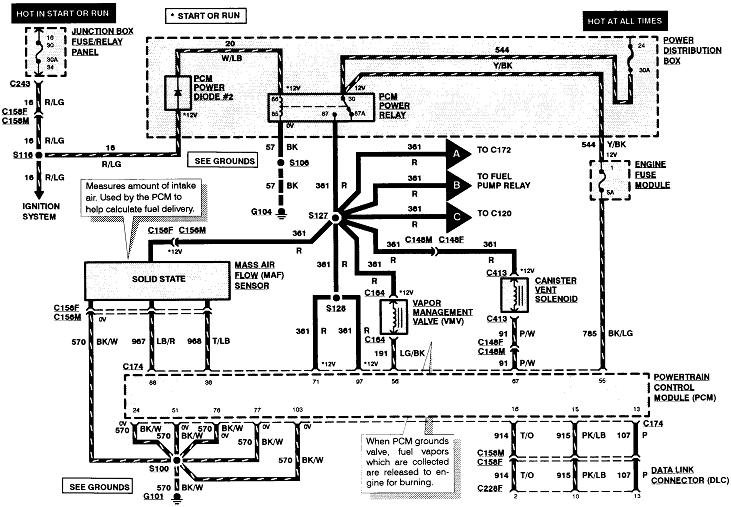
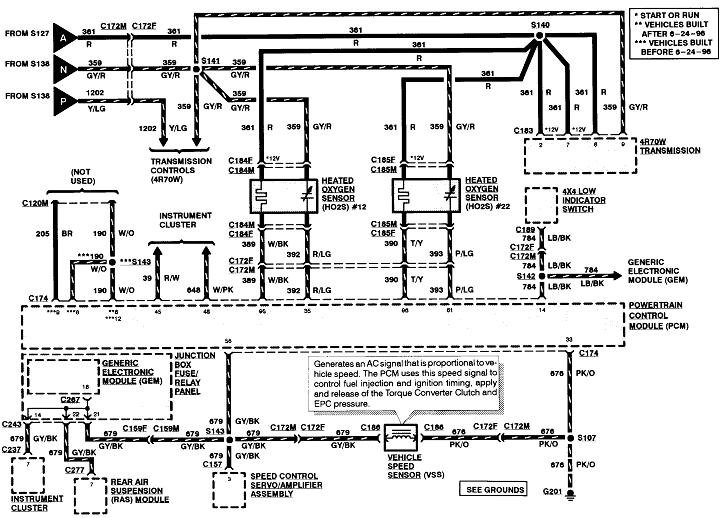
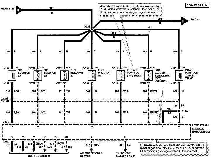
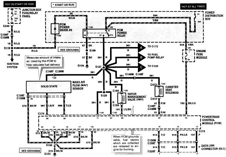
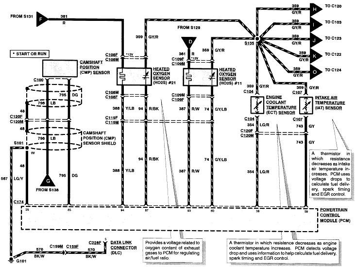
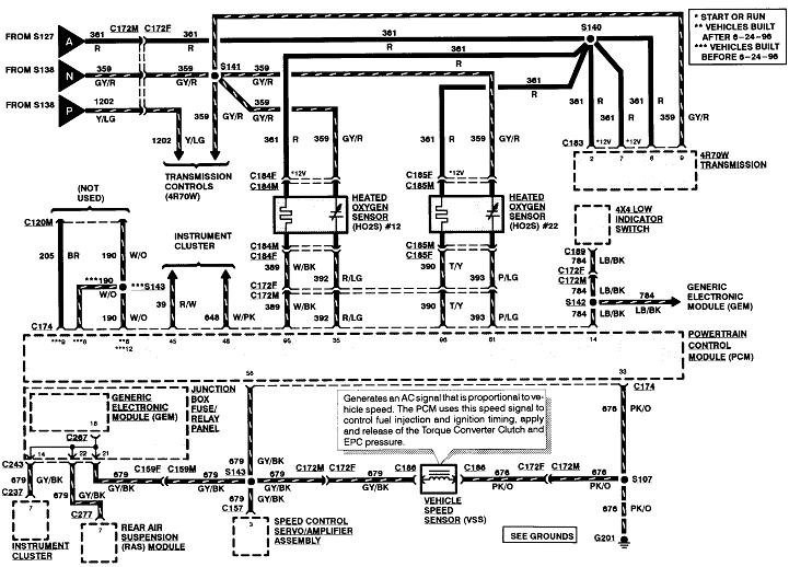
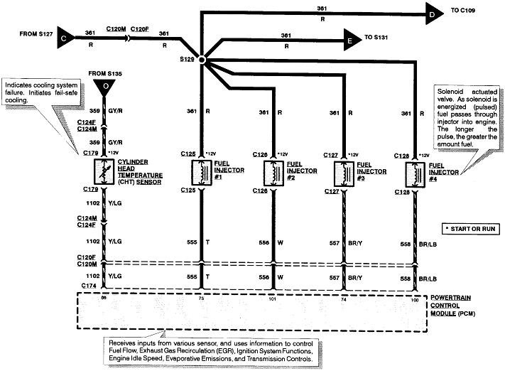
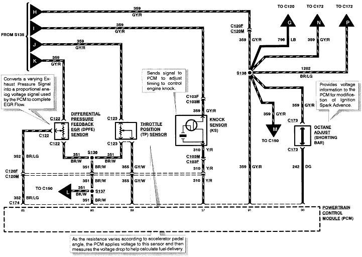
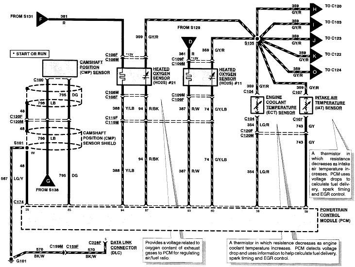
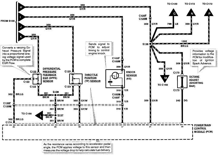
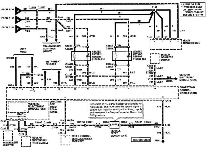
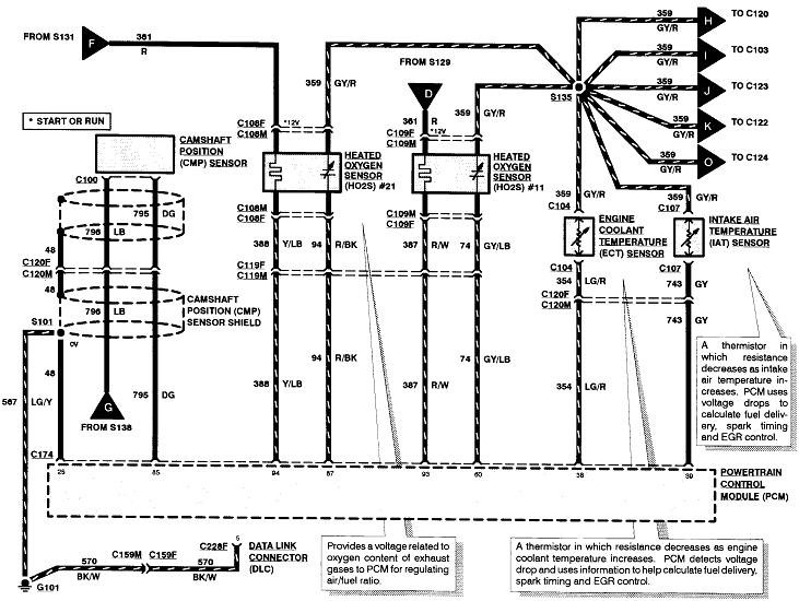
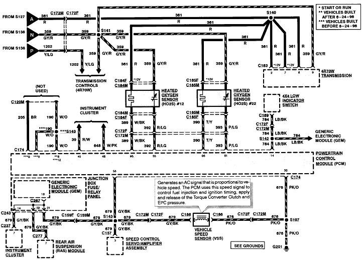
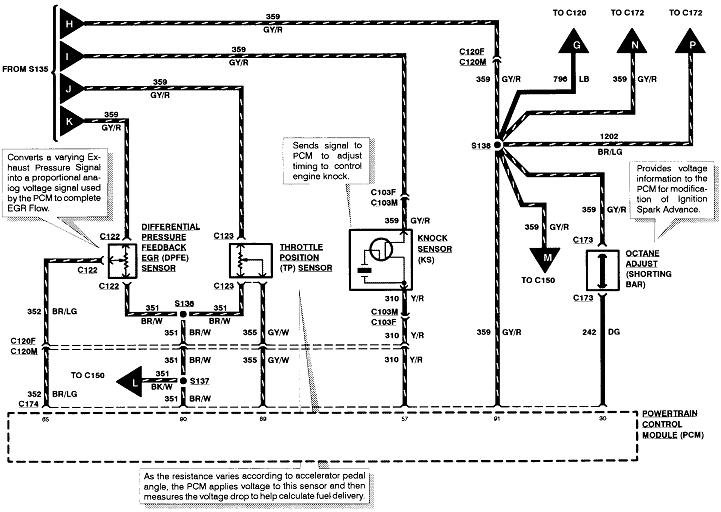
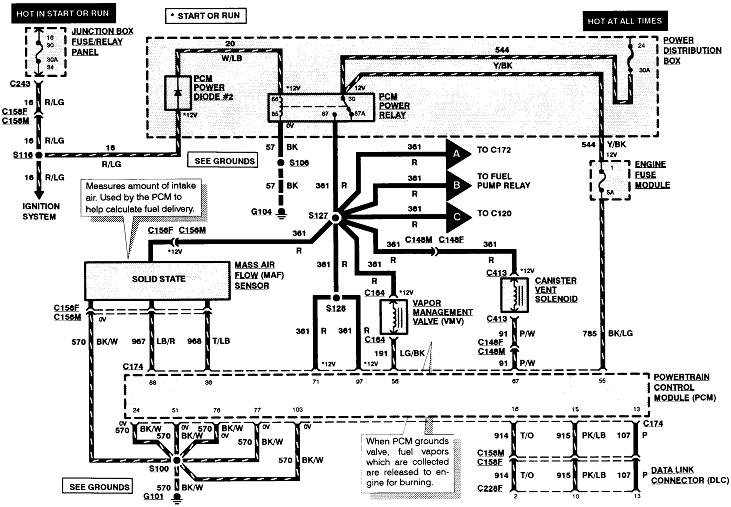
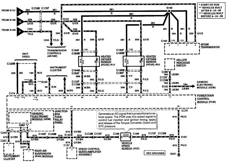
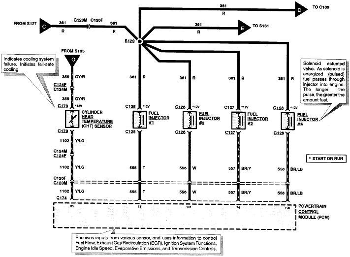
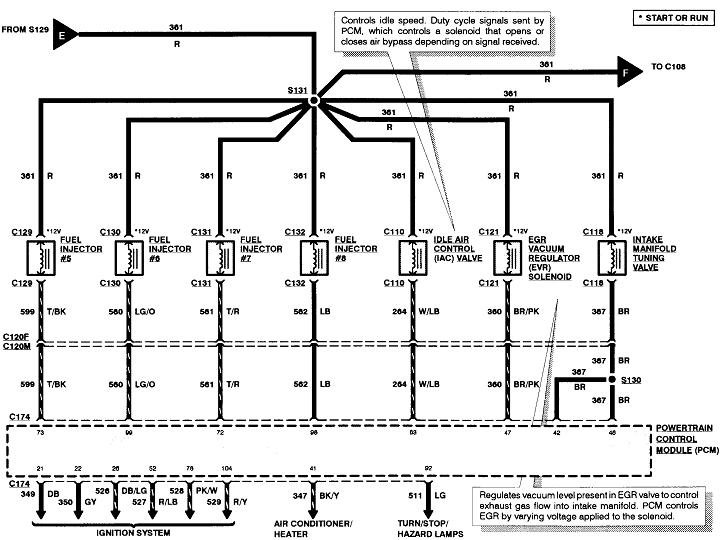
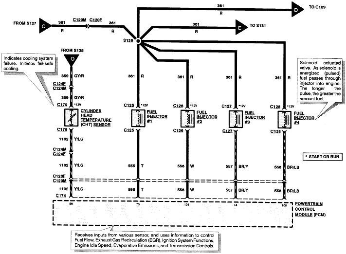
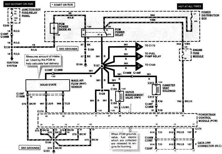
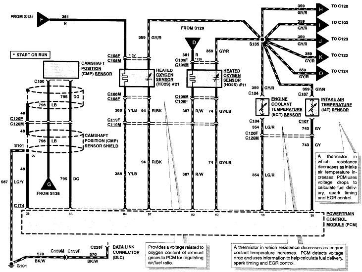
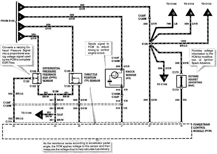
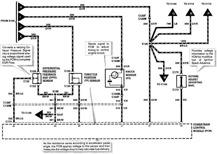
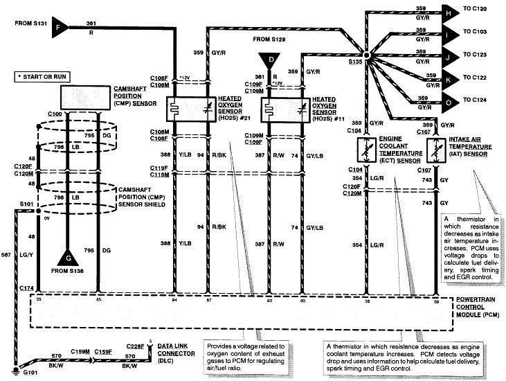
Can you hear the fuel pump run when you turn on the key? I attached wire diagrams for you to view. Check the fuses for power on both sides. Can you check the fuel pressure?

https://www.2carpros.com/articles/how-to-check-fuel-system-pressure-and-regulator

Check out the diagrams (Below). Please let us know what you find. We are interested to see what it is.
Was this
answer
helpful?
Yes
No
+1
Saturday, May 29th, 2021 AT 11:31 AM (Merged)
Tiny
DIANALHEUREUX
  • MEMBER
  • 1 POST
Thanks for the diagrams, it was the fuel pump relay all fixed now.
Was this
answer
helpful?
Yes
No
Saturday, May 29th, 2021 AT 11:31 AM (Merged)
Tiny
JADAMS6831
  • MEMBER
  • 3 POSTS
  • 1999 FORD F-150
  • V8
  • 4WD
  • AUTOMATIC
  • 130,000 MILES
Changed bad alternator now fuel pump wont run. Checking 7.3 volts at fuel pump connection. Checking 7.3 volts at the emergency shut off switch. Battery is fully charged. Replaced fuel pump also. Changed relay also. Where is fuel pressure regulator located, could it be the problem
Was this
answer
helpful?
Yes
No
Saturday, May 29th, 2021 AT 11:31 AM (Merged)
Tiny
KHLOW2008
  • MECHANIC
  • 41,814 POSTS
No, it is not a problem with the fuel pressure regulator if the fuel pump is not running. The voltage should be battery voltage at the fuel pump and since you are only getting 7.3 volts, something is wrong somewhere.
Was this
answer
helpful?
Yes
No
Saturday, May 29th, 2021 AT 11:31 AM (Merged)
Tiny
JADAMS6831
  • MEMBER
  • 3 POSTS
Hadnt gotten that far yet. Did swap out relay though, it didnt change anything. Cant figure out why changing alt caused this or coisadence.
Was this
answer
helpful?
Yes
No
Saturday, May 29th, 2021 AT 11:31 AM (Merged)
Tiny
KHLOW2008
  • MECHANIC
  • 41,814 POSTS
The fuel pump relay gets it power from Fuse # 10 ( 20 A) ( Light Blue/Orange wire). Check if you have 12 volts to the fuel pump relay via this wire ( terminal # 30 of relay ).

Remove fuel pump relay and apply battery voltage to terminal # 87 of fuel pump relay and check if the fuel pump works.

Under right side of dash there is an inertia fuel shut off switch. Check for continuity between th eDark Green/Yellow and Pink/Black terminals.
Was this
answer
helpful?
Yes
No
Saturday, May 29th, 2021 AT 11:31 AM (Merged)
Tiny
JADAMS6831
  • MEMBER
  • 3 POSTS
We found a bad tang on fuel pump fuse. Of coarse fuse checked good but thats what happens when you assume. Thanks for your help
Was this
answer
helpful?
Yes
No
+1
Saturday, May 29th, 2021 AT 11:31 AM (Merged)
Tiny
KHLOW2008
  • MECHANIC
  • 41,814 POSTS
Glad you have fixed the problem.

Have a nice day.
Was this
answer
helpful?
Yes
No
+1
Saturday, May 29th, 2021 AT 11:31 AM (Merged)
Tiny
JED HALL
  • MEMBER
  • 1 POST
  • 1999 FORD F-150
  • 4.2L
  • 6 CYL
  • 2WD
  • AUTOMATIC
  • 1,117,865 MILES
My fuel pump and injectors are not getting power. I checked all of the fuses and they are all good. Also, the check engine light is not coming on.
Was this
answer
helpful?
Yes
No
Saturday, May 29th, 2021 AT 11:31 AM (Merged)
Tiny
AL514
  • MECHANIC
  • 5,556 POSTS
You may have a corrosion issue at this junction point for all these red power wires. Power is coming from fuse #18 -15 amp. Make sure you have power on both sides of this fuse to begin with and work your way towards that junction point. Ford loves to keep all its power wires red running all over the place. See if the fuel pump relay is getting power on the #86 pin of the relay.
Hopefully this helps.
Was this
answer
helpful?
Yes
No
+2
Saturday, May 29th, 2021 AT 11:31 AM (Merged)
Tiny
WRENCHTECH
  • MECHANIC
  • 20,761 POSTS
In this circuit the PCM power relay supplies power for both the fuel injectors, the fuel pump relay and the PCM. Since you are not getting a check engine light, the PCM is not powering up at all. It may be dead or it may have a blown fuse somewhere or the relay itself could be bad.

https://www.2carpros.com/images/external/220938772.gif
Was this
answer
helpful?
Yes
No
+5
Saturday, May 29th, 2021 AT 11:31 AM (Merged)
Tiny
TERRY BYRD
  • MEMBER
  • 2 POSTS
  • 1997 FORD F-150
  • 4.6L
  • V8
  • 2WD
  • AUTOMATIC
  • 165,000 MILES
Relays and fuse are good.
Was this
answer
helpful?
Yes
No
Saturday, May 29th, 2021 AT 11:32 AM (Merged)
Tiny
CARADIODOC
  • MECHANIC
  • 34,423 POSTS
That's not much to go on. What kind of problem are you trying to solve? When are you expecting to find 12 volts to the fuel pump? What have you checked so far, and what were the results?

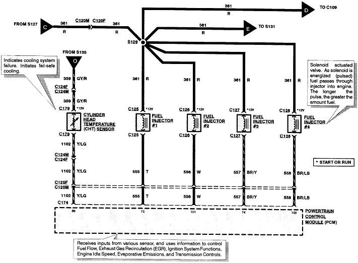
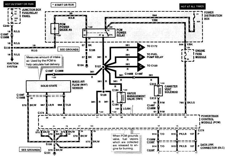
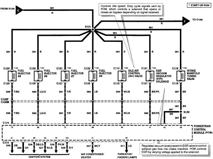
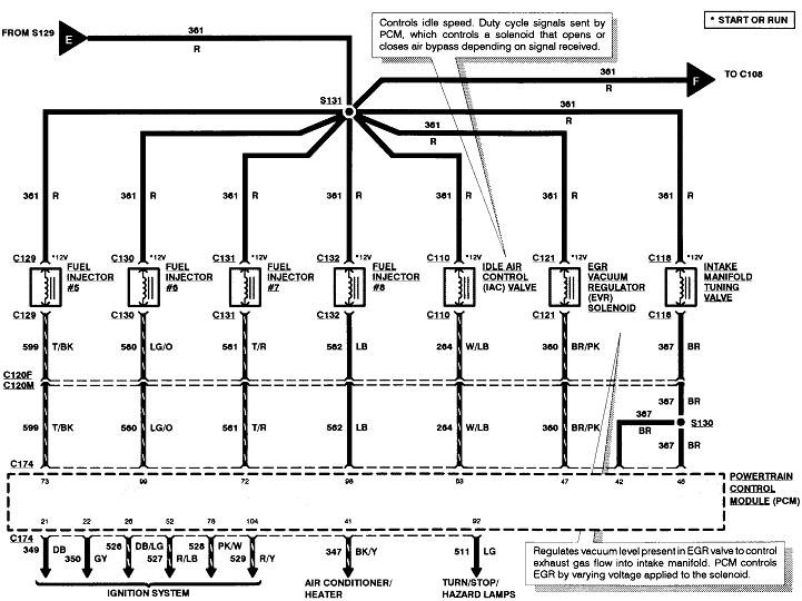
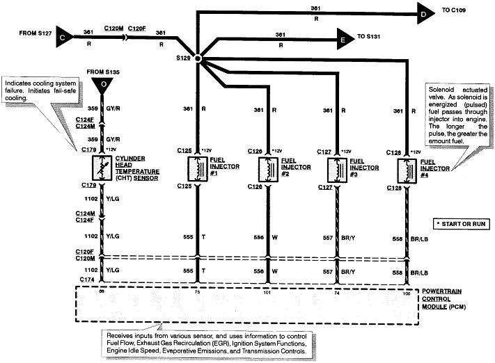
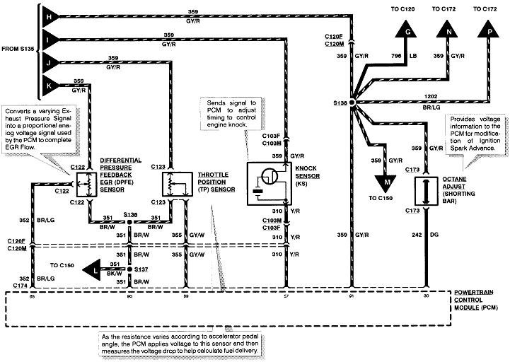
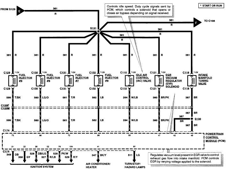
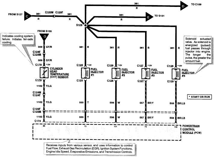
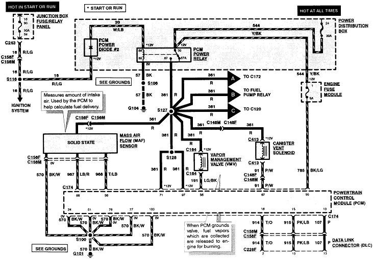
The sixth diagram shows the fuel pump circuit. Pull the fuel pump relay out of its socket, then check for 12 volts on one of the terminals in that socket. If it's missing, recheck fuse # 19 in the under-hood fuse box. Be sure the inertia switch isn't tripped.
Was this
answer
helpful?
Yes
No
+1
Saturday, May 29th, 2021 AT 11:32 AM (Merged)
Tiny
TERRY BYRD
  • MEMBER
  • 2 POSTS
Long story short. I checked power to pump with multi-meter (I had power), installed new pump and it worked fine. Thanks for your concern. I am happy and, most importantly, my brother is. I will definitely keep you in mind when I come across my next problem. Thanks again. Terry
Was this
answer
helpful?
Yes
No
Saturday, May 29th, 2021 AT 11:32 AM (Merged)
Tiny
KEN L
  • MASTER CERTIFIED MECHANIC
  • 54,972 POSTS
CARADIODOC is one of our best! Use 2CarPros anytime, we are here to help. Please tell a friend.
Was this
answer
helpful?
Yes
No
Saturday, May 29th, 2021 AT 11:32 AM (Merged)
Tiny
MHJ2756
  • MEMBER
  • 2 POSTS
  • 1994 FORD F-150
My truck will not start. I am sure it is fuel delivery problem. It has dual tanks 5.0 engine. I do not have any power at the front or rear tank connectors, rear tank has never work their is no power at the selector switch or at the inertia switch. There are four relays mounted next to the power distributor box. I change them around, I checked all fuses. I also grounded the lead of DLC connector had the same problem. One other time I keep turning the ignition off an on until I heard the fuel pump come on. Thanks if you could help me with this problem.
Was this
answer
helpful?
Yes
No
Saturday, May 29th, 2021 AT 11:32 AM (Merged)
Tiny
JAMES W.
  • MECHANIC
  • 2,394 POSTS
Do you have battery voltage at fuel pump relay socket? Can you hear the fuel pump run for just a few seconds when you turn the key to "on"?

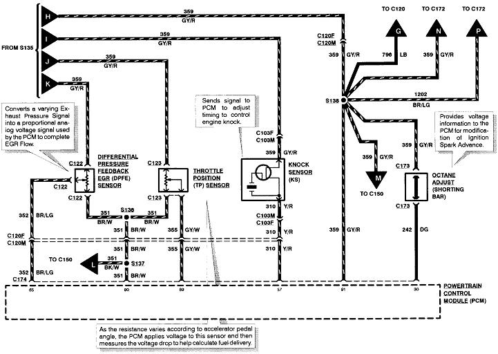
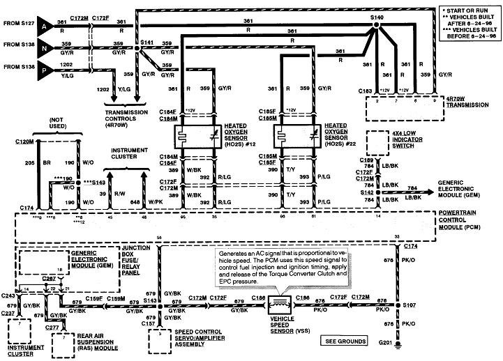
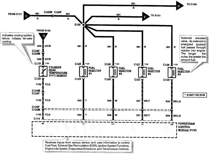
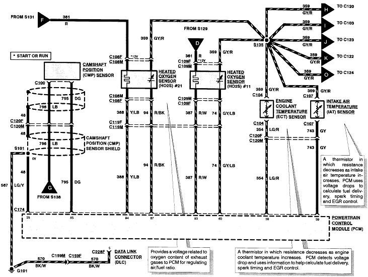
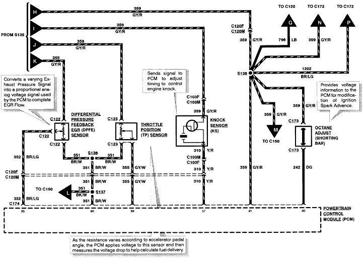
Here is a guide to help you test to see where you are losing power along with the engine and fuel pump wiring diagrams so you can see how the system works:

https://www.2carpros.com/articles/how-to-use-a-test-light-circuit-tester

I have seen the fuel pump switch valves also cause this problem FYI.

Check out the diagrams (below). Please let us know what you find. We are interested to see what it is.

Cheers
Was this
answer
helpful?
Yes
No
+1
Saturday, May 29th, 2021 AT 11:32 AM (Merged)

Please login or register to post a reply.