No starter operation the engine does not crank over?

Tiny
SIRMATTBAKER5232
  • MEMBER
  • 1 POST
  • 2002 FORD F-150
  • 3.4L
  • 6 CYL
  • 2WD
  • MANUAL
  • 150,000 MILES
We put a new starter in and for a day it worked just fine. It started with no problems. While driving it the next day after a grinding noise started when we were actually driving the truck. It stopped. It would start again and off and on during driving. And now it won't even turn over? Any suggestions on what?
Was this
answer
helpful?
Yes
No
Sunday, May 30th, 2021 AT 3:46 PM (Merged)
Tiny
KASEKENNY
  • MECHANIC
  • 18,907 POSTS
The grinding noise is concerning because I would not think that is the starter engaging while you are driving but rather a greater engine issue.

Let's start by trying to turn the engine over by hand. So put a wrench or socket wrench on the crank pulley and just turn it clockwise. The engine should turn over pretty easily. There will be some tight spots but we just need to make sure the engine turns.

Then can we confirm that when you try to start the engine there is a click from the starter?

https://www.2carpros.com/articles/starter-not-working-repair

If there is no click and the engine turns over by hand then I suspect we have a starter issue but that still does not explain the noise and it shutting off. So let's start with this info and go from there because that will determine what route we take. Thanks
Was this
answer
helpful?
Yes
No
Sunday, May 30th, 2021 AT 3:46 PM (Merged)
Tiny
SARAHMAE
  • MEMBER
  • 5 POSTS
  • 2002 FORD F-150
  • 6 CYL
  • 4WD
  • AUTOMATIC
  • 200,000 MILES
My truck won't run at all. I can't crank it period. I'm pretty sure it is the theft deterrent system. Is there a way to fix this and if so about how much does it cost?
Was this
answer
helpful?
Yes
No
Sunday, May 30th, 2021 AT 3:46 PM (Merged)
Tiny
JOETECHPRO
  • MECHANIC
  • 705 POSTS
Hey SARAHMAE,

If when turning the key to start the security led is flashing on the dash then you have an issue with the immobiliser system.

Please read the guide below:

https://www.2carpros.com/articles/how-to-reset-a-security-system

Try disconnecting the negative terminal of the battery for 15-20 seconds and then retest.

Let me know if you have any further questions.

Regards, Joe
Was this
answer
helpful?
Yes
No
Sunday, May 30th, 2021 AT 3:46 PM (Merged)
Tiny
SARAHMAE
  • MEMBER
  • 5 POSTS
That worked thank you.
Was this
answer
helpful?
Yes
No
Sunday, May 30th, 2021 AT 3:46 PM (Merged)
Tiny
DAVID BLATCHLEY
  • MEMBER
  • 1 POST
  • 2001 FORD F-150
  • 5.4L
  • V8
  • 2WD
  • AUTOMATIC
  • 194,000 MILES
For about four months, occasionally, I would go to start up the truck and nothing, as if a bad battery. But the battery is new and I had to replace the connector to the battery. So the first couple times I just sat there after a minute and it would start. Then it would not and I thought maybe the key was talking to the sensor in the steering column and I replaced the key, because it was a replacement one. Not really any change. I came across a blog on your website referring to "CMS" and a anti theft kind of issue where the solution was to put key in run and hit unlock button three times etc. And that worked several times but not this morning it did not start right up after doing that procedure.
Was this
answer
helpful?
Yes
No
Sunday, May 30th, 2021 AT 3:46 PM (Merged)
Tiny
KEN L
  • MASTER CERTIFIED MECHANIC
  • 55,488 POSTS
This sounds like the starter motor is going bad. To confirm the problem use a test light and check the trigger wire on the solenoid when the key is in the crank position. If it lights up and the starter is not working I would replace the starter and check the battery cables.

Here are some guides to help you get started:

https://www.2carpros.com/articles/how-to-replace-a-starter-motor

and

https://www.2carpros.com/articles/car-cranks-but-wont-start

and can see the test near the bottom of the guide above.

Please let us know what you find.

Cheers, Ken
Was this
answer
helpful?
Yes
No
Sunday, May 30th, 2021 AT 3:46 PM (Merged)
Tiny
BLUEEYESPDC
  • MEMBER
  • 36 POSTS
  • 2001 FORD F-150
The truck will not turn over. Only makes clicking noise when you turn the key. Starter good battery good. Tried replacing the starter solenoid no change. Started as intermittent problem. If you would turn the key cylinder all the way it would just click, if you turned part way you could sometimes get a crank. Now it takes anywhere from 20-100 turns to get it cranked. Help at witts end.
Was this
answer
helpful?
Yes
No
Sunday, May 30th, 2021 AT 3:46 PM (Merged)
Tiny
HMAC300
  • MECHANIC
  • 48,601 POSTS
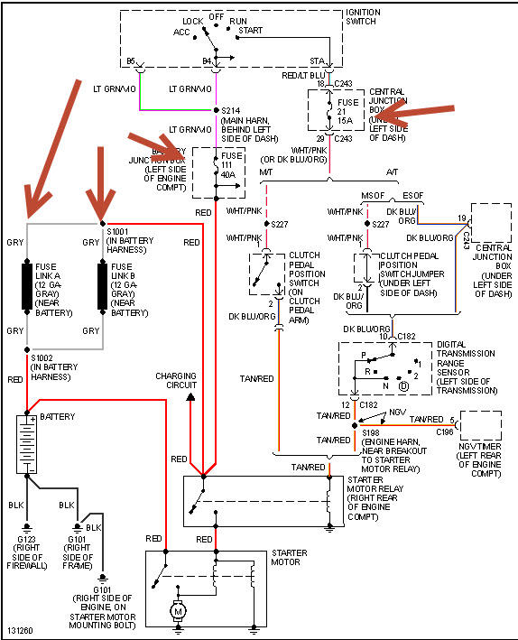
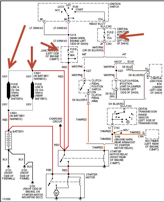
Check battery for condition and load test. Auto parts can do this for free. Then check items in pic then see if starter gets same voltage as battery with voltmeter.
Was this
answer
helpful?
Yes
No
Sunday, May 30th, 2021 AT 3:46 PM (Merged)
Tiny
BLUEEYESPDC
  • MEMBER
  • 36 POSTS
Changed the ignition switch now it starts up and runs thank you
Was this
answer
helpful?
Yes
No
Sunday, May 30th, 2021 AT 3:46 PM (Merged)
Tiny
SLIMJIM1929
  • MEMBER
  • 4 POSTS
  • 2001 FORD F-150
  • V8
  • 4WD
  • AUTOMATIC
  • 90,000 MILES
Truck will not start. Starter does not engage. Solenoid is not working. I put a volt meter on the small wire to the solenoid, and do not get any voltage there when the starter switch is engaged. With head lights on, they do not dim when the starter switch is engaged.
Was this
answer
helpful?
Yes
No
Sunday, May 30th, 2021 AT 3:46 PM (Merged)
Tiny
RACEFAN966
  • MECHANIC
  • 5,029 POSTS
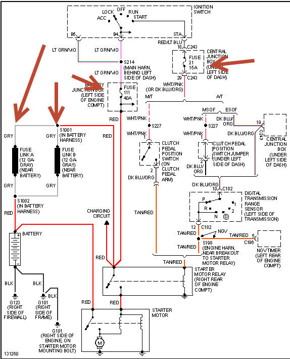
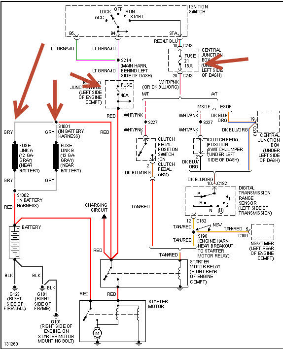
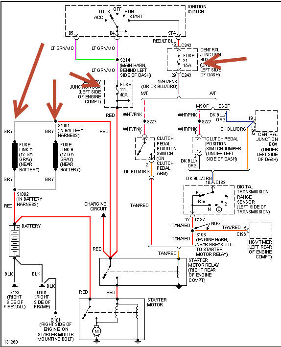
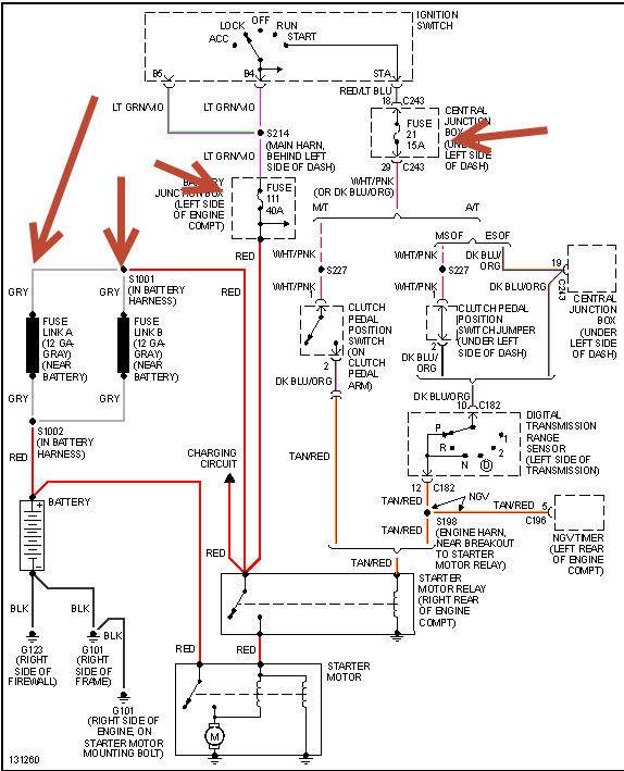
OK so it isn't to much trouble then disconnect the battery and then pull the starter and have it tested so you know weather or not it is good. Let me know how it goes as it could be the ignition switch. Also check fuse 111 in the under hood fuse box it should be 40 amp. Also check the fuse 21 in the fuse box inside the cab. This could be the nuetral safety switch too. So if the start is good and the fuses are good then you will need a digital multi meter.

https://www.2carpros.com/articles/starter-not-working-repair

this guide will help
Was this
answer
helpful?
Yes
No
Sunday, May 30th, 2021 AT 3:46 PM (Merged)
Tiny
RBOYD
  • MEMBER
  • 3 POSTS
  • 2000 FORD F-150
  • 5.4L
  • V8
  • 4WD
  • AUTOMATIC
  • 225,000 MILES
Bought this F150 two months ago from title loan place. Obvious damage to the bed, mud all over, must have been used off road.

3 weeks ago, the A/C stopped pumping cold air.
2 weeks ago the belt started chirping.
Last week: after the longest trip I've taken it on (3 hours), I parked it for 2 hours, drove 11 miles to the store, come back out to no crank/no start. AAA jump start fails. We tow it back home (with front wheels dragging, not on flatbed).

I take battery in, it tests fine after a charge at the auto parts store. I install a new starter. No joy. Then I put the breaker bar on and pop the belt off. It starts right up. I hand check all the pulleys, see the A/C pulley is stuck, pick and pull and repair (just the pulley, leave the old clutch). With the belt back on everything's good and I'm back on the road. Still no cold A/C though.

Fast forward to this morning, back to no crank/no start. I pop the belt again thinking maybe the compressor's clutch is faulty and freezing the pulley, but this time it still won't start even with no belt.

Multimeter across the battery terminals reads 12.39. I brought it in and it's currently charging on a 3A max bench power supply for last 6 hours. Original cabling is in place and showing age. No corrosion but certainly rusty.

I thought to check the oil and it's dreadfully low/nearly empty. I had it changed and all fluids topped up last month right after purchase, have kept my eyes open for leaks and haven't seen anything. Possible engine seizure?

I figure in the morning I'll try to fully eliminate electrical by doing voltage drop test, checking relays and fuses. As for mechanical, can I try to turn the flex plate manually with my breaker bar and a socket? How would I go about that? Do I need to remove spark plugs?

Can a faulty alternator cause a no crank/no start? I mean hypothetically if the battery is known good/brand new.

Any other ideas? Thanks in advance!
Was this
answer
helpful?
Yes
No
Sunday, May 30th, 2021 AT 3:46 PM (Merged)
Tiny
HMAC300
  • MECHANIC
  • 48,601 POSTS
It sounds like the starter is bad still, These guides can help us fix it

https://www.2carpros.com/articles/starter-not-working-repair

and

https://www.2carpros.com/articles/car-battery-load-test

Please run down these guides and report back.
Was this
answer
helpful?
Yes
No
Sunday, May 30th, 2021 AT 3:46 PM (Merged)
Tiny
CESAR1
  • MEMBER
  • 1 POST
  • 2000 FORD F-150
  • 6 CYL
  • 2WD
  • MANUAL
  • 135,000 MILES
I own a ford f 150 standard. When I go to start my car it wont start unless I push start my car. I had just changede my battery thinking that may be the problem, but it wasn't. The altanator in my car is good and all the connections is fine. Also, the ignition switch is fine. So, now I am out of ideals of what it could be not making my car start.
Was this
answer
helpful?
Yes
No
Sunday, May 30th, 2021 AT 3:46 PM (Merged)
Tiny
OBXAUTOMEDIC
  • MECHANIC
  • 3,711 POSTS
Hello,

Look under the hood for the Start Relay, it will be near the battery, just follow the Positive cable from battery...


https://www.2carpros.com/images/question_images/199380/original.jpg



Jump the 2 large terminals with KEY OFF if turns over replace it. If doesn't turn over and you hear a click then most likely your starter has failed.
Was this
answer
helpful?
Yes
No
Sunday, May 30th, 2021 AT 3:46 PM (Merged)
Tiny
NOLE4LIFE
  • MEMBER
  • 1 POST
  • 1999 FORD F-150
  • 4.6L
  • V8
  • 4WD
  • AUTOMATIC
  • 265,000 MILES
Solenoid clicks but won't turn over and start.
Was this
answer
helpful?
Yes
No
Sunday, May 30th, 2021 AT 3:46 PM (Merged)
Tiny
KASEKENNY
  • MECHANIC
  • 18,907 POSTS
Hi,

When the starter clicks but doesn't turn over it is normally the starter has failed.

Here is a guide that goes into a little more detail:

https://www.2carpros.com/articles/starter-not-working-repair

There are some other possible causes but the vast majority of the time it is the starter. As long as the battery is charged properly, I would go ahead and replace the starter.
Was this
answer
helpful?
Yes
No
Sunday, May 30th, 2021 AT 3:46 PM (Merged)

Please login or register to post a reply.