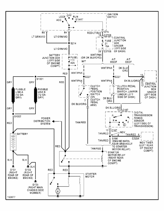
Tuesday, February 18th, 2020 AT 10:52 PM
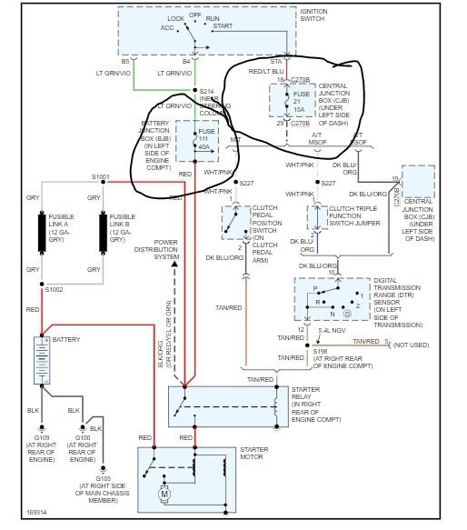
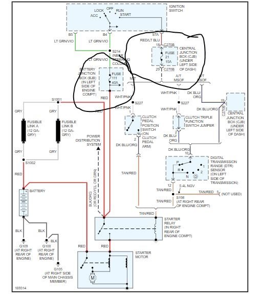
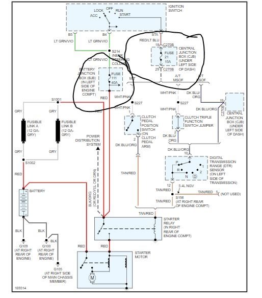
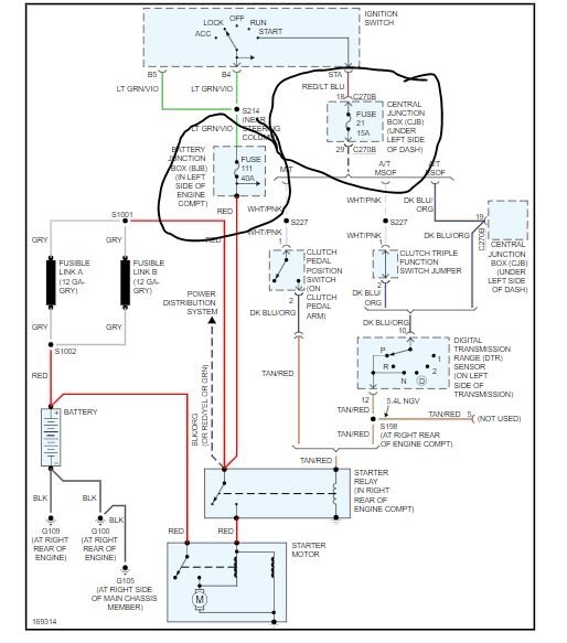
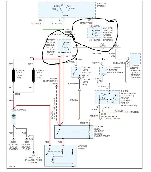
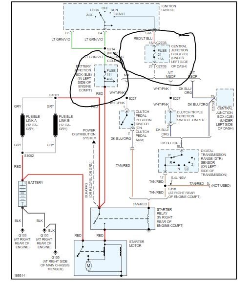
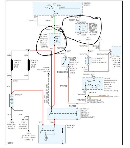
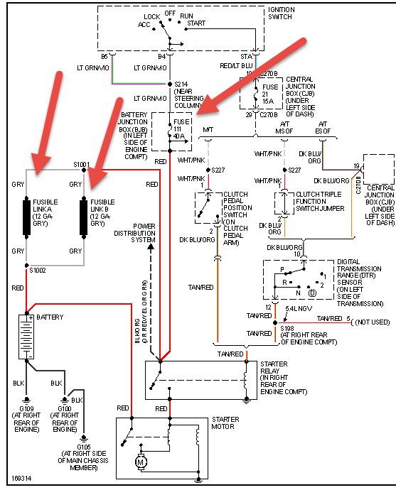
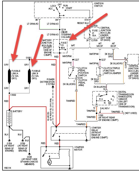
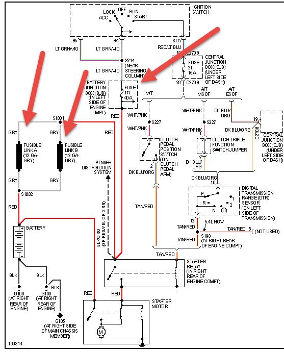
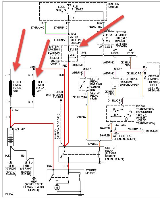
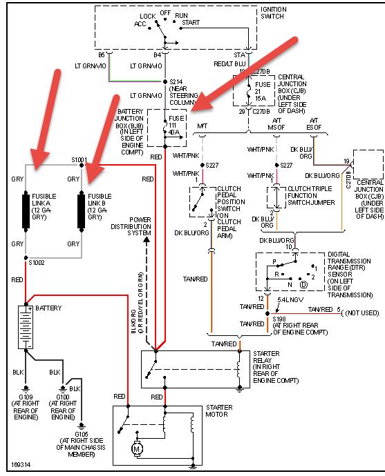
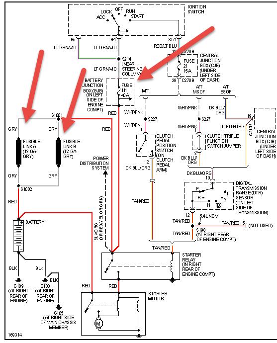
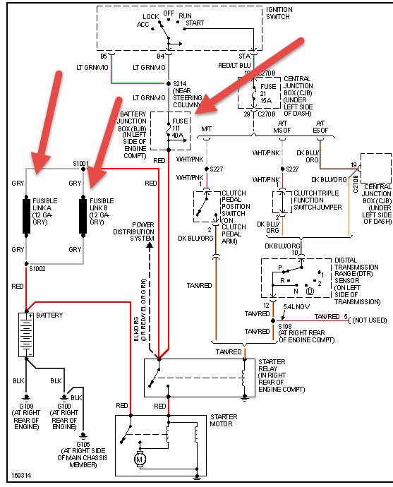
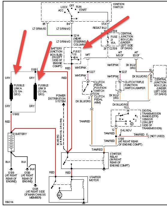
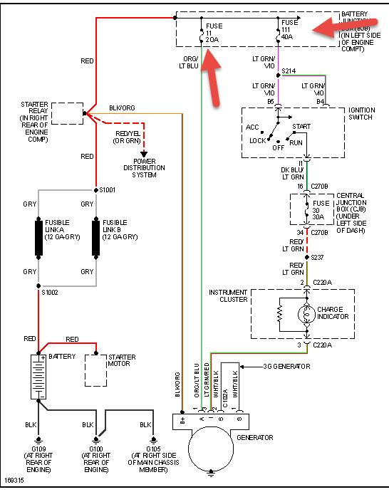
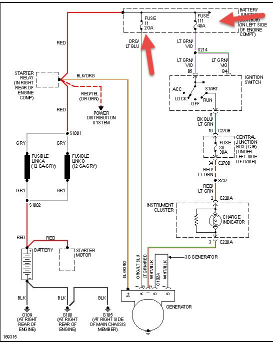
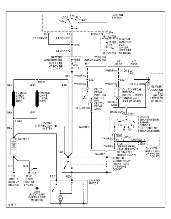
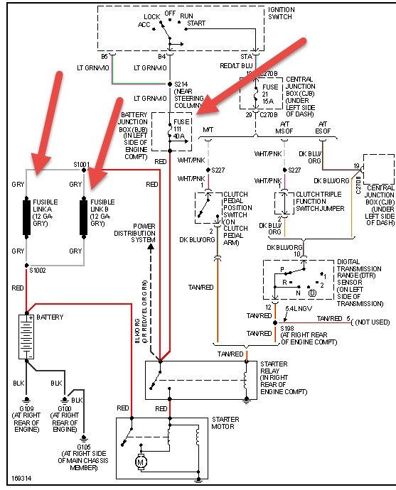
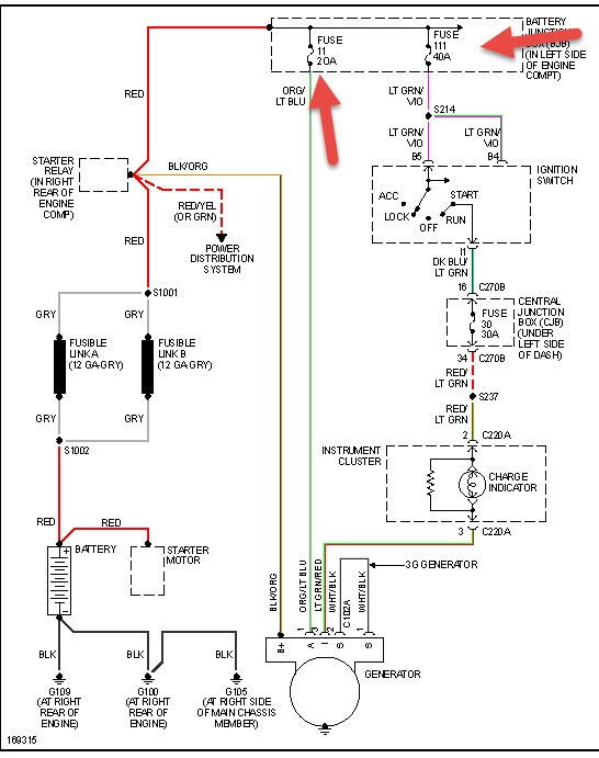
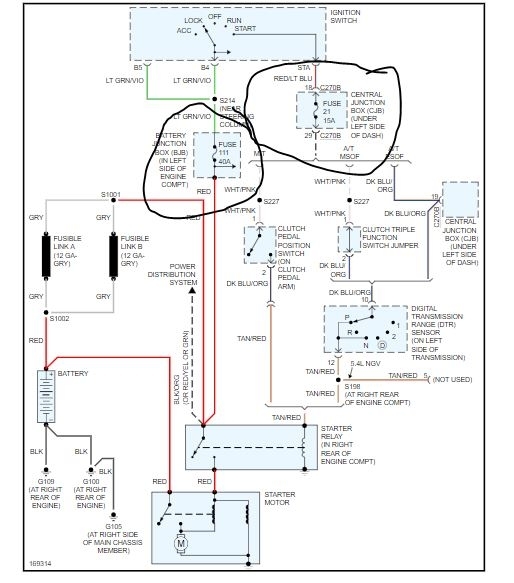
Started just fine, got in to drive home from work, no speedometer, tachometer, oil, battery, gauges, or windshield wipers drove it for approximately 7 miles decided to pull into a gas station to turn it off them back on see if my gauges would work, and that's when it would not restart. It turns over just fine, no fire. No windshield wipers with key in on position, but the work in accessory, dome light only works briefly after I insert key, locks intermittently unlock and lock themselves. When I first insert key and wiggle it back and forth I hear the ding briefly. Headlights work just fine.



















