Sunday, May 28th, 2017 AT 12:16 PM
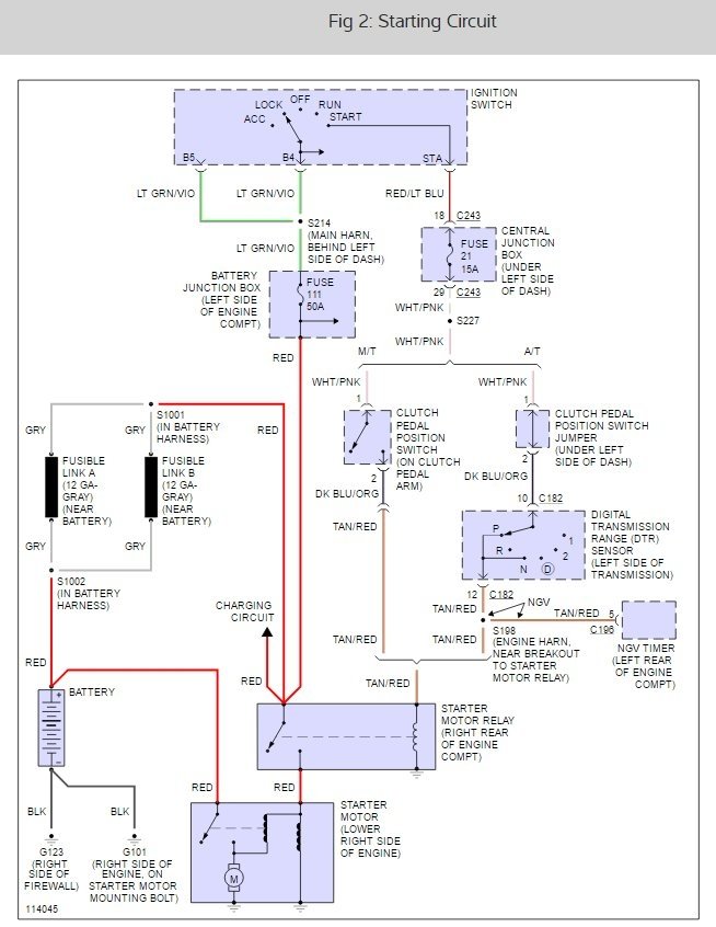
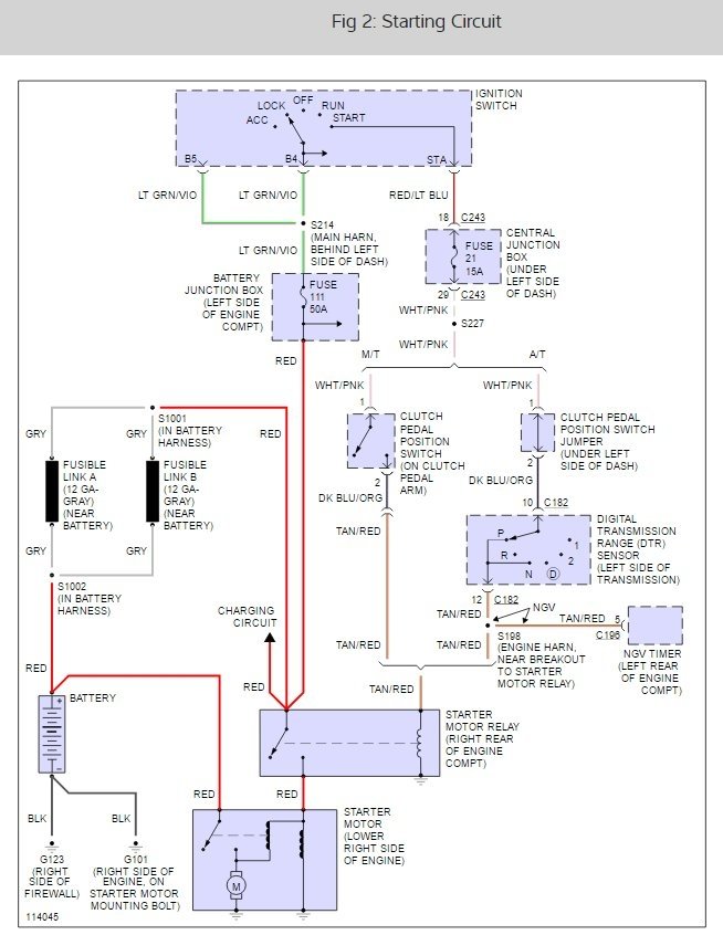
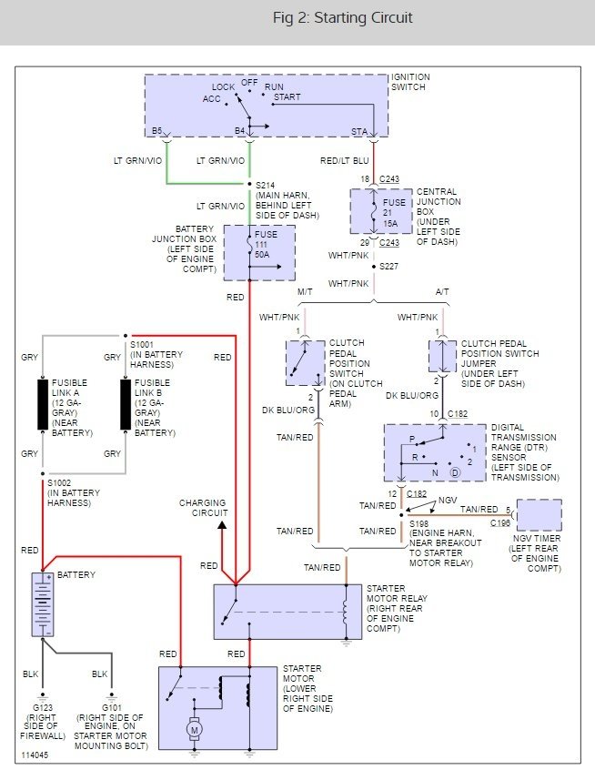
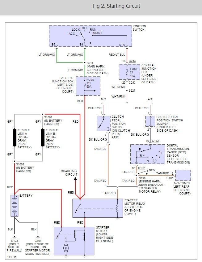
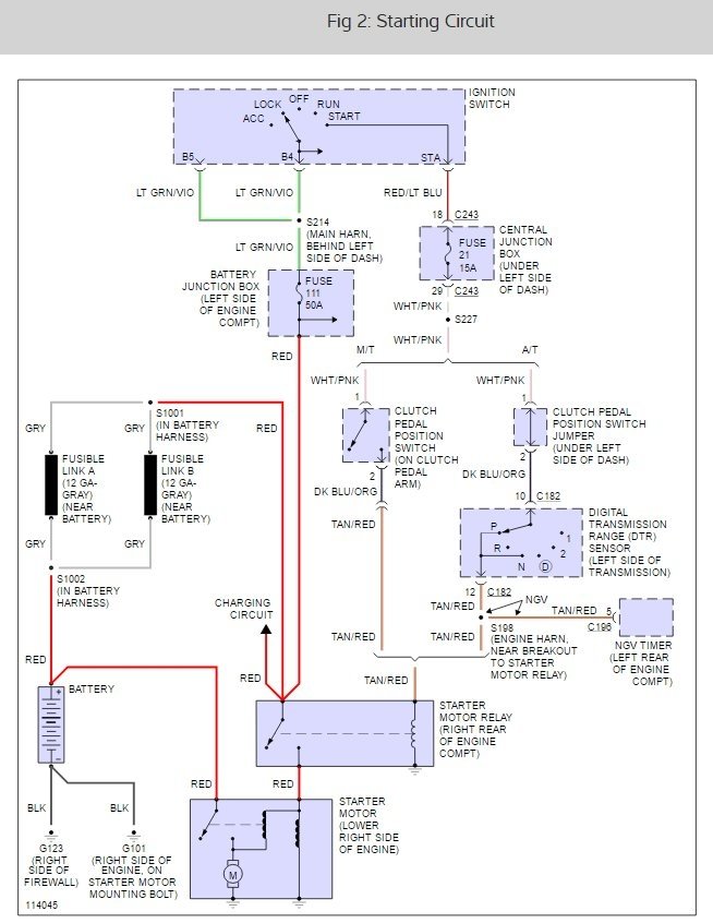
Purchased this vehicle from private party. They said they had only used it twice, when the starter failed. The positive connection had so much corrosion on it I thought this was the problem. I replaced the end and tried to start it. When I turned the key to crank it, nothing. All my dash lights worked, along with the gauges etc. Nothing from the starter. I jumped across the main posts of the relay on the firewall and the starter cranked over nicely. Nothing with the key, however. Where do I go from here?




