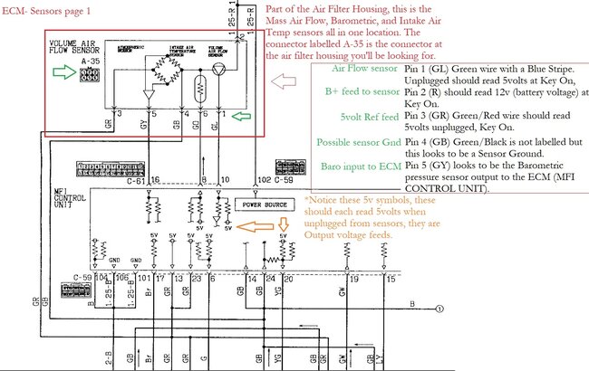
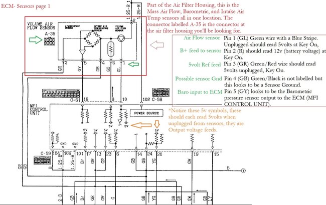
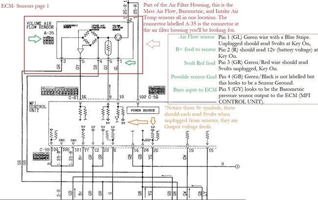
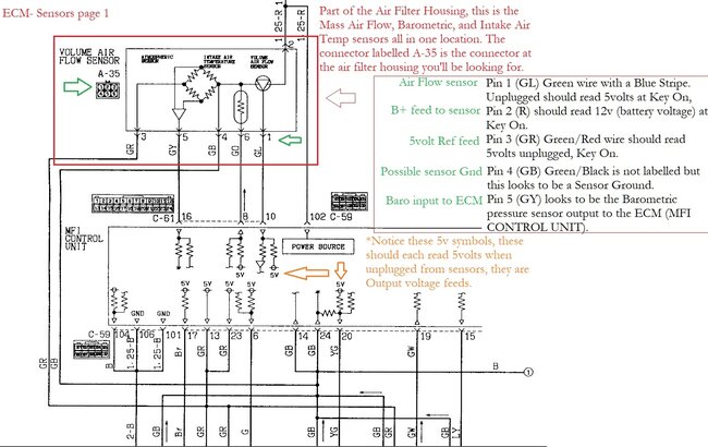
13 intake air temp circuit.
15 motor position sensor out of range.
21 coolant temp sensor out of range.
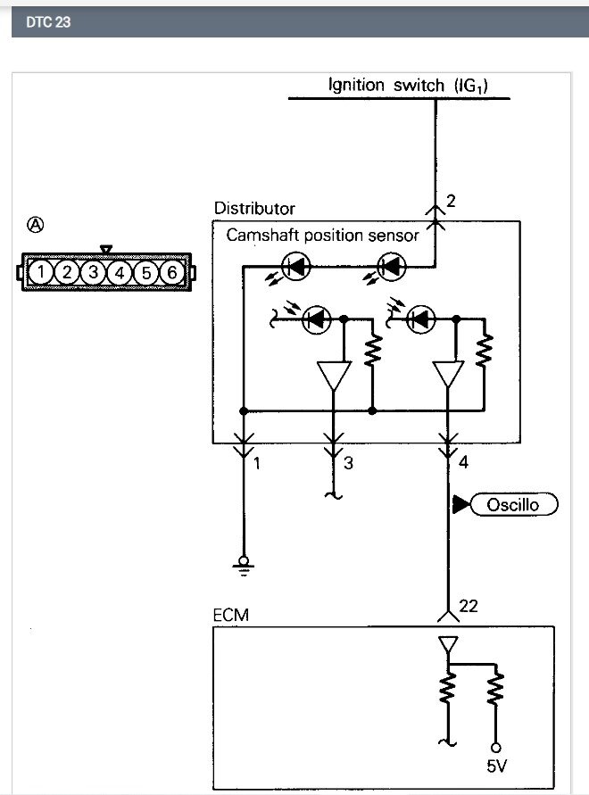
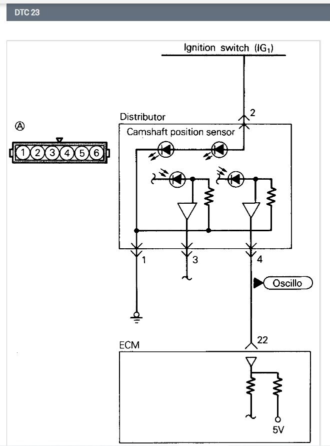
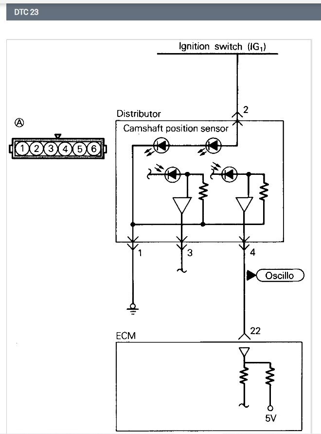
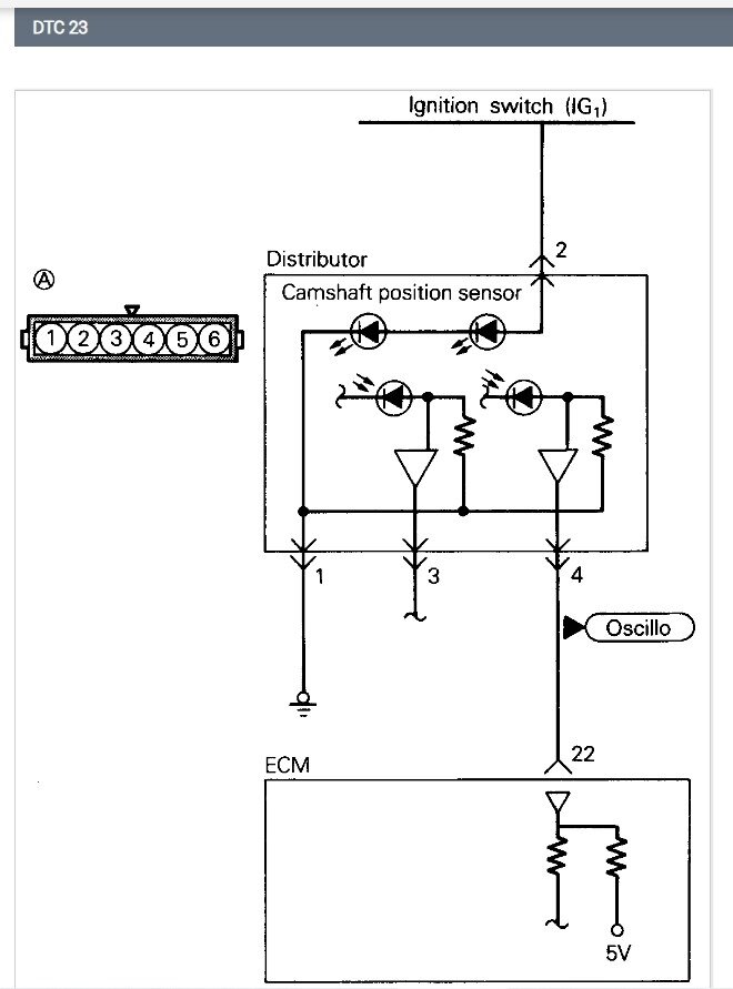
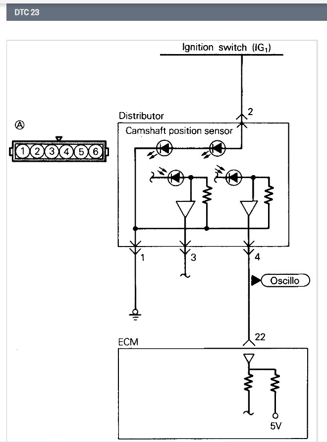
23 baro pressure sensor circuit
Used to get about 36 miles to the gallon now I think it gets near 20 miles to the gallon, but I spend a lot of time working on it now so it sits at idle a lot.
Hard to start when it's cold, it takes about 10 ignition cycles for it to start if it's below 70° and overcast. If I push the car out in the sun and let it shine on the engine if it is above 50 degrees, it will normally start right up. Around 2013 when I used to use the air conditioner sometimes it would die out if I was at idle when turning on the air conditioner or it would struggle to run while idling with the AC on. Shortly after that the car quit running all together and I had to replace the computer (rebuilt computer) but the check engine light never went out since the 2013 computer replacement. The exhaust smells like its burning fuel poorly sometimes it's a little whitish other times it's blackish. I just replaced the distributor because I was told that's where the crank and camshaft sensors are and now the car makes a slight ticking sound when I accelerate under a load or I'm in a too high gear. I have never cleaned or replaced the catalytic converter, and the timing belt has about 64,000 miles on it. Four or five mechanic shops have worked on it and none of them have gotten the check engine light to go out or even mentioned what codes it has. I drove the car to one mechanic shop, and he kept the car for 4 years and 4 months and I had to replace the idle air control valve and jump it off to take it to another mechanic shop and the fuel gauge was broken when I recovered the car. The next car repair shop replaced the fuel pump in the fuel tank spark plugs and the battery but did not repair the check engine light or the starting problem. Now I think I have a battery problem as well because I'm able to charge the battery and start the car when the battery is cold, but when the car gets hot the battery will not start the car but I'm able to jump it off to start the car, and I monitor the voltage while the car was running to see that the alternator is charging the battery at about 14.2 volts. As the car was getting hotter the voltage was slowly going down around 13.8 and when I turn the car off it would not start without an external power source.
Thursday, September 19th, 2024 AT 10:23 PM














































