Cranks but no spark

Tiny
JIS001
  • MECHANIC
  • 3,412 POSTS
Does your scanner have live data? If it does can you monitor the RPM when cranking the engine over? When it is cranking you should see something happening. You may see a reading like 300 RPM's as an example. Would you be able to see that data for us? Let us know please.
Was this
answer
helpful?
Yes
No
+1
Saturday, September 21st, 2019 AT 9:36 PM
Tiny
KEVIN DEBELLEFEUILLE
  • MEMBER
  • 29 POSTS
Yes, I can get live data off my scanner. When cranking RPM's float around 212-218.
Was this
answer
helpful?
Yes
No
Sunday, September 22nd, 2019 AT 2:43 PM
Tiny
JIS001
  • MECHANIC
  • 3,412 POSTS
Okay, reading is good. Indicates the crank sensor is picking up a signal. Check continuity from pin #6 at the distributor which it appears it should be a blue wire with orange stripe. To the engine control module connector pin #21 blue wire with orange stripe. If you have continuity as we talked about earlier in the post about continuity checks, with both connectors unplugged, leave the probe on pin#6 of distributor and the other lead probe the battery ground cable. If you have continuity then the wire is shorted to ground and you would need to see where the wire is shorting out. If no reading is measured then the lead at the ground cable move it to the positive cable. Same thing as the ground test, if you measure continuity of 1 ohm or less then you have a short to power and you would need to trace the wire down to see where it is shorting. Let us know what your readings are.
Was this
answer
helpful?
Yes
No
Monday, September 23rd, 2019 AT 9:38 PM
Tiny
KEN L
  • MASTER CERTIFIED MECHANIC
  • 55,538 POSTS
How is the PCM relay? do you have power at fuse # 10, 2,1 and 8? Here are the engine wiring diagrams to help see how the system works. I would check all power and grounds and if okay replace the PCM. Here is a guide and the engine wiring diagrams below:

https://www.2carpros.com/articles/how-to-check-wiring

and

https://www.2carpros.com/articles/how-to-check-an-electrical-relay-and-wiring-control-circuit

Check out the diagrams (below). Please let us know what you find. We are interested to see what it is.
Was this
answer
helpful?
Yes
No
Tuesday, September 24th, 2019 AT 10:43 AM
Tiny
KEVIN DEBELLEFEUILLE
  • MEMBER
  • 29 POSTS
Wow! Thanks guys. I've got lots to go through here. Give me some time to work through everything and I'll get back with the results.

Cheers
Was this
answer
helpful?
Yes
No
Tuesday, September 24th, 2019 AT 11:03 AM
Tiny
KEN L
  • MASTER CERTIFIED MECHANIC
  • 55,538 POSTS
Sounds good, let us know.
Was this
answer
helpful?
Yes
No
Tuesday, September 24th, 2019 AT 11:09 AM
Tiny
KEVIN DEBELLEFEUILLE
  • MEMBER
  • 29 POSTS
I've completed the tests that JIS001 asked for.

Between pin 6 at distributor and pin 21 at PCM I have continuity. With both connectors still unplugged I have no continuity (No reading at all) between both pin 6 at distributor and the negative battery cable, and pin 6 at distributor and the positive battery cable.

Now I'm moving on to Ken's requested tests. Will report back with the results, or additional questions, if need be.

Thanks
Was this
answer
helpful?
Yes
No
Tuesday, September 24th, 2019 AT 5:36 PM
Tiny
KEVIN DEBELLEFEUILLE
  • MEMBER
  • 29 POSTS
Okay, I've got some questions for Ken.

1. I don't seem to have a PCM relay. Or at least I don't have one that is labeled "PCM Relay". I've attached a picture of the inside cover of my engine compartment fuse box showing what's in there. I'm sure it's probably just labeled differently.

2. My fuses aren't labeled numerically so I'm not sure which fuses I'm supposed to be checking. I've attached a picture of the inside cover of the fuse box located inside the car as well, just in case.

When you say, "check all power and grounds" am I correct in assuming you mean check all power and grounds coming out of the PCM, which I can determine based off of those wiring diagrams you attached to your last response?

Thanks
Was this
answer
helpful?
Yes
No
Tuesday, September 24th, 2019 AT 5:46 PM
Tiny
KEVIN DEBELLEFEUILLE
  • MEMBER
  • 29 POSTS
So, I was able to figure out the answer to my question #2. By looking over the wiring diagrams you attached I found out that all of the fuses (#1, 2, 8, 10) that I needed to check for power are in the interior fusebox. And even though I didn't know the exact fuses to be checked, I just checked them all. They all had power.

I still need some help with my questions #1 and 3.

Thanks again
Was this
answer
helpful?
Yes
No
Tuesday, September 24th, 2019 AT 8:56 PM
Tiny
KEVIN DEBELLEFEUILLE
  • MEMBER
  • 29 POSTS
I made the assumption that the answer you were going to give me for my question #3 was Yes, so based on the PCM connector diagram that JIS100 gave me, I went ahead and tested all of the pins labeled as "Power" (pins 1, 11, *17) and all of the pins labeled as "Ground" (pins 27, 31, 32, 33, 34).

Everything checked out fine, except for power pin *17. It had no power. On the PCM connector diagram that JIS100 sent me it says that the "*" stands for manual transmission, which I have, so based on that diagram, that pin should have power. But, on the wiring diagrams Ken sent, it says that only automatic transmission gets power. Or perhaps I'm reading something wrong.

What are your thoughts?
Was this
answer
helpful?
Yes
No
Tuesday, September 24th, 2019 AT 9:12 PM
Tiny
JIS001
  • MECHANIC
  • 3,412 POSTS
Looks like your on the right track here. Pin #17 is good since we established you have power at pin#2 at the distributor. That power is supplied by the PCM on circuit 702. If you were trying to measure power with the PCM unplugged then there would be no power flowing at that wire. All the tests are looking good. We need to narrow this down to a faulty crank position sensor or a faulty PCM? Will gather more information here but I would say replace the crank sensor if the part is not that much. Local parts store like AutoZone or O'Riley have there house brand with lifetime warranty.
Was this
answer
helpful?
Yes
No
Tuesday, September 24th, 2019 AT 10:09 PM
Tiny
KEVIN DEBELLEFEUILLE
  • MEMBER
  • 29 POSTS
Thanks for the clarification on pin 17 on the PCM connector.

A crankshaft position sensor is $110 at my local parts store, so not an insignificant amount. Are there any tests we can run on the sensor right now to determine if it's faulty before spending the money. I actually thought we ruled the crankshaft position sensor out when we were able to get an RPM reading on the OBD2 tester while cranking the engine. I guess that wasn't what the RPM test was for?
Was this
answer
helpful?
Yes
No
Wednesday, September 25th, 2019 AT 11:09 AM
Tiny
JIS001
  • MECHANIC
  • 3,412 POSTS
I am going over some information on pin point test JA of the service manual. I need to see if the RPM is recieved from the cam sensor in the distributor or the crank sensor itself and if it has any other purpose other then misfire monitor and timing adjustment? I will try to get back to you later in the evening.
Was this
answer
helpful?
Yes
No
Wednesday, September 25th, 2019 AT 12:21 PM
Tiny
JIS001
  • MECHANIC
  • 3,412 POSTS
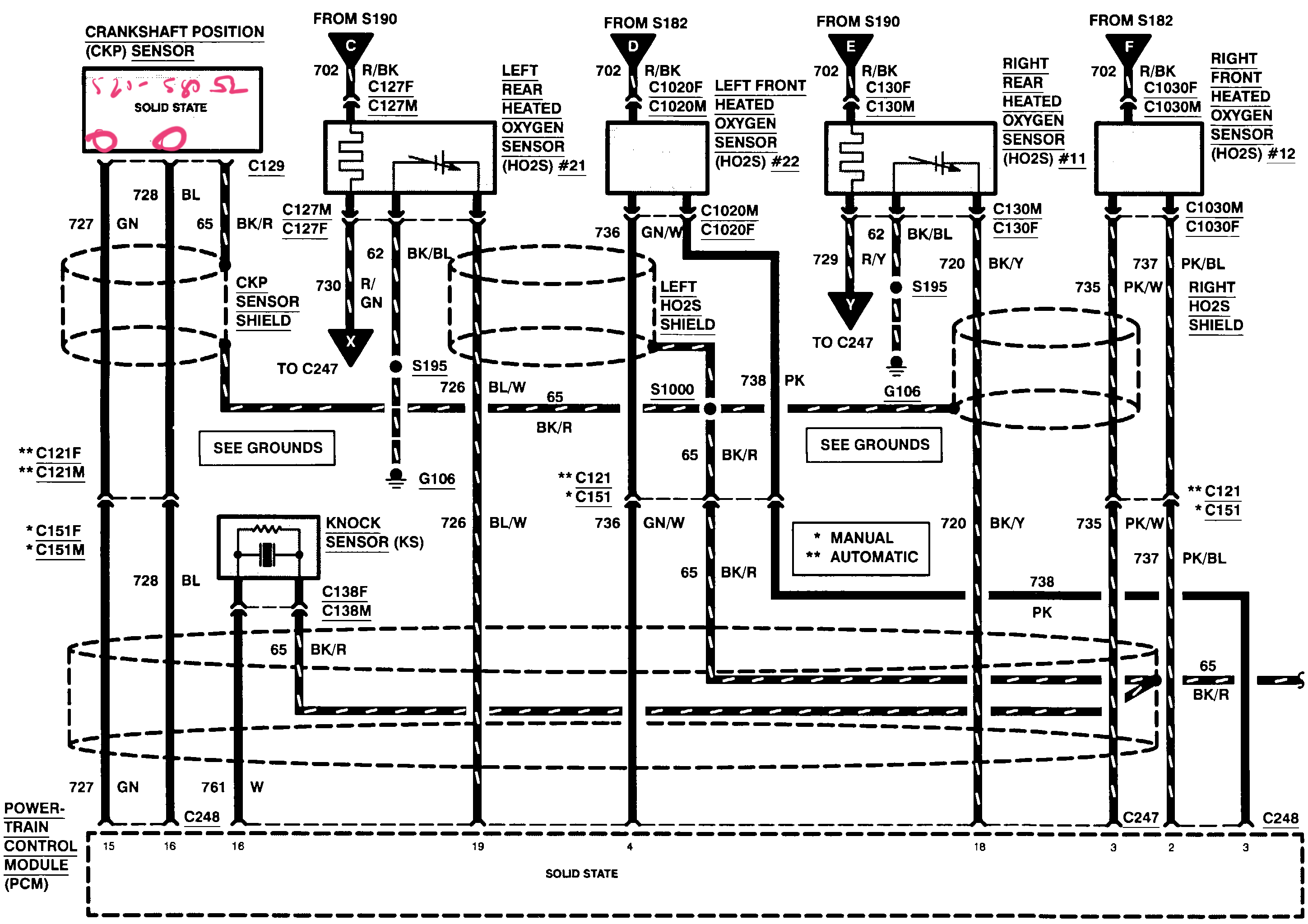
Inspect the crankshaft position sensor harness. It is 3 wires. Look for a green wire and blue wire to identify the 2 pins you need to measure resistance. Once you identified the 2 pins remove the crankshaft position sensor and measure the resistance across the sensor Male pins. You should measure 520-580 ohms. If you are not near this spec then the crankshaft sensor is bad. If it is good then it is looking more like a PCM issue or wire barness issue. Let us know what resistance you measure and upload a picture of the measurement if you can please. If you have any questions on this measurement do not hesitate to ask.
Was this
answer
helpful?
Yes
No
Wednesday, September 25th, 2019 AT 11:31 PM
Tiny
KEVIN DEBELLEFEUILLE
  • MEMBER
  • 29 POSTS
Hi,

I've attached two images. One is the crankshaft position sensor connector that I tested, and the other is the result of the resistance measurement I took between the 2 required pins (blue wire and green wire). Looks like we're smack dab in the middle of the acceptable range.
Was this
answer
helpful?
Yes
No
Thursday, September 26th, 2019 AT 3:27 PM
Tiny
JIS001
  • MECHANIC
  • 3,412 POSTS
Sorry for the miscommunication. It is the crankshaft position sensor itself on the Male pin side you need to take measurements. Measure the sensor side and post the results please.
Was this
answer
helpful?
Yes
No
Thursday, September 26th, 2019 AT 4:18 PM
Tiny
KEVIN DEBELLEFEUILLE
  • MEMBER
  • 29 POSTS
I've attached an image of a crankshaft position sensor. Would you be able to mark on the image where I should be taking the readings?
Was this
answer
helpful?
Yes
No
Thursday, September 26th, 2019 AT 4:43 PM
Tiny
JIS001
  • MECHANIC
  • 3,412 POSTS
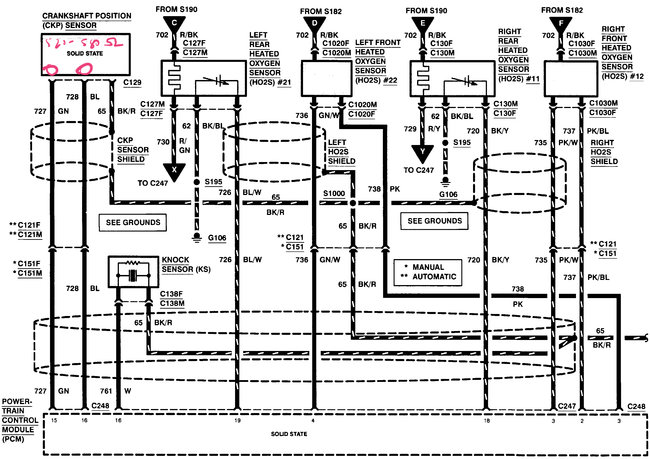
Looks like you did measure it correctly. I got worried you had measured at the PCM wire harness side. So yes the measurement looks really good. On the PCM connector side measure the circuit continuity now. Measure the green wire at harness connector to PCM connector #15 and blue wire to PCM connector pin #16. You should measure under 1 ohm.

With the PCM unplugged do the same measurements to the positive and negative cables to check the circuit for short to power and ground. If good measure between the blue and green wire to make sure the 2 wires are not shorted together. If all is good it is starting to look like a PCM issue.
Was this
answer
helpful?
Yes
No
Thursday, September 26th, 2019 AT 5:15 PM
Tiny
KEVIN DEBELLEFEUILLE
  • MEMBER
  • 29 POSTS
Green wire at harness connector to PCM connector #15 - continuity (0.6 ohms)
Blue wire at harness connector to PCM connector #16 - continuity (1.0 ohms)
No short to power or ground on either
Green wire to Blue wire - I made the assumption that checking for two wires shorted together is the same as checking for continuity. In this case, there was no continuity. Please let me know if I made an incorrect assumption.

Is there anything that I could test that would definitively tell us that it's the PCM that is faulty? Or is it simply a matter of having to rule out everything that it could be, with the PCM being the only possibility left?
Was this
answer
helpful?
Yes
No
Thursday, September 26th, 2019 AT 7:55 PM
Tiny
JIS001
  • MECHANIC
  • 3,412 POSTS
If you can post a picture as to how you tested the 2 wires just so there is no miscommunication that would be helpful. And yes, all the testing and measuring for shorts and open circuits is to rule out any wiring faults that could be causing the PCM to interpret any wrong signals.
Was this
answer
helpful?
Yes
No
Thursday, September 26th, 2019 AT 8:41 PM

Please login or register to post a reply.