Will not start, starter stays engaged until I turn key off?

Tiny
SALEEN1986
  • MEMBER
  • 2009 FORD F-150
  • 5.4L
  • V8
  • 4WD
  • AUTOMATIC
  • 175,000 MILES
It will not start but starter stays engaged until I turn key off?
Monday, March 27th, 2023 AT 10:45 AM

3 Replies

Tiny
KEN L
  • MASTER CERTIFIED MECHANIC
  • 55,481 POSTS
Yep, so when the battery voltage/amperage becomes low and the engine will not start because the electrical system will drop below the minimum to make the ignition and computer system to work, also it does not have enough voltage to break the circuit to the starter. Here is a guide to help load test the battery to confirm the issue:

https://www.2carpros.com/articles/car-battery-load-test

Please go over this guide and report back.
Was this
answer
helpful?
Yes
No
Monday, March 27th, 2023 AT 11:49 AM
Tiny
SALEEN1986
  • MEMBER
  • 3 POSTS
I have put new battery in truck yesterday and it is still doing the same thing. Don't hear fuel pump coming on either.
Was this
answer
helpful?
Yes
No
Tuesday, March 28th, 2023 AT 3:20 AM
Tiny
KEN L
  • MASTER CERTIFIED MECHANIC
  • 55,481 POSTS
There is a starter relay that might be sticking on which is controlled by the PCM or you may have a bad PCM, would run a scan on the truck to see what comes up. You can get a CAN scanner (Controller Area Network) from Amazon.

Here is a video to show you how:

https://youtu.be/u-4syLc-ifQ

and

https://www.2carpros.com/articles/can-scan-controller-area-network-easy

Here is one for about $99.00 if you need it:

https://amzn.to/3ZixY4v

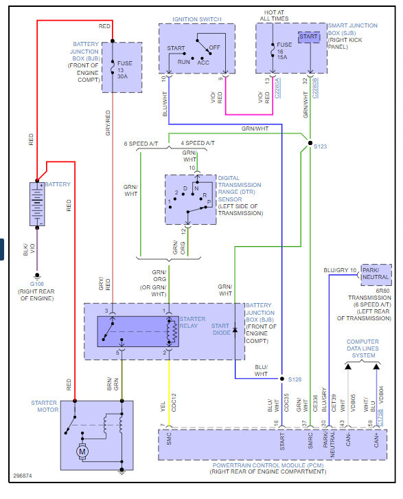
Here is the location of the starter relay so you can swap it out and I have included how to change out the PCM as well in case you need it. You can get a preprogrammed unit by searching Google or Ebay. Check out the images (below). Please let us know what happens.
Was this
answer
helpful?
Yes
No
Thursday, March 30th, 2023 AT 12:31 PM

Please login or register to post a reply.