Vehicle stalls after driving fifteen to twenty minutes?

Tiny
ARTGOODWIN
  • MEMBER
  • 48 POSTS
Hey merlin, I don't have any extra cash till this coming wednesday. What I am trying out is resetting the ECU by disconnecting the negative terminal. I was thinking this might be a good idea since I had unplugged a couple of things while the engine was running, what I was wondering though is when I turn it back on should I have the TPS and the TCC plugged in or leave them unplugged when I restart the computer. Let me know what you think, I will test the TPS probably this wednesday when I get paid.
Thanks,
Art
Was this
answer
helpful?
Yes
No
Saturday, September 26th, 2020 AT 10:30 AM (Merged)
Tiny
MERLIN2021
  • MECHANIC
  • 17,250 POSTS
Plug ALL sensors back in and see if any codes reset.
Was this
answer
helpful?
Yes
No
Saturday, September 26th, 2020 AT 10:30 AM (Merged)
Tiny
ARTGOODWIN
  • MEMBER
  • 48 POSTS
Hey merlin you're not going to believe this one. So I unplugged the battery left it overnight, this morning plugged everything back in and restarted the car. I ran it up to like thirty miles per hour and what it sounded like to me is something in the transmission unjammed, I am hoping this was the TCC because I drove the car up to around 45mph where it normally engages and I am now having no transmission problems. On top of that the car is running fine in general, TPS seems fine, the idle is a little low but the car is not stalling out. I ran fault codes and also can't believe this but all I got was 1 2 1 2 1 2 and thats it. Let me know what this means, but to me this is a miracle.
Thanks,
Art
Was this
answer
helpful?
Yes
No
Saturday, September 26th, 2020 AT 10:30 AM (Merged)
Tiny
ARTGOODWIN
  • MEMBER
  • 48 POSTS
Okay I did have the engine stall out on me again. Transmission still seems like it may have a problem. I postulated that it may be the VSS but I'm not sure yet. I re ran the codes again because I found out the codes I was seeing were just out of power codes. Did re run it I got 12 12 12 27 27 27 and thats it. Not sure at this point, might as well keep at it. Thanks,
Art
Was this
answer
helpful?
Yes
No
Saturday, September 26th, 2020 AT 10:30 AM (Merged)
Tiny
MERLIN2021
  • MECHANIC
  • 17,250 POSTS
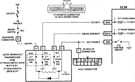
CODE 27 OR 28, GEAR SWITCH CKTS, W/3T40 TRANSAXLE Gear switches are located inside transaxle. Switches are normally closed. As vehicle speed increases, hydraulic pressure applies specific gear clutches and gear switch opens. ECM uses gear switches input signals in calculations to determine control fuel delivery and TCC operation. Code 27 will set if mid gear 2nd switch indicates ground or closed switch for 12 seconds when vehicle is in 3rd gear or if mid gear 2nd switch circuit indicates an open when engine is first started. Code 28 will set if high gear 3rd switch circuit indicates ground or closed switch for 10 seconds when vehicle is in 3rd gear or if high gear 3rd circuit indicates an open when engine is first started. 1. A digital volt-ohmmeter must be used in this test. A test light will not work due to low voltage supplied by ECM. 2. Checks if circuit is grounded through switch. 3. Checks for a good, properly operating switch and checks circuit within transaxle for an improper ground. DIAGNOSTIC AIDS Check for poor connections at ECM pins. Inspect harness for incorrect routing (too close to high voltage wiring) and chafing. Monitor voltage of each terminal while moving related harness connectors. If failure is induced, voltage reading will change. NOTE: Test numbers refer to numbers on diagnostic chart. Page 1 of 1 5/11/2010 ...


https://www.2carpros.com/forum/automotive_pictures/62217_schematic_27_1.jpg

Was this
answer
helpful?
Yes
No
Saturday, September 26th, 2020 AT 10:30 AM (Merged)
Tiny
ARTGOODWIN
  • MEMBER
  • 48 POSTS
Where under the hood is the ground for gear switch circuit.
Was this
answer
helpful?
Yes
No
Saturday, September 26th, 2020 AT 10:30 AM (Merged)
Tiny
MERLIN2021
  • MECHANIC
  • 17,250 POSTS
Check PVM ground, black and white wire. here's the chart fpr code 27 troubleshooting.


https://www.2carpros.com/forum/automotive_pictures/62217_37a_1.jpg



https://www.2carpros.com/forum/automotive_pictures/62217_27b_1.jpg



https://www.2carpros.com/forum/automotive_pictures/62217_27c_1.jpg

Was this
answer
helpful?
Yes
No
Saturday, September 26th, 2020 AT 10:30 AM (Merged)
Tiny
ARTGOODWIN
  • MEMBER
  • 48 POSTS
Hey merlin, good news I think, I was out just looking around on the car, I checked the rear of the car which I had really bad struts on, anyways the fuel line was completely torn apart, I put tape on the fuel line and suddenly had white smoke burning off of the engine, it faded off and now the car idles fine. My only concern is the transmission, I'm worried to drive the car around and I am wondering if a severed fuel line "probably for a very long time" could effect the transmission shifting. Let me know what you think.
THanks,
Art
Was this
answer
helpful?
Yes
No
Saturday, September 26th, 2020 AT 10:30 AM (Merged)
Tiny
ARTGOODWIN
  • MEMBER
  • 48 POSTS
Yeah merlin, the TCC is still locking up. Idle is back to normal though, is there anyway that leaving the TCC unplugged could effect the engine running other than lost gas mileage.
Thanks
Art
Was this
answer
helpful?
Yes
No
Saturday, September 26th, 2020 AT 10:30 AM (Merged)
Tiny
MERLIN2021
  • MECHANIC
  • 17,250 POSTS
Probably not on your year, newer one yes.
Was this
answer
helpful?
Yes
No
Saturday, September 26th, 2020 AT 10:30 AM (Merged)
Tiny
ARTGOODWIN
  • MEMBER
  • 48 POSTS
Hey merlin I think I found another problem, my coolant fan is just turning off and on. I found my coolant temp. Sensor, and it looks like its missing a wire, correct me if I'm wrong but I think its supposed to have two wires coming out of it, and one of them is missing. Anyway my temp gauge is jumpy and I think the cooling fan is throwing off the whole engine, let me know what you think, it might be a sabotage.
Art
Was this
answer
helpful?
Yes
No
Saturday, September 26th, 2020 AT 10:30 AM (Merged)
Tiny
MERLIN2021
  • MECHANIC
  • 17,250 POSTS
Temp indicator has one wire, dark green, the coolant temp sensor has two, black and yellow, this is the sensor that would control the fans. Both the sending unit and the coolant temp sensor are next to each other under the alternator.
Was this
answer
helpful?
Yes
No
Saturday, September 26th, 2020 AT 10:30 AM (Merged)
Tiny
ARTGOODWIN
  • MEMBER
  • 48 POSTS
Okay merlin I'm not going to get excited yet, but I replaced the coolant temperature sensor which was 100 percent for sure bad. The car drove around awhile just fine, ran into one stall but it started back up and drove around with a few diminishing kicks in the acceleration but they went away, so far the car is running fine, I'm going to try and take it out on the main road real slow. Question though, could a bad temp sensor effect my TCC or no, just thought I would check cause if it can I will try plugging it back in if not I will leave it. But 100percent for sure the coolant sensor was broken.
Thanks,
Art
Was this
answer
helpful?
Yes
No
Saturday, September 26th, 2020 AT 10:30 AM (Merged)
Tiny
ARTGOODWIN
  • MEMBER
  • 48 POSTS
Hey Merlin,
I just drove my car for awhile to check how everythings going, everything went fine until about 20 minutes into it the TCC wasnt acting up like it used to but almost like it was trying to unstick or something. Just a loud grinding noise but instead of it just stalling when I came to a stop it would let me stop and then just do it a little bit later. Don't know what I should do about that, no stalling though and the car is running fine just that one issue, wondering if I should unplug it or drive through it see if it straightens out.
Thanks
Art
Was this
answer
helpful?
Yes
No
Saturday, September 26th, 2020 AT 10:30 AM (Merged)
Tiny
ARTGOODWIN
  • MEMBER
  • 48 POSTS
Okay merlin this is a question I have. Last night I had a TCC grinding problem, so last night I reset the car just to see what it would do since I replaced the sensor. It stalled a couple of times and it almost sounded like the ignition was lining up with idle, I don't know if the Torque converter when it jams up can cause problems when you try to restart the car, Im thinking that maybe it was still locked slightly. Anyways its running idle fine now, and I am wondering if I should drive with TCC plugged in to see if the reset did anything, or just assume its bad and unplug it and drive. Not sure what to do, but I'm starting to get tired of going back and forth with this car but I think im getting close.
Thanks
Art
Was this
answer
helpful?
Yes
No
Saturday, September 26th, 2020 AT 10:30 AM (Merged)
Tiny
MERLIN2021
  • MECHANIC
  • 17,250 POSTS
Unless you change the tcc solenoid, you have no choice.
Was this
answer
helpful?
Yes
No
Saturday, September 26th, 2020 AT 10:30 AM (Merged)
Tiny
ARTGOODWIN
  • MEMBER
  • 48 POSTS
Hey merlin,
Let me know if you're starting to get annoyed, this problem I feel like I am going backwards again. Ok so I unplugged the TCC car runs fine, now the car is still stalling once in a while at idle, and the vibration in the engine is really thick. So I unplugged the TPS, car idles so cleanly now, and it sounds so much better, I really dont have enough spare cash to go get the 44 dollar replacement at autozone, now I know we went over this before, but I just wanted to see, is it okay for me to drive without TCC and TPS, I really want to avoid stalling in the middle of the street.
Thanks,
Art
Was this
answer
helpful?
Yes
No
Saturday, September 26th, 2020 AT 10:30 AM (Merged)
Tiny
MERLIN2021
  • MECHANIC
  • 17,250 POSTS
Not OK to drive without the TPS. ECM wont know how much fuel/air to supply by adjusting injector width.
Was this
answer
helpful?
Yes
No
Saturday, September 26th, 2020 AT 10:30 AM (Merged)
Tiny
MERLIN2021
  • MECHANIC
  • 17,250 POSTS
Have you tried the Idle relearn procedure yet? When you disconnect the battery, idle relearn needs to be done. I'll email it to you.
Was this
answer
helpful?
Yes
No
Saturday, September 26th, 2020 AT 10:30 AM (Merged)
Tiny
ARTGOODWIN
  • MEMBER
  • 48 POSTS
Hey merlin I'm trying the relearn right now. Are you sure I can't drive with TPS plugged in because I drove it to 711 no problems at all, no hesitation nothing, I havent been able to drive it that far for awhile. Im just saying worst case scenario would it run. I'll let you know how the relearn goes.
Art
Was this
answer
helpful?
Yes
No
Saturday, September 26th, 2020 AT 10:30 AM (Merged)

Please login or register to post a reply.