My transmission will not engage why?

Tiny
KATRINA SALDANA
  • MEMBER
  • 2009 DODGE CARAVAN
  • 3.3L
  • 6 CYL
  • AUTOMATIC
  • 200,000 MILES
It wont go forward while in drive it would only go in reverse can we fix it?
Thursday, March 5th, 2020 AT 1:49 AM

47 Replies

Tiny
KASEKENNY
  • MECHANIC
  • 18,907 POSTS
Most likely this is a failed pump and possibly a torque converter as well.

This is not uncommon on these units when they fail so I am attaching the process on how to remove and replace the transmission and converter.

Here is a video that will help with this:

https://www.youtube.com/watch?v=ZC7xHVMKLRw

https://www.youtube.com/watch?v=3vJAojsrfuU

Please review the material below and let us know if you have questions. Thanks
Was this
answer
helpful?
Yes
No
Saturday, April 24th, 2021 AT 11:25 AM
Tiny
CHUCK SINCLAIR
  • MEMBER
  • 3 POSTS
  • 2006 DODGE CARAVAN
  • 3.8L
  • 6 CYL
  • 2WD
  • AUTOMATIC
  • 171,000 MILES
Hello,
I have a Grand Caravan. At around sixty five mph the transmission completely disengaged. Pulled over, shut the ignition off and reset the computer and it would drive and then disengage again. Before it would disengage, it seems to be shifting. Also, no reverse.

After doing some line pressure tests and code scan I have a P0882 and P0732. It failed the following test as per service manual. But being there is no reverse at all, I am not sold on a solenoid or TCM fault, because based upon pressure gauge responses when shifting. However, In limp mode as per the manual, I should have park, neutral, reverse and second gear. No reverse I am stumped.

Test two a-selector in overdrive (fourth gear):
1. Attach gauge to the underdrive clutch tap.
2. Move selector lever
to the (overdrive) position.
3. Allow wheels to rotate freely and increase throttle
opening to achieve an indicated speed of forty mph.
4. Underdrive clutch pressure shoul
d read below 5 psi. If not, then either the solenoid assembly or
PCM/TCM is at fault.
Was this
answer
helpful?
Yes
No
-1
Friday, May 21st, 2021 AT 12:11 PM (Merged)
Tiny
STEVE W.
  • MECHANIC
  • 15,671 POSTS
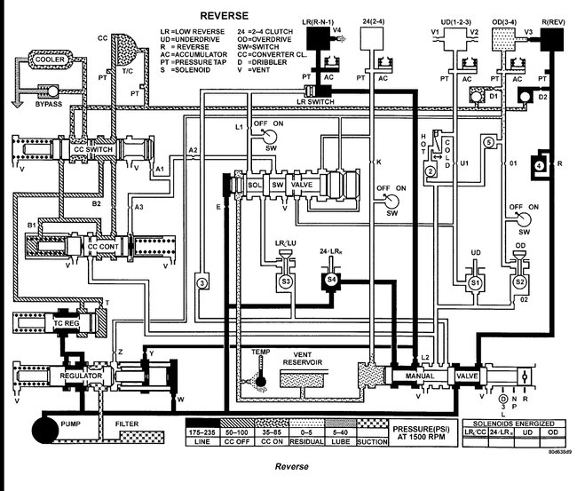
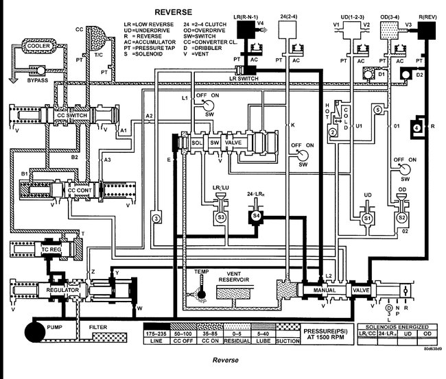
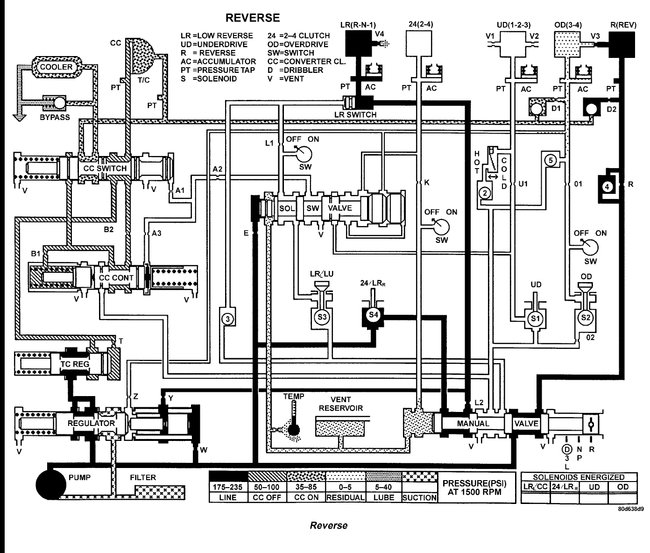
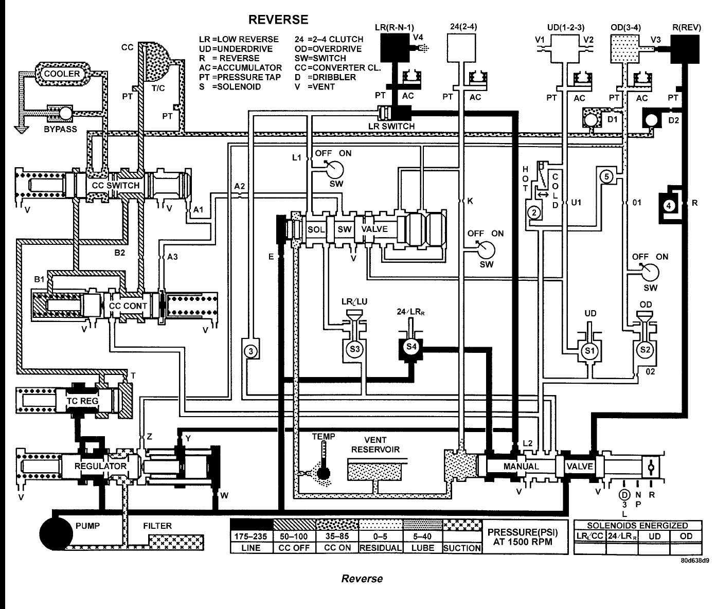
Reverse is not solenoid controlled, it is mechanical through the manual valve. In reverse the L/R clutch and the reverse clutch applies. Its loss suggests that some splines stripped on the shaft or the drum cracked.

Either way the transmission would need to come apart to repair it.
Was this
answer
helpful?
Yes
No
+1
Friday, May 21st, 2021 AT 12:11 PM (Merged)
Tiny
CHUCK SINCLAIR
  • MEMBER
  • 3 POSTS
Thank you. I was pretty sure of that, but with the combination of the distracting signals and the manual not stating exactly what you stated (mechanical through the manual valve). I did not want to condemn the transmission immediately. One last question, if it is not solenoid controlled, would it not have loss of forward in the L position as well as the R position for the L/R clutch?
I removed the EATX relay to induce a limp mode and do not have any forward or reverse. When I put the relay back in, I have forward gears. I appreciate your response very much!
Was this
answer
helpful?
Yes
No
Friday, May 21st, 2021 AT 12:11 PM (Merged)
Tiny
STEVE W.
  • MECHANIC
  • 15,671 POSTS
Sounds like you have two failures. Both a bad L/R solenoid and failed reverse clutch. When power is removed all the solenoids should go to default position. That should give you Park, Neutral, Reverse, and Second gear on the manual selector. If the L/R solenoid is stuck partly open you would lose reverse with the power cut. The flow diagram is reverse S4 is the L/R solenoid.
Was this
answer
helpful?
Yes
No
Friday, May 21st, 2021 AT 12:11 PM (Merged)
Tiny
CHUCK SINCLAIR
  • MEMBER
  • 3 POSTS
I appreciate all your help, thank you! Looks like I need a Tranny! Thanks again!
Was this
answer
helpful?
Yes
No
Friday, May 21st, 2021 AT 12:11 PM (Merged)
Tiny
STEVE W.
  • MECHANIC
  • 15,671 POSTS
Not sure I should be thanked for that.

Thank you for using 2CarPros. Com Come back with any automotive questions.
Was this
answer
helpful?
Yes
No
Friday, May 21st, 2021 AT 12:11 PM (Merged)
Tiny
BADSPELR
  • MEMBER
  • 3 POSTS
  • 2005 DODGE CARAVAN
  • 3.3L
  • 6 CYL
  • 2WD
  • AUTOMATIC
  • 115,000 MILES
No gears at all. Driving and lost forward motion. Coasted to stop. Park works but no forward or reverse not even limp mode. Fluid is up and red, rpm's go up a bit when selecting reverse and drive. No bad noises. CV joints good. It is like it is not getting a signal to go into gear. What could cause that? Should it have not gone into limp mode if a clutch pack went bad or a solenoid got stuck? I pulled the cooling line and started it up, fluid squirted all over so pump must be good. I dropped the pan and very little fine shavings on the pan magnet. What to look for?
Was this
answer
helpful?
Yes
No
Friday, May 21st, 2021 AT 12:11 PM (Merged)
Tiny
MHPAUTOS
  • MECHANIC
  • 31,937 POSTS
Based on the symptoms you described for your 2005 Dodge Caravan, where there is no forward or reverse gear engagement and no limp mode, it suggests a potential issue with the transmission system. Here are a few possibilities to consider:

Transmission Control Module (TCM) or Solenoid Issues: The TCM controls the operation of the transmission, including the activation of solenoids that engage the gears. If there is a malfunction or failure in the TCM or a specific solenoid, it can result in a loss of gear engagement. It's worth checking for any error codes stored in the TCM using a diagnostic scanner to narrow down the specific issue.

Internal Transmission Failure: While you mentioned there were no bad noises and the fluid appeared normal, there is still a possibility of internal transmission damage or failure. This could include issues with clutch packs, planetary gears, or other components. The presence of fine shavings on the pan magnet could indicate normal wear, but further inspection and potentially a teardown of the transmission may be necessary to identify any significant problems.

Mechanical Linkage or Shift Cable: Check the mechanical linkage or shift cable that connects the gear selector to the transmission. If it is damaged, misaligned, or disconnected, it can prevent the transmission from shifting into the proper gears.
Was this
answer
helpful?
Yes
No
-1
Friday, May 21st, 2021 AT 12:11 PM (Merged)
Tiny
BADSPELR
  • MEMBER
  • 3 POSTS
With the van up on jacks, I can rotate one wheel and the other rotates the opposite direction as it should. No odd noises.
If it is the final drive, would the transmission it self go into gear?

Also, to eliminate an electrical issue, if I disconnect all electric to and from this transmission, will it go into limp mode or do anything at all?
Was this
answer
helpful?
Yes
No
Friday, May 21st, 2021 AT 12:11 PM (Merged)
Tiny
MHPAUTOS
  • MECHANIC
  • 31,937 POSTS
If the final drive was faulty, the transmission should still go into gear, the out put shaft may have broken, it really sounds as if the transmission needs to come out and be inspected.
Was this
answer
helpful?
Yes
No
Friday, May 21st, 2021 AT 12:11 PM (Merged)
Tiny
BADSPELR
  • MEMBER
  • 3 POSTS
I was afraid of that. Sure was hoping to find the cure without having to do that.
Was this
answer
helpful?
Yes
No
Friday, May 21st, 2021 AT 12:11 PM (Merged)
Tiny
MHPAUTOS
  • MECHANIC
  • 31,937 POSTS
Yes, I do understand, but with what you are reporting, it does sound as if it is an internal failure, as you have line pressure (pressure not known but you have flow) no codes and the diff looks as if it sound, I probable would be looking at getting a scanner with live data, with this hooked up you can actually watch the solenoid's turn on and off, this will prove electrical connections are ok as well.
Was this
answer
helpful?
Yes
No
Friday, May 21st, 2021 AT 12:11 PM (Merged)
Tiny
DAVEEBECKER
  • MEMBER
  • 1 POST
  • 2004 DODGE CARAVAN
  • 2.4L
  • 4 CYL
  • 2WD
  • AUTOMATIC
  • 150,000 MILES
The transmission down shifted and then mad a clunking noise. I pulled over
and it seamed to go into park but shifter was in drive. When it would not
change to neutral when stopped, so I could push it off the road. I had to jack
it up and play with the wheel and shifter to get it to move. I had a wrecker
take it to the house. Now when you put it in gear it it will jump ahead but never move when accelerate. What could be the problem?
Was this
answer
helpful?
Yes
No
Friday, May 21st, 2021 AT 12:12 PM (Merged)
Tiny
KEN L
  • MASTER CERTIFIED MECHANIC
  • 55,281 POSTS
It sounds like you have a broken drive axle. Here is what I want you to do. Using a flashlight have someone get into the car and put it in drive. You carefully look under the car with the flashlight to see if either axle is turning. I have seen an axle break right at the outer CV joint in which case the car will not move and have the problem you are describing.

Please let us know what you find. I'm interested to see what it is.

Cheers, Ken
Was this
answer
helpful?
Yes
No
Friday, May 21st, 2021 AT 12:12 PM (Merged)
Tiny
HU SI
  • MEMBER
  • 2 POSTS
  • 2003 DODGE CARAVAN
  • AUTOMATIC
  • 190,000 MILES
Car is hard to run in the morning, gears not engaging but only after a lot of gas is given, then moved with this same with reverse despite heating, moves noisily banging sound after more gas is given, have to do so several times in drive way to an fro. After running while runs okay all day.
Was this
answer
helpful?
Yes
No
Friday, May 21st, 2021 AT 12:12 PM (Merged)
Tiny
ASEMASTER6371
  • MECHANIC
  • 52,796 POSTS
Good morning,

It sounds like you may have a clogged filter in the transmission pan.

https://www.2carpros.com/articles/automatic-transmission-problems

I would start with changing the oil/filter in the transmission. beyond that it will be an internal failure such as seals that are hard from over time.

https://www.2carpros.com/articles/how-to-service-an-automatic-transmission

Roy
Was this
answer
helpful?
Yes
No
Friday, May 21st, 2021 AT 12:12 PM (Merged)
Tiny
HU SI
  • MEMBER
  • 2 POSTS
Thanks, I will let you know.
Was this
answer
helpful?
Yes
No
Friday, May 21st, 2021 AT 12:12 PM (Merged)
Tiny
ASEMASTER6371
  • MECHANIC
  • 52,796 POSTS
Sounds good.

Roy
Was this
answer
helpful?
Yes
No
Friday, May 21st, 2021 AT 12:12 PM (Merged)
Tiny
TIMMYV123
  • MEMBER
  • 4 POSTS
  • 2002 DODGE CARAVAN
  • 3.6L
  • 6 CYL
  • 2WD
  • AUTOMATIC
  • 136,000 MILES
My van won't go forward or in reverse unless there's a click, you have to wait for it and the it will move. All the warning lights are on and it shows reverse when it's in park. I changed the filter and put new tranny fluid in it and it moves but I don't know what this all means. Thank you for any help you can give me.
Was this
answer
helpful?
Yes
No
Friday, May 21st, 2021 AT 12:12 PM (Merged)

Please login or register to post a reply.