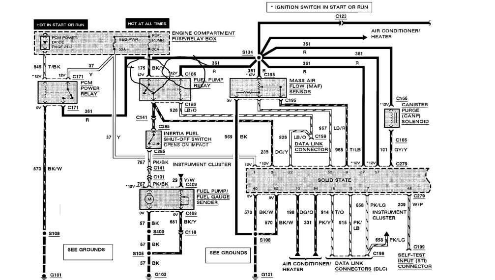
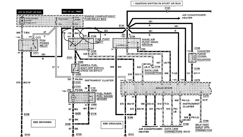
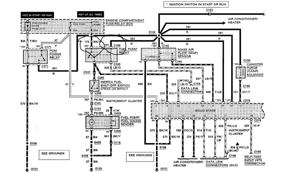
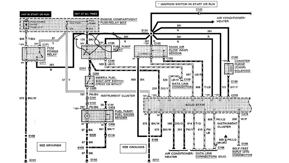
Thursday, November 21st, 2019 AT 12:06 PM
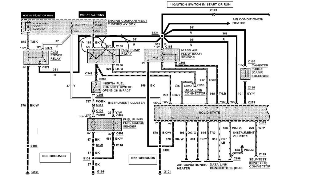
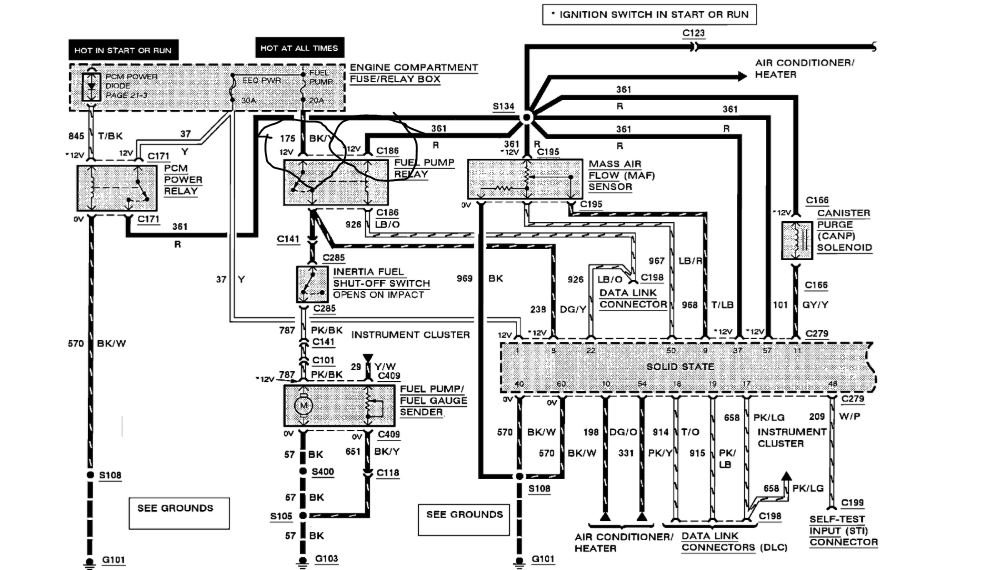
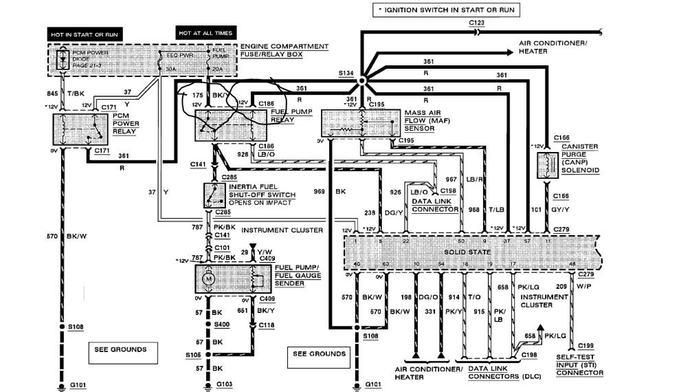
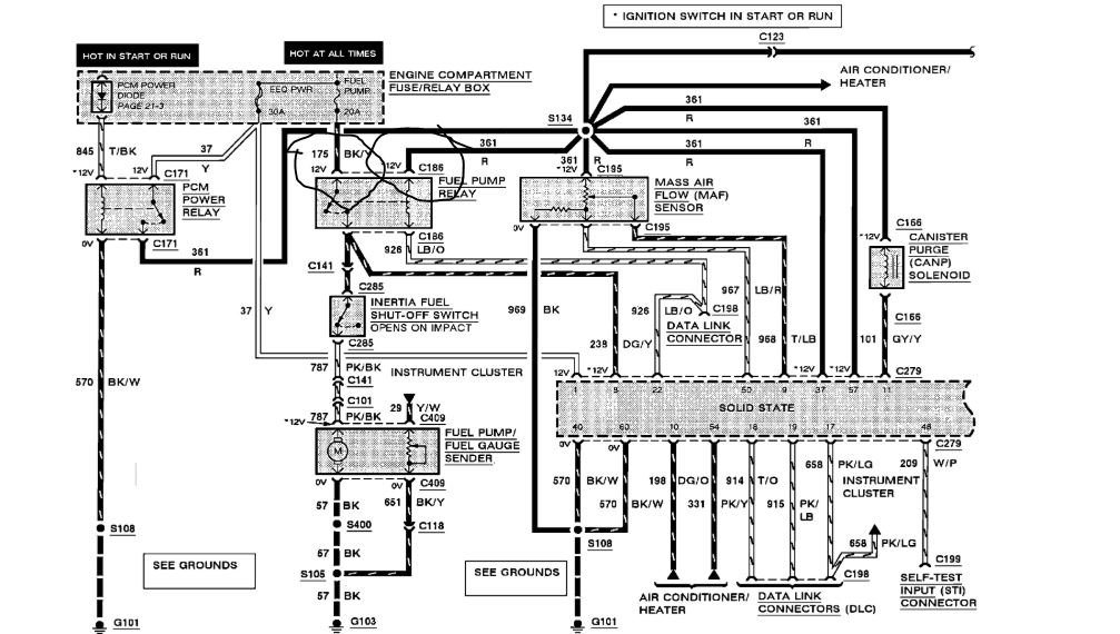
Using test light at fuel pump relay. I have power from fuse but when I turn on ignition I am suppose to have a 2 second light. I have nothing. What's the diagnosis? Please help!



