Sunday, July 18th, 2021 AT 5:53 AM
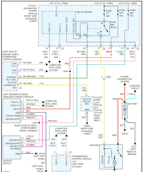
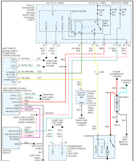
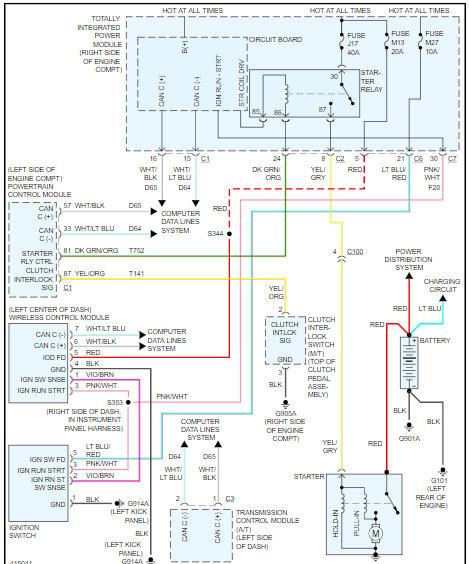
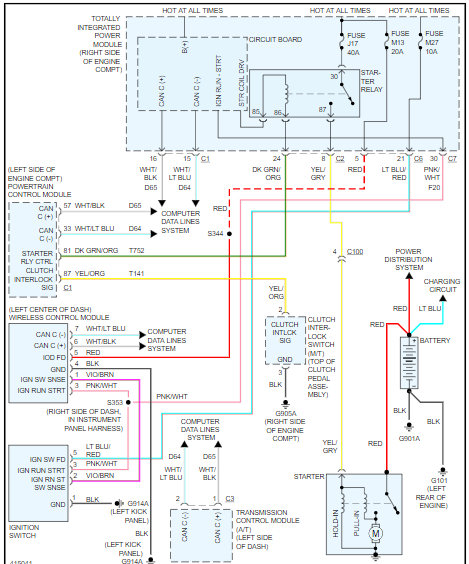
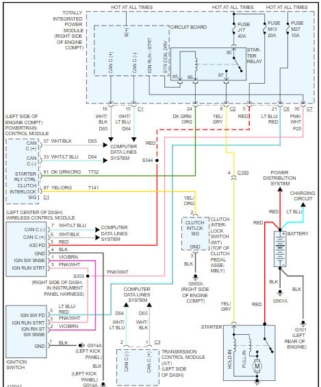
I have a new battery, new starter, new ignition switch, and still no crank. Neutral safety switch is working, starter has constant 12V so does ignition switch and the second one has 12V when the key is put into the run position. Starter relay is not clicking have switched it out with other relays as well its not the relay, all the fuses are fine. Any help or suggestions is greatly appreciated.










