Crank no start issue

Tiny
TANNER KIDD
  • MEMBER
  • 1996 FORD EXPLORER
  • 5.0L
  • V8
  • 2WD
  • AUTOMATIC
  • 143,000 MILES
My engine turns over but won’t crank. I dropped my fuel tank do to my fuel pump not turning on. I checked it externally it turned on, but it didn’t sound as good as the new one I bought. But how do I check my fuse, relay, and sending unit? To see if that’s my problem.
Tuesday, August 10th, 2021 AT 10:17 AM

2 Replies

Tiny
SQM
  • MECHANIC
  • 6,383 POSTS
Hello,

If the pump is not turning on in the vehicle first item you should check is the fuel pump relay.
That relay is located in the under hood junction box (see diagram below).
Check for burnt pin(s) on the relay, also look for any corrosion on the terminal.
You can also test the relay for internal failures.

Here is a helpful guide of how to test relays:

https://www.2carpros.com/articles/how-to-check-an-electrical-relay-and-wiring-control-circuit

If the relay is good then you will need to check the fuel pressure regulator.
The regulator is located on the fuel rail top of the intake manifold (see diagram).
Test the fuel pressure and make sure you are getting the correct amount of pressure.
You should have 35-45 PSI of fuel pressure with the key on and engine off.

https://youtu.be/aITQclp7zIE

https://www.2carpros.com/articles/how-to-check-fuel-system-pressure-and-regulator

Please let me know of any questions.

Thank you.
Was this
answer
helpful?
Yes
No
Wednesday, August 11th, 2021 AT 12:44 PM
Tiny
MASTER ASE TECH
  • MECHANIC
  • 82 POSTS
Hi, I'm Dan.

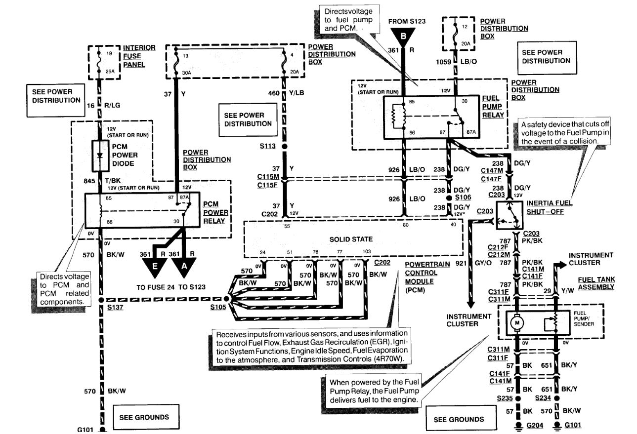
I've attached a wiring diagram of the fuel pump electrical circuit. The relay is under the hood, and the fuse is fuse # 12 under the hood. A quick check is to swap the fuel pump and the horn relay, but don't run it long like that, the relays are rated differently.

Also keep in mind that truck has a Fuel Pump Inertia switch cut off in the footwell area on the front passenger side. It's a little block with a push button to press to reset it. These can be triggered sometimes by slamming a door too hard or hitting something like a curb or pot hole.

https://www.2carpros.com/articles/how-a-fuel-pump-works

https://www.2carpros.com/articles/how-to-check-an-electrical-relay-and-wiring-control-circuit

https://www.2carpros.com/articles/how-to-check-a-car-fuse
Was this
answer
helpful?
Yes
No
Wednesday, August 11th, 2021 AT 12:54 PM

Please login or register to post a reply.