No power to the radio?

Tiny
OLD40TYNINER
  • MEMBER
  • 1995 JEEP GRAND CHEROKEE
  • 5.2L
  • V8
  • 4WD
  • AUTOMATIC
  • 220,000 MILES
I recently replaced my PCM because it was having stalling problems and very erratic RPM behavior. That fixed the problem but very shortly thereafter the one day the car would not start. I tried again later and it started but I had no accessory power (no power to the radio). So, I replaced the starter switch and key assembly. Still starts fine but also still no power to the radio.
Monday, April 24th, 2023 AT 3:25 AM

9 Replies

Tiny
CARADIODOC
  • MECHANIC
  • 34,491 POSTS
There's an easy fix for the rpm problem if the battery was recently disconnected or run dead. If that is the case, it is also fairly common for fuses to blow for no reason when reconnecting the battery. There's two fuses for the radio. One is in the 12-volt switched circuit coming from the ignition switch. The other is the 12-volt memory circuit that keeps the radio presets and clock alive when the ignition switch is off. On most models that memory circuit is tied into the dome light circuit. After looking at your diagram, I see the radio memory is on the same circuit as the power mirrors, power locks, chime, and remote keyless entry module. Check if those things are working.

The ignition switch does have a history of failures but there's more to the repair than just replacing it. There's three or four separate switches incorporated into it. The part that fails is for the accessory circuit to include the radio, power windows, and heater fan. Failures are much more common for owners who are in the habit of switching the ignition switch on and off while the heater fan is set to one of its higher speeds. That's a lot of current for those switch contacts to handle. Eventually those contacts become pitted or arced. That leads to excessive resistance which translates into heat. That heat degrades the contacts further resulting in a vicious circle where the overheating gets worse and worse. That heat migrates out to the connector terminals and those two wires.

Look at your old ignition switch to see if two terminals are black or were overheated. If you see that, those two mating terminals must also be replaced. Most often the plastic connector body is melted around those two terminals. They have to be cut out along with the plastic. Use a pair of universal crimp-style terminals. Those wires will be hardened for about four inches from the heat and solder won't adhere to them. Cut away that hardened section, splice in new pieces of the same diameter, then seal those splices with heat-shrink tubing. Don't use electrical tape as it will unravel into a gooey mess on a hot day. Crimp the new terminals to the new wires, but solder them too for best connection. Plug the connector back into the switch, then plug in those two new terminals individually one at a time. If either the switch or the terminals are not replaced at the same time, the previously overheated parts will cause a repeat failure.

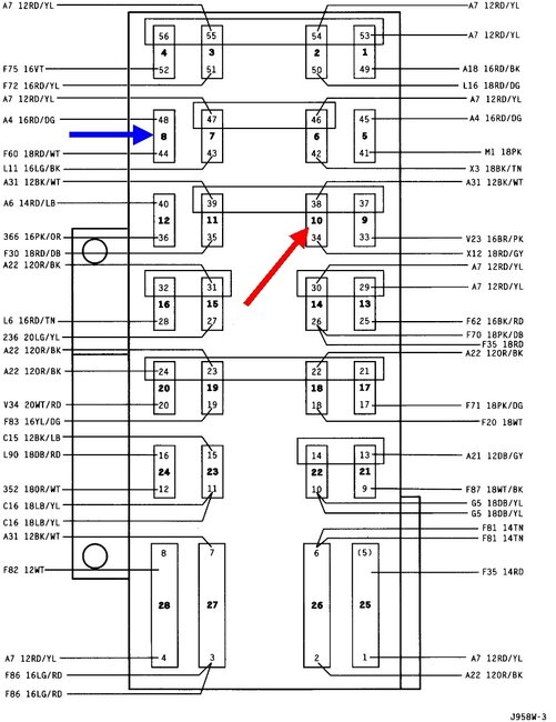
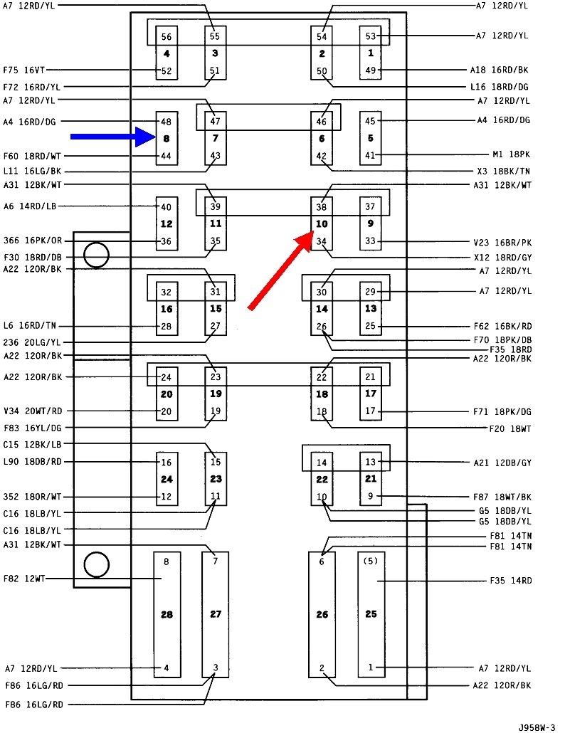
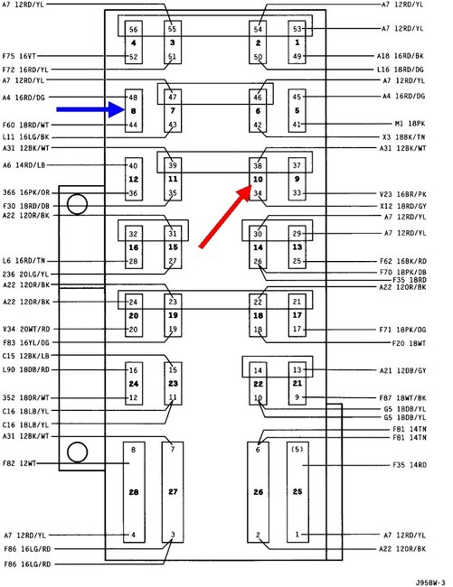
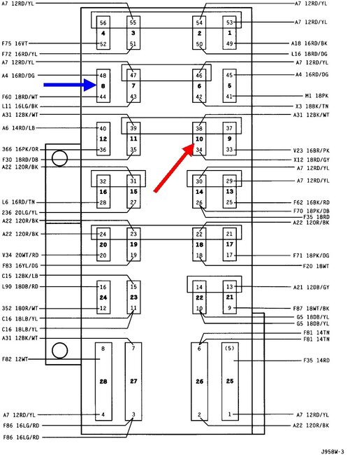
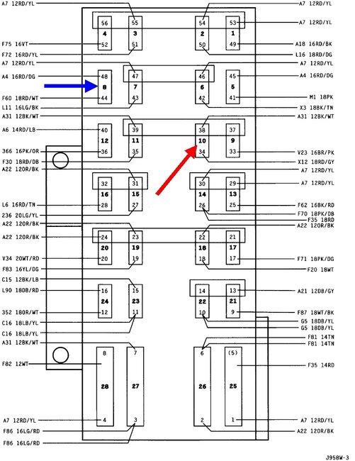
For the radio, start by checking the operation of the power mirrors and locks. If they do not work, suspect a blown fuse. The drawing below shows the interior "Junction Block". That's the inside fuse box. It's listed as "The fuse panel is located on the right side kick panel."

Those fuses have two tiny holes on top for test points. Use a test light or a digital voltmeter to test the two with the arrows. Here's links to some articles if you need more information:

https://www.2carpros.com/articles/how-to-use-a-test-light-circuit-tester

https://www.2carpros.com/articles/how-to-use-a-voltmeter

https://www.2carpros.com/articles/how-to-check-a-car-fuse

They're using an "auto-ranging" voltmeter in that article. That's an expensive feature you don't need. You can find a perfectly fine meter at Harbor Freight Tools for $7.00. I can help you set it up if necessary. They have a dandy test light too. You can also find those items at Walmart or any hardware store.

The blue 15-amp fuse will have 12 volts on it all the time. For the red 10-amp fuse, the ignition switch must be in the "run" or "acc" position. You should find 12 volts on both test points for each fuse. If you find 0 volts on both test points for one fuse, that circuit is not turned on. Normally that's the ignition switch we forgot to turn on. If you find 12 volts on both test points, that fuse is good. You're looking for a fuse that has 12 volts on one test point and 0 volts on its other one. That indicates it is blown. Of course you can also just pull those two fuses out and visually inspect them.

Let me know what you find. If both fuses are good, pull the radio out and read me the model number from the white paper sticker on top.
Was this
answer
helpful?
Yes
No
Monday, April 24th, 2023 AT 4:26 PM
Tiny
OLD40TYNINER
  • MEMBER
  • 5 POSTS
Your reply was helpful but your "drawing below" was not there so I was not clear what number fuses to check. However, looking at my electrical diagrams it would seem that the fuse for radio power is #10 and it has power on both sides. The power door lock and power mirrors would appear to #8 it has no power either side took it out looks fine. I put a new one in anyway and still no power anywhere. Neither of those systems are working. Where do I look next?
Was this
answer
helpful?
Yes
No
Wednesday, April 26th, 2023 AT 12:32 PM
Tiny
CARADIODOC
  • MECHANIC
  • 34,491 POSTS
Well frog fuzz! This has to be my 'puter's fault. Please allow me to apologize for him.

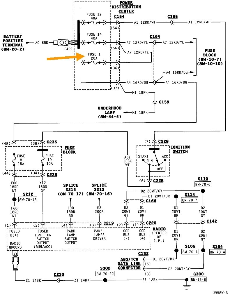
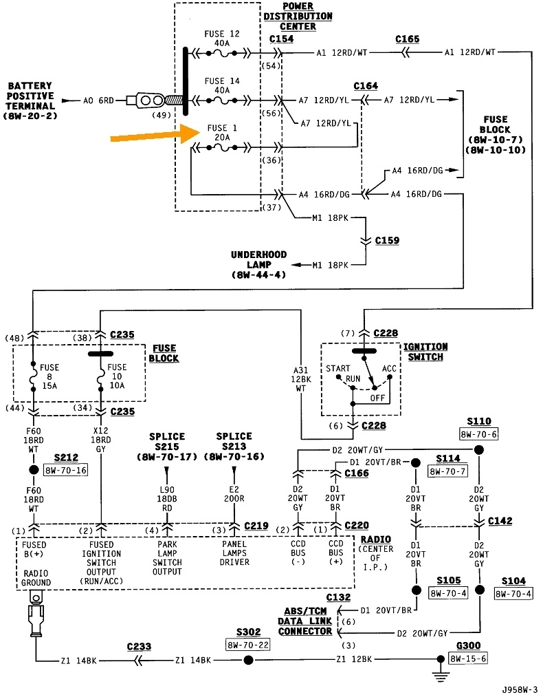
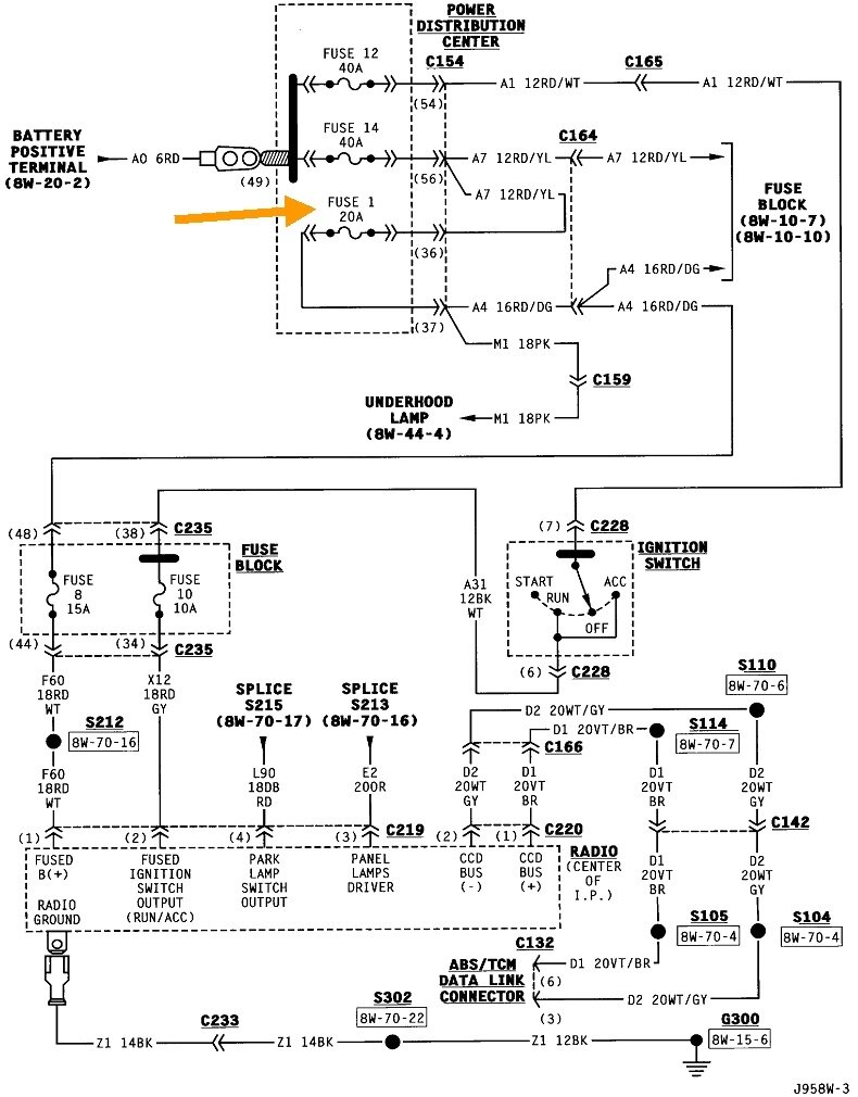
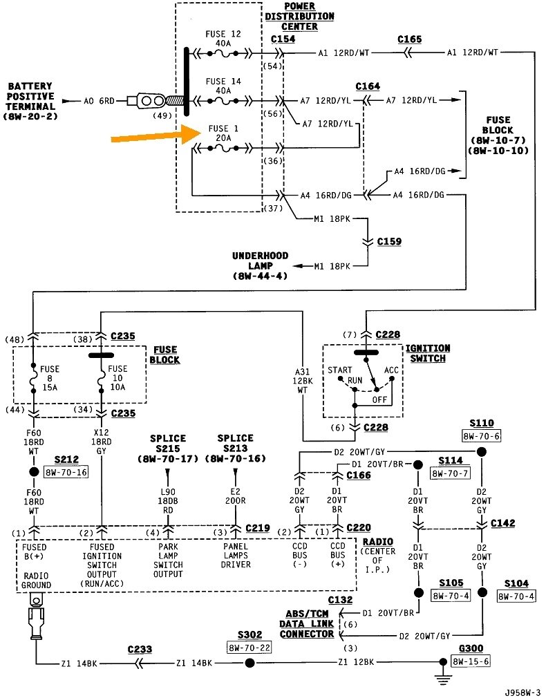
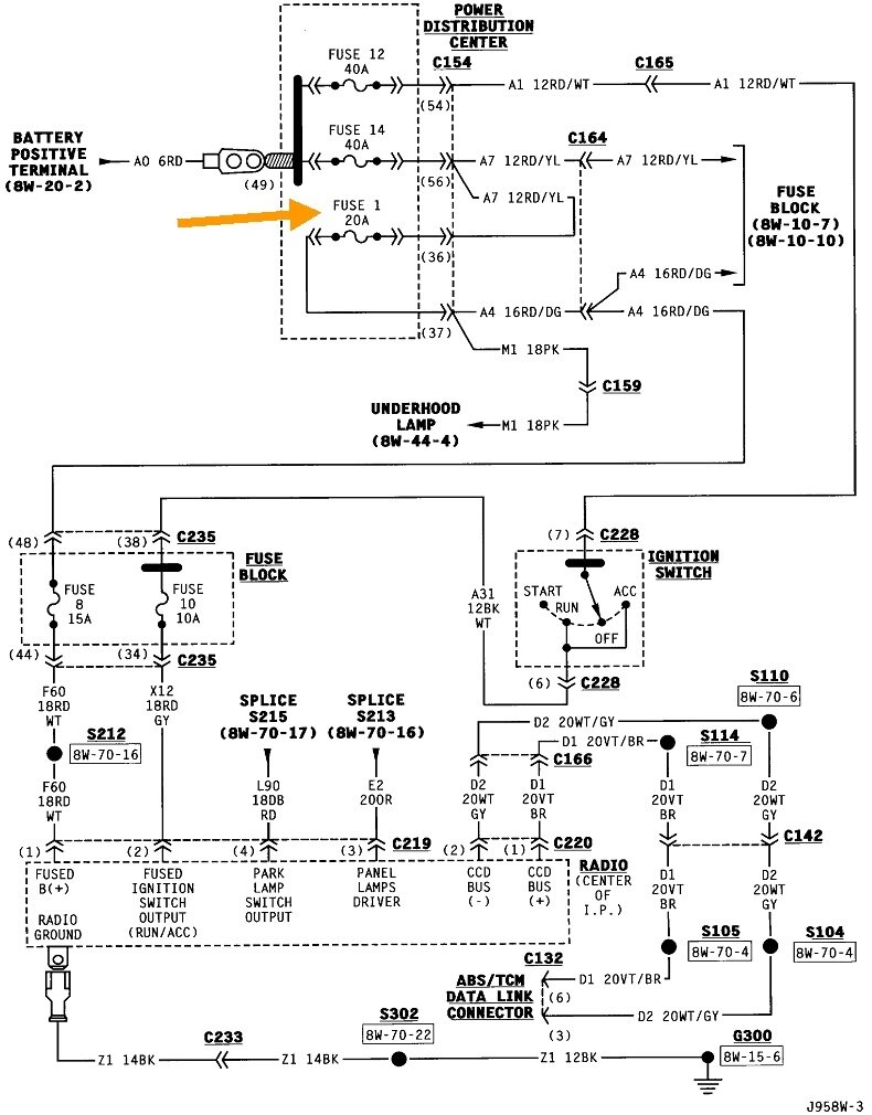
Now that we know which circuit is dead, we can follow that back. The next two diagrams are everything for the base radio system. We only need the first one. That part is the same if you have the Infinity system. Check if the under-hood lamp is working. If it is not, fuse # 1 in the power distribution center, (under-hood fuse box), is the best suspect.

If that fuse is blown and a replacement blows right away, don't panic. I have a trick for finding shorts that prevents wasting more fuses. If the fuse doesn't blow, at least right away, a good suspect is broken or frayed wires between the driver's door hinges. My trick will work for that too. It involves replacing the blown fuse with a light bulb, but it needs to be placed where you can see it while looking for the short. If it comes to that, I have some sad drawings that will help explain the procedure better.
Was this
answer
helpful?
Yes
No
Wednesday, April 26th, 2023 AT 8:21 PM
Tiny
OLD40TYNINER
  • MEMBER
  • 5 POSTS
So far that worked. Fuse #1 was missing, hopefully it will stay fixed. Thanks a lot.
Was this
answer
helpful?
Yes
No
Thursday, April 27th, 2023 AT 11:49 AM
Tiny
CARADIODOC
  • MECHANIC
  • 34,491 POSTS
Like someone removed it; possibly while diagnosing some other problem?

If that fuse blows later, pull the rubber boot back between the driver's door hinges and look at those wires. I repaired those on a half dozen Caravans at the dealership, but never on a Jeep. If I remember right, the harness on some or all Jeeps can be removed by removing one bolt in the middle of the plug on each end, then you can work on it on a workbench. I'll describe that repair if necessary.

Please keep me updated if anything happens or changes.
Was this
answer
helpful?
Yes
No
Thursday, April 27th, 2023 AT 5:56 PM
Tiny
OLD40TYNINER
  • MEMBER
  • 5 POSTS
Thanks again.
Was this
answer
helpful?
Yes
No
Thursday, April 27th, 2023 AT 6:21 PM
Tiny
JACOBANDNICKOLAS
  • MECHANIC
  • 110,194 POSTS
Hi,

I noticed we haven't heard from you for a couple of days. Have you been able to make any progress? We are interested in knowing.

Take care,

Joe
Was this
answer
helpful?
Yes
No
+1
Saturday, April 29th, 2023 AT 10:18 PM
Tiny
OLD40TYNINER
  • MEMBER
  • 5 POSTS
All is good. Thanks again.
Was this
answer
helpful?
Yes
No
Monday, May 1st, 2023 AT 7:26 AM
Tiny
JACOBANDNICKOLAS
  • MECHANIC
  • 110,194 POSTS
Hi,

Excellent. Feel free to come back anytime in the future.

Take care,

Joe
Was this
answer
helpful?
Yes
No
Monday, May 1st, 2023 AT 7:48 PM

Please login or register to post a reply.