Will not start with the key

Tiny
1234JDT
  • MEMBER
  • 1994 GMC SIERRA
  • 4.3L
  • V6
  • 2WD
  • MANUAL
  • 112,000 MILES
Will start if I pop the clutch. New battery cables grounded real good changed the starter, new battery, and alternator is good but I can't get it to start with the key.
Friday, December 24th, 2021 AT 7:24 PM

1 Reply

Tiny
JACOBANDNICKOLAS
  • MECHANIC
  • 110,194 POSTS
Hi,

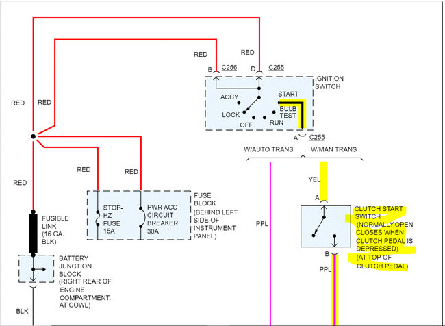
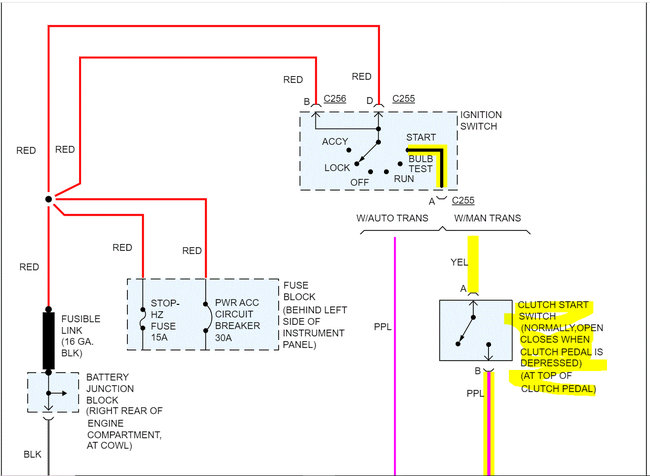
It sounds like the trigger wire on the starter isn't getting power. Have you checked the clutch start switch at the top of the clutch pedal? If not, let's start there.

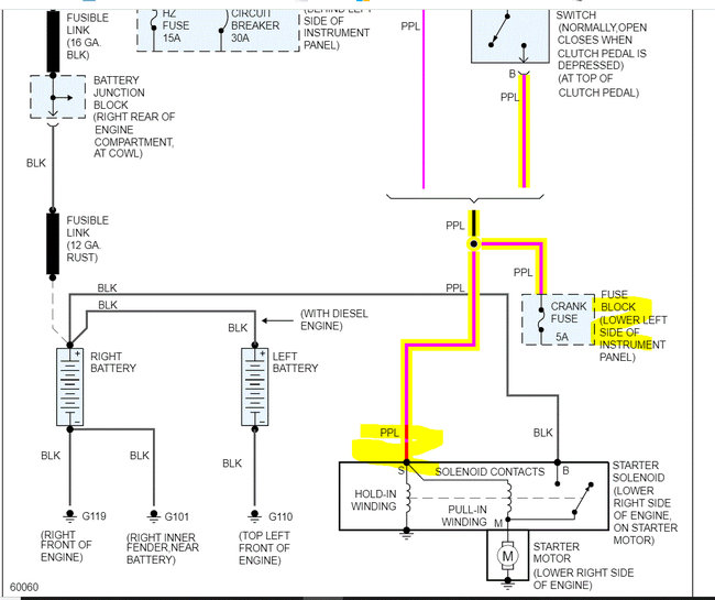
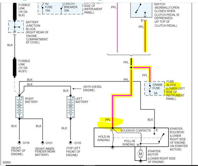
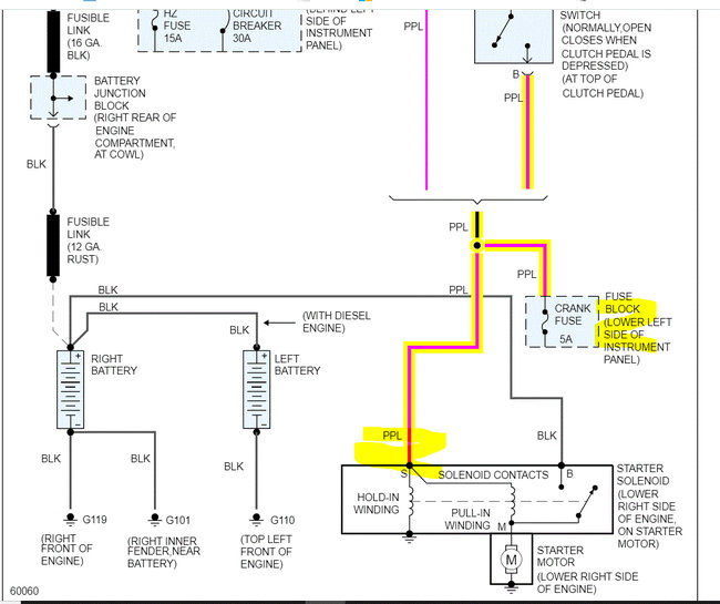
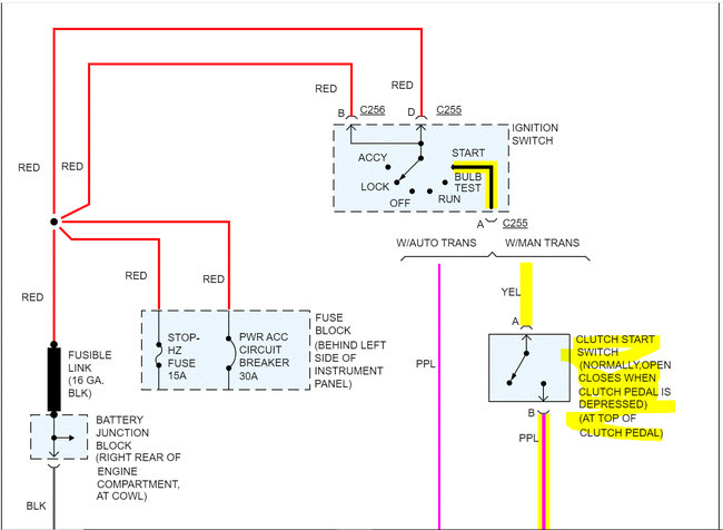
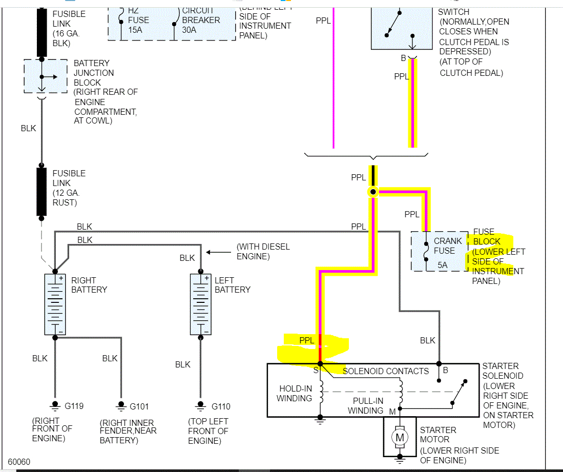
Power from the ignition switch is sent to the clutch switch. With the clutch is released, the circuit opens in the switch. When you depress the clutch pedal, that switch closes and allows power to pass through it to the S terminal on the starter.

If you look below, I attached the wiring schematic of the starting system. First, under the dash, I need you to locate the switch at the top of the clutch pedal. Next, there will be a yellow wire and a purple wire going to it. The yellow wire is the power side. I need you to check the yellow wire for power when the key is in the start position. If there is power, then depress the clutch pedal and check for power out of the switch via the purple wire.

Also, confirm the 5-amp crank fuse in the fuse box is good. In addition to checking the fuse, confirm there is power to and from it. Here is a link you may find helpful. Also, pic 3 shows fuse location in the box.

https://www.2carpros.com/articles/how-to-check-a-car-fuse

If there is power out, move to the starter motor. Have a helper press the clutch pedal and turn the key to the start position. Check the purple wire on the starter (smaller wire) for power. It should have 12v when the key is in the start position. Keep in mind when testing that the larger wire is straight from the battery and has power at all times. Be careful not to short it.

Here is a link you may find helpful:

https://www.2carpros.com/articles/how-to-check-wiring

Let me know what you find or if you have other questions.

Take care,

Joe

See pics below.
Was this
answer
helpful?
Yes
No
Saturday, December 25th, 2021 AT 9:30 PM

Please login or register to post a reply.