How to get fuse panel up to check wires in fuse panel under hood

Tiny
KATRINA MORRIS
  • MEMBER
  • 1998 DODGE INTREPID
  • 82,000 MILES
Brake lights don't work brake switch good fuses good and bulbs are good.
Sunday, January 5th, 2020 AT 10:14 AM

1 Reply

Tiny
CARADIODOC
  • MECHANIC
  • 34,465 POSTS
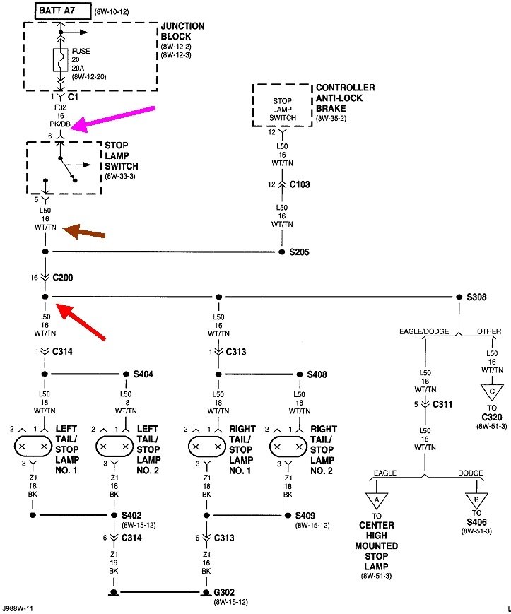
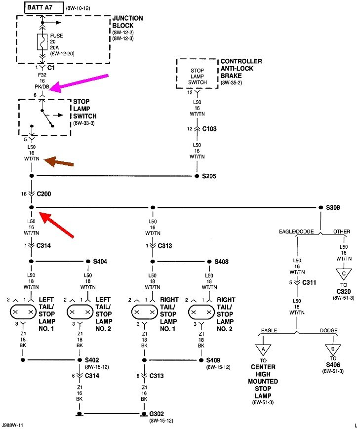
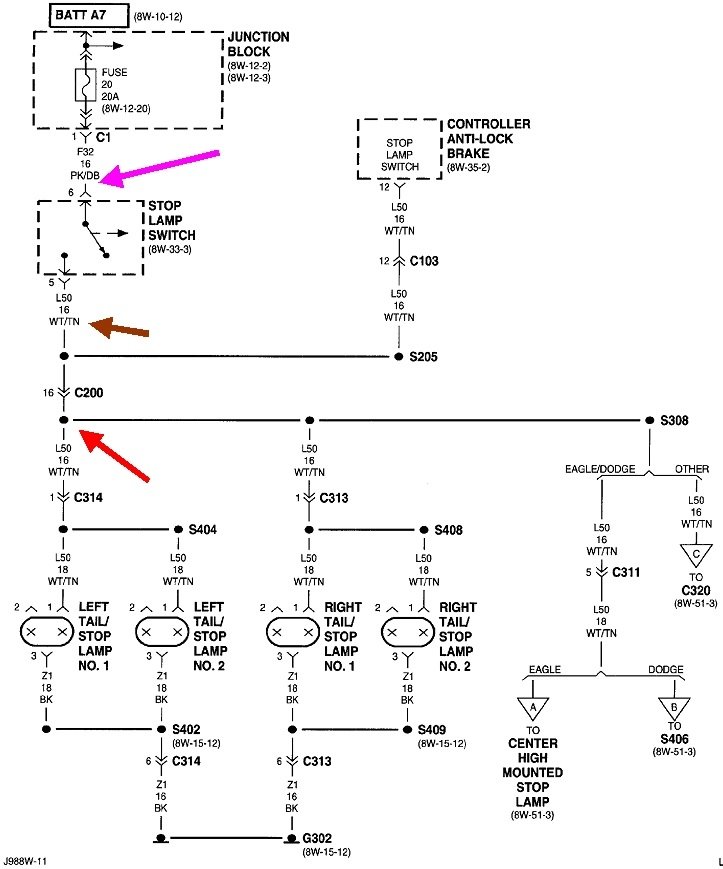
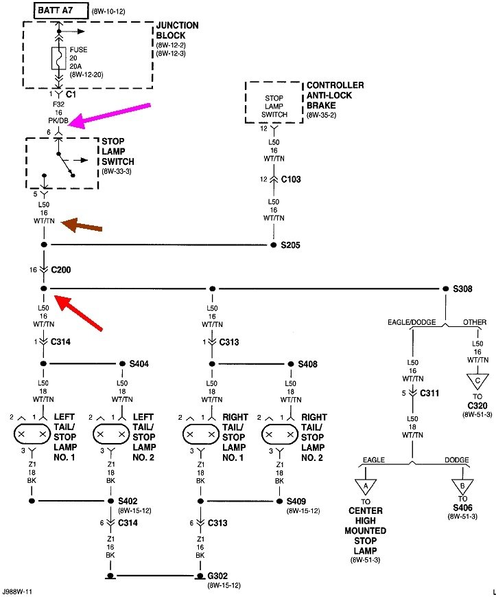
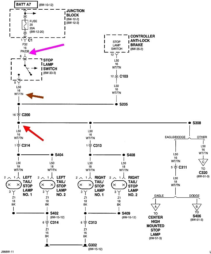
Lets do some tests first before you tear things apart unnecessarily. If all three brake lights are dead, the cause has to be before the red arrow in the diagram. That's the splice where the circuit turns into three individual circuits. The fastest way to narrow this down is with some voltage readings at the brake light switch. A test light works best, but you can use a digital voltmeter too. If you don't have those, you can find perfectly fine ones from Harbor Freight Tools, Walmart, any hardware store, or any auto parts store. For these types of tests, the less-expensive versions work best. You'll need to back-probe through the back of the connectors next to the wires. Here's links to some articles if you need them:

https://www.2carpros.com/articles/how-to-use-a-test-light-circuit-tester

https://www.2carpros.com/articles/how-to-use-a-voltmeter

The voltmeter article shows an auto-ranging meter. That is an expensive feature you don't need. If you need help with setting up a regular voltmeter like the five-dollar meter from Harbor Freight Tools, I can help with that.

Probe the pink / dark blue wire at the brake light switch connector. That's my pink arrow in the diagram. You must find 12 volts there all the time. If it is missing, double-check fuse 20, a yellow 20-amp fuse in the inside fuse box. Those spade-type fuses have two tiny holes on top for test points, but be aware it is common to get incorrect readings if the test light's probe is too blunt to make contact with those test points. I've been fooled more than once.

If the test light turns on full brightness at both test points, that fuse is good. If it doesn't turn on at either test point, we'll have to work back to the fuse box under the hood. If the test light only turns on at one of the two test points, that fuse is blown.

If you do find 12 volts on the pink / dark blue wire, everything is good up to that point. Now check on the white / tan wire. That's the brown arrow in the diagram. You should only find the test light is full brightness when you press the brake pedal. If that is missing, the switch is defective. If you do find 12 volts there, the break in the wire has to be after that. A good suspect is always corroded connector terminals, such as in connector C200 between the brown and red arrows. Another common suspect is a corroded splice at the red arrow.

Let me know what you find up to this point. If necessary, I'll look for a drawing that shows the location of the splices and connectors.
Was this
answer
helpful?
Yes
No
Sunday, January 5th, 2020 AT 11:53 AM

Please login or register to post a reply.