My turn signals are not working why?

Tiny
STEPHANIE FRANKS
  • MEMBER
  • 1 POST
  • 1996 HONDA ACCORD
  • 2.2L
  • 4 CYL
  • 2WD
  • MANUAL
  • 242,000 MILES
My left turn signal stopped working on both the front and back of my car. It also does not light up or click on the dash. The right side works fine and the hazards work.

I have checked the bulbs, the fuses and Iooked at the flash relay. I am stumped please help.
Was this
answer
helpful?
Yes
No
Monday, May 17th, 2021 AT 12:07 PM (Merged)
Tiny
HARRY P
  • MECHANIC
  • 2,296 POSTS
I would bet on a bad turn signal switch. You can try to replace the flasher first though, which is in the under dash fuse box (driver's side of the car, under the dash). They are usually cheap enough to replace. I am attaching Prodemand's instructions on replacing the turn signal switch.

Also, here is our general guide on testing and replacing the switch: https://www.2carpros.com/articles/turn-signals-not-working-blinker

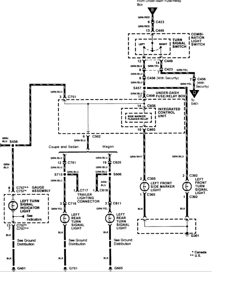
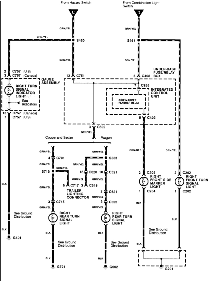
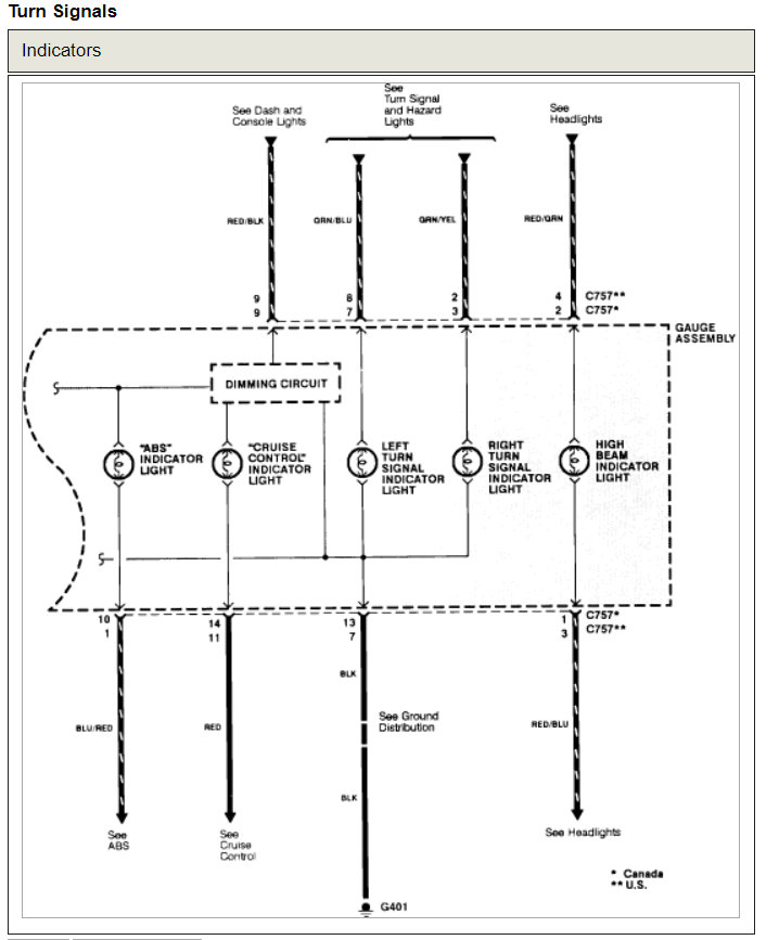
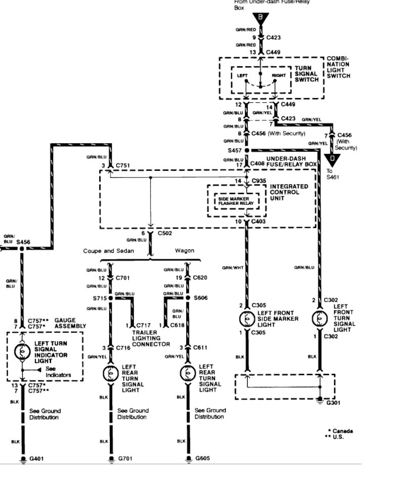
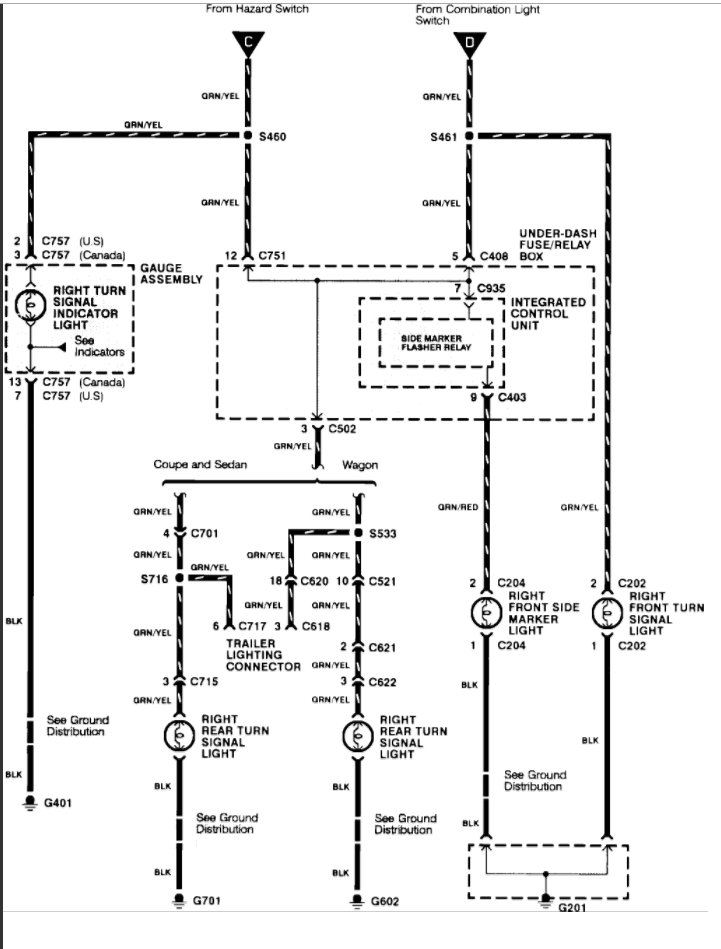
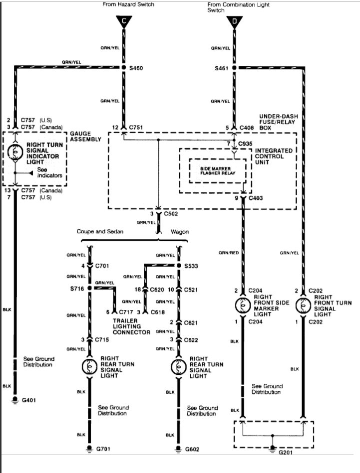
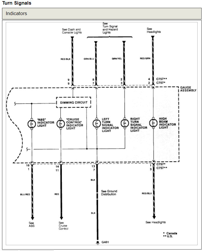
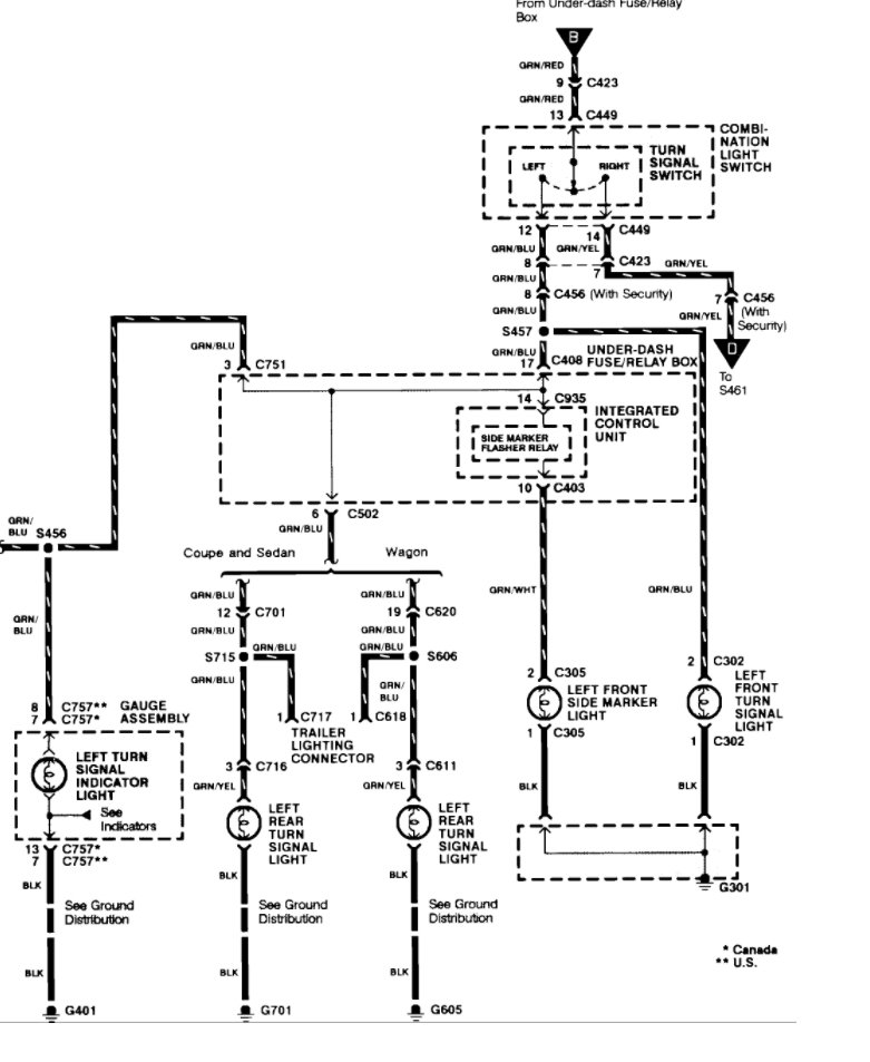
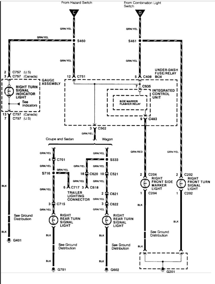
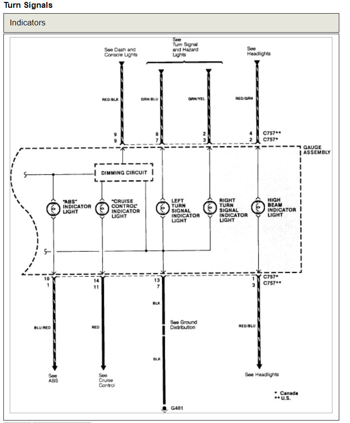
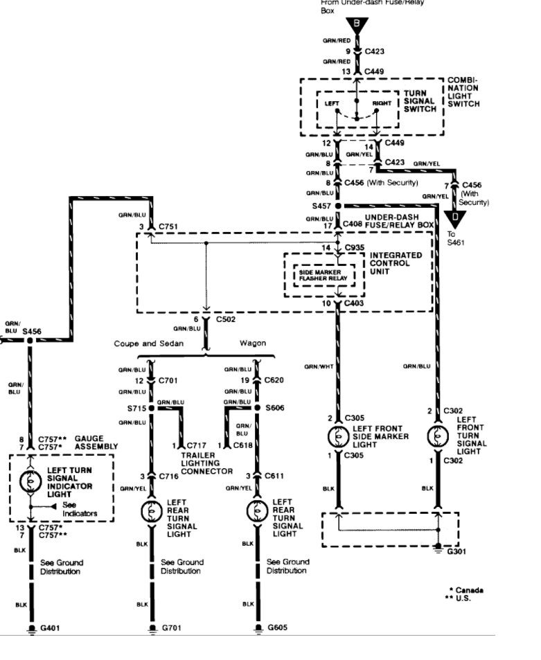
I am attaching the wiring diagrams in another post below.
Was this
answer
helpful?
Yes
No
Monday, May 17th, 2021 AT 12:07 PM (Merged)
Tiny
HARRY P
  • MECHANIC
  • 2,296 POSTS
There are a few diagrams available, depending on exactly which car you have. I have attached them all.
Was this
answer
helpful?
Yes
No
Monday, May 17th, 2021 AT 12:07 PM (Merged)
Tiny
BIGALCALBISQUE
  • MEMBER
  • 1 POST
  • 1995 HONDA ACCORD
  • 4 CYL
  • 2WD
  • AUTOMATIC
  • 160,000 MILES
My turn signals on either side will work for about 10 seconds and then they dont work and I hear a rather loud buzzing noise coming from around the steering column where it meets the dashboard. The same thing happens with my emergency flashers. If I dont use the turn signals for awhile and then use them, I get the 10 second use again. The longer I dont use the turn signals the longer they will work up to the 10 second limit.
I did replace the flasher and that did not change anything.
Thanks in advance, Al
Was this
answer
helpful?
Yes
No
Monday, May 17th, 2021 AT 12:07 PM (Merged)
Tiny
RASMATAZ
  • MECHANIC
  • 75,992 POSTS
You probably have a wiring problem to the combo flasher or the combination switch itself-
Was this
answer
helpful?
Yes
No
Monday, May 17th, 2021 AT 12:07 PM (Merged)
Tiny
GARY5X5
  • MEMBER
  • 1 POST
I have a 1994 Honda Accord and the turn signals and the hazard light is buzzing when I use them. Discovered it was the relay that was buzzing (just above the fuse box by the driver's left foot, the one furthest from the motor; do not need to remove the fuse box cover). I replaced it (bending the two tabs outward) but the problem persisted. I took the car to an electronic automotive repair shop and they discovered that it was the hazard switch that was the problem. Voltage to the relay goes through this switch before it goes to the relay. I replaced it and the problem was resolved. The hazard switch is easy to replace; just insert a spade screwdriver at the bottom, where there is a little notch. Pry the switch out. Disconnect it from the connector (by pressing in the little tab) and pull it out. Replace it with Honda part number 35510-SV4-003. It costs about $60 but if other foreign auto parts stores have it, it is probably cheaper. You could always get one from an auto wrecking yard but who knows if it will last very long. The problem was not caused by a faulty ground connection somewhere as suggested by other websites.
Was this
answer
helpful?
Yes
No
+2
Monday, May 17th, 2021 AT 12:07 PM (Merged)
Tiny
LOKROBSTER
  • MEMBER
  • 1 POST
This is the best post on the internet that I found when researching this problem for a few hours last night.

It is possible to fix dead buzz turn signals by *cleaning* the contacts inside the Hazard Switch box, ymmv.

Dirty/Corroded innards of my hazard switch made my 1994 Accord Wagon have no turn signals. Took the hazard switch apart, cleaned and back together. A little bad news in that I killed the "switcher" mechanism in my Hazards; they work but I have to hold it to keep it on! I'll get a new one soon, but at least the signals work in the meantime.

(Original Symptom: right and left turn signal didn't work and the flasher relay BUZZED really loudly. Like a 1960s VW horn. I replaced the flasher relay and the new one didn't work either and made a rapid clicky noise, twice as fast as a "hyper-flash" that LED bulbs will cause. Other symptom that the bad hazard switch will give is your turn signals will trigger even without a key in the ignition: hazards are always Hot Voltage but turn signals *should* require key.)
Was this
answer
helpful?
Yes
No
+1
Monday, May 17th, 2021 AT 12:07 PM (Merged)
Tiny
KEN L
  • MASTER CERTIFIED MECHANIC
  • 55,297 POSTS
Hey,

Great addition to this thread! Please feel free to help out on the site whenever it can add information that will help people.

Best, Ken
Was this
answer
helpful?
Yes
No
+1
Monday, May 17th, 2021 AT 12:07 PM (Merged)
Tiny
DACRAZYT08
  • MEMBER
  • 2 POSTS
  • 1995 HONDA ACCORD
My hazard lights and turn signal lights dont work. I replace the fuses and they blow out within a minute.
Was this
answer
helpful?
Yes
No
Monday, May 17th, 2021 AT 12:07 PM (Merged)
Tiny
F4I_GUY
  • MECHANIC
  • 3,302 POSTS
Something is obviously shorting out the circuit. It may be a shorted out bulb socket, or a switch such as the multi-function switch or hazard switch. It's going to take some time and a schematic to help pinpoint the problem. Check out this guide

https://www.2carpros.com/articles/turn-signals-not-working-blinker

Please run down this guide and report back.
Was this
answer
helpful?
Yes
No
Monday, May 17th, 2021 AT 12:07 PM (Merged)
Tiny
DACRAZYT08
  • MEMBER
  • 2 POSTS
A new relay flasher fixed my car.
Was this
answer
helpful?
Yes
No
+1
Monday, May 17th, 2021 AT 12:07 PM (Merged)
Tiny
TELEPLAYER
  • MEMBER
  • 2 POSTS
  • 1992 HONDA ACCORD
  • 2.2L
  • 4 CYL
  • 2WD
  • AUTOMATIC
  • 240,000 MILES
Recently I got into the car to go to the store. The turn signal lever would not move left or right. After moving the column up/down a few times the lever is now working again. The signals don't work at all but the 4-ways work and all bulbs flash. I tried a different 4-way switch but no change. The car was recently re-undercoated at Z-Bart. Could that be the reason? Thanks for the help

Bill F
Was this
answer
helpful?
Yes
No
Monday, May 17th, 2021 AT 12:07 PM (Merged)
Tiny
STEVE W.
  • MECHANIC
  • 15,676 POSTS
Welcome to 2CarPros.

More than likely it is an issue in the multi-function switch itself. It not wanting to move until you moved the column around some suggests a piece failed and the motion dislodged it, quite possibly part of the cancelling cam.
Not a hard item to change. You disconnect the battery, remove the plastic covers on the steering column, disconnect the electrical connector and remove the screws that secure the switch. Slide it out and reverse the process to install the new one.
Was this
answer
helpful?
Yes
No
Monday, May 17th, 2021 AT 12:07 PM (Merged)
Tiny
JRAYRICHO4
  • MEMBER
  • 1 POST
  • 1992 HONDA ACCORD
  • 162,000 MILES
My turn signals don't work and I literally just replaced my turn signal switch. My hazards work and my headlights work great. They have not worked for about three weeks and I just bought the new turn signal switch today and I followed the directions to the letter but still no results.
Was this
answer
helpful?
Yes
No
Monday, May 17th, 2021 AT 12:07 PM (Merged)
Tiny
KEN L
  • MASTER CERTIFIED MECHANIC
  • 55,297 POSTS
Hello,

There is a turn signal relay and integrated controller that needs to be checked for power. Here is a guide that will show you how to check for power.

https://www.2carpros.com/articles/how-to-use-a-test-light-circuit-tester

Here are the wiring diagrams for the blinkers and the turn signal flasher and module locations (below).

Check out the diagrams (Below)

Let us know what happens and please upload pictures or videos of the problem.

Cheers, Ken
Was this
answer
helpful?
Yes
No
+2
Monday, May 17th, 2021 AT 12:07 PM (Merged)

Please login or register to post a reply.