Not starting

Tiny
KEITH LOTHROP
  • MEMBER
  • 1996 CHEVROLET CHEYENNE
  • 5.0L
  • V8
  • 4WD
  • AUTOMATIC
  • 175,000 MILES
K1500 model. One day drove to work fine, went to leave and it would turn over but not start, no fuel from the Schrader valve. Changed the fuel relay, pump, and filter, drove fine for the rest of that day, and into work again went to leave now getting fuel but still not starting. Got another PCM (programmed) still not starting. Is there an injector somewhere on the carburetor that may be clogged?
Friday, August 10th, 2018 AT 10:08 AM

85 Replies

Tiny
ASEMASTER6371
  • MECHANIC
  • 52,796 POSTS
Good afternoon.

Did you check to see if it has any spark?

It could be a crank sensor. That controls both spark and the fuel pump.

Is the check engine light on?

Roy

https://www.2carpros.com/articles/how-to-test-an-ignition-system

https://www.2carpros.com/articles/car-cranks-but-wont-start
Was this
answer
helpful?
Yes
No
Friday, August 10th, 2018 AT 3:27 PM
Tiny
KEITH LOTHROP
  • MEMBER
  • 46 POSTS
Thanks Roy, I have changed the coil, distributor cap and rotor button, but your information gives me a new lead. Thanks
Was this
answer
helpful?
Yes
No
Friday, August 10th, 2018 AT 9:29 PM
Tiny
ASEMASTER6371
  • MECHANIC
  • 52,796 POSTS
You are welcome.

Keep us updated.

Roy
Was this
answer
helpful?
Yes
No
Saturday, August 11th, 2018 AT 4:31 PM
Tiny
KEITH LOTHROP
  • MEMBER
  • 46 POSTS
Roy,
Here's what I have done so far. The transmission went out this winter, I removed it, had an expert rebuild it, then re-installed it, ran like a trooper for months. Drove it into work one, ran great. Went to leave work it would not start, no fuel pressure at the Schrader valve. Replaced the fuel pump, filter, and relay. Ran normal all that afternoon and on the way to work the next morning, that afternoon it would not start again, good pressure at the Schrader.
I replace the distributor cap, rotor, and coil, and found a broken MAP sensor on the top of the intake, replaced that as well. It still cranks over just like always but it will not run. Replaced the PCM with a reconditioned (pre-programmed to the VIN number) and followed the set up instructions, still nothing.
I replaced the crankshaft sensor yesterday, she still cranks over but will not start.
The driver's window has a decal that says "Chapman code security system", however I am not the first owner of this truck and do not know if this is the original window. The truck came with a plain metal key (not even a plastic head), and over time I have had some other keys made, none with a chip in them, she has always ran fine, could this be a cause? Would it somehow become active after all these years? If so how can it be disabled?
Someone at NAPA suggested it might be a pick up under the rotor.
Thank you for your time Roy, and anyone else who reads this.
Was this
answer
helpful?
Yes
No
Sunday, August 12th, 2018 AT 2:03 AM
Tiny
KEITH LOTHROP
  • MEMBER
  • 46 POSTS
P.S. My bad, she is a 1997 model year but rolled out in September of 1996.
Was this
answer
helpful?
Yes
No
Sunday, August 12th, 2018 AT 2:05 AM
Tiny
ASEMASTER6371
  • MECHANIC
  • 52,796 POSTS
There is a control module by the ignition coil. It could be the issue.

What I suggest is to remove it and take it to a parts store and have them test it. That is a free service.

Roy

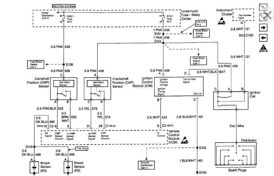
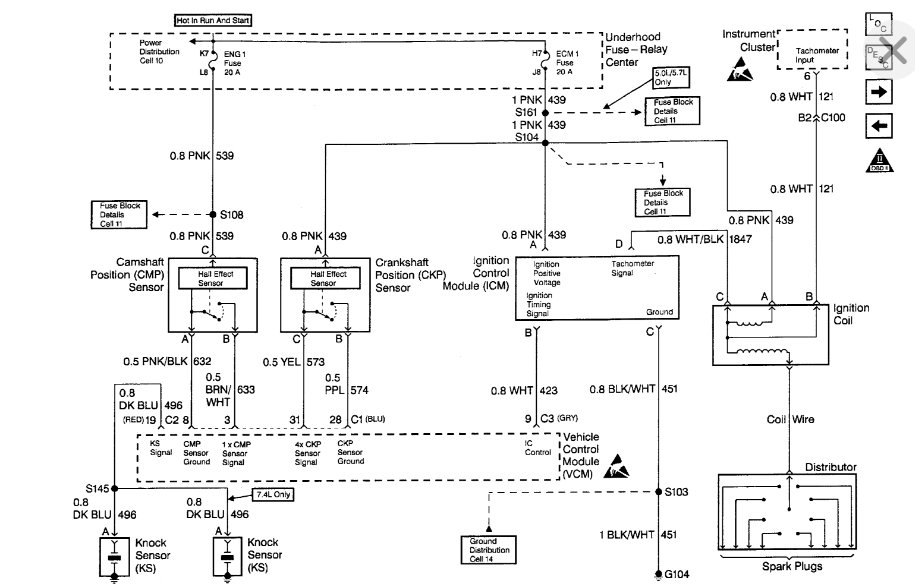
The Ignition Coil Driver Module is mounted on a bracket next to the coil. The Vehicle Control Module (VCM) signals the Ignition Control Driver (ICD) to turn "ON" primary current to the ignition coil by pulling the Ignition Control (IC) line high (4 volts). The IC turns the primary current "ON" and "OFF" by applying and removing the ground to the primary winding at the appropriate time. This module is of 'minimum function" and does not contain backup calibrations that would allow the engine to continue to rim if the IC signal is lost.
Was this
answer
helpful?
Yes
No
Sunday, August 12th, 2018 AT 5:43 AM
Tiny
KEITH LOTHROP
  • MEMBER
  • 46 POSTS
Again, Thanks Roy, I will try that on my next day off (Wednesday).
Every new part I put in is one less thing I will have to replace later.
And at this point it is becoming more of a personal thing, and I plan on winning.
Was this
answer
helpful?
Yes
No
Sunday, August 12th, 2018 AT 3:53 PM
Tiny
ASEMASTER6371
  • MECHANIC
  • 52,796 POSTS
Sounds good.

Keep us updated.

Roy
Was this
answer
helpful?
Yes
No
Sunday, August 12th, 2018 AT 4:01 PM
Tiny
KEITH LOTHROP
  • MEMBER
  • 46 POSTS
I replaced the coil driver yesterday and cleaned up the aluminum heat distribution plate it is mounted to. She still will not start. Rechecked the distributor, rotor, and pick up while I was in that area.
I spent a few hours going over the fuse pannels and wiring harness looking for faults and shorts, I even pulled the steering wheel cover off and checked the ignition leads, and everything looks normal.
I am starting to get a bit frustrated, I have not kept track on how much I have put into this, but it is getting near the $400.00 mark and still not working.
Was this
answer
helpful?
Yes
No
Thursday, August 16th, 2018 AT 12:05 AM
Tiny
ASEMASTER6371
  • MECHANIC
  • 52,796 POSTS
Do you have spark?

Roy
Was this
answer
helpful?
Yes
No
Thursday, August 16th, 2018 AT 12:11 AM
Tiny
KEITH LOTHROP
  • MEMBER
  • 46 POSTS
No spark yet.
And I want to thank you for your time Roy.
Was this
answer
helpful?
Yes
No
Thursday, August 16th, 2018 AT 11:00 PM
Tiny
KEITH LOTHROP
  • MEMBER
  • 46 POSTS
Roy, I forgot to mention, I did find a damaged pre-converter oxygen sensor on the driver's side. How would that effect the PCM function?
Was this
answer
helpful?
Yes
No
Thursday, August 16th, 2018 AT 11:19 PM
Tiny
ASEMASTER6371
  • MECHANIC
  • 52,796 POSTS
Yes it would, but it will not prevent it from starting.

Do you have a test light to check for power to the module you replaced?

Roy
Was this
answer
helpful?
Yes
No
Friday, August 17th, 2018 AT 6:30 AM
Tiny
KEITH LOTHROP
  • MEMBER
  • 46 POSTS
Yes, a common 12 volt test light and a multi-meter.
I also have the original PCM.
Was this
answer
helpful?
Yes
No
Friday, August 17th, 2018 AT 3:11 PM
Tiny
ASEMASTER6371
  • MECHANIC
  • 52,796 POSTS
Okay, take the test light and with the key on. Check the power to the pink wire. If you do, then check for power to the white/black.

If you have both powers, crank the engine and see if the white/black flashes while cranking. If it does, then it may be coil. If it does not it could be either the module or the crank sensor or wiring.

Roy
Was this
answer
helpful?
Yes
No
Friday, August 17th, 2018 AT 3:35 PM
Tiny
KEITH LOTHROP
  • MEMBER
  • 46 POSTS
Will check it on my next day off (Sunday), By the way, brand new coil and driver.
Was this
answer
helpful?
Yes
No
Friday, August 17th, 2018 AT 3:41 PM
Tiny
ASEMASTER6371
  • MECHANIC
  • 52,796 POSTS
Yep, I read that but the tests still have to be done.

Roy
Was this
answer
helpful?
Yes
No
Friday, August 17th, 2018 AT 3:47 PM
Tiny
KEITH LOTHROP
  • MEMBER
  • 46 POSTS
Sure thing, will do.
Thanks Roy.
Was this
answer
helpful?
Yes
No
Friday, August 17th, 2018 AT 4:05 PM
Tiny
ASEMASTER6371
  • MECHANIC
  • 52,796 POSTS
You are welcome.

Keep me updated.
Was this
answer
helpful?
Yes
No
Friday, August 17th, 2018 AT 4:05 PM
Tiny
KEITH LOTHROP
  • MEMBER
  • 46 POSTS
Here are the test results. Tried it with both the new and old PCMs I could not find a white/black, but I did find black/white.
Black connector - pink strong signal - black/white weak signal.
Blue connector - pink strong signal - black/white strong signal.
Red connector - pink strong signal - black/white no signal.
White connector - pink no signal - black/white strong signal.
No "pulsing" however, the test light did dim during the cranking, likely from the draw on the battery
results the same for both PCMs.
Was this
answer
helpful?
Yes
No
Sunday, August 19th, 2018 AT 11:49 AM

Please login or register to post a reply.