Will not start after replacing the fuel filter

Tiny
KASEKENNY
  • MECHANIC
  • 18,907 POSTS
Any good ground. So, if the exhaust manifold is available then just use one of the studs as those are great grounds.
Was this
answer
helpful?
Yes
No
+1
Friday, November 12th, 2021 AT 6:07 PM
Tiny
HOIMANS
  • MEMBER
  • 35 POSTS
I used the exhaust manifold and one of the studs. No spark. Just to confirm, I put the plug into the coil, held it to the ground and turned the engine over. Correct procedure?
Was this
answer
helpful?
Yes
No
Saturday, November 13th, 2021 AT 8:34 AM
Tiny
KASEKENNY
  • MECHANIC
  • 18,907 POSTS
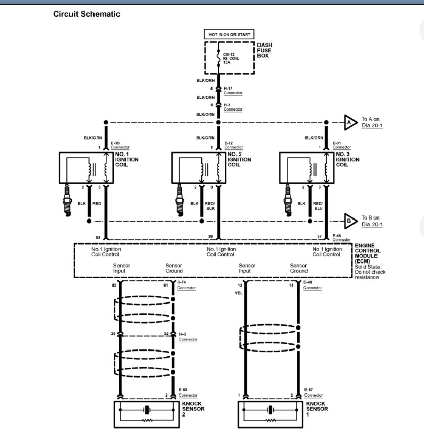
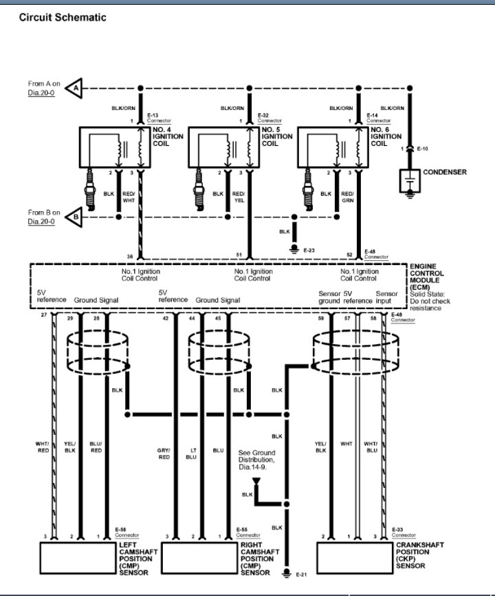
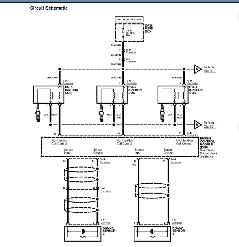
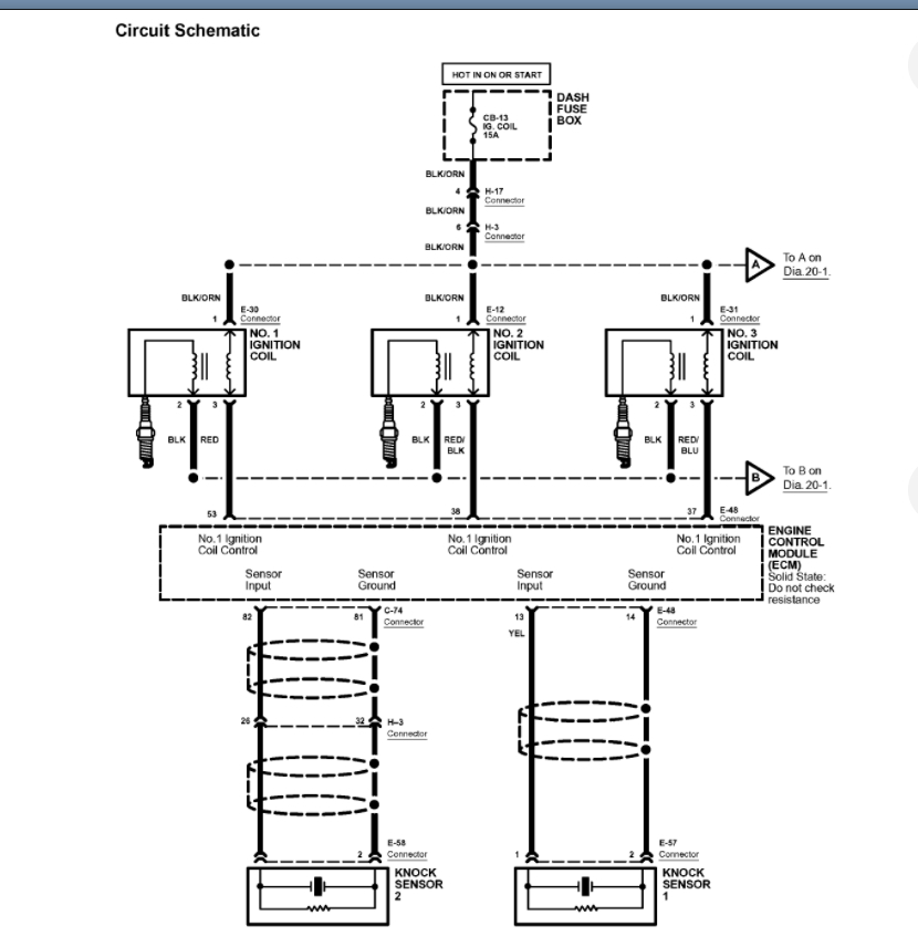
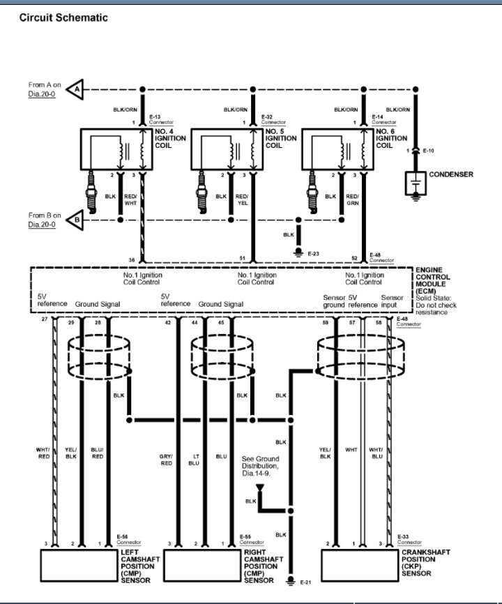
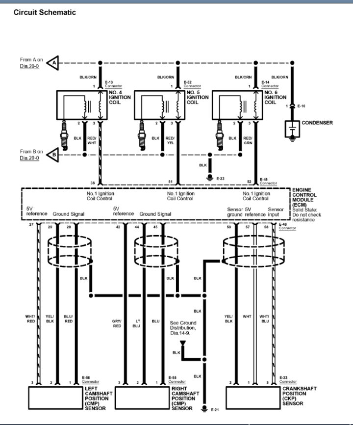
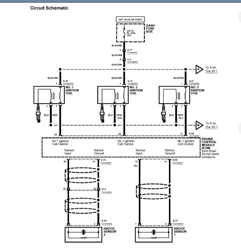
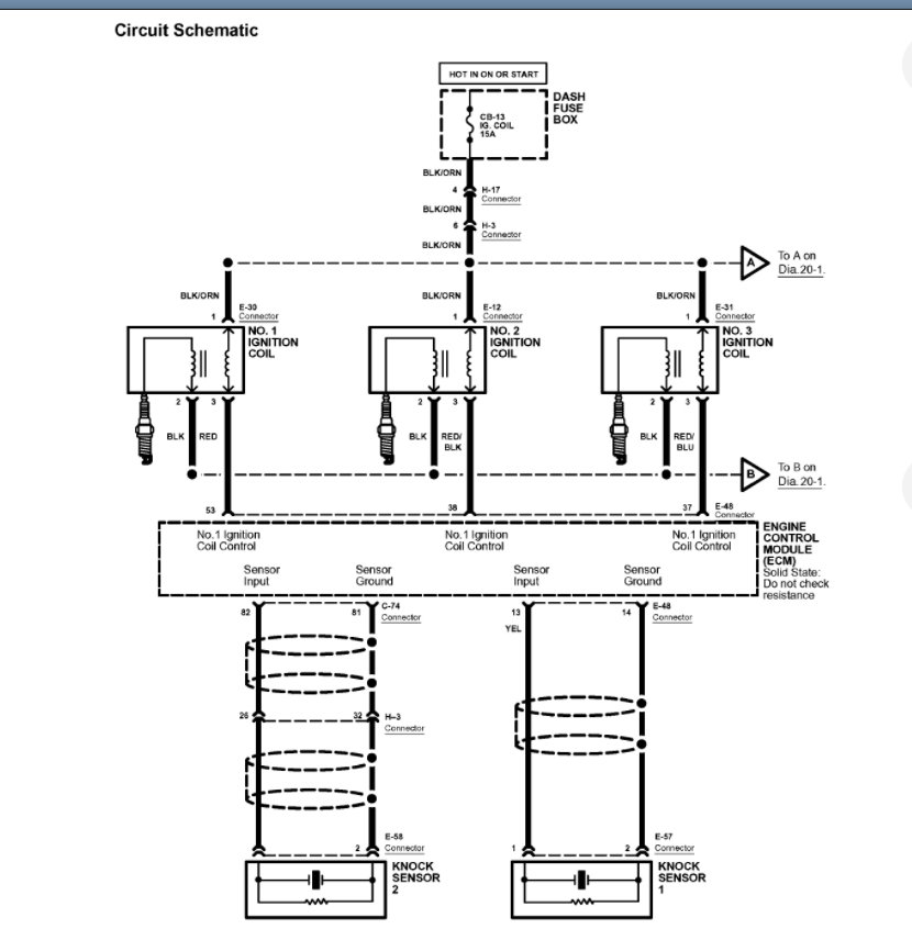
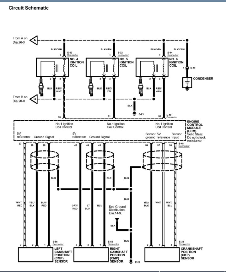
Correct. So, we need to use the wiring diagrams I attached previously and start going through the system. Basically, there is either something that is telling the ECM to not fire the plugs, or the ECM is the issue.

Again, if all you did was change the fuel filter and the vehicle was running prior to that then we are missing something. It would be a pretty big coincidence that an ECM failed at the same time of you changed the filter. So, I suspect you unhooked something, or the ignition system fuse is blown. Please run through that wiring diagram that I attached again here and let us know what you find. Thanks
Was this
answer
helpful?
Yes
No
+1
Saturday, November 13th, 2021 AT 8:40 AM
Tiny
HOIMANS
  • MEMBER
  • 35 POSTS
Okay, will do. The only thing I unhooked when replacing the fuel filter was the fuel pump fuse and the fuel lines to the filter. I still wonder about the fuse issue. Seems unlikely but could letting the engine run out of fuel because the fuse was pulled have caused an imbalance. Like with the ECM?
Was this
answer
helpful?
Yes
No
Saturday, November 13th, 2021 AT 8:48 AM
Tiny
HOIMANS
  • MEMBER
  • 35 POSTS
Hey Ken, I may have some good news, or at least something that will make a difference. I checked the fuses inside the car and found the ignition coil fuse was blown. ECM and ECM back up fuses are okay.
I'm going to AutoZone shortly to pick up the fuse.
Back to you later, or tomorrow (if you're around for messages tomorrow).
Gary
Was this
answer
helpful?
Yes
No
Saturday, November 13th, 2021 AT 1:47 PM
Tiny
KASEKENNY
  • MECHANIC
  • 18,907 POSTS
Great news. We will be around. Please let us know what happens. Thanks
Was this
answer
helpful?
Yes
No
+1
Saturday, November 13th, 2021 AT 2:09 PM
Tiny
HOIMANS
  • MEMBER
  • 35 POSTS
Okay, so I put in the new fuse, pulled the plugs and cleaned them, and did 15 + turn over cycles with plugs out. I'll let the plugs dry overnight and give it a try in the morning.

I haven't re-installed the old fuel filter yet. Should I? Or should I try it with the new filter?
Was this
answer
helpful?
Yes
No
Saturday, November 13th, 2021 AT 4:07 PM
Tiny
KASEKENNY
  • MECHANIC
  • 18,907 POSTS
No. If this fuse was blown then the plugs would not fire and that is the issue and not my theory of the fuel filter issue. Basically, all we had to work on was that you changed the filter and it stopped running. So that was my thought based on that info.

However, now that we have this fuse blown then that is the issue.

If the engine does not start, then check the fuse again. If it blew again then you have a short in the circuit and you will have to track that down.
Was this
answer
helpful?
Yes
No
+1
Saturday, November 13th, 2021 AT 7:47 PM
Tiny
HOIMANS
  • MEMBER
  • 35 POSTS
Will do. Thank you!
Was this
answer
helpful?
Yes
No
Sunday, November 14th, 2021 AT 6:01 AM
Tiny
HOIMANS
  • MEMBER
  • 35 POSTS
Hey Ken, great news! It's running!
Was this
answer
helpful?
Yes
No
Sunday, November 14th, 2021 AT 10:39 AM
Tiny
HOIMANS
  • MEMBER
  • 35 POSTS
Hey Ken thanks again for all!
When I couldn't get it started and things looked bleak, I listed the vehicle on craigslist. A guy came over last night to look at it, said he was interested even if I didn't get it started (it's a very clean vehicle with some nice options). So, this morning I got it started and it helped me to get a bit more cash for it. He paid me and will pick it up in a few hours.
Given the loss of compression on cylinder #3 I decided it was too much for my skill set and financial capability to attempt fixing it myself. Now I'm at least out from the burden. I'll need to put together more cash to get another decent vehicle, but I'm usually pretty lucky when it comes to that.
Thank you again for all your help! It took me - finally- studying the diagrams you sent that helped me find the fuse issue. Just in the nick of time.
You're a great instructor! Much appreciated!
Was this
answer
helpful?
Yes
No
Sunday, November 14th, 2021 AT 1:29 PM
Tiny
KASEKENNY
  • MECHANIC
  • 18,907 POSTS
That is great news. Thanks for sticking with us and keeping us updated on what the issue turned out to be.

Please come back and get a new post started if you need any other help. Thanks
Was this
answer
helpful?
Yes
No
+1
Sunday, November 14th, 2021 AT 1:38 PM
Tiny
HOIMANS
  • MEMBER
  • 35 POSTS
I will! Whatever vehicle I get will likely need some help sooner or later. LOL.

I must say, I've skipped over your website many times in lieu of YouTube. With this particular Isuzu there weren't many YouTube, and I'm glad I decided to use 2CarPros. I will again.
Was this
answer
helpful?
Yes
No
Sunday, November 14th, 2021 AT 1:49 PM

Please login or register to post a reply.