Will not start after replacing the fuel filter

Tiny
HOIMANS
  • MEMBER
  • 35 POSTS
Wow. I'm amazed at how it ran. Okay until I pulled the fuel pump fuse and let the engine quit. I watched a few YouTube videos showing to pull the fuse to let off the pressure. Was that a mistake?
I did check to see if fuel was being put out by the fuel pump through the new filter, and it squirted out nicely.
Anyway, I'm off to pick up new plugs and will be back after a few errands to install them. I have to go to the DMV for a moving permit to extend my registration. I was going for a smog waiver - which requires $200.00 worth of parts dedicated to the smog problem. I have everything, but I have to take the vehicle so show the parts were installed. Now the vehicle won't start. If it wasn't for bad luck. Well, you know the rest.
Thanks again for your help. Back to you later.
Was this
answer
helpful?
Yes
No
Monday, November 8th, 2021 AT 1:15 PM
Tiny
KASEKENNY
  • MECHANIC
  • 18,907 POSTS
This was not incorrect. They say to remove the fuel pump relay/fuse only when you are working on the high-pressure side because that can be harmful if you have high pressure releasing a line.

On the low side they just say to remove the fuel filler cap, but I can't imagine that this was related to the fuse removal.

I think you had an issue with that filter, and it was masking the issue that you are having now. So now that you have a free-flowing filter, you are seeing this issue. Again, that is a theory but if that is not it, this is a pure coincidence.

One last thing while I am thinking of it, does the theft light stay on or flash when you are trying to start the engine? Can't see how this would be the issue but I just had that thought and we need to eliminate it.

Let us know what happens and we can go from there. Thanks
Was this
answer
helpful?
Yes
No
+1
Monday, November 8th, 2021 AT 5:22 PM
Tiny
HOIMANS
  • MEMBER
  • 35 POSTS
Hello Ken! I'm going to install the new plugs today in hopes they'll solve the problem.
As for the theft light, no it doesn't stay on or flash. I had a problem a few years back with a Mitsubishi Endeavor where just like now the car would crank, but not start. I did a bunch of "fixes", including installing a new fuel pump (pretty easy on that vehicle) and it still didn't work. By chance I noticed the "immobilizer" light was on. Turned out the fix was simply to put a battery in the key. With that in mind, even though the light hasn't been on or flashing I replaced all the batteries in the key fobs and ignition key.

Oh, by the way, I have 10 days to get it fixed. Smog issue has me over a barrel. In the event of a failed smog test, if one spends $200.00 or more attempting to fix the problem and it still fails smog, a one-year waver can be obtained allowing for a registration to be issued. It was what I was going for I knew it would fail, given the misfire issue on cylinder #3, so I did what $200.00+ would get me. I have the receipts and I did install the parts. Problem is, I can't drive the vehicle to the DMV for them to verify that I did indeed install the parts. Yesterday they gave me a second 10-day moving permit after that, if things are still up in the air, they'll hit me up for $8 per day until the issue is resolved.

Just so you know, I'm an elderly man living on Social Security. Taking the vehicle to a shop for extensive repairs is way out of my budget. Not whining, just saying.

Back to you later with results of new spark plugs.

Thanks for being there and helping!
Was this
answer
helpful?
Yes
No
Tuesday, November 9th, 2021 AT 8:01 AM
Tiny
KASEKENNY
  • MECHANIC
  • 18,907 POSTS
Sounds good. Hopefully, we get some positive news with the plugs, and we can go from there.

Thanks
Was this
answer
helpful?
Yes
No
+1
Tuesday, November 9th, 2021 AT 8:30 AM
Tiny
HOIMANS
  • MEMBER
  • 35 POSTS
Amen!
Was this
answer
helpful?
Yes
No
Tuesday, November 9th, 2021 AT 8:39 AM
Tiny
HOIMANS
  • MEMBER
  • 35 POSTS
Okay Ken, I just installed the new plugs. Nervous about trying it. Haha. I noticed a fair amount of gas on the plugs I just took out. Not as much as last time when they were "washed out" but some. After putting the first new plug in, I took it back out again to see if it had gas on it. Some gas still showed up on the first few threads near the rim, but none on the firing area. Given this, do you recommend the pedal to the floor method first, or one or two tries with normal start up procedure?
Was this
answer
helpful?
Yes
No
Tuesday, November 9th, 2021 AT 3:22 PM
Tiny
KASEKENNY
  • MECHANIC
  • 18,907 POSTS
Yeah. I would. If you haven't installed them all yet. Just leave them out for a few minutes and that fuel will evaporate if there is fuel in the combustion chamber.

However, if you have them installed already then try the clear flood start first and see what happens.
Was this
answer
helpful?
Yes
No
+2
Tuesday, November 9th, 2021 AT 3:54 PM
Tiny
HOIMANS
  • MEMBER
  • 35 POSTS
Already installed them. Gave it a try with the clear flood method, no luck. Tried it well over a dozen times. Battery is getting low. I'll have to get a charger and charge it.

Frustrating! Tomorrow I'll check for spark. I could rent or borrow a fuel pressure gauge, but with the direct injection, I don't see where the port to connect is. A mechanic friend said look for a valve that looks kind of like a tire valve, but I don't see anything like that other than the one for the A/C.

Thanks for your quick replies! Please stay with me.
Was this
answer
helpful?
Yes
No
Tuesday, November 9th, 2021 AT 4:10 PM
Tiny
HOIMANS
  • MEMBER
  • 35 POSTS
Just read a blurb about checking fuel pressure on my vehicle. Says there is no port for checking pressure. The way to do it is to disconnect the fuel line and jump the terminals. It says there should be about.38 liters (almost half a quart) after 15 seconds. Without doing that, I know from when I did check to see if the fuel pump was working, it put out an amount of gas after only a few seconds that I believe would be the right amount if held for 15 seconds.

I don't think it's the problem, but then again, I'm certainly no expert.
Was this
answer
helpful?
Yes
No
Tuesday, November 9th, 2021 AT 4:21 PM
Tiny
KASEKENNY
  • MECHANIC
  • 18,907 POSTS
Got it. So now we are onto confirming spark as you mentioned. Then we are going to need to check the high-pressure side because you are correct that the low side is basically just a volume check.

The high-pressure pump is on the rail, but you have a sensor that can be monitored with a scan tool. Do you have a scan tool that can monitor PCM data? If so we need to see what it is saying for the high side PSI.
Was this
answer
helpful?
Yes
No
+1
Tuesday, November 9th, 2021 AT 5:37 PM
Tiny
HOIMANS
  • MEMBER
  • 35 POSTS
Good morning, Ken!

No, I don't have a scan tool, unless it's the same as the little computer used to read codes.

I plan to check for spark, and while I'm at it I look for gas-soaked plugs. It appears I'll need another person to assist with the spark check, which means it will have to wait until later today or even tomorrow unless I can figure out a way to set up the plug and see it while I crank the engine.

I'll look into getting a scan tool. I'm also going to start looking for a shop to help. My problem there is expense, but the clock is ticking.

I'm thinking dynamite might be the answer. Kidding of course!

Stay with me. I'll be back to you as soon as I have new information.
Was this
answer
helpful?
Yes
No
Wednesday, November 10th, 2021 AT 8:52 AM
Tiny
KASEKENNY
  • MECHANIC
  • 18,907 POSTS
Sounds good. I would recommend not buying a scan tool unless this is something that you regularly would use. Most people that buy one rarely use it so it is better to have a shop look at it and allow them to use theirs.

There are many out there for $100.00 but I have found that they are good for a monitoring some data but lack a lot of useful info. In fact, they pull a lot of generic info that most vehicles don't even have so it gives a lot of erroneous info.

Let us know what you find. Thanks
Was this
answer
helpful?
Yes
No
+1
Wednesday, November 10th, 2021 AT 9:15 AM
Tiny
HOIMANS
  • MEMBER
  • 35 POSTS
Will do. There are some mobile car repair guys around, I may be able to have it looked at here instead of having it towed to a shop. Not sure of their abilities though.

Before I resort to that, I'll at least do the spark test. Maybe I can rent a scan tool?

Thanks!
Was this
answer
helpful?
Yes
No
Wednesday, November 10th, 2021 AT 9:21 AM
Tiny
HOIMANS
  • MEMBER
  • 35 POSTS
Hey Ken,

Still waiting for the battery to charge.
I just had a crazy thought: Do you think it would be worth the effort to put the old fuel filter back in to see if it starts? Maybe the reduced amount of fuel (if that's what was happening) will temporarily do the trick.
What do you think?
Was this
answer
helpful?
Yes
No
Thursday, November 11th, 2021 AT 4:04 PM
Tiny
KASEKENNY
  • MECHANIC
  • 18,907 POSTS
I had not thought of that but again in theory if that is the issue then yes that would work. It is worth a try at this point since you are on a bit of a time crunch. Let us know what happens. Thanks
Was this
answer
helpful?
Yes
No
+1
Thursday, November 11th, 2021 AT 5:23 PM
Tiny
HOIMANS
  • MEMBER
  • 35 POSTS
Will do. Yeah, it's not a tough job, other than squeezing the tabs on the quick connects on the lines. LOL. I'll give it a shot in the morning.

Thanks!
Was this
answer
helpful?
Yes
No
Thursday, November 11th, 2021 AT 5:27 PM
Tiny
HOIMANS
  • MEMBER
  • 35 POSTS
Hi Ken,

Well, I finally got the battery charged and just did a spark check, no spark. I tested the number one plug first, because I had it out and dried it overnight. Then I tested number 4 and got the same results. Number 4 was again wet with gas. I dried it off, but it wasn't as dry as number one. These are the new plugs I just put in. I tested number 4 in case it was the coil not working on number one. So, I will go ahead and put the old fuel filter back on and will see if I get spark from an old (but not much used) spark plug from before when the vehicle was still running and before I had any gas flooding issues.

Just so you know, my test procedure was to pull the plug, attach it back to the coil, and hold it against the intake manifold (aluminum - I think). Is that a proper test?

If it still doesn't spark, what's my next step?

Thanks!

Gary
Was this
answer
helpful?
Yes
No
Friday, November 12th, 2021 AT 2:15 PM
Tiny
HOIMANS
  • MEMBER
  • 35 POSTS
Tried the old, but good, plug and still no spark. Wish I would have checked a few days ago.

Where do I go from here?
Was this
answer
helpful?
Yes
No
Friday, November 12th, 2021 AT 2:26 PM
Tiny
KASEKENNY
  • MECHANIC
  • 18,907 POSTS
Okay. If you are not checking the spark with the plug against the block or a known good ground, then that is not going to work. The manifold is not going to be good enough so let's do the same test on the block and see if there is spark.

If there is no spark, then we have either an ECM issue or the cranks sensor has failed.

What needs to happen is we need to check the ECM to find out if it is grounding the coil so that it commands the plug on.

You do this by putting your test light clamp on battery positive and then checking the terminal from the ECM to the coil and crank the engine. The test light should flash when it is commanding the coil to fire the plug.

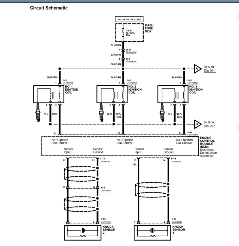
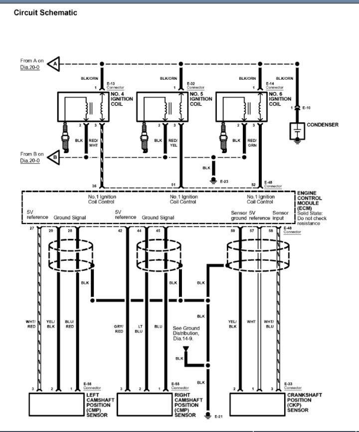
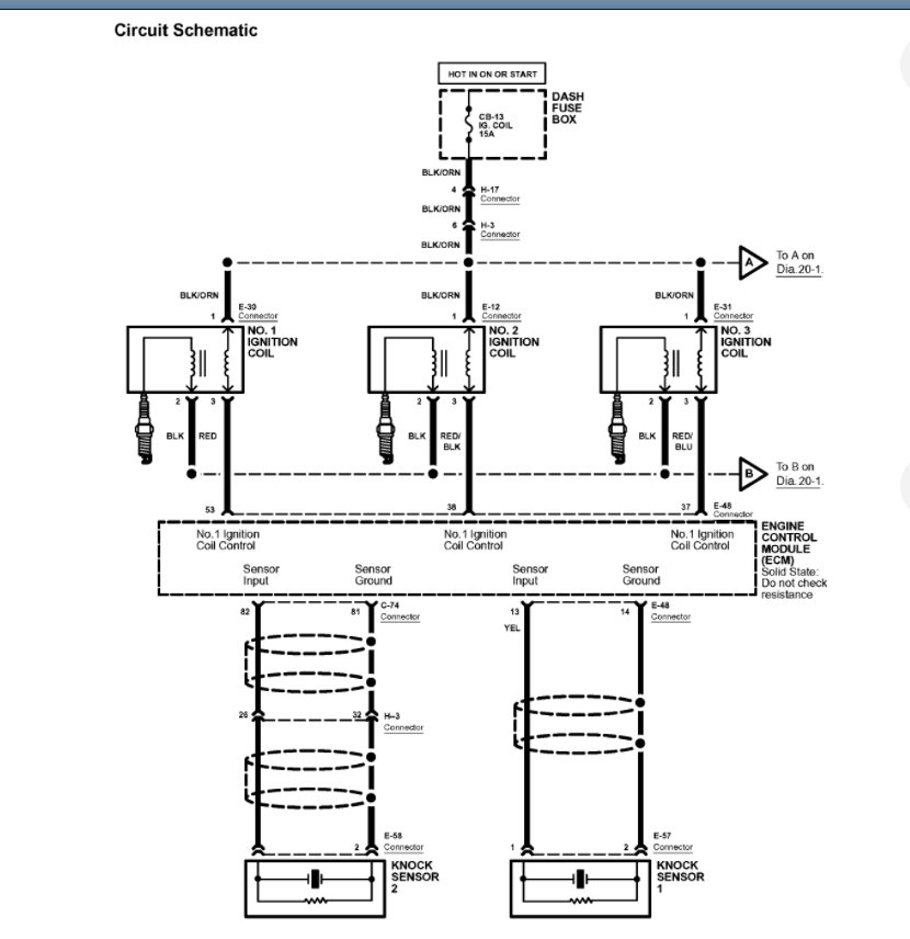
I attached the wiring diagram below. If this is the case, then this has nothing to do with changing the filter as that would not disable the ignition.

What I would recommend is go back over everything you did and make sure you didn't remove a fuse or the fuse for the coils, shown below, is not blown and then check the coil as described above.
Was this
answer
helpful?
Yes
No
+1
Friday, November 12th, 2021 AT 2:59 PM
Tiny
HOIMANS
  • MEMBER
  • 35 POSTS
Okay. First things first. I'll recheck the plug spark against the block.
It's really hard to get to the block under the cylinder heads. Will the exhaust manifold work as a ground? There's also a an "eye" sort of hook that appears to be attached to the block possibly for lifting the engine? Will that work? It's very accessible.
Was this
answer
helpful?
Yes
No
Friday, November 12th, 2021 AT 3:25 PM

Please login or register to post a reply.