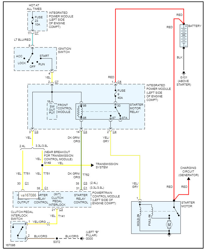
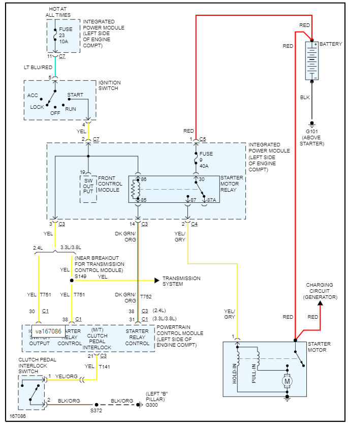
Tuesday, September 21st, 2010 AT 3:16 PM
The first problem that started was the ignition/key entry, when I go start the van the ignition doesn't seem to be lined up and the key will not turn over to start the motor. But eventually it does turn over, but I have to mess, jiggle, and turn the wheel. Secondly, and mainly while driving, when the car comes to a stop and when I fo to take off the engine dies. After 3-6 tries at restarting the van I am the able to actually take off. But that is when the motor dies, at initial acceleration. Autozone diagnostic read an ECM failure. Does this sound correct?






