Wednesday, January 20th, 2021 AT 5:53 AM
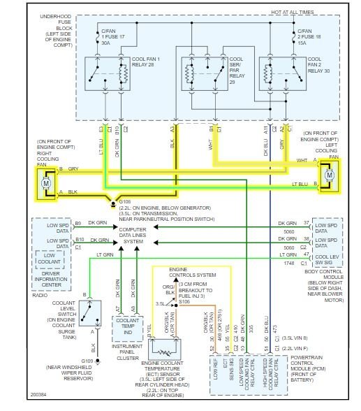
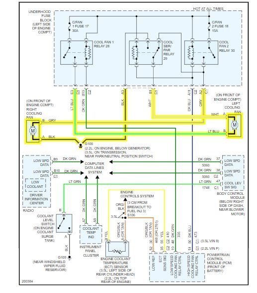
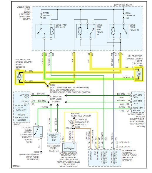
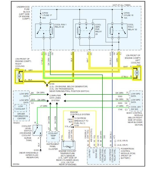
I have the car listed above Maxx with a 3.5L and I noticed I kept smelling coolant burning, after replacing hoses it came out to be the water pump. Once the pump was replaced it was fine for 30 minutes before it started to struggle, when I looked at the temperature needle it was all the way in the red. It wasn't doing this before the pump was replaced and it will overheat while idling. I'm not sure what could have caused the sudden change in the temperature after getting a new water pump.






