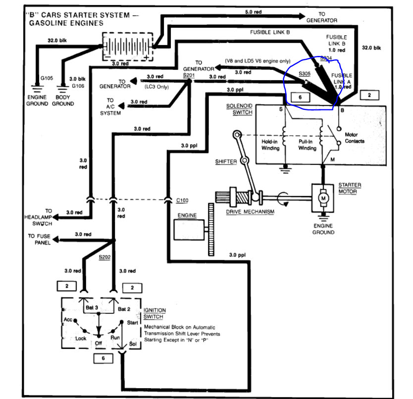
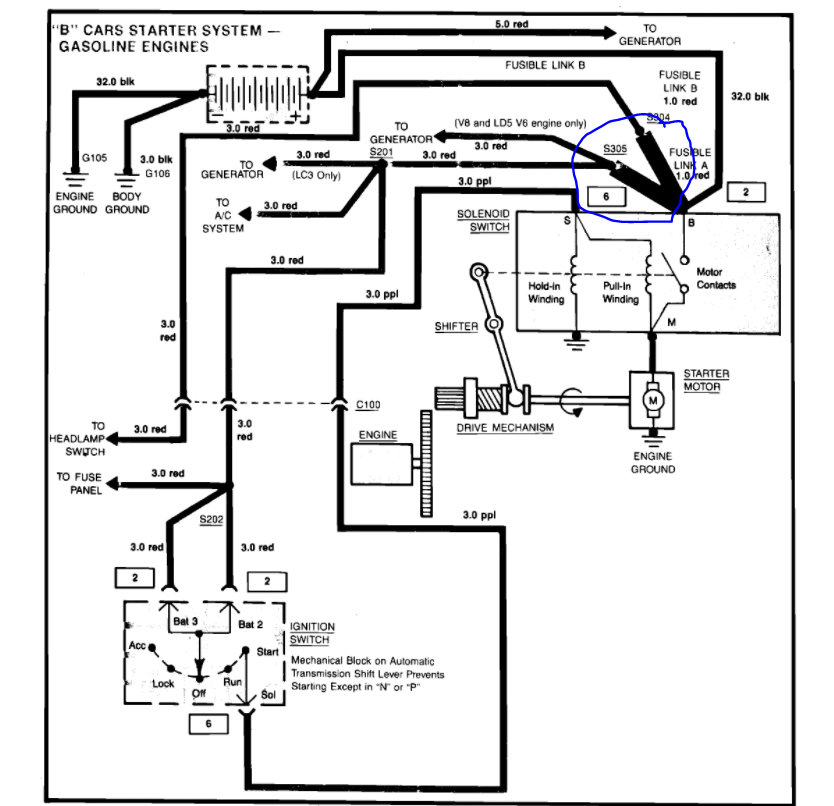
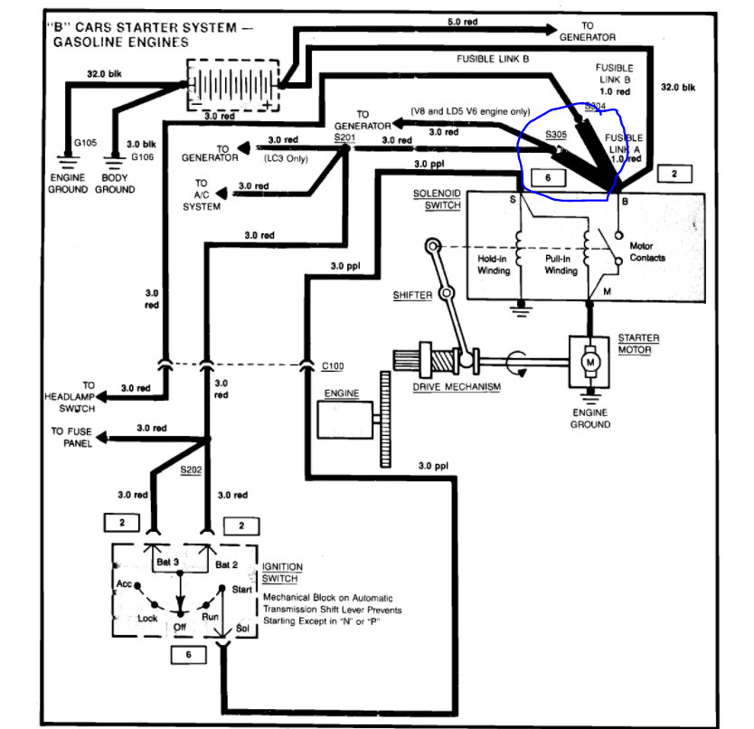
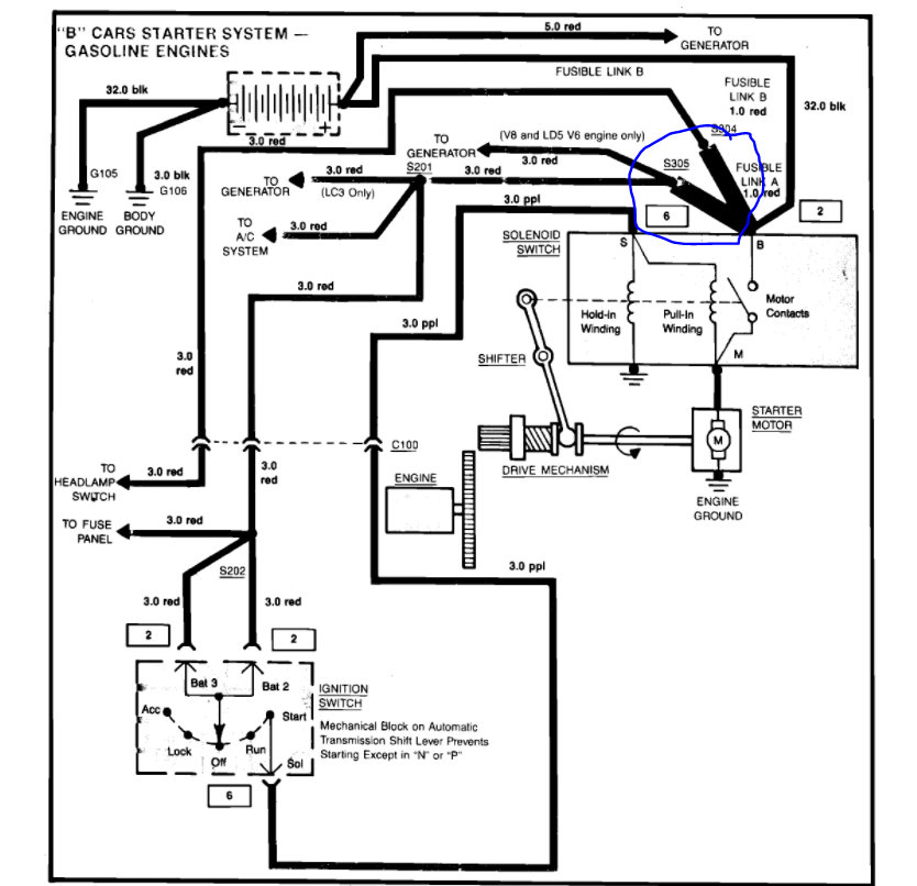
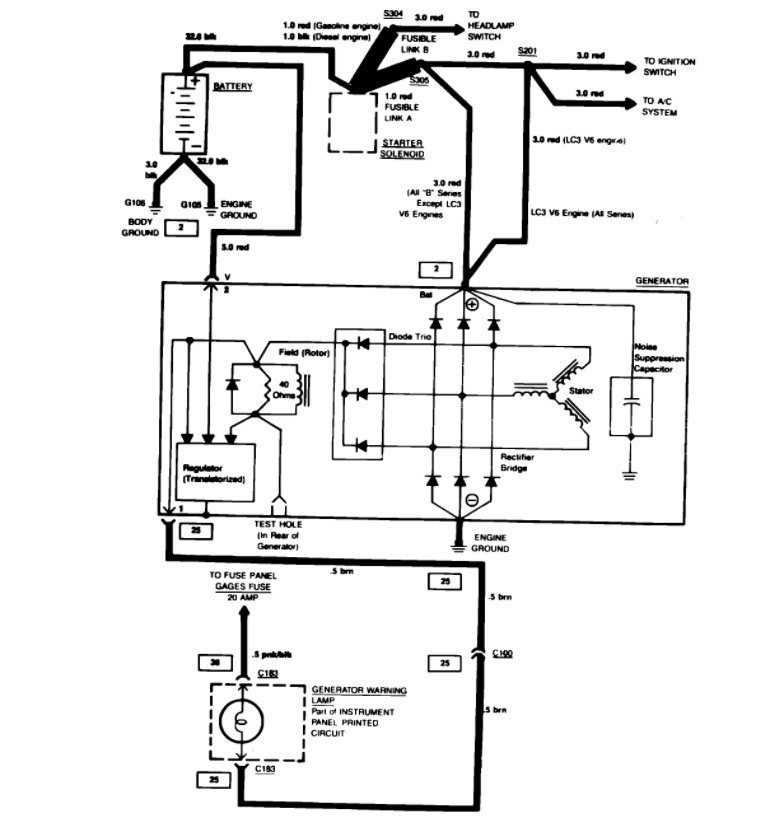
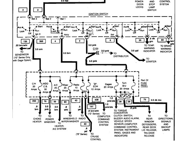
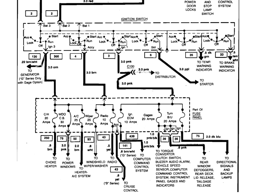
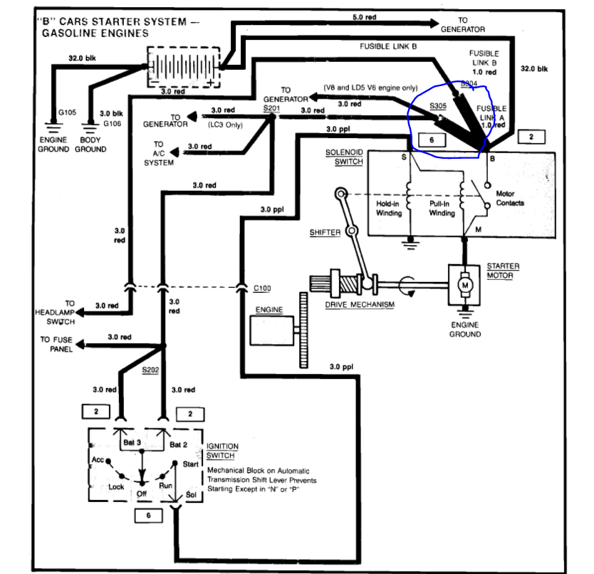
Thursday, April 29th, 2021 AT 3:59 PM
Caprice classic was working just fine until I was backing up in my driveway and it just shut off. No power no crank nothing.I checked the battery and fuses they are all good. What should I do?






