Friday, August 16th, 2013 AT 7:59 AM
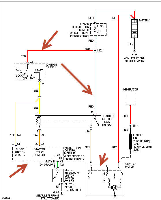
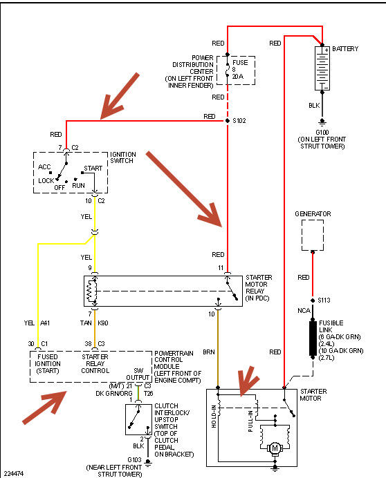
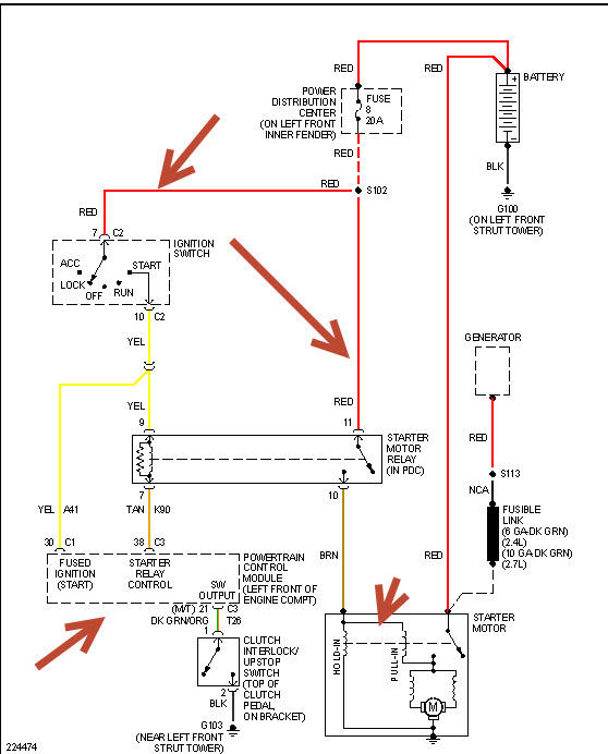
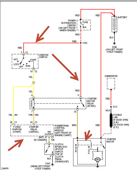
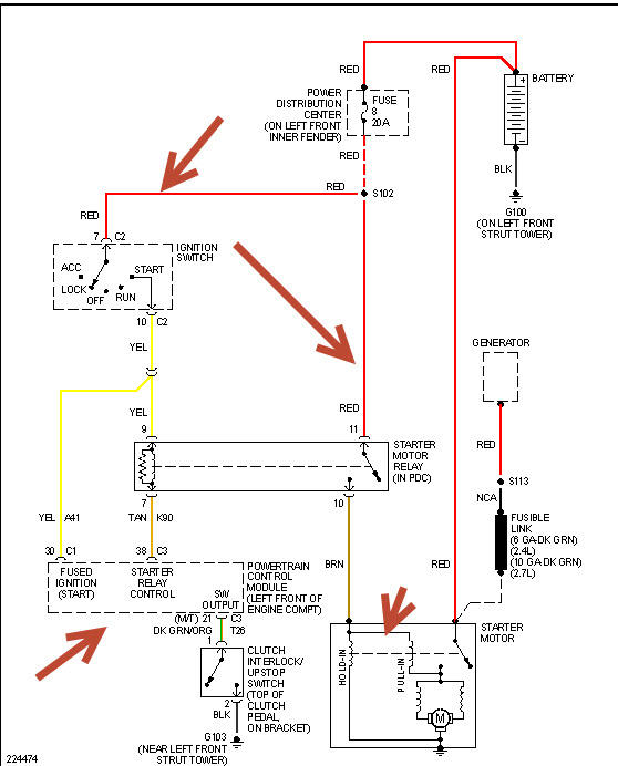
In the fuse relay panel under the hood I keep blowing fuse number 8, 20 amp yellow blade fuse. My car will not start I just keep popping the fuses. The batteries new. What is the problem? Why have I gone through five fuses in one week? Now it will not start at all. All my lights come on everything dings.


