Blend door actuator?

Tiny
JACOBANDNICKOLAS
  • MECHANIC
  • 110,192 POSTS
Actuator removed from damper? The voltage won't change if the part is removed. Is that what you mean?
Was this
answer
helpful?
Yes
No
Wednesday, December 4th, 2019 AT 5:15 PM
Tiny
SOLO412
  • MEMBER
  • 15 POSTS
The actuator is hanging by the wires. The motor continues to go forward or reverse continuously depending on which way I move the slide ( heat to cold or cold to heat)

Does the actuator keep torque on the damper whichever position it's in (heat or cold)?
Was this
answer
helpful?
Yes
No
Wednesday, December 4th, 2019 AT 5:15 PM
Tiny
JACOBANDNICKOLAS
  • MECHANIC
  • 110,192 POSTS
It should otherwise the door would be free to move.
Was this
answer
helpful?
Yes
No
Wednesday, December 4th, 2019 AT 5:15 PM
Tiny
SOLO412
  • MEMBER
  • 15 POSTS
If the actuator drives both ways as it should, the why won't it go to heat when I put the actuator back on the damper shaft and slide the control to heat from the cold position?

Could the damper position ( when the actuator is removed) be in the wrong position when the actuator is installed?

Some how I think we're getting confused as to we're communicating to each other.
Was this
answer
helpful?
Yes
No
Wednesday, December 4th, 2019 AT 5:15 PM
Tiny
SCOTTYDOGG
  • MEMBER
  • 5 POSTS
  • 2002 CHEVROLET IMPALA
  • 3.8L
  • V6
  • 2WD
  • AUTOMATIC
  • 149,000 MILES
My chevy impala will only blow air from floor no matter what setting the dial is on.I did replace the blend door actuator but still no luck. The heat and a/c does work but comes out of the floor. Any advice will be greatly appreciated. Thanks. Jeremy.
Was this
answer
helpful?
Yes
No
Wednesday, December 23rd, 2020 AT 10:41 AM (Merged)
Tiny
JDL
  • MECHANIC
  • 16,098 POSTS
I haven't looked at your hvac system yet? Are your actuators electric? Did you check voltage and ground at the actuator if electric? Give me a second to look up your system.
Was this
answer
helpful?
Yes
No
Wednesday, December 23rd, 2020 AT 10:41 AM (Merged)
Tiny
JDL
  • MECHANIC
  • 16,098 POSTS
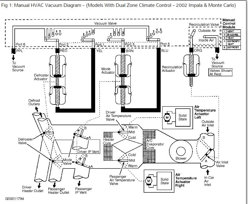
This is for manual hvac. Have to check vacuum or actuator. Used to if vacuum failed, it would default to defrost.
Was this
answer
helpful?
Yes
No
Wednesday, December 23rd, 2020 AT 10:41 AM (Merged)
Tiny
JDL
  • MECHANIC
  • 16,098 POSTS
Bi-level mode.

Vacuum is applied to mode actuator through the brown and blue vacuum lines. And to the defrost actuator through the red vacuum line. Applying vacuum to both side of the mode actuator will hold the vent door stationer in the half open position. The defroster actuator will retract, closing the defrost door and open the heater door through mechanical linkage.
Was this
answer
helpful?
Yes
No
-1
Wednesday, December 23rd, 2020 AT 10:41 AM (Merged)

Please login or register to post a reply.