Car won't start

Tiny
SAMANTHAV
  • MEMBER
  • 4 POSTS
I just put new coils on today and it still wouldnt fire so I tried the cam positioner sensor
Was this
answer
helpful?
Yes
No
-1
Sunday, April 16th, 2017 AT 9:02 AM (Merged)
Tiny
DRCRANKNWRENCH
  • MECHANIC
  • 3,380 POSTS
Still check power to coils.
Was this
answer
helpful?
Yes
No
-1
Sunday, April 16th, 2017 AT 9:02 AM (Merged)
Tiny
SAMANTHAV
  • MEMBER
  • 4 POSTS
Do u think that it could be the ignition switch?
Was this
answer
helpful?
Yes
No
Sunday, April 16th, 2017 AT 9:02 AM (Merged)
Tiny
DRCRANKNWRENCH
  • MECHANIC
  • 3,380 POSTS
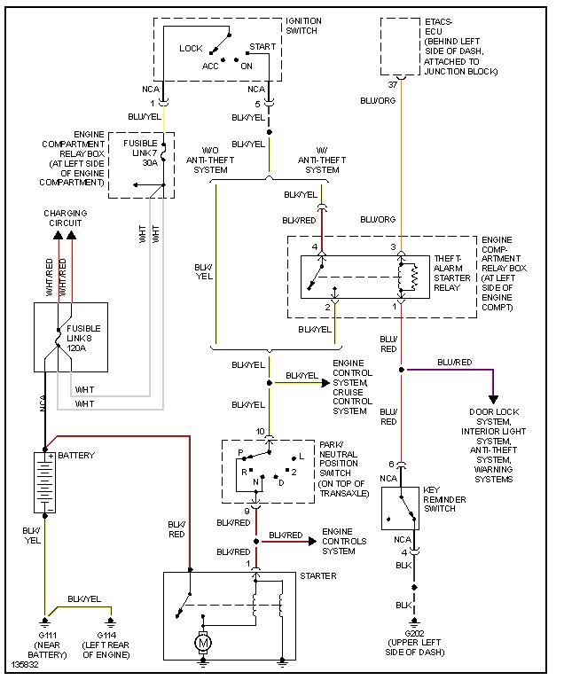
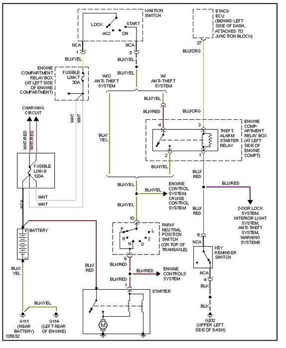
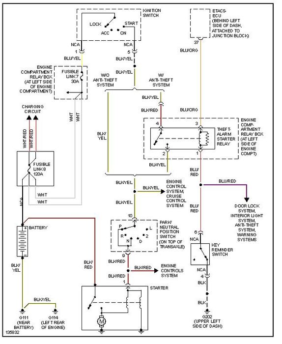
I do believe it is possible. I am giving you the engine wiring diagrams marked 1of3 and so on. You can print them out left to right and have a whole diagram. Note the starting system or igniton diagram that I gave you shows the starter switch in the igniton diagram and the diagram 3of 3. You can trace the woires as I did and find some correlation between the 2. However, I wnated you to see there are other control untis that can fail.
Was this
answer
helpful?
Yes
No
+1
Sunday, April 16th, 2017 AT 9:02 AM (Merged)
Tiny
NEEDHELPASAP760
  • MEMBER
  • 7 POSTS
  • 2000 MITSUBISHI GALANT
  • 4 CYL
  • AUTOMATIC
My 2000 mitsubishi galant isn't starting. The battery and starter are fine. Whenever I turn the key it just makes a low buzzing noise. Could the started be turning too slow, or what other problems should I start looking at?
Was this
answer
helpful?
Yes
No
Sunday, April 16th, 2017 AT 9:02 AM (Merged)
Tiny
CARADIODOC
  • MECHANIC
  • 34,484 POSTS
If the buzzing is coming from the starter, either the battery is low on charge / defective, or the cable clamps are loose or dirty. Start by measuring battery voltage with an inexpensive digital voltmeter. You must find near 12.6 volts. If it is around 11 volts, there is likely a shorted cell in the battery.

Caradiodoc
Was this
answer
helpful?
Yes
No
-1
Sunday, April 16th, 2017 AT 9:02 AM (Merged)
Tiny
NEEDHELPASAP760
  • MEMBER
  • 7 POSTS
Its at 12.6. The starter also tested good. I took it out of the car and plugged it to the battery. It spins just fine. I also cleaned the corrosion off of the battery. What else could it be?
Was this
answer
helpful?
Yes
No
-1
Sunday, April 16th, 2017 AT 9:02 AM (Merged)
Tiny
NEEDHELPASAP760
  • MEMBER
  • 7 POSTS
Actually the battery voltage was 12.5. The lights work. Radio works. Just not starting.
Was this
answer
helpful?
Yes
No
-1
Sunday, April 16th, 2017 AT 9:02 AM (Merged)
Tiny
NEEDHELPASAP760
  • MEMBER
  • 7 POSTS
Thanks for nothing! **** 2carpros. Com!
Was this
answer
helpful?
Yes
No
-1
Sunday, April 16th, 2017 AT 9:02 AM (Merged)
Tiny
CARADIODOC
  • MECHANIC
  • 34,484 POSTS
Thanks for nothing! **** 2carpros. Com!

What does that mean and where did you learn manners? Do you think we're done? You didn't provide hardly any information so we have to start somewhere by dragging the information out of you. If you want to be secretive, don't expect us to diagnose your car over a computer. You aren't holding your monitor close enough for me to see or hear what's going on.

Now, if you want to continue looking for the cause of the problem, measure the battery voltage again, while a helper is cranking the engine, but put the voltmeter probes on the battery cable clamps, not on the battery posts. The industry standard is no less than 9.6 volts during cranking. If you find less than that, move just one probe back from the cable clamp to the battery post. You're looking for the point at which there is a big change in voltage, but this test has to be done while the starter is trying to engage. The high current will cause a voltage drop at the point of the bad connection.

If you find less than 9.6 volts right on the battery terminals during cranking, the battery is discharged or defective, or, more rarely, the starter is shorted. That's not very common.

Testing the starter off the engine is very ineffective. It will only need to draw about 30 amps that way. Even a tiny motorcycle battery can handle that. On the engine it will draw closer to 150 amps.

Caradioodc
Was this
answer
helpful?
Yes
No
-1
Sunday, April 16th, 2017 AT 9:02 AM (Merged)
Tiny
NEEDHELPASAP760
  • MEMBER
  • 7 POSTS
Sorry it's just that I have to be at work at 5:30 and if I miss one more day then I get fired since I used up all my points. So i'm kind of in a hurry to figure out whats wrong.
The battery voltage is at 12.5, when cranked it went to 11 volts.
I also noticed that the wiring to the starter is burnt and chewed up. I'm thinking that its not giving enough power to the starter or maybe the started is just old and isnt strong enough to turn the tranny. Any more tests I can try? Or should I hit up the junkyard and grab a starter? Thank you very much for your help
Was this
answer
helpful?
Yes
No
-2
Sunday, April 16th, 2017 AT 9:02 AM (Merged)
Tiny
CARADIODOC
  • MECHANIC
  • 34,484 POSTS
The chattering or buzzing sound you described originally is the clue I'm going by. That really doesn't sound like a bad starter unless it is shorted. Can you get your voltmeter probe all the way down by the fat cable right on the starter? If so, measure the voltage there right on the copper stud. You should find full battery voltage all the time, then, when your helper cranks the engine, watch what the voltage drops to. I suspect you'll find it is dropping real low. If so, you can move the voltmeter's probe closer to the battery to find where the voltage is being dropped. Once you cross that point, the voltage will stay higher during cranking.

Just so I'm clear, you're getting a kind of loud chattering from the starter, right?

Caradiodoc
Was this
answer
helpful?
Yes
No
-1
Sunday, April 16th, 2017 AT 9:02 AM (Merged)
Tiny
NEEDHELPASAP760
  • MEMBER
  • 7 POSTS
Alright i'll try that out

and no, it sounds like its locking up before anything even happens
Was this
answer
helpful?
Yes
No
-1
Sunday, April 16th, 2017 AT 9:02 AM (Merged)
Tiny
CARADIODOC
  • MECHANIC
  • 34,484 POSTS
Ohhh. Do you have the little silver Nippendenso starter? It is REAL common for them to develop worn solenoid contacts. The symptom is one loud clunk each time you turn the ignition switch to "crank". If you do that enough times it will eventually crank. I ignored that for so long on my mother's Caravan until the day it took her over 700 tries before she lost count, and a blister on her thumb before it finally started.

The contacts can be replaced for under 20 bucks but most people just replace the entire starter. The proof of this problem is to measure the voltage, during cranking, on the other large terminal on the starter. It will be hidden under a rubber boot. You should find battery voltage there only during cranking. When the contacts are worn, you will find 0 volts there.

If you are careful, you can jump between those two large terminals to get the engine started. First a helper has to turn the ignition switch to "crank" to engage the starter to the flywheel, then you jump the terminals to make it spin. A jumper cable works well for that. If you don't have a helper, you can jump it yourself by first using a smaller wire from the main starter terminal to the small terminal right next to it. That will engage it to the flywheel, then also jump to the hidden large terminal to make it spin. The starter has to be engaged first so the spinning drive gear doesn't clash with the ring gear on the flywheel.

You can try a salvage yard starter but get some kind of a warranty because there's a good chance it will have this same problem. After you get to work and back home, and have the time, I can describe how to pop the solenoid cover off to inspect the contacts.

Caradiodoc
Was this
answer
helpful?
Yes
No
-1
Sunday, April 16th, 2017 AT 9:02 AM (Merged)
Tiny
NEEDHELPASAP760
  • MEMBER
  • 7 POSTS
Thank you so much for your help! My car is still not starting though and the jumper cables are too big to fit under the headers.
I'm guessing that i'll just have to buy a starter at the junkyard for now until I have more money to buy a brand new replacement starter. I will report back to you with the results by tomorrow. Thanks again
Was this
answer
helpful?
Yes
No
-1
Sunday, April 16th, 2017 AT 9:02 AM (Merged)
Tiny
SERGIX
  • MEMBER
  • 1 POST
  • 2000 MITSUBISHI GALANT
  • 6 CYL
  • 2WD
  • AUTOMATIC
  • 136,000 MILES
Electrical problem
2000 Mitsubishi Galant 6 cyl Two Wheel Drive Automatic 136000 miles

I changed the fuel pump of my 2000 Galant because it wasen't starting. As soon as I installed the new one it turned on for like 5 minutes. I turned it off and back on and it wouldn't do it.
What can I do?
Was this
answer
helpful?
Yes
No
Sunday, April 16th, 2017 AT 9:02 AM (Merged)
Tiny
RASMATAZ
  • MECHANIC
  • 75,992 POSTS
Cranks but no start condition:

Fuel and Spark

Get a helper disconnect a sparkplug wire or 2 and ground it to the engine at least 3/16 away from ground -have helper crank engine over-do you have a snapping blue spark? If so-you have a fuel related problem, check the fuel pressure to rule out the fuel filter/fuel pump/pressure regulator and listen to the injector/s are they pulsing or hook up a noid light. No snapping blue spark continue to troubleshoot the ignition system-power input to the coil/coil packs, coil's resistances, distributor pick-up coil, ignition control module, cam and crank sensors and computer Note: If it doesn't apply disregard it.
Was this
answer
helpful?
Yes
No
Sunday, April 16th, 2017 AT 9:02 AM (Merged)
Tiny
CARADIODOC
  • MECHANIC
  • 34,484 POSTS
If you are in a fairly large city, you might have a farm supply type hardware store that has repair kits for starters. We have a small chain store called Fleet Farm that sells these kits for around 15 bucks. They include four contacts and the plunger with its contact disc. All versions of these starters use the same "battery" contact, but there are three versions of the "starter" contact. There's no way to know which one you need until you remove the cover and look inside. Then you just match the old contact to one of the new ones.

We also have a shop called TJ Rebuilders that will sell you just the contacts. Usually you don't need the plunger. But remember, this only applies to the Nippendenso starter.

Will wait to hear back.

Caradiodoc
Was this
answer
helpful?
Yes
No
-2
Sunday, April 16th, 2017 AT 9:02 AM (Merged)
Tiny
BROOKEFISHER
  • MEMBER
  • 1 POST
  • 2000 MITSUBISHI GALANT
Hi. My car won't start. I bought a new starter thinking it was that and had someone put it in. Once he finished, the car still won't start. He took out the new starter and put mine back in. He thinks it's something electrical. Is that the case and if so, about how much will it cost to repair? All the lights, windows and radio work fine. Any assistance would be great. Thanks.
Was this
answer
helpful?
Yes
No
Sunday, April 16th, 2017 AT 9:02 AM (Merged)
Tiny
SATURNTECH9
  • MECHANIC
  • 30,869 POSTS
Do you have a multi meter to do some testing?
Was this
answer
helpful?
Yes
No
Sunday, April 16th, 2017 AT 9:02 AM (Merged)

Please login or register to post a reply.