#5 (5A) keeps blowing

Tiny
FUNNYNATHAN22
  • MEMBER
  • 20 POSTS
It’s probably because I still have that fuse out.
Was this
answer
helpful?
Yes
No
Monday, May 16th, 2022 AT 3:01 AM
Tiny
STEVE W.
  • MECHANIC
  • 15,685 POSTS
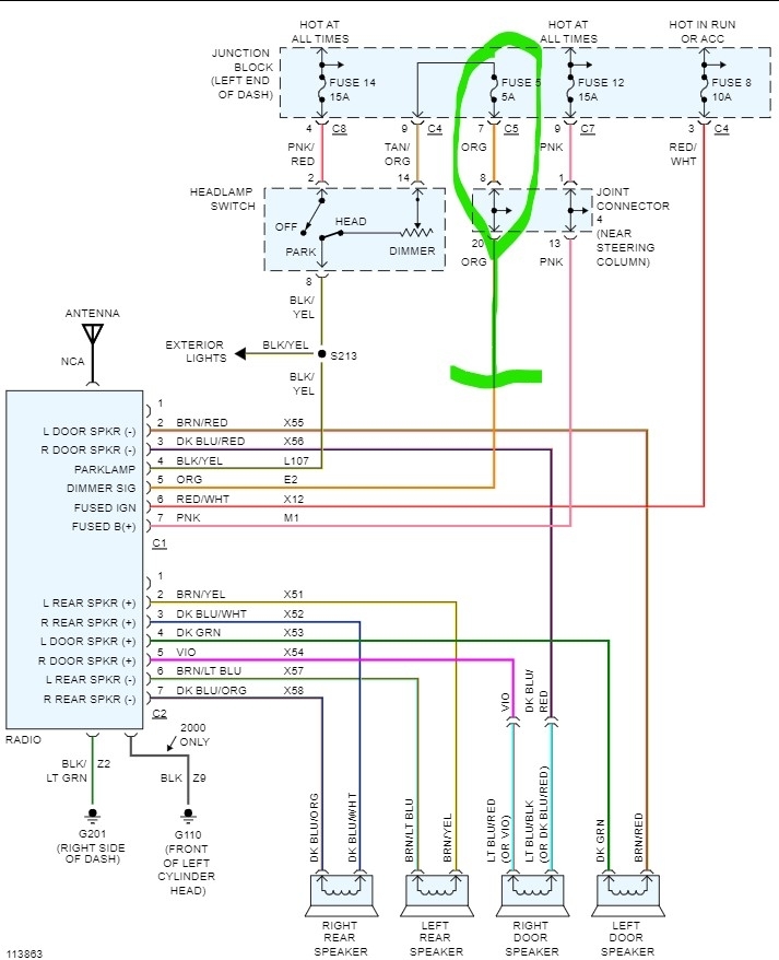
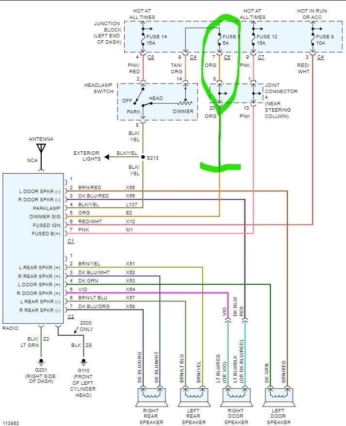
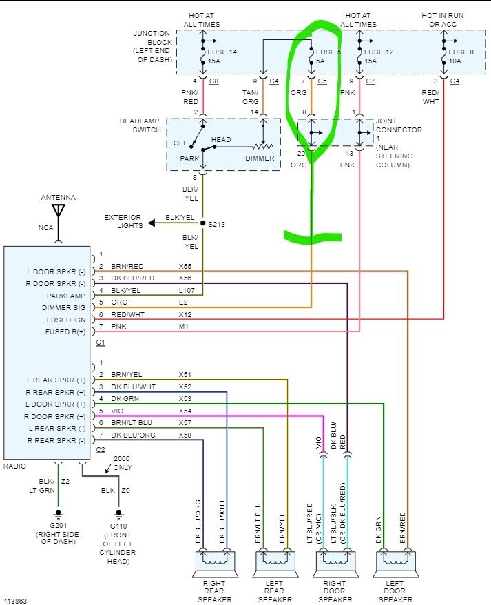
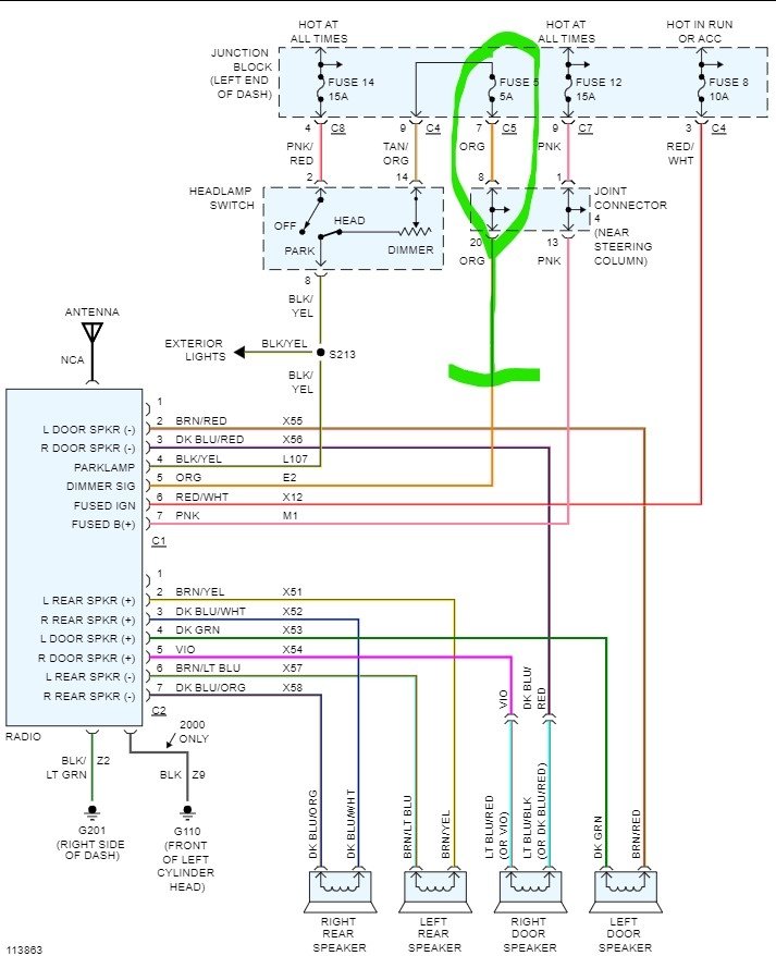
Here are the OEM wires for that truck. If the wiring pioneer has up is correct, you should have a yellow wire that is for constant battery power, that should go to the pink wire on the trucks side. Next would be a red wire for switched power, which should have a red wire with white stripe on the truck side. Now they show an orange wire with a white stripe on the radio side for the lighting in the radio, that one should connect to a black wire with a yellow stripe on the trucks side. That one should tell the radio that you turned on the lights and it should dim the radio lights. That is adjustable in the radio's controls. The last wire on the radio to be concerned with is the black ground wire, it connects to either a solid black on the truck side. The orange wire (which is the light dimmer) coming from the truck side of the harness doesn't get connected in this application. We will assume the speakers are correct if you hear sound.
If you had a solid orange on the truck side connected to a solid black that was likely the issue as the only solid orange is the lamp dimmer. I would double check the wiring and put the fuse in and see what it does. Hopefully it brings the OEM dash lights up.
Was this
answer
helpful?
Yes
No
Monday, May 16th, 2022 AT 7:56 AM
Tiny
FUNNYNATHAN22
  • MEMBER
  • 20 POSTS
I’ll take a look after work, but I do have to be careful because when I plugged the orange wire back in to, we’re it was a tiny shock and it looks like they hooked a gray wire up with one of the wires and I don’t know where that leads.
Was this
answer
helpful?
Yes
No
Monday, May 16th, 2022 AT 8:11 AM
Tiny
STEVE W.
  • MECHANIC
  • 15,685 POSTS
Leave the orange wire disconnected and see what the lights do. No rush.
Was this
answer
helpful?
Yes
No
Monday, May 16th, 2022 AT 8:36 AM
Tiny
FUNNYNATHAN22
  • MEMBER
  • 20 POSTS
I don’t see an orange with white my black and yellow wire is not connected to anything it’s capped off my orange wire that is solid orange has a black and green wire connected to it that connects to a solid black and still no dash lights.
Was this
answer
helpful?
Yes
No
Monday, May 16th, 2022 AT 2:24 PM
Tiny
STEVE W.
  • MECHANIC
  • 15,685 POSTS
The solid orange shouldn't be connected at all. Someone put it into that connector without testing what it does. Currently it is connected to a ground. So that connection is a short.
The capped black wire with yellow should have power when the headlights are on.
Disconnect the orange and connect a test light between it and the ground. Now plug in the fuse and turn on the marker lights and move the dimmer, the light should get brighter in response to the dimmer.
You don't need the black with yellow connected if you don't want to bother, it just means the radio's lights stay on full bright regardless of the marker or headlights.
Was this
answer
helpful?
Yes
No
Monday, May 16th, 2022 AT 4:10 PM

Please login or register to post a reply.