Wednesday, April 12th, 2023 AT 7:35 AM
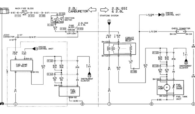
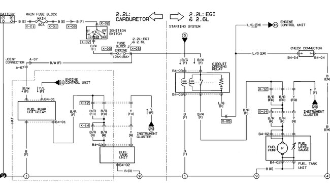
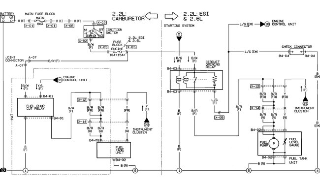
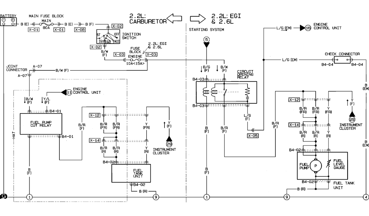
Replaced the fuel pump. And now it won't start? It is getting fire to the spark plugs. But the plugs don't seem wet. Like no fuel getting to them. It cranks over but won't start. Used starter fluid and all but no start.




