Wednesday, December 26th, 2018 AT 7:42 PM
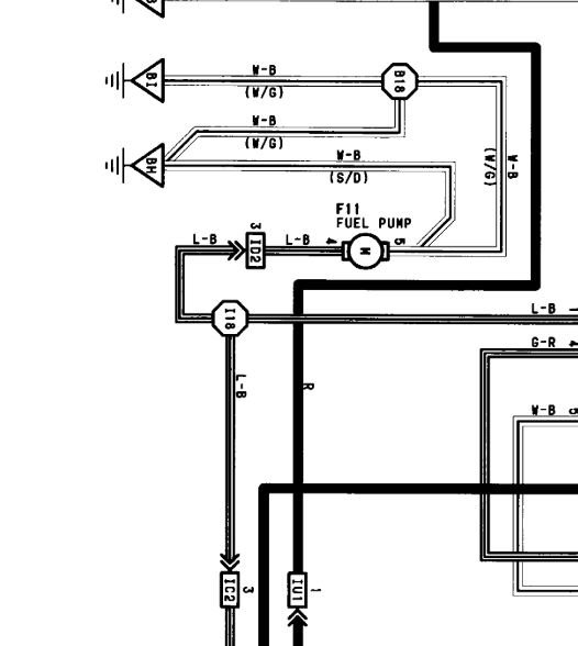
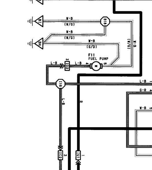
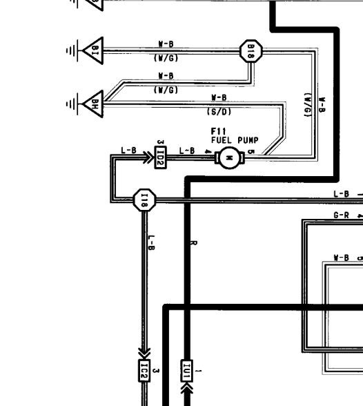
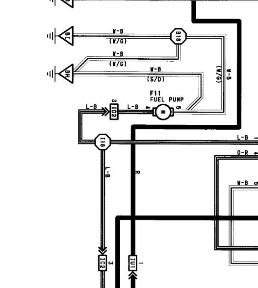
No fuel delivery, my intake was clogged with carbon from EGR valve. So I cleaned it out and now it won't run at all unless I use starting fluid but shuts off as soon as I stop. Pump works, fuel filter new, no vacuum leaks, has spark, injectors new. Any idea?Please and thank you.


