Will not crank over

Tiny
JOJODILLA
  • MEMBER
  • 1998 BUICK REGAL
  • 6 CYL
  • 2WD
  • AUTOMATIC
  • 140,000 MILES
My car listed above 25 Anniversary Edition, won't crank over. All the interior and exterior lights come on but, when I turn the key, nothing happens. We bought a new battery and had the same results, nothing. However, the first night it wouldn't start, roommate noticed one of the side post was being pulled out by the attached cable and when he was attempting to tighten it back he bumped something, maybe the other post. I'm not sure but there was a fairly loud pop along with some sparks from under the hood and a considerable amount of cussing from him! Before I go out and buy a new starter, could the reason it won't crank over have anything to do with him possibly shorting something out or maybe frying a relay or something?
I would appreciate any information you could give me.

Signed,
Future mechanic in training, DIY.
Wednesday, March 18th, 2020 AT 10:40 AM

1 Reply

Tiny
ASEMASTER6371
  • MECHANIC
  • 52,796 POSTS
Good afternoon,

You will need a test light or voltmeter to do some checks.

https://www.2carpros.com/articles/how-to-check-a-car-fuse

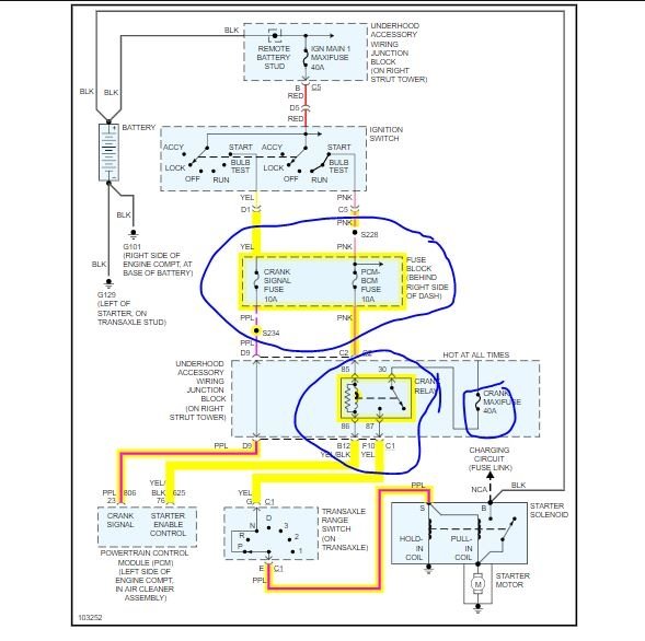
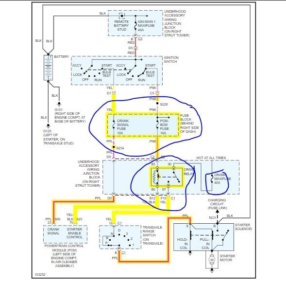
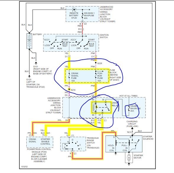
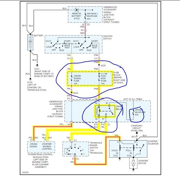
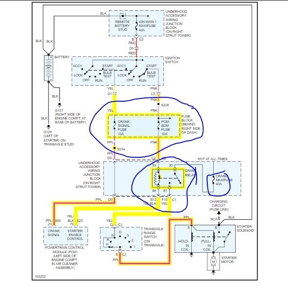
I attached a diagram of the starting system and need to verify some powers.

https://www.2carpros.com/articles/how-to-check-wiring

Roy
Was this
answer
helpful?
Yes
No
Wednesday, March 18th, 2020 AT 11:14 AM

Please login or register to post a reply.