Sunday, January 17th, 2021 AT 5:54 AM
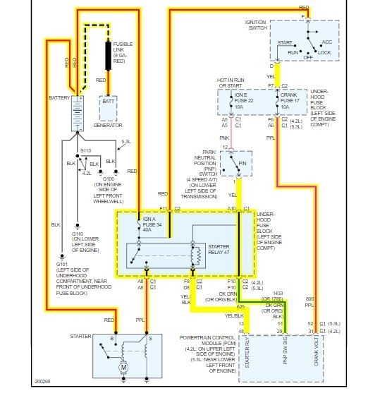
I went to start the truck and it wouldn't crank, key was stuck in ignition as well. Tried to get a jump which got the key out but found out the starter was bad. Replaced starter and still won't crank. Tested the starter relay and had to replace that as well. Still won't crank. The battery is good and all connections are clean and tight. The key still gets stuck unless I push the button on the side of the shifter. Any advice?



