Wednesday, July 5th, 2023 AT 3:40 PM
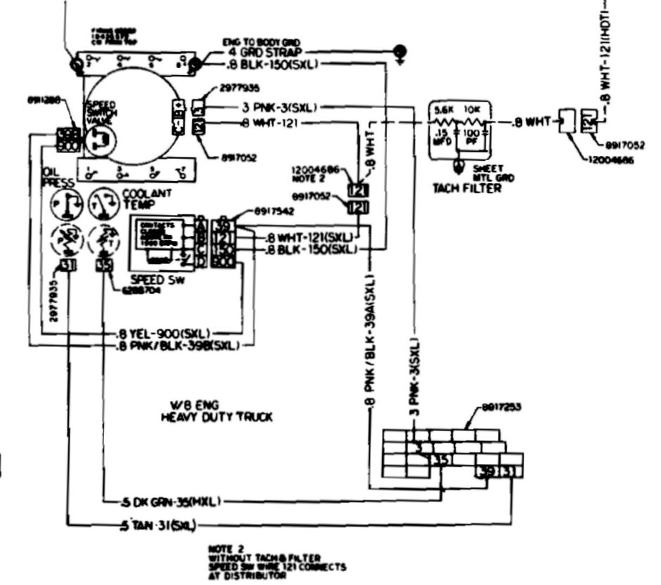
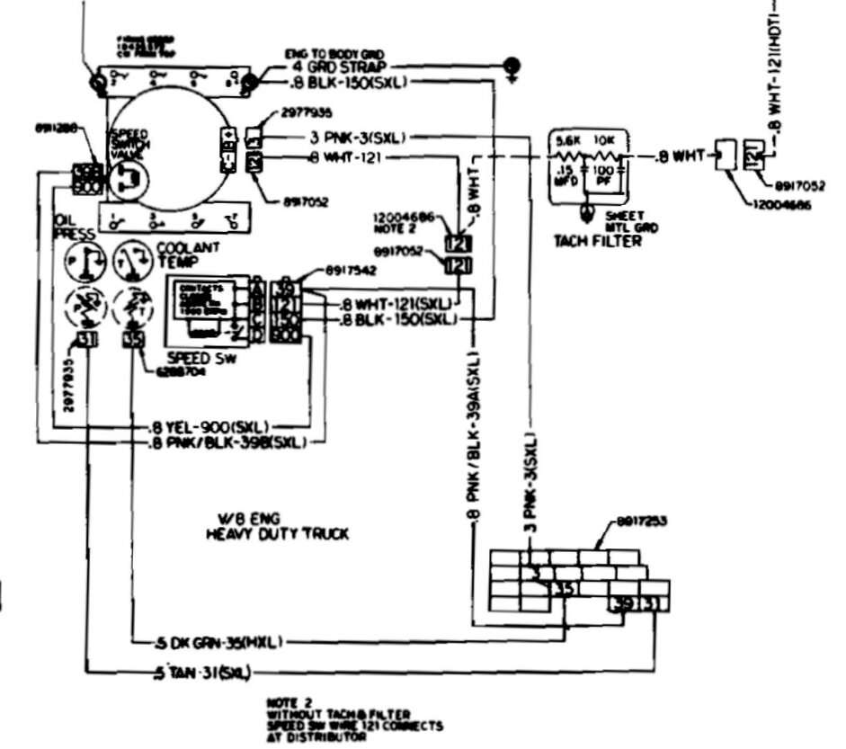
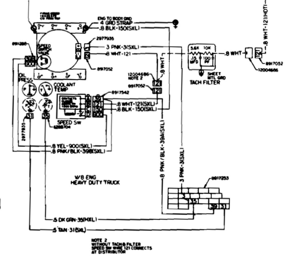
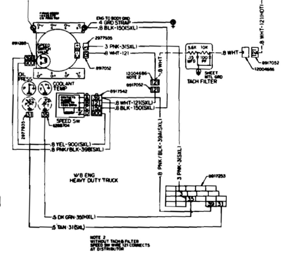
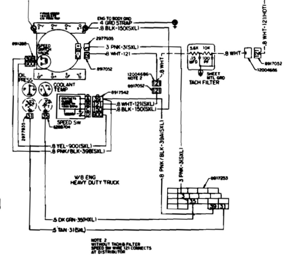
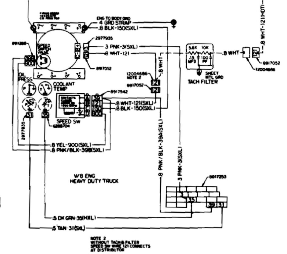
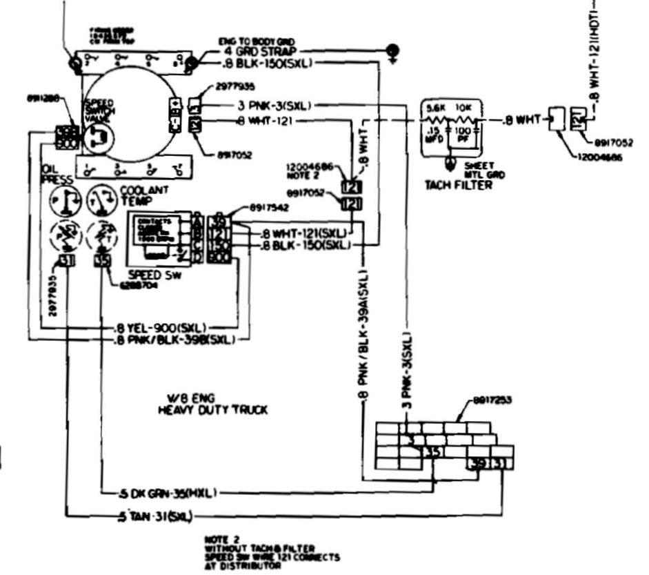
I just reinstalled the cruise control servo into the pickup (had to repair the rubber diaphragm). Everything is plugged in, but the cruise isn't working. I have manifold vacuum connected to the smaller port on the unit, and what I think is the break-controlled vacuum connected to the larger port. Wires are connected as is the throttle linkage. Can you help me diagnose the issue? I think it's electrical, possibly the turn-signal switch, but that's expensive so I don't want to go there first. Is there a fuse for it, or some other way/item to diagnose?














