My starter is not working?

Tiny
JDL
  • MECHANIC
  • 16,098 POSTS
Make sure the battery has a full charge and connections all good, positive and negative. If the starter motor is only spinning and not cranking the engine, have to check starter motor and flywheel teeth.
As far as stalling at idle, my first thought is check IAC motor, any trouble codes point in that direction? You can try cleaning your throttle body and throttle valve with old tooth brush. Some solvents aren't meant to be used on throttle bodies. How long since overall tune-up?
https://www.2carpros.com/articles/starter-not-working-repair
Was this
answer
helpful?
Yes
No
Tuesday, January 26th, 2021 AT 8:50 AM (Merged)
Tiny
ASEMASTER6371
  • MECHANIC
  • 52,796 POSTS
Sorry I meant 12.1 is very low.

Roy
Was this
answer
helpful?
Yes
No
Tuesday, January 26th, 2021 AT 8:50 AM (Merged)
Tiny
GLENN GILBERT
  • MEMBER
  • 44 POSTS
There is no spark at the spark plugs. Would that still indicate a bad starter? Also, if the battery was bad the starter would not be turning, correct? I have already cleaned the throttle body and replaced the IAC and TPS and the car still stalls. At this time I am just trying to get the car to start again. I am only a backyard mechanic, but you do need fuel and spark to start the engine and if there is not one or the other the car will not start. I am not sure if it is the distributor coil or another sensor which supplies spark to the plugs.

Thanks
Was this
answer
helpful?
Yes
No
Tuesday, January 26th, 2021 AT 8:50 AM (Merged)
Tiny
ANK1981
  • MEMBER
  • 24 POSTS
I bought a new battery my old one was dead no good. I installed the battery still nothing, when I try to start it I still hear clicking. Where do I go from here?
Was this
answer
helpful?
Yes
No
Tuesday, January 26th, 2021 AT 8:50 AM (Merged)
Tiny
JDL
  • MECHANIC
  • 16,098 POSTS
If the starter motor cranks the engine, the starter motor should be okay. Cranking is starter motor action not starting. I'm trying to make sure we're on the same page? If you use a digital multi-meter across battery posts, everything off, 12.6 volts is generic spec for full charge. Leave the leads touching the battery posts while helper turns key to crank, how far does the voltage drop, Usually shouldn't drop below 9 volts. Some vehicles say 9.6 volts, some say 10 volts, but, you get the idea, if it drops way down there, have to get battery charged.
I wondered about your battery because you said weak spark, certainly there could be other issues. Any applicable trouble codes? It seems I have heard of problems with distributor assembly, but, I can't be positive that is your problem? I'd hate to see you replace something and it not fix it.
Was this
answer
helpful?
Yes
No
Tuesday, January 26th, 2021 AT 8:50 AM (Merged)
Tiny
GLENN GILBERT
  • MEMBER
  • 44 POSTS
There is no spark at the plugs, but there is an orange spark when I pulled one of the wires off the distributor cap. If the timing belt was bad would I get spark to the spark plugs or distributor? I have no engine light on in the dash. It sort of sounds like the starter is not engaging but if that was the case why would I not be getting spark? I have replaced the starter a couple of times so that is the first thing I thought could be wrong until I saw there was not spark. I have been having an idling problem in which a friend of mine told me could be the coil in the distributor, but since no one besides me has worked on the car recently he is just guessing. I have read online that it could be the EGR valve for the idling problem, but that would not cause the no spark problem. At this point I do not know what to do.
Was this
answer
helpful?
Yes
No
Tuesday, January 26th, 2021 AT 8:50 AM (Merged)
Tiny
ANK1981
  • MEMBER
  • 24 POSTS
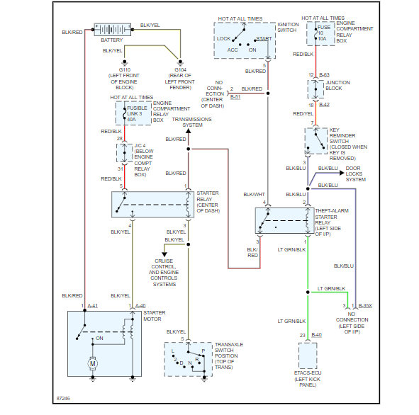
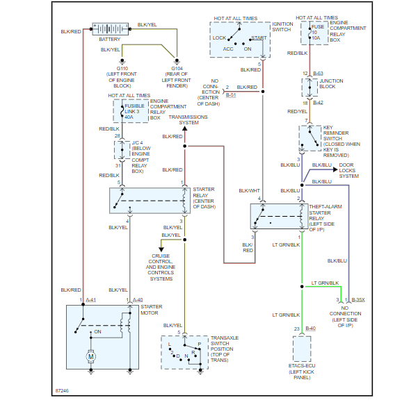
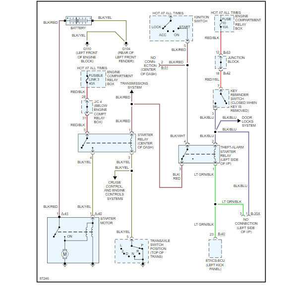
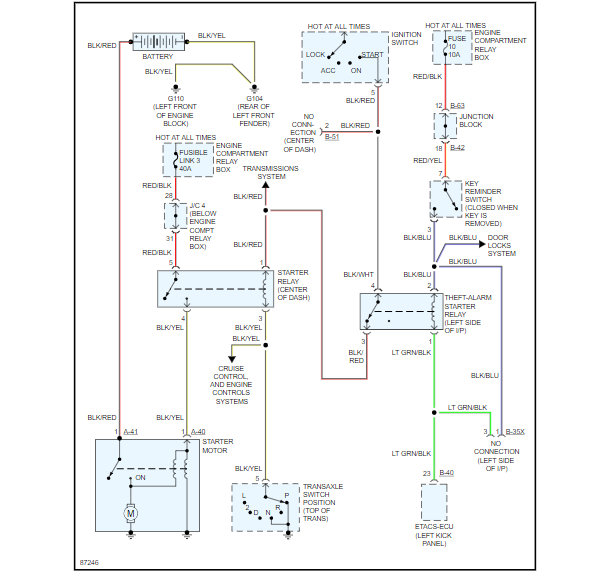
And behind my radio there are two relays which relays are they? I was thinking the power door locks and maybe starter relay?
Was this
answer
helpful?
Yes
No
Tuesday, January 26th, 2021 AT 8:50 AM (Merged)
Tiny
GLENN GILBERT
  • MEMBER
  • 44 POSTS
Hopefully it is not the timing belt as I do not want to go through that horror story again when someone tried to fix it a while back.
Was this
answer
helpful?
Yes
No
Tuesday, January 26th, 2021 AT 8:50 AM (Merged)
Tiny
ASEMASTER6371
  • MECHANIC
  • 52,796 POSTS
Okay, do you have a voltmeter to do some testing in the starting circuit?

Check the fuses listed for power on both sides.

Roy
Was this
answer
helpful?
Yes
No
Tuesday, January 26th, 2021 AT 8:50 AM (Merged)
Tiny
GLENN GILBERT
  • MEMBER
  • 44 POSTS
Update: after charging the battery overnight I tried starting the car this morning and after giving it a lot of gas it finally started but is running rough. Could it be the fuel pump? I am stumped at this time and really have no clue what might be going on but since this is my only vehicle I need to find out what the problem may be. Thanks
Was this
answer
helpful?
Yes
No
Tuesday, January 26th, 2021 AT 8:50 AM (Merged)
Tiny
JDL
  • MECHANIC
  • 16,098 POSTS
The basics for a rough idle, check for a leak of some kind, fuel, EGR, vacuum. I did look at your fuel pressure spec, it said 47--51 psi, key on engine off. so if in the middle should be fine.
https://www.2carpros.com/articles/how-to-check-fuel-system-pressure-and-regulator
Was this
answer
helpful?
Yes
No
Tuesday, January 26th, 2021 AT 8:50 AM (Merged)
Tiny
ANK1981
  • MEMBER
  • 24 POSTS
  • 1997 DODGE AVENGER
  • 2.5L
  • V6
  • 2WD
  • AUTOMATIC
  • 118,500 MILES
Okay, I will break it down. I went to to my car today and of course I got a jump okay now when I go to start the car it hesitates then she will start then stall. I will wait a few seconds try again then starts then stalls again. Finally third times the charm she starts up finally. What is causing this? I am stumped maybe a ignition issue? Distributor and or cap issue? Leaking vacuum hose? I really do not know. I need some advice on this issue. And my battery is fine it says between 13-14 volts when running so ruling out that. So what ever is causing the start then stall issue is causing my battery needing to be jumped. Something is draining the battery.
Was this
answer
helpful?
Yes
No
Tuesday, January 26th, 2021 AT 8:50 AM (Merged)
Tiny
JACOBANDNICKOLAS
  • MECHANIC
  • 110,194 POSTS
Hi and thanks for using 2CarPros.

The voltage at your battery when running is being produced by the alternator. You need to load test the battery with the engine off. Here is a quick link for that:

https://www.2carpros.com/articles/car-battery-load-test

Now, the issue with taking three times to stay running sounds like the fuel pump is losing prime. What I want you to try is this. Turn the key to the run position (not start) and count to five and turn it off. Do that procedure three times and on the fourth, start it.

Do that and let me know what happens.

Take care,
Joe
Was this
answer
helpful?
Yes
No
Tuesday, January 26th, 2021 AT 8:50 AM (Merged)
Tiny
ANK1981
  • MEMBER
  • 24 POSTS
Thanks, I will try it out tomorrow and I will let you know.
Was this
answer
helpful?
Yes
No
Tuesday, January 26th, 2021 AT 8:50 AM (Merged)
Tiny
JACOBANDNICKOLAS
  • MECHANIC
  • 110,194 POSTS
Welcome back:

Let me know. By cycling the switch, you are allowing the pump to re-prime the system. If it starts right up, we need to determine why it loses pressure.

Take care and I will watch for your reply.

Joe
Was this
answer
helpful?
Yes
No
+1
Tuesday, January 26th, 2021 AT 8:50 AM (Merged)
Tiny
ANK1981
  • MEMBER
  • 24 POSTS
Could it be maybe the fuel filter? I have had the car for five years now and never replaced it. Before I bought it had been sitting him the guys driveway for five years before I bought it so I was thinking could be that.
Was this
answer
helpful?
Yes
No
Tuesday, January 26th, 2021 AT 8:50 AM (Merged)
Tiny
JACOBANDNICKOLAS
  • MECHANIC
  • 110,194 POSTS
Welcome back:

Most certainly it could be the filter preventing pressure issues. Here is a general description showing how to check fuel pressure:

https://www.2carpros.com/articles/how-to-check-fuel-system-pressure-and-regulator

The pictures below show common causes of low fuel pressure or why pressure can drop. Note that one possibility is a clogged fuel filter.

The fuel pressure your vehicle should have is the following:

Measure fuel pressure while the engine is running at idle.
Standard value: 324 - 343 kPa (47 - 50 psi)

Let me know what you find or if you have other questions.

Take care,
Joe

Was this
answer
helpful?
Yes
No
Tuesday, January 26th, 2021 AT 8:50 AM (Merged)
Tiny
CARADIODOC
  • MECHANIC
  • 34,489 POSTS
Hi guys. Please allow me to stick my nose in here and add one wondrous comment of great value. When I read the engine starts, then stalls, this is an extremely common problem on Chrysler products after the battery has been run dead or has been disconnected. All other data will be relearned as soon as you start driving, except for "minimum throttle". A very specific set of conditions must be met for that to take place. The clue is the engine will stay running when you hold the accelerator pedal down 1/4". You may also notice good cranking with a total failure to start, or stalling at stop signs.

To trigger the relearn to occur, drive at highway speed with the engine warmed up, then coast for at least seven seconds without touching the pedals. The Engine Computer wants to see high manifold vacuum for seven seconds, (so it knows you are coasting and therefore the car is moving), and it must see a rock-solid signal voltage from the throttle position sensor. After seven seconds, it puts the TPS voltage into memory. From then on, any time it sees that same voltage, it knows your foot is off the accelerator pedal, and it must be in control of idle speed.

As a mechanic, a test-drive to perform this relearn should be part of any service that required disconnecting the battery, or you should explain the need for this procedure to the customer. That will prevent customers from returning with a complaint. Even if you let them go without this explanation, the relearn will take place on any typical off-ramp, but the owner might remember the original stalling problem and falsely associate it with shoddy workmanship.
Was this
answer
helpful?
Yes
No
Tuesday, January 26th, 2021 AT 8:50 AM (Merged)
Tiny
HANKHAN
  • MEMBER
  • 1 POST
  • 1996 DODGE AVENGER
  • 6 CYL
  • FWD
  • AUTOMATIC
  • 145,000 MILES
1996 dod av es 6cyl will not start, 6mo old battery, everything has been inspected, posts, wires and wtr lvl in battery. Everything went black, no power, lights nothing. Chg battery for 4/hrs and car started, what happened to make everthing go black?
Thx, Hank
Was this
answer
helpful?
Yes
No
Tuesday, January 26th, 2021 AT 10:21 AM (Merged)
Tiny
MENDOZA__
  • MEMBER
  • 20 POSTS
There might of been somthing in the system that completely shorted out the battery, an open circuit, light on, or bad alternator. Any of those things will compleletly kill a battery down to the point of no power at all which will cause that black out where nothing in the vehicle will turn on until charged.

Hope this helps!
Was this
answer
helpful?
Yes
No
Tuesday, January 26th, 2021 AT 10:21 AM (Merged)

Please login or register to post a reply.