No starter

Tiny
DARCIEDARC
  • MEMBER
  • 1996 CHEVROLET SILVERADO
  • 0.5L
  • V8
  • 2WD
  • AUTOMATIC
  • 216 MILES
It started and got me home. Now it won't start again? Should I test the starter and how! Please help.
Tuesday, June 4th, 2019 AT 4:22 PM

3 Replies

Tiny
CARADIODOC
  • MECHANIC
  • 34,491 POSTS
Hold on. You bypassed a part, then the starter worked, so you want to test the part that is working? You need to look at this the other way. The best way to test a starter is on the engine, when the rest of the circuit is either bypassed or manually energized by you. That's exactly what you did, and the results prove the starter is okay.

I have to guess there was no starter action and no sound from it when you tried to crank the engine. You found your way to the neutral safety switch, jumped across it, then the starter worked, so logic would dictate the neutral safety switch is defective, ... Or there is some other intermittent problem that temporarily didn't act up.

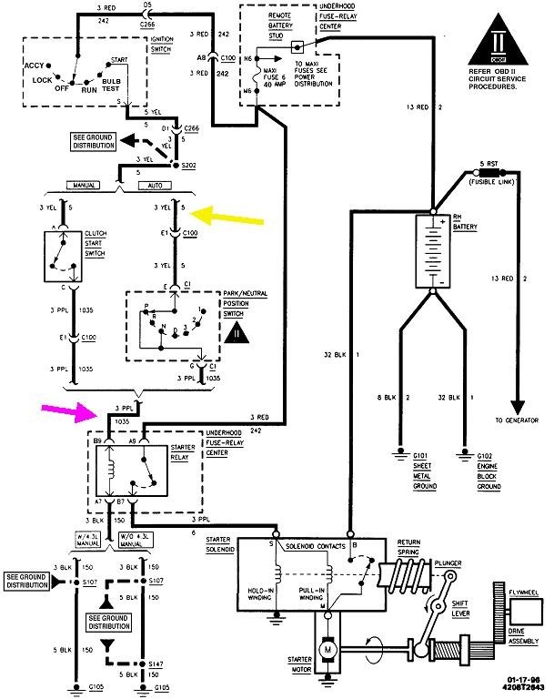
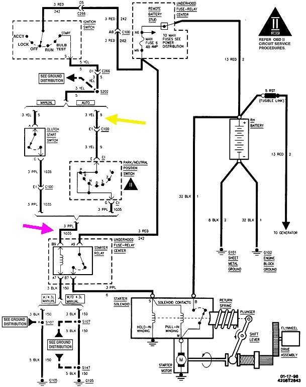
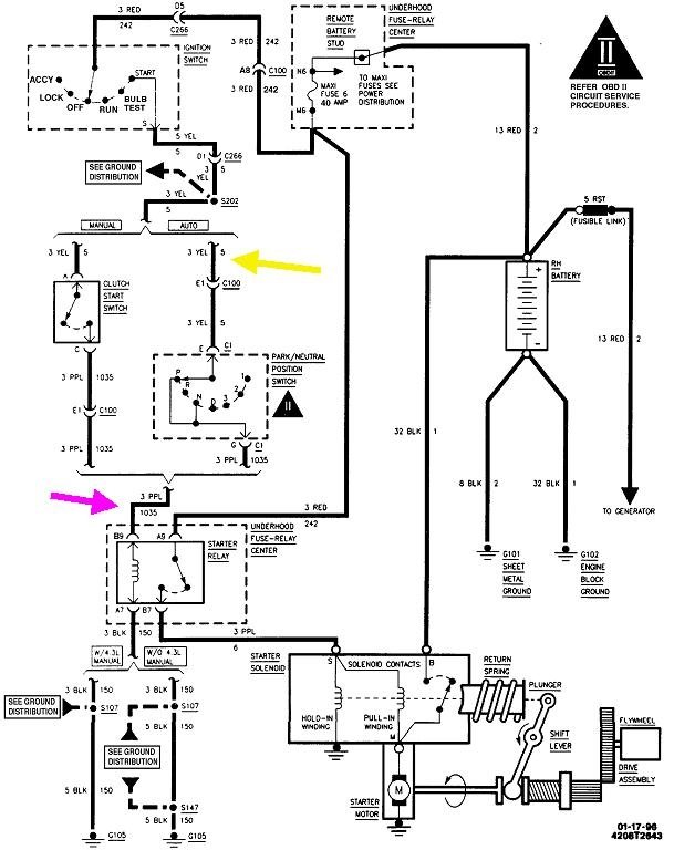
To back up a few steps from where you got to already, two voltage tests will show if the neutral safety switch is the best suspect. You'll need to find the yellow wire in this diagram, (shown by my nifty yellow arrow), either at the ignition switch or at the neutral safety switch. You can use a digital voltmeter, but for this type of problem, a test light is faster and can be more accurate. Check for 12 volts on this wire when the ignition switch is turned to "crank". If you have it there, that part of the ignition switch is good. Next, check for 12 volts on the purple wire. That is easiest to access right on the starter motor, but remember, if voltage is missing there when the ignition switch is in "crank", the neutral safety switch and that purple wire are both suspects, along with the terminals in the switch's connector. The switch itself is the most common failure. The terminals don't cause too much trouble unless someone previously poked a test light or test probe in too far and spread them.

Neutral safety switches are often intermittent and will work at times, especially after you shift in and out of "park" a few times. Sometimes they'll work in "neutral", but not "park", so try it both ways.
Was this
answer
helpful?
Yes
No
Tuesday, June 4th, 2019 AT 5:57 PM
Tiny
DARCIEDARC
  • MEMBER
  • 2 POSTS
The truck does try to turn over but won't start.
Was this
answer
helpful?
Yes
No
Wednesday, June 5th, 2019 AT 11:01 AM
Tiny
CARADIODOC
  • MECHANIC
  • 34,491 POSTS
I apologize for misreading your title. When you have a crank / no-start condition, the neutral safety switch has to be working, and the entire starter system is not suspect. It's working normally. It's the failure to run I should have been focused on.

The first step is to see if you have spark. Here's a link to an article about doing that:

https://www.2carpros.com/articles/how-to-test-an-ignition-system

but your ignition system is different, and the procedure is actually a little easier. You'll need a helper to crank the engine for you. Unplug the ignition coil wire from the center of the distributor cap, then hold the terminal about 1/8" from a metal part of the engine. When the engine is cranking, you should see sparks jumping from that terminal to the engine. Be careful to not pull the wire too far away from the engine. The spark is going to find a path, and when it becomes easier to go through your hand and body, it is going to smart and lead to swear words. At least that will prove if spark is present!

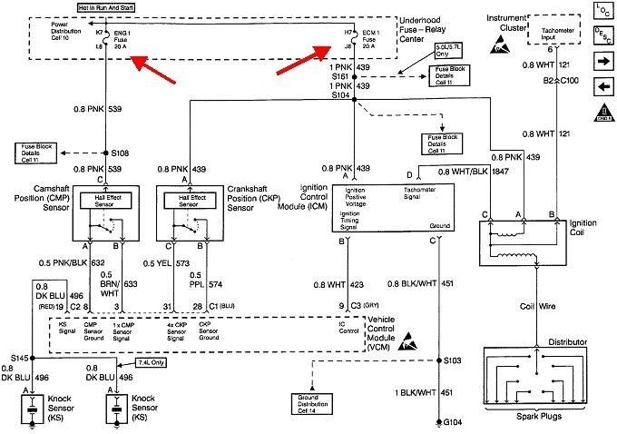
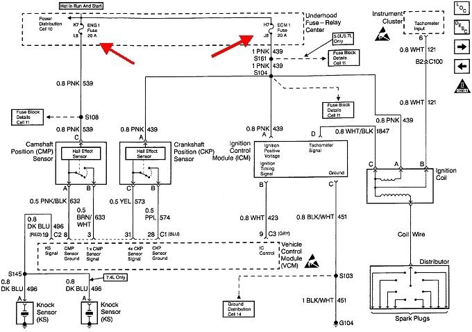
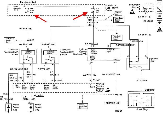
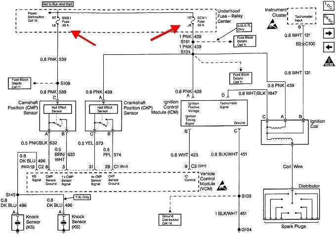
If spark is missing, the camshaft position sensor and crankshaft position sensor are good suspects, but check their fuses first. Those are "Engine fuse 1" and "Engine Control Module fuse 1, both 20-amp, and both in the under-hood fuse box.

The next step is to read and record the diagnostic fault codes, but you need a code reader for that. You should be able to borrow one from an auto parts store that rents or borrows tools. Check into that, then post any fault codes that come up and we'll figure out where to go next.

If you want to jump ahead, look at this article too:

https://www.2carpros.com/articles/car-cranks-but-wont-start
Was this
answer
helpful?
Yes
No
+2
Wednesday, June 5th, 2019 AT 2:53 PM

Please login or register to post a reply.