New starter installed and it started to start without the key in the start position

Tiny
ASEMASTER6371
  • MECHANIC
  • 52,796 POSTS
Okay, sorry I thought you meant it was fixed.

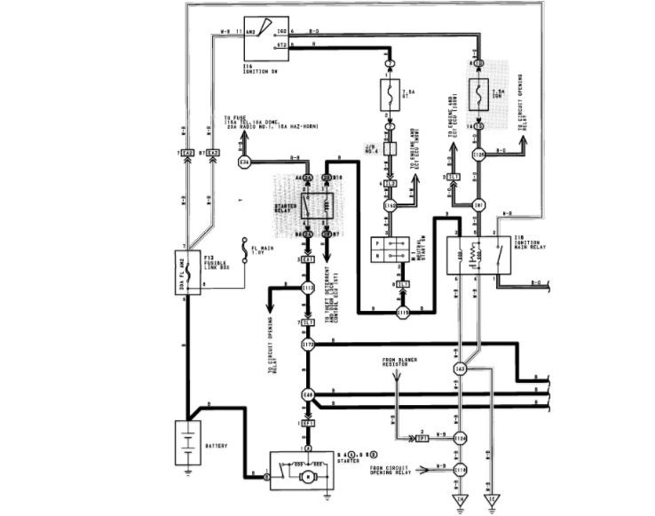
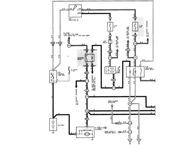
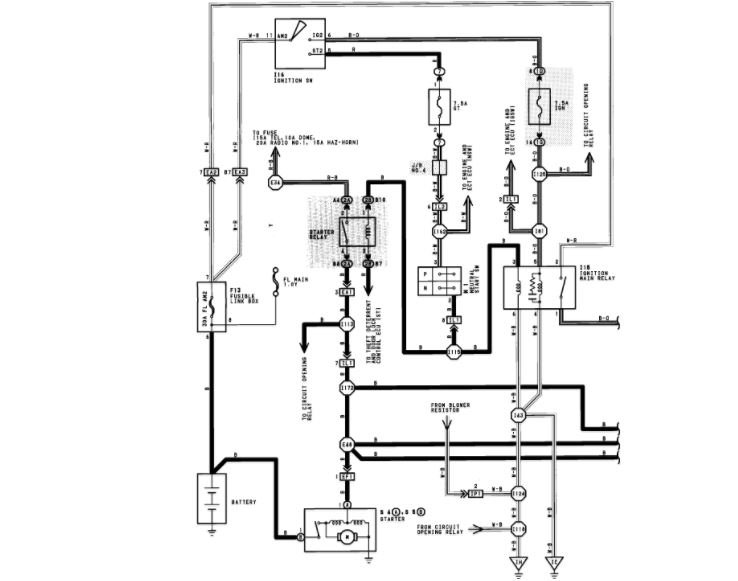
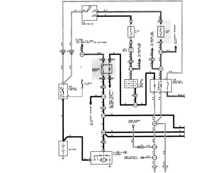
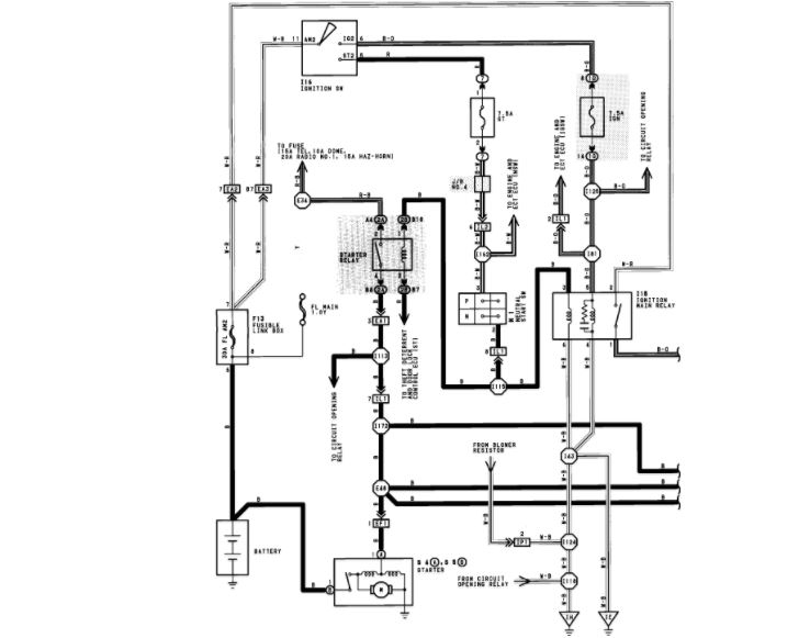
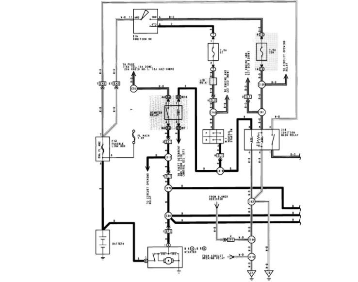
I attached a wire diagram for you to view.

Do you know where the starter relay is located?

Roy
Was this
answer
helpful?
Yes
No
Thursday, April 26th, 2018 AT 4:03 PM
Tiny
TIMMAHANEY
  • MEMBER
  • 65 POSTS
Yes, in the fuse box on driver's side under the hood.
Was this
answer
helpful?
Yes
No
Thursday, April 26th, 2018 AT 4:12 PM
Tiny
ASEMASTER6371
  • MECHANIC
  • 52,796 POSTS
Okay, can you check for power to the relay with the key on? Remove the relay and test. Leave the little wire for the starter off.

Roy
Was this
answer
helpful?
Yes
No
Thursday, April 26th, 2018 AT 4:18 PM
Tiny
TIMMAHANEY
  • MEMBER
  • 65 POSTS
I tested and there is power in one hole bottom right.
Was this
answer
helpful?
Yes
No
Thursday, April 26th, 2018 AT 4:25 PM
Tiny
TIMMAHANEY
  • MEMBER
  • 65 POSTS
Tested power bottom right hole.
Was this
answer
helpful?
Yes
No
Thursday, April 26th, 2018 AT 4:29 PM
Tiny
ASEMASTER6371
  • MECHANIC
  • 52,796 POSTS
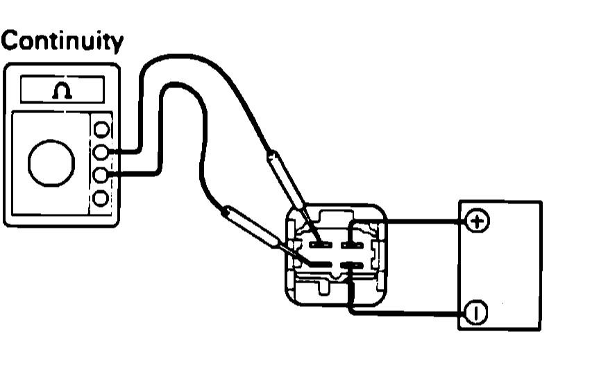
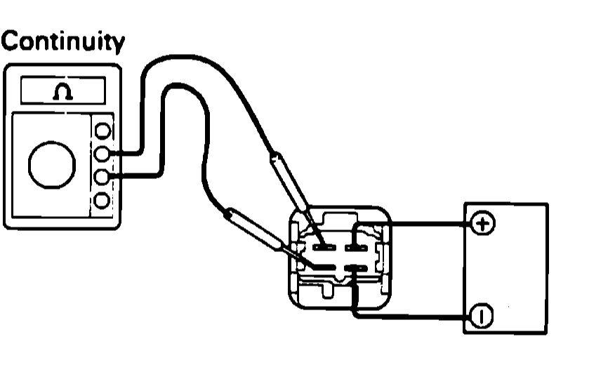
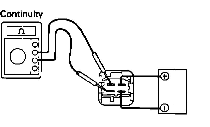
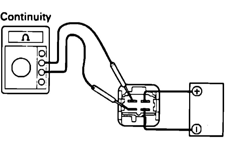
Relay test:

1. Apply battery voltage across terminals 1 and 3, Fig 6.
2. Using an ohmmeter, ensure there is continuity across terminals 2 and 4.
3. If no continuity exists, replace relay.
Was this
answer
helpful?
Yes
No
Thursday, April 26th, 2018 AT 4:36 PM
Tiny
TIMMAHANEY
  • MEMBER
  • 65 POSTS
Can I use a fluke 335 for this test?
Was this
answer
helpful?
Yes
No
Thursday, April 26th, 2018 AT 4:44 PM
Tiny
ASEMASTER6371
  • MECHANIC
  • 52,796 POSTS
Sure, good meter.
Was this
answer
helpful?
Yes
No
Thursday, April 26th, 2018 AT 5:14 PM
Tiny
TIMMAHANEY
  • MEMBER
  • 65 POSTS
Okay, I really appreciate everything you have have done for me, it means a lot. This car is my pride and joy and I recently lost my job and cannot afford to pay for a mechanic. I am just worried that I am going to mess my car up.
Was this
answer
helpful?
Yes
No
Thursday, April 26th, 2018 AT 5:19 PM
Tiny
ASEMASTER6371
  • MECHANIC
  • 52,796 POSTS
Just take your time.

Roy
Was this
answer
helpful?
Yes
No
Thursday, April 26th, 2018 AT 5:21 PM
Tiny
TIMMAHANEY
  • MEMBER
  • 65 POSTS
Do I set the fluke on ohms?
Was this
answer
helpful?
Yes
No
Thursday, April 26th, 2018 AT 5:24 PM
Tiny
ASEMASTER6371
  • MECHANIC
  • 52,796 POSTS
Correct. The test is ohms.
Was this
answer
helpful?
Yes
No
Thursday, April 26th, 2018 AT 5:36 PM
Tiny
TIMMAHANEY
  • MEMBER
  • 65 POSTS
Without the key on there is power bottom right hole.
Was this
answer
helpful?
Yes
No
Thursday, April 26th, 2018 AT 6:00 PM
Tiny
ASEMASTER6371
  • MECHANIC
  • 52,796 POSTS
No, the test for the relay is done with the relay out of the fuse block. You need to apply power and ground to the relay terminals as shown in the diagram I sent you, then you measure the ohms on the other two terminals.

Roy
Was this
answer
helpful?
Yes
No
Thursday, April 26th, 2018 AT 6:08 PM
Tiny
TIMMAHANEY
  • MEMBER
  • 65 POSTS
And tell me inside the fuse box where the starter relay is. There are four pins. One always hot correct and that would be pin number two and I have to turn the key to the crank position right?
Was this
answer
helpful?
Yes
No
Friday, April 27th, 2018 AT 4:25 AM
Tiny
ASEMASTER6371
  • MECHANIC
  • 52,796 POSTS
How did the relay test turn out before we go to the fuse block?

Roy
Was this
answer
helpful?
Yes
No
Friday, April 27th, 2018 AT 12:35 PM
Tiny
TIMMAHANEY
  • MEMBER
  • 65 POSTS
Relay was good.
Was this
answer
helpful?
Yes
No
Friday, April 27th, 2018 AT 1:55 PM
Tiny
ASEMASTER6371
  • MECHANIC
  • 52,796 POSTS
Okay.

Now, at the fuse block.

You have one power and now you need a power with the key in the start position. Have someone turn the key to start.

Be very careful. Do you have the fuel rail off? Fuel may spray for the pump when you turn on the key.
Was this
answer
helpful?
Yes
No
Friday, April 27th, 2018 AT 1:58 PM
Tiny
TIMMAHANEY
  • MEMBER
  • 65 POSTS
I already have done that a couple of days ago and I used a test light and I did have one that stayed hot and nothing else lit up. I will try again though.
Was this
answer
helpful?
Yes
No
Friday, April 27th, 2018 AT 2:32 PM
Tiny
ASEMASTER6371
  • MECHANIC
  • 52,796 POSTS
You need a signal from the ignition switch to the relay.
Was this
answer
helpful?
Yes
No
Friday, April 27th, 2018 AT 2:33 PM

Please login or register to post a reply.