Smoke from air conditioning vents

Tiny
JGERSTLER
  • MEMBER
  • 2004 CHEVROLET IMPALA
  • 72,000 MILES
The smell of burning and smoke came out of the vents when I tried to turn on the A/C. The blower does not work.

Also, water is getting though the fire wall into the cabin. What is causing this?
Thursday, June 14th, 2018 AT 1:33 PM

1 Reply

Tiny
STEVE W.
  • MECHANIC
  • 15,680 POSTS
The most likely issue is what is causing both problems. That would be either a clogged AC drain (it actually drains the entire HVAC case not just the AC). With it blocked the condensation from the AC as well as any rain or moisture (car wash, humidity or other) builds up inside the HVAC case until it reaches an opening it can escape from.
Or the seal under the trim below the window that keeps water out of the air inlet has failed and it is now flooding the HVAC unit.
Both are very, very common.

First thing to check is the drain. Open the hood and use a flashlight to look down the firewall and toward the outside of the chassis rail you will see an open rubber elbow. Squeeze it and or remove it and see if water comes out, or if it is plugged. Clean it and reinstall.
Next we will deal with the other common cause of the leak. First thing is to go to any GM dealer or online and order GM #15794785 - Deflector-Plenum Water.

The next thing after you have that part in hand is to turn on the wipers and shut off the key with the wipers in the vertical position. Next look at the plastic trim panel on the passenger side below the glass. There are two plastic "rivets" that hold that in place. The centers just pull up and they will release. Then you unscrew the large plastic nut up near the glass. The trim panel will now come off. With it out of the way you are looking at the problem. There should be a rubber sealing strip pressed in place along the edge of the metal cowl panel just below the glass. What happens is that strip is not glued on and it tends to fall down. Now in any rain or water situation the water runs down the glass under the plastic trim and right into the HVAC inlet that is directly under that edge!
For the repair remove that strip and set it aside. Now take the deflector that you have and install it with the clips on the edge that the old seal came off. Pull the hood seal loose in the areas the new deflector hits and push it back into place to hold it in place. If your car has the cabin air filter you will also find it under that same cover so get a new of those as well.

If you are a visual person - www. Youtube. Com/watch?V=s09WACkM7nk

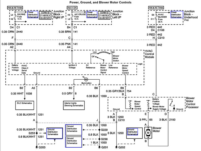
Now for the blower motor -

Testing and or changing the blower is not difficult, you remove the panel that is over the passengers foot well. The blower will be visible just above where the panel was. Disconnect the blower motor wire connector, then the two or three screws that hold the blower in the case. The blower motor and impeller will drop out. Reverse the process to install it. To test it you can run two jumper lines in from the battery. F you look at the connector on the motor you will see a black wire and a purple wire. The black wire connects to ground and you touch the positive battery lead to the connector that the purple wire was on. If the blower spins up fully and there is no noise or smell it is possibly okay and it was the controller burning out.

The blower speed control module mounts right next to the blower, with a heat sink that extends into the case. If the blower tests okay this may be the burnt item. Or both may have been burnt. It has one connector and two screws. There are two possible versions of this part, one fits manual control systems, the other fits the automatic version where you simply set a temperature and it tries to keep it at that temperature.

Hope that helps.
Was this
answer
helpful?
Yes
No
Thursday, June 14th, 2018 AT 5:23 PM

Please login or register to post a reply.