Power seats not working properly

Tiny
CAMERON WAGNER
  • MEMBER
  • 2015 GMC YUKON
  • 6.2L
  • V8
  • 4WD
  • AUTOMATIC
  • 86,000 MILES
My SUV has power captains chairs in the middle seats and the power fold rear bench seat and neither will fold. I can fold the middle captains chairs manually but no seats will fold with the power buttons.
Saturday, March 7th, 2020 AT 9:01 PM

3 Replies

Tiny
JACOBANDNICKOLAS
  • MECHANIC
  • 110,194 POSTS
Hi,

First check the fuse responsible for both seats. It is located in the rear of the vehicle. See pictures 1-3.

Here are a few links to help with testing and checking:

https://www.2carpros.com/articles/how-a-car-fuse-works

https://www.2carpros.com/articles/how-to-check-a-car-fuse

https://www.2carpros.com/articles/how-to-use-a-test-light-circuit-tester

https://www.2carpros.com/articles/how-to-use-a-voltmeter

https://www.2carpros.com/articles/how-to-check-wiring

Let me know what you find.

Joe
Was this
answer
helpful?
Yes
No
Saturday, March 7th, 2020 AT 9:18 PM
Tiny
CAMERON WAGNER
  • MEMBER
  • 2 POSTS
I tested the fuse and the light lit up just fine so nothing is wrong with the fuse.
Was this
answer
helpful?
Yes
No
Sunday, March 8th, 2020 AT 10:31 AM
Tiny
JACOBANDNICKOLAS
  • MECHANIC
  • 110,194 POSTS
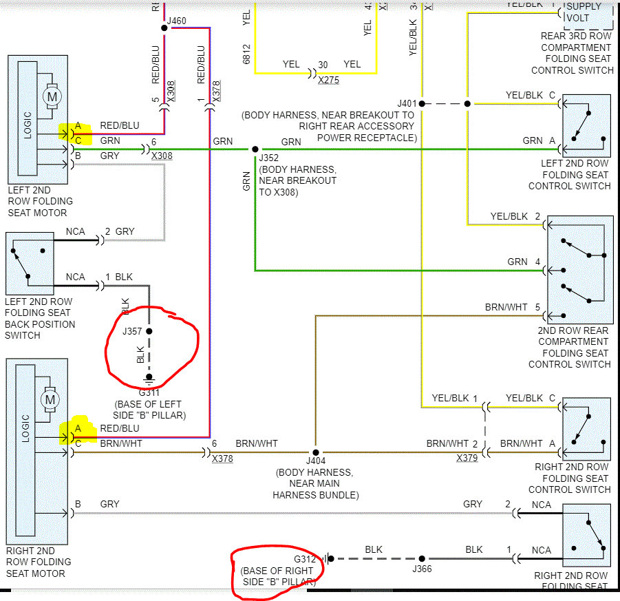
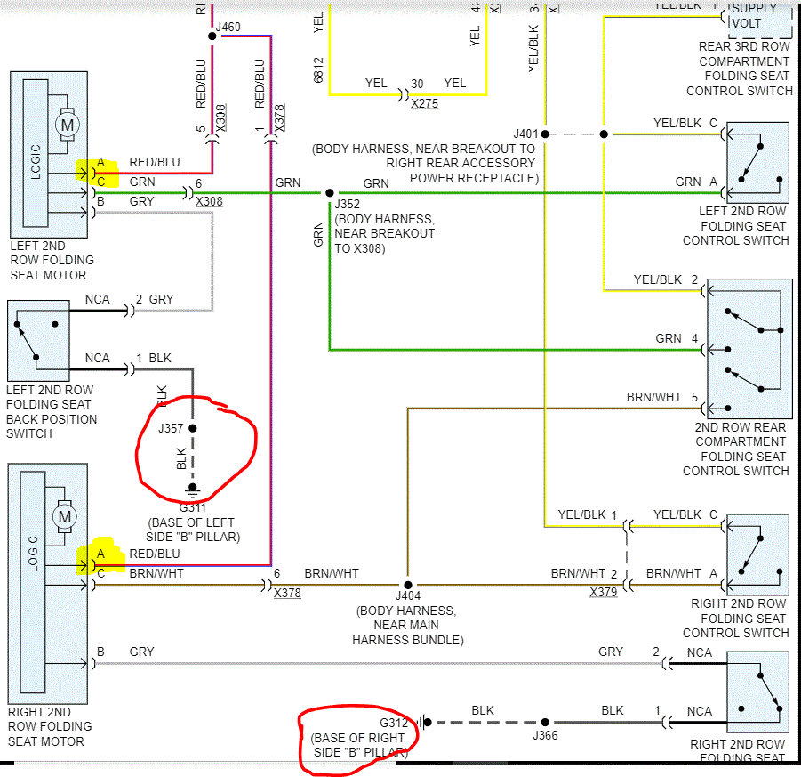
Okay, then I need you to next check for power to the switches. In picture 1, I highlighted where power enters the switch. Check for power there. If there is, then check both grounds for damage.

Also, if you look at pic 2, it is related to the third seat. There are two additional fuses to check. Fuse 28 isn't related to the second row seating, so I suspect it isn't the issue. However, the park enable fuse in the vehicle which I circled is. Check that one as well.

The grounds for both rows are the same, so there is no additional ground testing required.

Let me know what you find.

Joe
Was this
answer
helpful?
Yes
No
Sunday, March 8th, 2020 AT 8:45 PM

Please login or register to post a reply.