Passenger Side Electric Windows stopped working?

Tiny
TRONOUS
  • MEMBER
  • 2004 CHEVROLET SILVERADO
  • 6.0L
  • V8
  • 4WD
  • AUTOMATIC
  • 140,000 MILES
Both front and rear passenger door windows quit working at the same time. The switch on the driver door and the switches on the two passenger side doors stop working.
Tuesday, February 27th, 2024 AT 6:23 PM

4 Replies

Tiny
TRONOUS
  • MEMBER
  • 6 POSTS
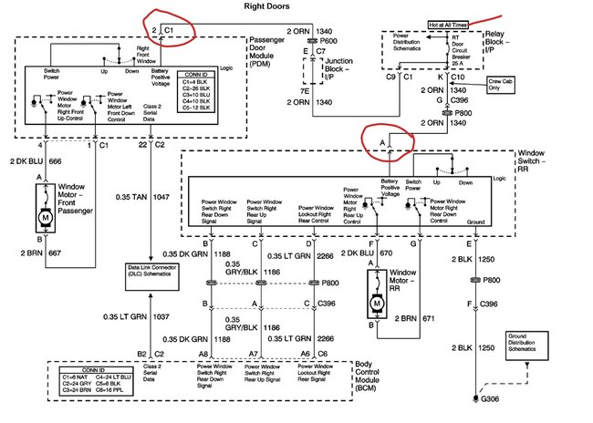
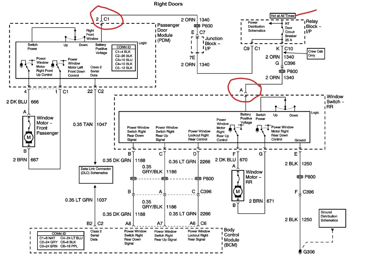
I checked the 25-amp circuit breaker, and it is working. So, we can rule that out. Door lock switches work in all the doors.
Was this
answer
helpful?
Yes
No
Tuesday, February 27th, 2024 AT 7:10 PM
Tiny
STEVE W.
  • MECHANIC
  • 15,676 POSTS
How did you test the breaker? Asking because that vintage GM has been known to have corrosion in the interior of the fuse boxes and the loss of power from that breaker would cause this problem. A way to check to see if power is the issue would be to pull the right front door switch out, now use a test light to see if there is battery power to the orange wire. It should have power full time. If you find nothing, then you could try jumping battery power to it through a jumper wire and see if both windows now work. If yes, then it is an issue in that relay box. As that is where the splice is that feeds both door switches.
To get to the right front switch you normally use a trim tool to release the clips and the switch comes out. They did use screws for a couple years as well. For those the door panel gets removed first. The orange wire is easy to find in the connectors.
Was this
answer
helpful?
Yes
No
Wednesday, February 28th, 2024 AT 1:58 AM
Tiny
TRONOUS
  • MEMBER
  • 6 POSTS
So, I finally had a chance to check for power in the orange wire in both front and rear door window switches and found no power. Then I jumped a power line to the orange wire and the windows worked.
From what you told me that would mean the problem is in the relay block under the instrument panel to the left of the steering column. There is a fuse marked "CB 25A RT DOOR". I ran a continuity test, and it had continuity. My question is whether or not that type of fuse can be tested that way or not?
And if not, the fuse what are my next steps to narrowing down the problem?
Could it still be a broken wire running between the door and cab?
Was this
answer
helpful?
Yes
No
Saturday, March 16th, 2024 AT 5:48 PM
Tiny
STEVE W.
  • MECHANIC
  • 15,676 POSTS
Easy test, pull the fuse and try a jumper wire. Then a jumper for the circuit breaker. See if either one returns the windows. The orange feed goes back to the relay box and is spliced inside the box. Another test if jumping doesn't work would be to take a jumper and connect it to power, then apply that to the pins in the relay box and see if you get the windows back with power applied. If you get it that way you could use a fuse tap with the correct fuse to bypass the damaged section of the box.
Was this
answer
helpful?
Yes
No
Saturday, March 16th, 2024 AT 9:15 PM

Please login or register to post a reply.