Sunday, July 24th, 2011 AT 3:05 AM
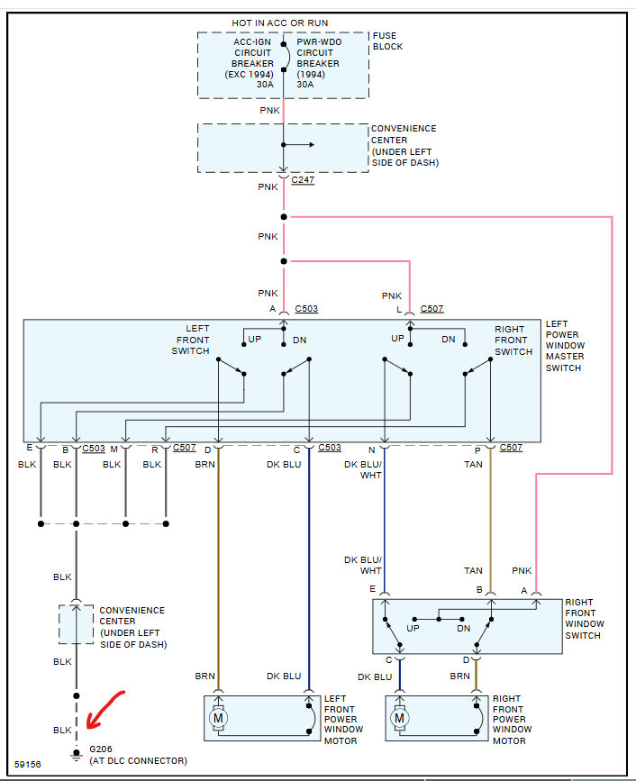
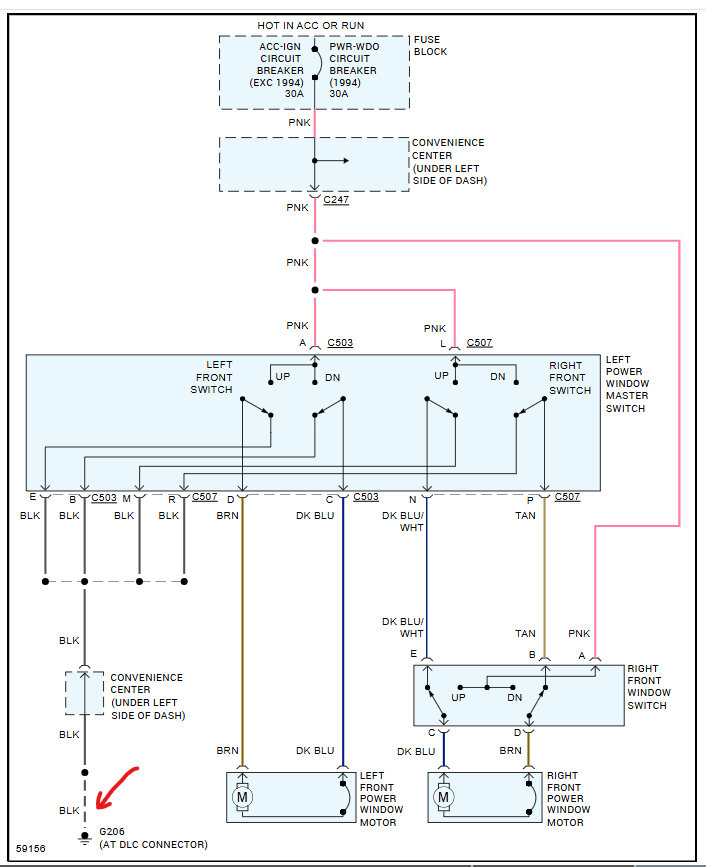
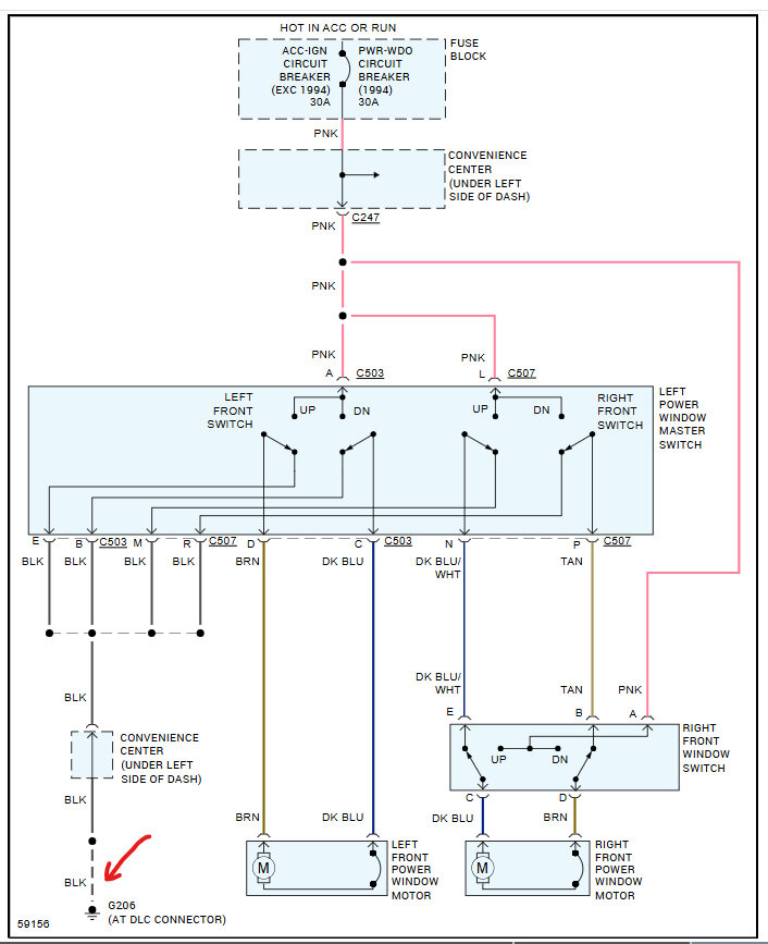
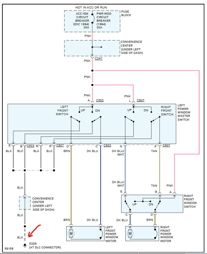
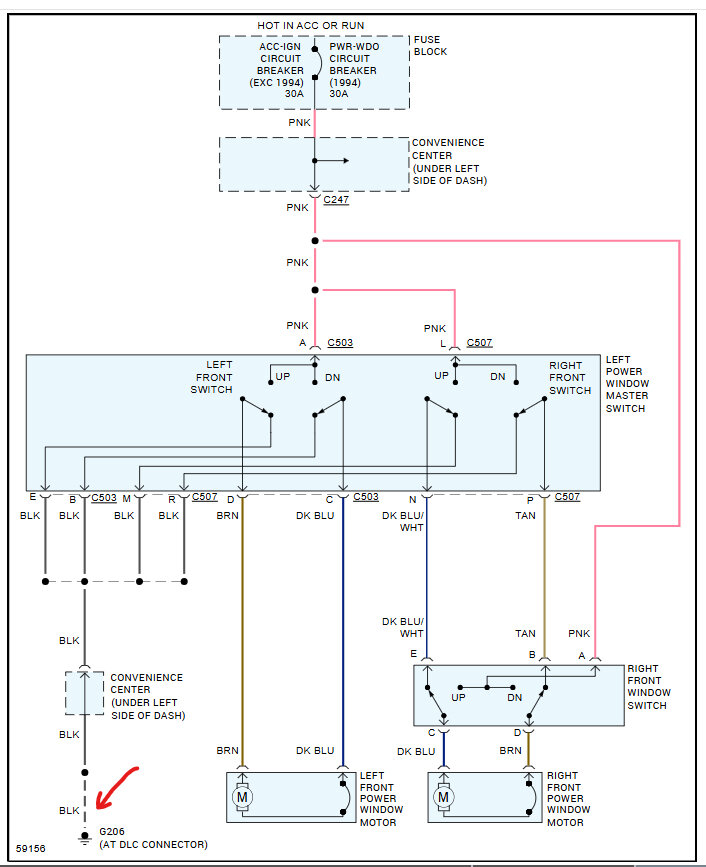
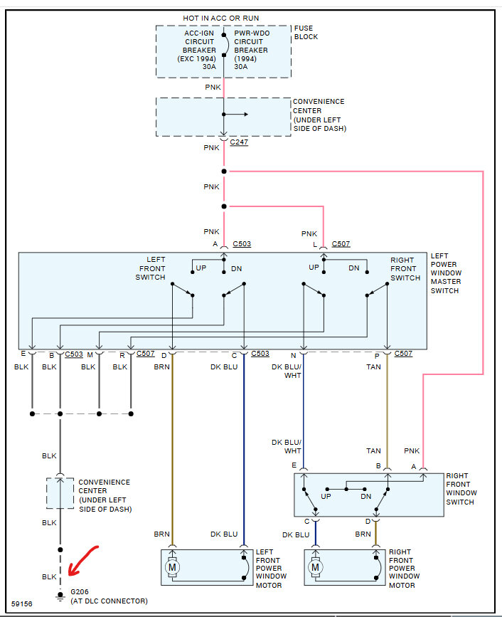
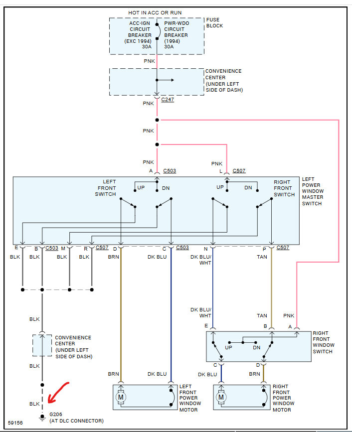
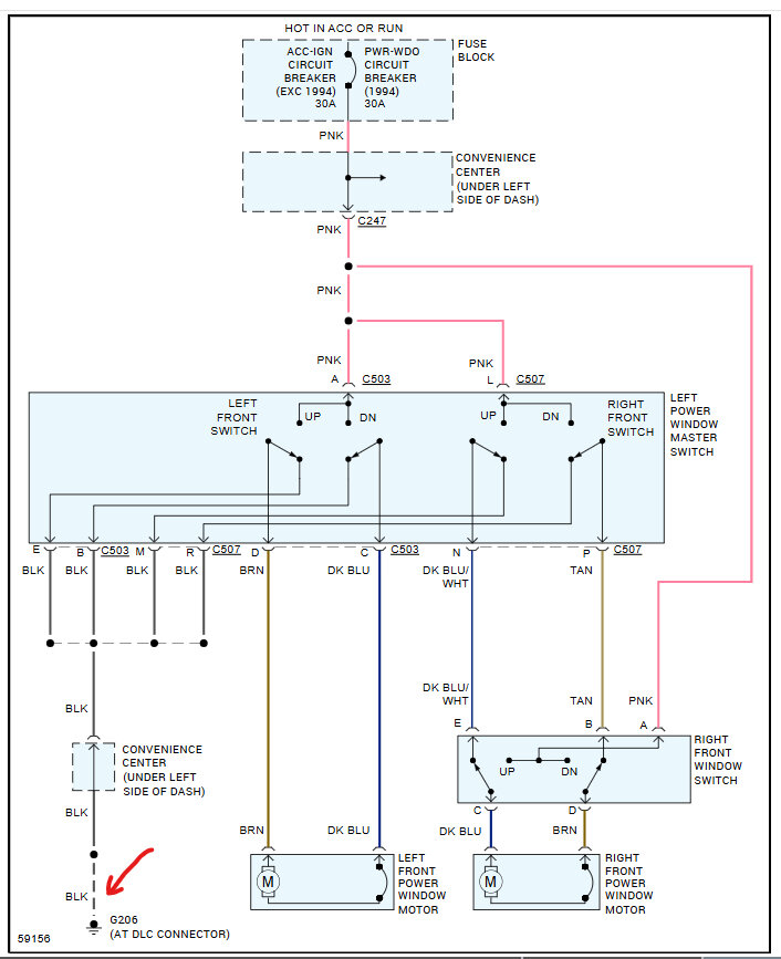
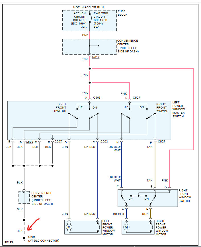
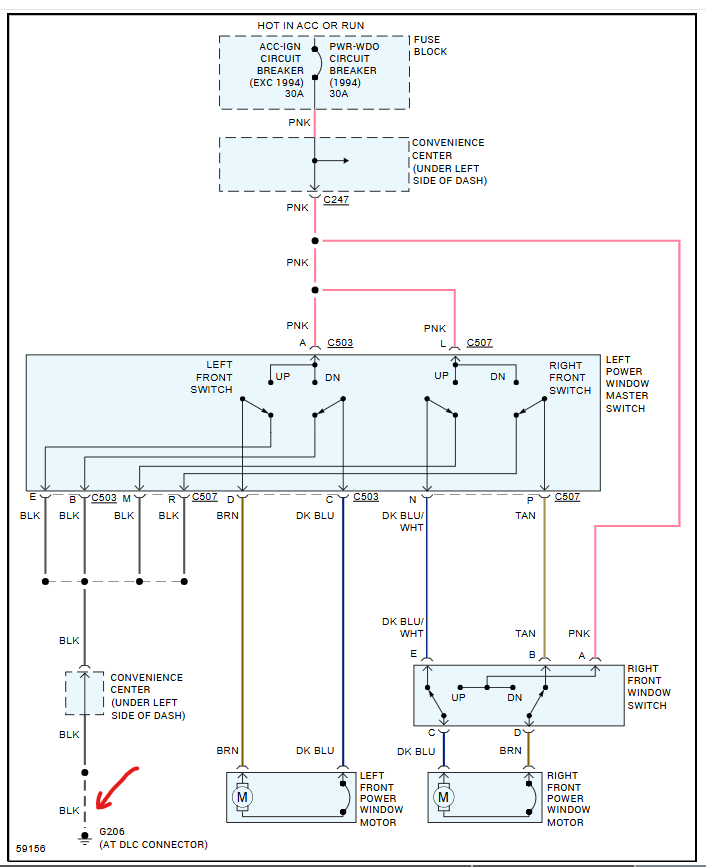
Passenger side power window doesnt work. Have power at switch and when press switch have power at plug to motor. Have tried 3 new motors and even new switch but still nothing. Got good connection to motor. Got me puzzled. What else is there. Any ideas will help

