HOME
ASK A QUESTION
REPAIR GUIDES
BECOME A MEMBER
LOG IN
Login with Facebook
OR
Remember me
NOT A MEMBER?
FORGOT PASSWORD?
CONTACT US
PRIVACY POLICY
TERMS AND CONDITIONS
☰
Home
Oldsmobile
Ciera
Fuel System
Fuel Pump
Fuse
Location of Fuel Pump Relays
DIRTCONN
MEMBER
1988 OLDSMOBILE CIERA
6 CYL
FWD
AUTOMATIC
70,000 MILES
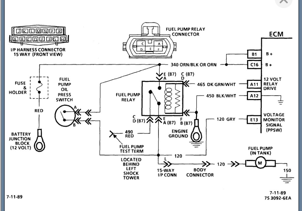
Where is the fuel pump relays located on the 2.8L?
Saturday, December 27th, 2008 AT 8:24 PM
1 Reply
KASEKENNY
MECHANIC
18,907 POSTS
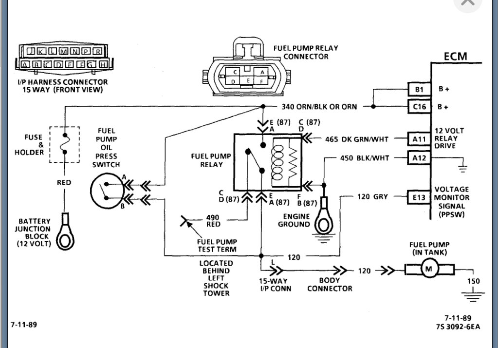
I am attaching the info below on this relay.
Please see this guide that will help with testing this relay as well:
https://www.2carpros.com/articles/how-to-check-an-electrical-relay-and-wiring-control-circuit
Please see the info attached and let us know what other questions you have on this.
Thanks
Images (Click to make bigger)
Was this
answer
helpful?
Yes
No
+2
Sunday, February 6th, 2022 AT 6:44 PM
Please
login
or
register
to post a reply.
Related Fuel System Fuel Pump Fuse Content
1994 Oldsmobile Ciera Fuel Pump Fuse Location
Electrical Problem 1994 Oldsmobile Ciera 141409 Miles My Fuel Pump Went Out On Me A Couple Of Days Ago. I Replaced My Fuel Pump &...
Asked by
king geo
·
1 ANSWER
1994
OLDSMOBILE CIERA
VIDEO
Fuel Pump Control Module Fuse Replacement
Instructional repair video
Engine Won`t Start Fuel Pump Not Running?
Have A 95 Oldsmobile Last Week It Quit Running Like U Shut The Key Off. Start Checking All The Fuse And Relays Everything Checked Good/found...
Asked by
MAGIC2756
·
2 ANSWERS
1 IMAGE
1995
OLDSMOBILE CIERA
1991 Oldsmobile Ciera Fuel Pressure
1991 Oldsmobile Ciera How Do I Check My Fuel Pressure?
Asked by
dcrowe1870
·
1 ANSWER
1991
OLDSMOBILE CIERA
Wont Run At Op Temp
1988 Cutless Cierra 2.8 Runs Fine Up To Operating Temp Of 188 Then Falls Flat On Its Face. Will Not Restart Till Cooled Down Completly. I...
Asked by
paulc3110
·
15 ANSWERS
1988
OLDSMOBILE CIERA
1996 Oldsmobile Ciera Gas Smell
I Have Been Having A Problem With A Gas Smell On My Car. I Have Been Told It Could Be The Fuel Injectors. Doesn't Matter What Time Of Day...
Asked by
almostx1
·
3 ANSWERS
1996
OLDSMOBILE CIERA
VIEW MORE
Ask a Car Question. It's Free!
How to Use a Test Light
Fuel Pump Replacement
How to fix an engine that wont start